Разработка процессов системы менеджмента качества применительно к производству фильтроэлементов воздушных для двигателей КАМАЗ
ПОЯСНИТЕЛЬНАЯ ЗАПИСКА
к дипломному проекту
Разработка процессов системы менеджмента качества ОАО «XXX» применительно к производству фильтроэлементов воздушных для двигателей КАМАЗ
Федеральное агентство по образованию
Государственное образовательное учреждение высшего профессионального образования
Кафедра «Автоматизированные системы и приборы»
УТВЕРЖДАЮ
Зав. кафедрой
ХХХ
01 июня 2009 г.
ПОЯСНИТЕЛЬНАЯ ЗАПИСКА
к дипломному проекту на тему:
Разработка процессов системы менеджмента качества ОАО «ХХХ» применительно к производству фильтроэлементов воздушных для двигателей КАМАЗ
Автор дипломного проекта: Иванова И. И.
Группа Г-51
Специальность 200503 «Стандартизация и сертификация»
Обозначение дипломного проекта ХХХХ.200503.016
Руководитель проекта: ХХХ
Консультанты по разделам:
1 БЖ ХХХ
2 Экономика ХХХ
3 Нормоконтролер ХХХ
Тамбов 2009
Федеральное агентство по образованию
Государственное образовательное учреждение высшего профессионального образования
Кафедра «Автоматизированные системы и приборы»
УТВЕРЖДАЮ
Зав. кафедрой
ХХХ
27 марта 2009 г.
ЗАДАНИЕ НА ДИПЛОМНЫЙ ПРОЕКТ
Студент Иванова И. И. Код ДАГ4-4612 группа Г-51
1Тема: «Разработка процессов системы менеджмента качества ОАО «ХХХ» применительно к производству фильтроэлементов воздушных для двигателей КАМАЗ»
2 Срок представления проекта к защите
«4» июня 2009 г.
3 Исходные данные для проектирования:
технические условия процесса производства фильтров воздушных для двигателей КАМАЗ
4 Перечень разделов пояснительной записки:
4.1 Аннотация
4.2 Введение
4.3 Сертификация продукции и системы менеджмента качества
4.4 Технологический процесс производства фильтроэлементов воздушных для двигателей КАМАЗ
4.5 Анализ производства с использованием простых инструментов контроля качества
4.6 Разработка путей улучшения системы менеджмента качества ОАО «ХХХ»
4.7 Стандартизация в производстве фильтроэлементов воздушных для двигателей КАМАЗ
4.8 Контроль и испытание продукции
4.9 Разработка процессов системы менеджмента качества
4.10 Автоматизация производства фильтроэлементов воздушных для двигателей КАМАЗ
4.11 Технико-экономическое обоснование проекта
4.12 Безопасность жизнедеятельности
4.13 Заключение
5 Перечень графического материала: классификация стандартов, применяемых при производстве фильтроэлементов воздушных для двигателей КАМАЗ, поточная диаграмма сертификации продукции, поточная диаграмма и матрица ответственности процесса «Анализ со стороны руководства», FMEA-анализ производства продукции, QFD-анализ продукции, контрольная карта до и после проведения корректирующих действий, таблица с требованиями по сертификации фильтроэлементов воздушных для двигателей КАМАЗ, функциональная схема автоматизации линии цинкования фильтроэлементов воздушных для двигателей КАМАЗ, щит контроля и регулирования температур и обмена воды на линии цинкования фильтроэлементов воздушных для двигателей КАМАЗ, план мероприятий по улучшению системы менеджмента качества ОАО «ХХХ» применительно к производству воздушных фильтроэлементов для двигателей КАМАЗ, паспорт процесса «Корректирующие и предупреждающие действия»
Руководитель дипломного проекта ХХХ
Консультанты по разделам БЖ ХХХ
Экономика
Задание приняла к исполнению: И. И. Иванова
ЗАДАНИЕ НА ПРОЕКТИРОВАНИЕ
1 Наименование и область применения.
Разработка процессов системы менеджмента качества ОАО «ХХХ» применительно к производству воздушных фильтроэлементов для двигателей КАМАЗ используется в автомобильной промышленности. Требуется разработать процессы системы менеджмента качества «Корректирующие и предупреждающие действия» и «Анализ со стороны руководства».
2 Основание для разработки.
Дипломный проект разработан на основании приказа ректора ТГТУ №
3 Цель и назначение разработки.
Целью дипломного проекта является разработка процессов системы менеджмента качества.
4 Источники разработки.
Источниками разработки являются технические условия производства фильтроэлементов воздушных для двигателей КАМАЗ и монографии по стандартизации, сертификации и управлению качеством.
5 Режим работы предприятия.
Производство работает по сорокачасовой неделе в две смены.
6 Условия эксплуатации.
Гарантийный срок эксплуатации фильтроэлементов воздушных для двигателей КАМАЗ – пятьдесят тысяч километров.
7 Требования к системе менеджмента качества.
Система менеджмента качества охватывает организационную структуру предприятия, документацию, производственные процессы и ресурсов, используемые для достижения поставленных целей в области качества продукции и удовлетворения требований потребителей.
В дипломном проекте используются:
ГОСТ 2.106.-2006 ЕСКД «Текстовые документы», изм. 1, попр.1
ГОСТ 21.404-85-«Cистема проектной документации для строительства. Автоматизация технологических процессов. Обозначения условные приборов и средств автоматизации в схемах».
ОСТ 36.13-90 «Щиты и пульты систем автоматизации технологических процессов»
ТУ 67.122.567-90 «Фильтры воздушные для двигателей КАМАЗ»
ГОСТ Р ИСО 9001-2001 «Системы менеджмента качества. Требования»
ГОСТ Р ИСО 9000-2001 «Системы менеджмента качества. Основные положения и словарь»
8 Экономические показатели.
Рассчитать экономическую эффективность автоматизации линии цинкования фильтроэлементов воздушных для двигателей КАМАЗ. Годовой выпуск фильтроэлементов воздушных для двигателей КАМАЗ 25000 штук. Отпускная цена-1754, 16 руб./шт.
9 Стадии и этапы разработки дипломного проекта.
В состав рабочего проекта входят:
-схема автоматизации линии цинкования фильтроэлементов воздушных для двигателей КАМАЗ, внешний вид щита;
-экономический расчет;
-пояснительная записка.
10 Порядок контроля и приемки.
Документация, утверждаемая заведующим кафедрой АСП С.В. Мищенко:
-чертежи и плакаты проекта;
-титульный лист пояснительной записки;
-задание на дипломный проект.
Материалы проекта согласуются с руководителем проекта –ХХХ, нормоконтролером –ХХХ и консультантами по разделам: безопасность жизнедеятельности- ХХХ, экономика- ХХХ.
АННОТАЦИЯ
Дипломный проект на тему «Разработка процессов системы менеджмента качества ОАО «ХХХ» применительно к производству фильтроэлементов воздушных для двигателей КАМАЗ разработан Ивановой И.И. под руководством доцента кафедры «Автоматизированные системы и приборы» ХХХ.
В дипломном проекте проведен анализ процессов системы менеджмента качества ОАО «ХХХ» и доработаны стандарты организации «Корректирующие и предупреждающие действия» и «Анализ со стороны руководства». Стандарты дополнены паспортом процесса и матрицей ответственности.
Проведен анализ производства с помощью простых и сложных инструментов качества. Для управления качеством продукции были применены такие инструменты, как контрольный листок, диаграмма Исикавы, диаграмма Парето, контрольная карта, FMEA-анализ и QFD-анализ, а также предложены рекомендации по улучшению технических характеристик фильтроэлементов.
Рассмотрен порядок проведения сертификации фильтроэлементов с обоснованием необходимости проведения сертификации, выбором схемы сертификации.
Разработано положение об отделе стандартизации на производстве, описана деятельность этого отдела. Описаны виды контроля и испытаний применяемых при производстве фильтроэлементов.
Пояснительная записка состоит из 113 листов и содержит таблицы, рисунки. Графический материал состоит из трех чертежей и девяти плакатов.
СОДЕРЖАНИЕ
ВВЕДЕНИЕ
1 Сертификация продукции и системы менеджмента качества
Требования к объекту сертификации (фильтроэлементы воздушные для двигателей КАМАЗ)
1.2 Процедуры сертификации фильтроэлементов воздушных для двигателей КАМАЗ
Процедуры сертификации СМК ОАО «ХХХ»
Требования инспекционного контроля к сертифицированной СМК
2 Технологический процесс производства фильтроэлементов воздушных для двигателей КАМАЗ
2.1 Процесс производства фильтроэлементов воздушных для двигателей КАМАЗ
2.2 Разработка сети процессов
2.3 Разработка таблицы контрольных точек
3 Анализ производства с использованием простых инструментов качества
3.1 Контрольный листок
3.2 Диаграмма Парето
3.3 Контрольная карта
4 Разработка путей улучшения СМК ОАО «ХХХ»
4.1 Разработка технического задания на специальную часть дипломного проекта
4.2 Причинно-следственная диаграмма
Использование QFD-методологии
FMEA-анализ
Разработка плана мероприятий по улучшению СМК ОАО «ХХХ» применительно к производству фильтроэлементов воздушных для двигателей КАМАЗ
Стандартизация в производстве фильтроэлементов воздушных для двигателей КАМАЗ
5.1 Основные принципы и цели стандартизации согласно закону «О техническом регулировании»
5.2 Классификация стандартов, нормативных документов, применяемых при производстве фильтроэлементов
Классификация и кодирование фильтроэлементов
Отдел стандартизации на предприятии
Государственный контроль и надзор за соблюдением обязательных требований стандартов на предприятии
Маркировка продукции предприятия знаком соответствия национальным стандартам
Контроль и испытание продукции
Разработка процессов системы менеджмента качества
7.1 Описание структуры системы менеджмента качества ОАО «ХХХ»
Дерево процессов системы менеджмента качества предприятия
Разработка стандарта организации «Корректирующие и предупреждающие действия»
Разработка стандарта организации «Анализ со стороны руководства»
Автоматизация производства фильтроэлементов воздушных для двигателей КАМАЗ
8.1 Разработка функциональной схемы автиоматизации
Разработка чертежа внешнего вида щита
Разработка схемы внешних соединений
Технико-экономическое обоснование проекта
Безопасность жизнедеятельности
ЗАКЛЮЧЕНИЕ
СПИСОК ИСПОЛЬЗУЕМЫХ ИСТОЧНИКОВ
Приложение А Политика в области качества ОАО «ХХХ»
Приложение Б Цели в области качества ОАО «ХХХ»
Приложение В Дерево процессов системы менеджмента качества предприятия
Приложение Г СТО «Корректирующие и предупреждающие действия»
Приложение Д СТО «Анализ со стороны руководства»
Приложение Е Пакет документов необходимых для проведения сертификации
Приложение Ж Положение об отделе стандартизации
ВВЕДЕНИЕ
В данном дипломном проекте рассматриваются процессы системы менеджмента качества ОАО «ХХХ» применительно к производству фильтроэлементов воздушных для двигателей КАМАЗ. Особое внимание уделяется проблемам их разработки и улучшению. Для того чтобы усовершенствование процессов и всех видов деятельности стало не только результативным, но и эффективным, в рамках системы менеджмента качества рекомендуется выделить, определить внедрить процесс постоянного улучшения, который можно применять к процессам жизненного цикла воздушных фильтроэлементов, вспомогательным процессам и другим видам деятельности. Такой процесс постоянного улучшения можно использовать как средство улучшения внутренней результативности и эффективности процессов организации, а также для повышения уровня удовлетворенности потребителей. Направления по улучшению выявлены с помощью анализа производства фильтроэлементов воздушных для двигателей КАМАЗ. В частности в данном дипломном проекте использованы такие простые инструменты качества, как диаграмма Парето, диаграмма Исикавы, контрольная карта, контрольный листок. А также использован FMEA-анализ для предотвращения появления возможных отказов и QFD-методология, определяющая требования к фильтроэлементам, их компонентам и методам контроля. По результатам этого анализа предложены мероприятия по улучшению и рекомендации ОАО «ХХХ».
1 СЕРТИФИКАЦИЯ ПРОДУКЦИИ И СИСТЕМЫ МЕНЕДЖМЕНТА КАЧЕСТВА
1.1 Требования к объекту сертификации (фильтроэлементы воздушные для двигателей КАМАЗ)
Сертификация качества сегодня - это не просто выполнение требований государственных регулирующих органов. Сертификация товаров и услуг служит активному продвижению их на рынке, так как таким способом продукция завоевывает доверие покупателя. Наличие сертификата стимулирует рост продаж и позитивно отражается на имидже фирмы-производителя. Т.е. сертификация продукции сегодня служит еще и маркетинговым инструментом, помогая завоевывать рынки. Система добровольной сертификации давно и успешно функционирует за рубежом и становится все более популярной в России. Однако кроме добровольной сертификации (сертификация систем менеджмента качества - ИСО, экологическая сертификация, сертификация услуг и товаров) существует и обязательная, которая включает в себя получение гигиенического сертификата на продукцию, оформление сертификатов соответствия.
Необходимость проведения сертификации фильтроэлементов устанавливается следующими федеральными законами:
1)«О безопасности дорожного движения (в ред. Федерального закона от 02.03.99 N 41-ФЗ)» справка
Ст. 5:
« Основные направления обеспечения безопасности дорожного движения. Обеспечение безопасности дорожного движения осуществляется посредством:
осуществления обязательной сертификации объектов, продукции и услуг транспорта и дорожного хозяйства…»
Ст.15:
«Основные требования по обеспечению безопасности дорожного движения при изготовлении и реализации транспортных средств, их составных частей, предметов дополнительного оборудования, запасных частей и принадлежностей.
Транспортные средства, изготовленные в Российской Федерации или ввозимые из-за рубежа сроком более чем на шесть месяцев и предназначенные для участия в дорожном движении на ее территории, а также составные части конструкций, предметы дополнительного оборудования, запасные части и принадлежности транспортных средств в части, относящейся к обеспечению безопасности дорожного движения, подлежат обязательной сертификации в соответствии с правилами и процедурами, утверждаемыми уполномоченными на то федеральными органами исполнительной власти…»
2) Перечнем товаров, подлежащих обязательной сертификации (в ред. Постановлений Правительства РФ от 24.05.2000 N 403, от 29.04.2002 N 287, от 10.02.2004 N 72, от 17.12.2005 N 775)
справка:
|
Наименование товаров |
Коды классов ОК 005-93 |
Легковые автомобили и мотовелотехника
Автомобили легковые, мотоциклы с колясками; 25, 34, 45
мотоциклы, мотороллеры, снегоходы,
велосипеды, мотовелосипеды, мопеды; прицепы,
коляски боковые к мотоциклам; запасные части,
узлы и агрегаты к автомобилям
3) Методическими документами-«Правилами по проведению работ в системе сертификации механических транспортных средств и прицепов».
Справка:
гл.I, п.2
«Цели и условия сертификации
В соответствии с Федеральным Законом Российской Федерации « О безопасности дорожного движения» (статья 15, п.1) и Законом Российской Федерации «О техническом регулировании» транспортные средства, изготовленные в Российской Федерации или ввозимые из-за рубежа сроком более чем на шесть месяцев и предназначенные для участия в дорожном движении на ее территории, а также составные части конструкций, предметы дополнительного оборудования, запасные части и принадлежности транспортных средств подлежат обязательной сертификации в целях:
обеспечения безопасности дорожного движения;
создания условий деятельности предприятий, учреждений, организаций и предпринимателей на едином товарном рынке Российской Федерации для участия в международном экономическом, научно-техническом сотрудничестве и международной торговле;
содействия потребителям в компетентном выборе продукции;
защиты потребителя от недобросовестности изготовителя продавца, исполнителя);
контроля безопасности продукции для окружающей среды, жизни, здоровья и имущества».
ОАО «ХХХ» выпускает фильтроэлементы с 1999 г. На заводе организована служба качества, которая занимается сертификацией продукции, следит за сроком действия сертификатов, проведением испытаний и решает многие другие вопросы, касающиеся качества и сертификации изделий. Как только заканчивается срок действия сертификата фильтроэлементов направляется заявка руководству, в данном случае техническому директору по качеству, и принимается решение о проведении сертификации. Фильтроэлементы изготовляются по ТУ 67.122.567-90. Они подлежат обязательной сертификации согласно закону « О безопасности дорожного движения», методическому документу - «Правила по проведению работ в системе сертификации механических транспортных средств и прицепов», а также входят в перечень продукции, подлежащей обязательной сертификации. Требования к фильтроэлементам представлены на плакате ТГТУ 200503 016 08 ДП.
1.2 Процедуры сертификации фильтроэлементов воздушных для двигателей КАМАЗ
Процедуры сертификации фильтроэлементов представлены на плакате ТГТУ.200503.016 09 ДП в виде поточной диаграммы. В орган по сертификации подается заявка с необходимым списком приложенных документов. Органом по сертификации в данном случае является аккредитованный орган по сертификации продукции тракторостроения ОСПТ НАТИ, расположенный в г.Москве. Критерием выбора этого органа является его непосредственная близость к Тамбову, отсутствие в г.Тамбове органов по сертификации, аккредитованных в данной области, а также наличие положительного опыта работы с данным органом.
К заявке в качестве дополнительных сведений прилагаются заверенные копии следующих документов:
-свидетельство о государственной регистрации ;
-технические условия на производство продукции;
-предыдущий сертификат соответствия продукции;
-сертификат менеджмента качества;
-акт анализа и состояния производства;
-предыдущий протокол испытаний продукции в аккредитованной лаборатории.
Затем орган по сертификации ОСПТ НАТИ регистрирует заявку, присваивает ей регистрационный номер, принимает решение о проведении сертификации и разрабатывает договор, в котором определяются порядок расчета и оплаты услуг по сертификации, ответственность сторон и прочие условия. Оплата услуг по сертификации осуществляется за счет заявителя, т.е. ОАО «ХХХ», при этом уровень рентабельности для ОСПТ НАТИ не должен превышать 35 %. Затем определяется схема сертификации фильтроэлемента.
Для проведения сертификации выбирают систему сертификации Гост Р, так как эта продукция поставляется на экспорт.
Согласно правилам по сертификации системы Гост Р сертификация продукции включает:
подачу заявки на сертификацию;
принятие решения по заявке, в том числе выбор схемы;
отбор, идентификацию образцов и их испытания;
оценку производства (если это предусмотрено схемой сертификации);
анализ полученных результатов и принятие решения о выдаче (об отказе в выдаче) сертификата соответствия (далее - сертификат);
выдачу сертификата;
(в ред. Изменения N 2, утв. Постановлением Госстандарта РФ от 11.07.2002 N 60) осуществление инспекционного контроля за сертифицированной продукцией (если это предусмотрено схемой сертификации);
корректирующие мероприятия при нарушении соответствия продукции установленным требованиям и неправильном применении знака соответствия;
информацию о результатах сертификации.
При проведении сертификации выбираем схему сертификации 3а, так как производство фильтроэлементов является стабильным и стабильность не вызывает сомнения. Схему 3а применяют вместо соответствующей схемы 3, так как у органа по сертификации нет информации о возможности производства данной продукции обеспечить стабильность ее характеристик, подтвержденных испытаниями.
Необходимым условием применения схемы 3а является участие в анализе состояния производства экспертов по сертификации систем качества (производств) или экспертов по сертификации продукции, прошедших обучение по программе, включающей вопросы анализа производства.
При проведении обязательной сертификации по этой схеме анализ состояния производства не проводят, так как ОАО «ХХХ» имеет сертификат соответствия на систему качества (производства)
|
3а |
Испытания типа продукции |
Анализ состояния производства |
Испытания образцов, взятых у изготовителя |
Рисунок 1- Схема сертификации 3а
После документы из органа по сертификации направляются ОАО «ХХХ» (заявитель).
Следующий этап это выбор ОАО «ХХХ» испытательной лаборатории. С помощью современных информационных систем и баз данных выбирают подходящую испытательную лабораторию. В данном случае это испытательная лаборатория систем фильтрации ФГУП ИАФ, в которой и проводят испытания фильтроэлементов. Далее ОАО «ХХХ» подписывает договор и представляет необходимую запрошенную техническую документацию.
Затем эксперт из органа по сертификации отбирает со склада образцы и проверяет их на соответствие заявленному виду продукции, составляется протокол идентификации продукции, в котором определяются органолептические свойства продукции, принадлежность ее вида к фильтроэлементам, указывается документация, по которой она изготовлена, а также наличие товаросопроводительной документации и ее состояние. Эксперт отбирает образцы случайным образом но в соответствии с Общим порядком обращения с образцами, используемыми для проведения обязательной сертификации. Также эксперт отбирает образцы для проведения испытаний в соответствии с ГОСТ 18242-70 « План контроля и отбора образцов» и составляет акт отбора образцов. Образцы опечатываются и вместе с направлением на проведение испытаний отправляются в испытательную лабораторию ФГУП ИАФ. В лаборатории проводятся испытания фильтроэлементов на соответствие нормативным характеристикам, указанным в ТУ 67.122.567-90. Далее составляется протокол испытаний, в котором оформляются результаты пройденных испытаний. Пакет документов для проведения сертификации представлен в приложении Е.
В результате эксперт по проведению сертификации сделал заключение и принял решение выдать сертификат соответствия. Таким образом, орган по сертификации ОСПТ НАТИ выдал сертификат соответствия фильтроэлементов на 3 года, присвоил ему регистрационный номер, а ОАО «ХХХ» получил право маркирования своей продукции знаком соответствия. Также орган по сертификации согласно договору должен проводить инспекционный контроль за состоянием производства фильтроэлементов.
1.3 Процедуры сертификации СМК ОАО «ХХХ»
В условиях жесткой конкурентной борьбы на рынке отечественных и зарубежных организаций, выжить могут лишь компании, обладающие главным конкурентным преимуществом - высоким качеством менеджмента. Мировая практика показала, что применение принципов международного стандарта ISO 9001:2000, на сегодняшний день является надежным инструментом для построения эффективной системы управления, повышения конкурентоспособности и создания благоприятных условий для роста инвестиций.
Сертификация систем менеджмента качества (сертификация СМК) проводится в целях подтверждения выполнения компанией требований стандарта ИСО 9001:2000. Наличие сертифицированной системы позволяет предприятию решить большое количество управленческих задач. Например, это позволяет снизить потери производства; повысить уровень качества продукции; совершенствовать структуру управления, повысить ее эффективность; увеличить объем сбыта продукции; повысить конкурентоспособность на внутреннем и внешнем рынках и т. д. Сертификация СМК по стандартам серии ИСО является показателем стабильного качества продукции, условием выбора данной компании заказчиками и потребителями.
Таким образом, на ОАО «ХХХ» для внедрения системы менеджмента качества необходимо было осуществить следующие мероприятия:
Сформулировать политику и цели организации в области качества;
определить специалистов, основной служебной обязанностью которых станет организация разработки и внедрения системы;
обучить персонал (высшее руководство, руководителей подразделений, менеджеров по качеству и внутренних аудиторов);
определить и описать основные бизнес - процессы организации;
проанализировать организационную структуру, ответственность и полномочия руководителей подразделений организации при реализации бизнес-процессов;
разработать или уточнить документы, на основе которых станет функционировать система менеджмента качества;
внедрить документы в деятельность организации при активном участии руководителей подразделений организации;
провести внутренние аудиты системы;
проанализировать результаты аудитов и внести необходимые изменения в систему;
выбрать орган по сертификации и подать заявку на проведение сертификационного аудита.
В качестве органа по сертификации был выбран ООО «ТЦСМ ПУ», оказывающий услуги по сертификации систем менеджмента качества.
Сертификация СМК включает в себя организацию работ (предсертификационный этап) (рис.2) и три этапа сертификации:
1 — предварительная оценка системы качества (рис.3);
2— проверка и оценка системы качества в организации (рис.4);
3— инспекционный контроль за сертифицированной системой качества (рис.5).
|
0.1 Заявка (письмо-обращение) о намерении сертифицировать СМК в ОС |
3 |
|
0.2 Регистрация заявки в ОС |
ОС |
|
0.3 Анализ заявки |
ОС |
|
|
ОС |
ДА НЕТ
|
0.7 Оформление договора на проведение сертификации системы качества |
ОС |
|
|
3 |
|
ОС |
|
ОС |
|
0.11 Назначение председателя комиссии. Формирование комиссии. |
ОС |
Рисунок 2-Порядок сертификации СМК.
Этап 0- организация работ (предсертификационный этап); 3- заявитель, ОС - орган по сертификации СМК.
|
1.1 Экспертиза документов системы качества заявителя |
ОС |
|
1.2 Составление заключения по результатам предварительной оценки СМК |
ДА
НЕТ
Рисунок 3- Порядок сертификации СМК.
Этап 1- предварительная оценка СМК; 3- заявитель, ОС - орган по сертификации СМК.
|
2.1 Разработка программы проверки и оценки СК (производства) |
ОС |
|
2.2 Подготовка рабочих документов проверки |
ОС |
|
2.3 Проведение проверки |
ОС |
|
2.4 Проведение предварительного совещания |
ОС |
|
|
ОС |
|
2.6 Проведение заключительного совещания |
ОС |
|
2.7 Решение руководства ОС о выдаче сертификата |
ОС |
ДА
НЕТ


-
Блок
0.10 или 2.1
|
2.12 Регистрация сертификата в Реестре ОС |
ОС |
|
2.13 Представление в ТЦР решения ОС и копии сертификата для ведения сводного перечня и публикации официальной информации |
ОС |
|
2.14 Передача заявителю сертификата соответствия и всей необходимой документации |
ОС |
|
|
ОС |
|
2.16 Оформление договора на проведение инспекционного контроля |
ОС |
|
|
Д |
Рисунок 4- Порядок сертификации СМК.
Этап 2- проверка и оценка СМК в организации; ОС - орган по сертификации; 3- заявитель, Д-держатель сертификата.
|
1 Оплата работ по ИК сертифицированной СК (производства) |
Д |
|
2 Подготовка к проведению ИК у держателя сертификата |
ОС |
|
2.1 Формирование комиссии |
ОС |
|
2.2 Разработка и утверждение Программы проведения ИК. Подготовка рабочих документов |
ОС |
|
3 Проведение ИК |
ОС |
|
3.1 Проведение предварительного совещания |
ОС |
|
3.2 Обследование, сбор и анализ данных по объектам проверки, указанных в Программе |
ОС |
|
3.3 Составление акта о результатах ИК |
ОС |
|
3.4 Проведение заключительного совещания |
ОС |
|
3.5 Представление результатов ИК в орган по сертификации |
ОС |
|
3.6 Принятие решения по результатам ИК |
ОС |
ДА
НЕТ
|
3.7 Подтверждение действия сертификата и знака соответствия |
ОС |
|
|
|
ОС |

|
|
ОС |
|
3.10 Уведомление держателя сертификата о подтверждении его действия и знака соответствия |
ОС |
|
|
|
ОС |

|
3.13 Возврат сертификата в ОС. Прекращение использования рекламных материалов, содержащих ссылку на сертификат |
Д |
|
3.12 Направление решения в ТЦР для ведения сводного перечня |
ОС |

Рисунок 5- Последовательность проведения процедуры инспекционного контроля сертифицированных СМК и производств: ИК- инспекционный контроль, Д- держатель сертификата, ТЦР- Технический центр Регистра, ОС- орган по сертификации.
1.4 Требования инспекционного контроля к сертифицированной СМК
В настоящее время на ОАО «ХХХ» разработана, внедрена и функционирует система менеджмента качества в соответствии с требованиями ГОСТ Р ИСО 9001-2001 «Системы менеджмента качества. Требования». В соответствии с ГОСТ Р 40.003-2005 "Система сертификации ГОСТ Р. Регистр систем качества. Порядок сертификации систем менеджмента качества на соответствие ГОСТ Р ИСО 9001-2001 (ИСО 9001:2000)" в течение срока действия сертификата соответствия проводится инспекционный контроль соблюдения держателем сертификата требований к СМК, подтвержденных при её сертификации.
Под инспекционным контролем понимается комплекс работ по проверке соблюдения (выполнения) держателем сертификата соответствия требований установленных ГОСТ Р ИСО 9001-2001 (ИСО 9001:2000) и ГОСТ Р 40.003-2005 к сертифицированной СМК.
Инспекционный контроль производится органом по сертификации, аккредитованным в Системе ГОСТ Р, на договорной основе.
Инспекционный контроль проводится в форме плановых и, при необходимости, внеплановых инспекционных проверок.
Плановые инспекционные проверки производятся с периодичностью в 6 месяцев и включают:
- экспертизу документированной информации в целях получения доказательств соблюдения требований (условий, правил) ранее сертифицированной СМК;
- экспертизу фактического состояния СМК по заранее подготовленной программе инспекционного аудита.
Началом проведения каждой плановой инспекционной проверки является первый рабочий день месяца, установленного планом-графиком органа по сертификации в договоре на проведение инспекционного контроля.
В течение 14 календарных дней от начала каждой плановой инспекционной проверки необходимо представить в орган по сертификации документированную информацию.
При плановом инспекционном контроле общий объем проверки СМК на ОАО «ХХХ» должен включать не менее 50% элементов системы менеджмента качества, при этом при каждом инспекционном контроле проверяют следующую совокупность обязательных элементов (в скобках указаны номера разделов, подразделов и пунктов ГОСТ Р ИСО 9001):
- требования к документации (4.2);
- цели в области качества (5.4.1);
- анализ со стороны руководства (5.6);
- менеджмент ресурсов (раздел 6);
- удовлетворенность потребителей (8.2.1);
- внутренние аудиты (проверки) (8.2.2);
- улучшение (8.5);
- использование сертификата и знака соответствия.
Внеплановый инспекционный контроль проводят в случаях:
- получения органом по сертификации информации о любых серьезных нарушениях в рамках сертифицированной СМК, в том числе информации о жалобах потребителей на качество продукции, выпускаемой держателем сертификата;
- существенных изменений организационной структуры организации, технологии и условий производства, численности персонала, кадрового состава и т.п.
Результаты инспекционного контроля, выводы и рекомендации комиссии оформляют в виде акта и представляют в орган по сертификации. При положительных результатах инспекционного контроля (отсутствие несоответствий, отсутствие нарушения правил использования сертификата и применения знака соответствия) орган по сертификации принимает решение о подтверждении действия сертификата соответствия.
Если при инспекционном контроле обнаруживают невыполнение запланированных корректирующих действий по устранению несоответствий по результатам предыдущего инспекционного контроля, то орган по сертификации принимает решение о приостановлении действия выданного сертификата на срок до трех месяцев.
Если указанные корректирующие действия не выполнены по истечении трех месяцев, то это влечет за собой отзыв сертификата соответствия системы менеджмента качества.
Действие сертификата может быть приостановлено или отменено также в случаях:
- поступления и подтверждения информации о невыполнении обязательных требований к качеству выпускаемой продукции;
- неинформирования держателем сертификата органа по сертификации о существенных изменениях структуры организации, области применения системы менеджмента качества, об изменении юридического адреса организации;
- нарушения правил использования сертификата и применения знака соответствия;
- неоплаты в срок работ по инспекционному контролю.
2 ТЕХНОЛОГИЧЕСКИЙ ПРОЦЕСС ПРОИЗВОДСТВА ВОЗДУШНЫХ ФИЛЬТРОЭЛЕМЕНТОВ ДЛЯ ДВИГАТЕЛЕЙ КАМАЗ
2.1 Процесс производства фильтроэлементов воздушных для двигателей КАМАЗ
Воздушный фильтроэлемент состоит из следующих деталей и сборочных единиц:
-элемент со скобой;
-резиновая прокладка;
-кожух наружный;
-кожух внутренний;
материалы:
-пластизоль Д-25А;
-КЛЕЙ 88 СА.
Ниже приведен технологический процесс производства фильтроэлементов с подробным описанием каждого процесса
Изготовление фильтрополотна
1.Отрезка рулона картона.
Отмотать 2-3 м рулона и отрезать с двух сторон согласно размеру с нанесением линий тиснения.
Оборудование: ножницы ручные. ГОСТ 7210-75.
2. Гофрирование картона.
Отсчитать количество гофр, равное 195-200 и гофрировать на полуавтомате гофрирования.
Оборудование: полуавтомат гофрирования.
3. Полимеризация вершин гофр картона.
Полимеризация вершин гофр картона в течение 1-2 мин при температуре 160 С.
Изготовление скобы
4. Разрезка металла.
Разметить отход в размер 459 мм, разрезать отход на карты, установить задний упор на размер 30 мм, разрезать карты на заготовки.
Оборудование: ножницы гильотинные НЗ 118
5. Штамповка.
Гнуть заготовку согласно эскизу. Штамповать на прессе К2324УС25ТС
Оборудование: пресс К2324УС25ТС
Элемент со скобой
6. Сборка элемента со скобой.
Соединить первую и последнюю гофры фильтроэлемента согласно чертежу, так, чтобы маркировочные полосы картона располагались внутри фильтроэлемента, обрезав их в размер 45. Одеть скобу на соединенные гофры фильтроэлемента, обжать скобу предварительно вручную пассатижами в трех местах. Обжать скобу по всей длине.
Установить скобу, обжатую на фильтрополотне в штамп пневмопресса и обжать по всей длине.
Оборудование: пневмопресс (чертеж ЦРКЯ 050001)
Крышка элемента
7. Разрезка металла.
Резать лист на полосы 290
1250.
Оборудование: ножницы гильотинные НЗ 118.
8. Штамповка.
Смазать заготовку маслом индустриальным(20% отработки). Вырубить и вытянуть заготовку, пробить и отбортовать отверстия согласно эскизу.
Оборудование: пресс К2130УС100ТС.
9. Цинкование.
Транспортирование в гальваническое отделение.
Крышка-держатель
10. Разрезка металла.
Резать лист на полосы 330
1250.
Оборудование: ножницы гильотинные НЗ 118.
11. Штамповка.
Разбортовать центральное отверстие, вырубить и вытянуть деталь согласно эскизу.
Оборудование: пресс К2130УС100ТС.
12. Цинкование.
Транспортирование в гальваническое отделение.
Кожух наружный
13. Разрезка металла.
Разметить лист в размер 802 и резать.
14. Штамповка.
Перфорировать заготовку согласно чертежу.
Оборудование: пресс А6428УС63ТС.
15. Сварка.
Сварить кожух заусенцами от перфорации наружу, по рискам.
Оборудование: контактно-сварочная машина МТ-1613.
Зачистить выплески металла. Зачистить торцы сварного шва.
Оборудование: шлифмашина ИД-2009А.
Кожух внутренний
16. Разрезка металла.
Разметить лист и резать размером 470
946.
17. Штамповка.
Перфорировать заготовку согласно чертежу.
Оборудование: пресс А6428УС63ТС.
18. Сварка.
Сварить кожух заусенцами от перфорации наружу, по рискам.
Оборудование: контактно-сварочная машина МТ-1613.
Зачистить выплески металла. Зачистить торцы сварного шва.
Оборудование: шлифмашина ИД-2009А.
19.Сборка элемента со скобой и кожухами.
Установить кожух наружный на стол. Поместить вовнутрь кожуха элемент со скобой, распределить равномерно гофры элемента по окружности кожуха. Установить вовнутрь элемента со скобой кожух внутренний. Поправить гофры. Слипание и коробление гофр не допускается.
20. Заливка
Пластизоль Д-25А ТУ 6-02-64-90.
Установить крышку на столе. Залить пластизоль в крышку. Глубина заливки не менее 3 мм. Масса 200 г.
Приспособление: емкость-дозатор № 1.
21. Сушка.
Поместить крышку с элементами и кожухами на плитку. Произвести терможелатинизацию пластизоли при температуре 210 С в течение 8-10 мин.
22. Заливка.
Провести согласно 20.
23. Сборка.
Плавно опустить фильтрующий элемент с кожухами другой стороной в крышку с пластизолью, избегая выплескивания пластизоли. Установить сборку в приспособление для поджатия и поджать фильтрующий элемент к крышке до упора.
Оборудование: пневмоприспособление.
24. Сушка.
Провести согласно 21.
25. Охлаждение.
Стол с вытяжной вентиляцией. Снять сборку с плитки, охладить до комнатной температуры.
26. Склеивание.
Стол с вытяжной вентиляцией.
Клей 88СА ТУ 38.105.1760-87.
Установить приспособление для приклейки на столе и уложить прокладку в приспособление. Нанести на склеиваемые поверхности крышки и прокладки клей 88СА, выдержать 5-10 мин. Нанести второй слой клея, выдержать 5-6 мин до перехода клеевой пленки в слегка липкое состояние (до отлипа).
Взять фильтрующий элемент, перевернуть крышкой элемента вниз и установить на приспособление с прокладкой, прижать элемент к прокладке руками.
Перевернуть фильтрующий элемент с приспособлением, установить элемент на крышку-держатель, обжать приспособление руками. Снять приспособление. Выдержать в течение 4 часов , не подвергая клеевое соединение отрывным нагрузкам.
Оборудование: приспособление для приклейки прокладки.
27. Оформление товаросопроводительной документации.
Оформление талона предупредительного, талона маркировочного.
28 Упаковка.
Производится в соответствии с условиями заказ наряда по ГОСТ 24634-81.
2.2 Разработка сети процессов
Для эффективного функционирования организация должна определить многочисленные взаимосвязанные виды деятельности и управлять ими.
Деятельность, в которой используют ресурсы и которой можно управлять для преобразования входов в выходы, может считаться процессом.
Часто выход одного процесса непосредственно является входом следующего.
Весь производственный цикл изготовления изделия состоит из связанных между собой процессов. Схематично процесс производства можно показать следующим образом:
Процесс производства
вход
Потребление выхода
Производство материальной продукции

требования

Рисунок 6-Схема процесса производства
Входы процесса - материальные и информационные потоки, поступающие в процесс извне и подлежащие преобразованию.
Требования - нормативные показатели и их допускаемые значения в отношении входов процесса.
Выходы процесса - результаты преобразования, добавляющие стоимость (материальная продукция)
Потребление выхода - использование результатов (выходов) рассматриваемого процесса – лица, подразделения, другие процессы
Определив характеристики каждого процесса, коими являются входные и выходные объекты, а также последовательность действий персонала в рамках каждого процесса, можно предположить, что в случае неопределенности с каким-либо компонентом изделия можно без затруднений эту неопределенность снять.
Изготовление изделия – это система связанных между собой процессов, каждый из которых может быть, при желании, проанализирован и изменен независимо от модели изделия, которое производится с помощью процессов.
Зафиксировать же последовательность можно с помощью сети процессов, в которой эта последовательность будет изображена.
Уяснив для себя цель последовательности действий, работник должен заранее определять те моменты производственного цикла, когда действия начинаются и заканчиваются. При этом характеристика упомянутых моментов должна быть описана как можно точнее, так как нужно получить полезный документ.
В данном случае была разработана сеть процессов производства воздушных фильтроэлементов, представлена на рисунке 2. В данной сети также были определены владельцы (хозяины, собственники) процесса, т. е. лица, ответственныее за эффективное функционирование процесса в целом, включая перспективное планирование, ресурсное обеспечение и результативность. В основном это контролеры ОТК и мастера участков.
С помощью сети процессов работник сразу может определить цель, момент начала и окончания процедуры, а также выделить из всей последовательности действий именно свои действия.
2.3 Разработка таблицы контрольных точек
Контрольная точка – точка внутри процесса или на стыке их, в которой требуется устранить выявленное несоответствие и причины его возникновения. Это простое, практически беззатратное и эффективное средство быстрого выявления и устранения несоответствий.
Для разработки таблицы контрольных точек были выявлены проблемные участки производства и назначены ответственные за их функционирование.
Отличительной чертой контрольной точки является то, что она позволяет в течение нескольких месяцев наладить и запустить механизм устранения несоответствий. При этом затрачивается минимум ресурсов.
3 АНАЛИЗ ПРОИЗВОДСТВА С ПРИМЕНЕНИЕМ ПРОСТЫХ ИНСТРУМЕНТОВ КАЧЕСТВА
3.1 Контрольный листок
Контрольный листок — это форма для систематического сбора данных и автоматического их упорядочения с целью облегчения дальнейшего использования собранной информации.
С участием работников бухгалтерии, заведующих лабораториями, начальником ОТК и работников цеха по производству фильтроэлементов была разработана форма контрольного листка для предоставления сведений о несоответствиях при производстве фильтроэлементов.
Таблица 2-Контрольный листок
Контрольный листок
для сбора данных о затратах по видам несоответствий при производстве фильтроэлементов воздушных для двигателей КАМАЗ
Цех № 5 Контролер Ветрова Т. Я. Дата 15.03.2009
|
Виды несоответствий |
|
Номер партии |
|
47 |
||
|
Количество несоответствий во всей партии, шт. |
||
|
Просвет бумаги |
|
50 |
|
Количество гофр менее 195 |
|
17 |
|
Некачественное цинковое покрытие |
|
10 |
|
Недолив дозы пластизоля |
|
20 |
|
Некачественная зачистка крышек после сварки |
|
40 |
|
Прочие |
|
10 |
|
Итого |
147 |
Данные представлены за период 01.03.2009-15.03.2009 Подпись
3.2 Диаграмма Парето
Диаграмма Парето — разновидность столбиковой диаграммы применяемой для наглядного отображения рассматриваемых факторов в порядке уменьшения (возрастания) их значимости. Эта диаграмма является инструментом, позволяющим распределить усилия для разрешения возникающих проблем и выявить главные причины, с которых надо начинать действовать, например, позволяет точно определить и квалифицировать основные виды причин несоответствий при диагностировании процесса; установить, борьба с какими видами причин брака позволит наиболее эффективно и быстро повысить качество продукции.
В 1897 г. итальянский экономист В. Парето (1845—1923) установил , что примерно 70—80 % доходов или благ в государстве в большинстве случаев принадлежит 20—30 % населения. Американский экономист М. Лоренц в 1907 г. независимо от Парето пришел к тому же выводу, осуществив дальнейшее развитие идей Парето (помимо так называемой столбиковой диаграммы им было предложено использовать кумулятивную кривую, которую часто называют кривой Лоренца). Идея применения этой диаграммы для анализа причин возникновения брака и путей повышения качества принадлежит Дж. Джурану.
Для построения диаграммы Парето был разработан контрольный листок для регистрации данных (о затратах по видам несоответствия) с перечнем видов собираемой информации (п.2.1).
Таблица 3-Результаты сбора информации о видах несоответствий при производстве фильтроэлементов воздушных для двигателей КАМАЗ
Результаты сбора информации о видах несоответствий при производстве фильтроэлементов воздушных для двигателей КАМАЗ |
||||
|
Наименование дефекта |
Номер партии |
Общее количество дефектов на партию |
||
|
П-247 |
П-248 |
П-249 |
||
|
Результат контроля/количество дефектов на партию |
||||
|
Просвет бумаги |
50 |
70 |
45 |
165 |
|
Количество гофр менее 195 |
17 |
12 |
9 |
38 |
|
Некачественное цинковое покрытие |
10 |
15 |
12 |
37 |
|
Недолив дозы пластизоля |
25 |
20 |
10 |
55 |
|
Некачественная зачистка крышек после сварки |
40 |
20 |
50 |
110 |
|
Прочие |
10 |
15 |
8 |
33 |
|
Итого: |
152 |
152 |
134 |
438 |
Также был разработан бланк таблицы для обработки статистических данных, имеющихся в контрольном листке. В этой таблице предусмотрены графы для регистрации:
числа зарегистрированных затрат по каждому виду несоответствия как в единицах их измерения, так и в процентах к общему количеству несоответствий;
накопленной суммы числа несоответствий, выраженной в шт.;
накопленной суммы числа несоответствий, выраженной в процентах к общему итогу (накопленного процента).
Таблица 4-Обработка статистических данных
|
Типы дефектов |
Число несоотв. |
Накопленная сумма Несоотв. |
Процент несоот. по каждому признаку к общей сумме |
Накопленный процент |
|
Просвет бумаги |
165 |
165 |
38 |
38 |
|
Некачественная зачистка крышек после сварки |
110 |
275 |
25 |
63 |
|
Недолив дозы пластизоля |
55 |
330 |
13 |
76 |
|
Количество гофр менее 195 |
38 |
368 |
9 |
85 |
|
Некачественное цинковое покрытие |
37 |
405 |
8 |
93 |
|
Прочие |
33 |
438 |
7 |
100 |
|
Итого: |
438 |
- |
100 |
- |
Определяющим достоинством диаграммы Парето является то, что она дает возможность разгруппировать факторы на значительные, т. е. встречающиеся наиболее часто, и на незначительные, т. е. встречающиеся относительно редко. В данном случае диаграмма Парето показала, что в первую очередь необходимо заняться изучением несоответствия «просвет бумаги».
3.4 Контрольная карта
Контрольные карты — это представление полученных в ходе технологического процесса данных в виде точек (или графика) в порядке их поступления во времени. Они позволяют контролировать текущие рабочие характеристики процесса, показывают отклонения этих характеристик от целевого или среднего значения, а также уровень статистической стабильности (устойчивости, управляемости) процесса в течение определенного времени. Их можно использовать для изучения возможностей процесса, чтобы помочь определить достижимые цели качества и выявить изменения средних характеристик и изменчивость процесса, которые требуют корректирующих или предупреждающих действий.
Контрольные карты впервые были предложены в 1924 г. У. Шухартом с намерением исключить необычные вариации, т. е. отделять вариации, которые обусловлены определенными причинами, от тех, что вызваны случайными причинами.
При производстве фильтроэлементов были произведены измерения наружного диаметра внешнего цилиндра после штамповки на трех прессах с помощью штангенциркуля. Данные сведены в таблицу, где с первой по двадцатую колонки представлены измеряемые характеристики, R –размах, Хср.-среднее значение. Данные обработаны по ГОСТ 50779.42-99 «Контрольные карты Шухарта».
R=

Х
=
Таблица 5-Обработка полученных данных
|
№ |
1 |
2 |
3 |
R |
Xср. |
|
1 |
260,20 |
260,00 |
261,20 |
1,2 |
260,47 |
|
2 |
261,10 |
259,90 |
260,10 |
1,2 |
260,37 |
|
3 |
260,50 |
258,60 |
260,20 |
1,9 |
259,77 |
|
4 |
262,00 |
258,90 |
260,30 |
3,1 |
260,40 |
|
5 |
261,00 |
258,5 |
260,4 |
2,5 |
259,97 |
|
6 |
260,0 |
259,2 |
260,5 |
1,3 |
259,90 |
|
7 |
260,3 |
260,2 |
261,3 |
1,1 |
260,60 |
|
8 |
260,8 |
259,7 |
261,3 |
1,6 |
260,60 |
|
9 |
262,4 |
258,6 |
260,8 |
3,8 |
260,60 |
|
10 |
260,2 |
258,9 |
261,1 |
2,2 |
260,07 |
|
11 |
260,1 |
260,0 |
260,0 |
0,1 |
260,04 |
|
12 |
260,0 |
260,5 |
262,0 |
2,0 |
260,83 |
|
13 |
261,5 |
259,0 |
261,5 |
2,5 |
260,67 |
|
14 |
262,6 |
259,5 |
259,4 |
3,2 |
260,50 |
|
15 |
260,2 |
259,2 |
259,9 |
1,0 |
259,77 |
|
16 |
261,7 |
260,0 |
261,9 |
1,9 |
261,20 |
|
17 |
263,0 |
259,8 |
260,2 |
3,2 |
261,00 |
|
18 |
261,3 |
260,0 |
260,7 |
1,3 |
260,67 |
|
19 |
260,8 |
260,0 |
262,0 |
2,0 |
260,94 |
|
20 |
261,9 |
260,0 |
261,0 |
1,9 |
260,97 |
|
Среднее |
1,95 |
260,47 |
Среднее средних всех значений=260,47, а среднее значение для всех R=1,95
Контрольные границы также вычислены по ГОСТ 50779.42-2001 «Контрольные карты Шухарта».
Для Х-карты:
UCL=260,82
LCL=260,11
CL=260,47
Для R-карты:
UCL=3,1
LCL=0,8
CL=1,95
Согласно нормативной документации допуск вводится двусторонний, нижняя граница LSL=259, USL=262.
Таким образом, после обработки данных была построена контрольная
Х-R-карта. Уже при построении R-карты видно, что процесс является нестабильным, так как 5 точек вышли за контрольную границу. По ГОСТ 50779.44-2001 «Показатели возможностей процессов» процесс находится в состоянии В, т. е. характеризуется наличием особых причин как на Х-, так и на R –картах. Необходимо рассчитать полную изменчивость, которая зависит как от общих, так и особых (неслучайных причин).
=1,02.
P
=0,48 (индекс пригодности процесса
удовлетворять технический допуск с
учетом положения среднего значения),
P
=0,5.
P
гораздо меньше единицы, поэтому необходимо
настроить процесс и сделать корректирующие
действия. В качестве корректирующих
действий было решено произвести повторную
установку штампа и произвести переделку
пуансона.
После корректирующих действий аналогичным образом были собраны данные и построена контрольная карта. При этом стало очевидно, что процесс находится в состоянии А, т.е. отсутствие особых причин на Х-, R –картах. Необходимо рассчитать собственную изменчивость, которая зависит только от общих причин.
=0,05.
С
=1,12
(индекс воспроизводимости процесса,
оценивающий возможность удовлетворять
технический допуск с учетом положения
фактического среднего значения).
Для Х-карты:
UCL=260,12
CL=260,1
LCL=260,05
Для R-карты:
UCL=0,3
CL=0,2
LCL=0,1
Таким образом, корректирующие действия дали положительный эффект и процесс стал стабильным. Контрольная карта до и после корректирующих действий представлены на плакате ТГТУ.200503.016 02 ДП.
Таблица 6-Обработка полученных данных
|
1 |
2 |
3 |
R |
Xср. |
|
|
1 |
260,2 |
260,0 |
260,1 |
0,2 |
260,10 |
|
2 |
260,2 |
260,1 |
259,9 |
0,3 |
260,07 |
|
3 |
260,0 |
260,1 |
260,2 |
0,2 |
260,10 |
|
4 |
260,2 |
260,0 |
260,0 |
0,2 |
260,07 |
|
5 |
259,9 |
260,2 |
260,1 |
0,3 |
260,07 |
|
6 |
260,0 |
260,1 |
260,2 |
0,2 |
260,10 |
|
7 |
260,1 |
260,2 |
260,0 |
0,2 |
260,10 |
|
8 |
260,1 |
259,9 |
260,2 |
0,3 |
260,07 |
|
9 |
260,1 |
260,1 |
260,0 |
0,1 |
260,07 |
|
10 |
260,2 |
260,0 |
260,1 |
0,2 |
260,10 |
|
11 |
260,1 |
260,0 |
260,2 |
0,2 |
260,10 |
|
12 |
260,0 |
260,1 |
260,2 |
0,2 |
260,10 |
|
13 |
260,1 |
260,2 |
260,0 |
0,2 |
260,10 |
|
14 |
260,1 |
260,0 |
260,1 |
0,1 |
260,07 |
|
15 |
260,0 |
260,0 |
260,2 |
0,2 |
260,07 |
|
16 |
260,1 |
260,0 |
260,1 |
0,1 |
260,07 |
|
17 |
260,2 |
259,9 |
260,2 |
0,3 |
260,10 |
|
18 |
260,1 |
260,2 |
260,0 |
0,2 |
260,10 |
|
19 |
260,2 |
260,1 |
260,0 |
0,2 |
260,10 |
|
20 |
260,2 |
260,0 |
260,0 |
0,2 |
260,07 |
|
среднее |
0,2 |
260,1 |
4 РАЗРАБОТКА ПУТЕЙ УЛУЧШЕНИЯ СМК ОАО «ХХХ»
4.1 Разработка технического задания на специальную часть дипломного проекта
Анализ производства фильтроэлементов с помощью простых инструментов качества (диаграммы Парето и контрольного листка) показал, что в первую очередь необходимо выяснить причину несоответствия «просвет бумаги». Для этого необходимо построить диаграмму Исикавы и, выяснив причину, предложить ее решение.
Для обеспечения лучшего понимания ожиданий потребителей при совершенствовании воздушных фильтроэлементов с применением все большей ориентации на установленные и предполагаемые потребности потребителей провести QFD-анализ. В результате применения QFD-методологии получить технические характеристики продукции, преобразованные из пожеланий потребителей, а также получить требования к сырью, оборудованию и технологическим операциям производства фильтроэлементов.
Произвести системную идентификацию возможных отказов процессов для предотвращения их последствий с помощью FMEA-анализа. В результате этой работы должен быть составлен список критических пунктов, а также инструкции о том, что должно быть сделано, чтобы минимизировать последствия в случае отказа в ходе осуществления процесса.
4.2 Причинно-следственная диаграмма Исикавы
Диаграмма представляет собой средство графического упорядочения факторов, влияющих на объект анализа. Главным достоинством диаграммы Исикавы является то, что она дает наглядное представление не только о тех факторах, которые влияют на изучаемый объект, но и о причинно-следственных связях этих факторов. В основе построения диаграммы лежит определение (постановка) задачи, которую необходимо решать.
При вычерчивании причинно-следственной диаграммы Исикавы самые значимые параметры и факторы располагают наиболее близко к голове «рыбьего скелета». Построение начинают с того, что к центральной горизонтальной стрелке, изображающей объект анализа, подводят большие первичные стрелки, обозначающие главные факторы (группы факторов,) влияющие на объект анализа. Далее к каждой первичной стрелке подводят стрелки второго порядка, к которым, в свою очередь, подводят стрелки третьего порядка и т. д. до тех пор, пока на диаграмму не будут нанесены все стрелки, обозначающие факторы, оказывающие заметное влияние на объект анализа в конкретной ситуации. Каждая из стрелок, нанесенная на схему, представляет собой в зависимости от ее положения либо причину, либо следствие: предыдущая стрелка по отношению к последующей всегда выступает как причина, последующая — как следствие. Наклон и размер не имеют принципиального значения. Главное при построении схемы заключается в том, чтобы обеспечить правильную соподчиненность и взаимозависимость факторов, а также четко оформить схему, чтобы она хорошо смотрелась и легко читалась. Поэтому независимо от наклона стрелки каждого фактоpa его наименование всегда располагают в горизонтальном положении, параллельно центральной оси.
После построения диаграммы Парето было выявлено несоответствие, которое нужно устранить в первую очередь-это «просвет бумаги». Именно эта проблема и помещена во главе хребта. Для удобства работы с выявлением факторов и причин был использован мнемонический прием 4М. Это означает:
Manpower- персонал.
Machine –машина (оборудование)
Material –материал и сырье
4. Method -метод, технология
Таким образом, согласно правилам, изложенным выше, была построена диаграмма Исикавы по выявлению причин несоответствия. Исходя из нее видно, что основными причинами являются характеристики сырья, а именно поверхностная плотность, толщина и пористость бумаги.
4.3 Использование QFD-методологии
QFD-анализ используется для обеспечения лучшего понимания ожиданий потребителей при проектировании, разработке и совершенствовании воздушных фильтроэлементов, услуг и процессов с применением все большей и большей ориентации на установленные и предполагаемые потребности потребителей.
Цели и задачи QFD-методологии:
позволить «голосу потребителей» быть ясно услышанным в процессе разработки и совершенствования как воздушных фильтроэлементов, так и соответствующих производственных операций;
выполнить принцип «все должно быть сделано правильно с первого раза и точно в срок».
Для применения QFD-методологии была создана межфункциональная команда, состоящая из инженера-технолога по фильтроэлементам Куксовой Л. А., эксперта по QFD-анализу Белоусовой М. А., специалиста отдела маркетинга Воронкова М.А., начальника ОТК Севастьяновой Л.И., работника отдела снабжения Плещеева А.А. и студентки Хабаровой Л.П.
Главными вопросами при практическом применении QFD-методологии являются следующие:
взяло ли высшее руководство на себя обязательства по качеству?
для каких сегментов рынка мы будем совершенствовать продукцию?
каковы наши потребители?
какую конкурирующую продукцию мы собираемся сравнивать с нашей?
как много времени потребуется для выполнения проекта?
какой должна быть структура и состав отчетов о работе?
При построении «домов качества» были определены конкретная группа потребителей, составлен реестр (список) установленных и предполагаемых потребностей (ожиданий) потребителей и определены (оценены) приоритетность этих ожиданий с использованием весовых коэффициентов, а также были определены характеристики компонентов продукции, характеристики процессов и способы контроля. Все эти показатели и параметры были составлены на основании анализа письменных запросов, направленных к имеющимся и потенциальным потребителям, путем проведения устных опросов и интервью, а также с применением «мозговой атаки», проведенной с участием специалистов по маркетингу, проектированию, производству и продажам рассматриваемой продукции. Важными источниками информации для оценки и отображения ожиданий потребителей также послужили
посещение торговых демонстраций, ярмарок и выставок;
регистрация запросов потребителей (заказчиков, покупателей, клиентов);
прямые контакты с потребителями, а также с представителями конкурирующих фирм;
результаты работ, выполненных в рамках бенчмаркинга.
Итак, с помощью QFD-методологии был проведен анализ фильтроэлементов воздушных для двигателей КАМАЗ (ТУ 67.122.567-90),изготовляемых заводом ОАО «ХХХ». Сначала важные пожелания потребителей с помощью первого «Дома качества» преобразовываются в детальные технические характеристики фильтроэлементов, а затем (посредством трех последующих «Домов качества») в детальные технические требования к компонентам продукции, техническим требованиям процесса и способам его контроля.
Первый «Дом качества» устанавливает связь между ожиданиями потребителей и техническими характеристиками продукции. На выбранную потребителями характеристику фильтроэлементов «высокая степень очистки» влияют следующие технические характеристики:
-герметичность;
-коэффициент пропуска пыли;
-усилие отрыва крышек;
-сопротивление воздушному потоку.
«Герметичность» влияет на «высокую степень очистки» таким образом, что, если фильтроэлемент негерметичен, следовательно, он будет пропускать много неочищенного воздуха и степень очистки будет невелика.
Чем ниже «коэффициент пропуска пыли», тем выше «степень очистки».
Чем больше «усилие отрыва крышек», тем меньше вероятность разрушения фильтрополотна и, следовательно, пропускание неочищенного воздуха. Чем меньше «сопротивление воздушному потоку» оказывает фильтроэлемент, тем больше гарантируется постоянный показатель « высокой степени очистки».
На характеристику «устойчивость к механическим воздействиям» можно повлиять повышением «усилия отрыва крышек», т.е. способностью противостоять силовым и различным другим воздействиям, а также повышением «сопротивления воздушному потоку». Также на эту характеристику влияют «герметичность», «коэффициент пропуска пыли» и «продолжительность работы до сопротивления 6,85 кПа», так как от всех этих показателей зависит долговечность фильтроэлемента. Чем меньше эти показатели, тем больше вероятность разрушения частей фильтроэлемента их повреждения, и, следовательно, «долговечность».
На «прочность» влияют:
- -коэффициент пропуска пыли;
-сопротивление воздушному потоку;
- продолжительность работы до сопротивления 6,85 кПа.
Два последних показателя наиболее сильно влияют на срок службы, так как определяют сопротивление, которое фильтроэлемент может оказывать потоку воздуха и как долго он может работать при сопротивлении 6,85 кПа.
Что касается «герметичности» и «усилия отрыва крышек», то чем они больше, тем меньше вероятность потери эффективности назначения фильтроэлемента и в конечном итоге его замена. А чем больше «коэффициент пропуска пыли», тем большие размеры частиц пыли будет пропускать фильтрополотно и тем быстрей оно повредится, что приведет к износу элемента.
Для «Второго дома качества» фокусом является взаимосвязь между характеристиками фильтроэлемента и характеристиками материалов и сырья, из которых он изготовлен. «Герметичность» фильтроэлемента зависит от вязкости, живучести и адгезии пластизоля, вязкости клея, наличия просветов бумаги, ее пористости и толщины, а также коррозионной стойкости металла и свариваемости металла.
«Средний коэффициент пропуска пыли» зависит от вязкости и адгезии пластизоля, и, главным образом, от наличия просветов бумаги, ее пористости и толщины.
«Сопротивление воздушному потоку» и «Продолжительность работы до сопротивления 6,85 кПа» сильнее всего связаны с адгезией и вязкостью пластизоля, а также с пористостью, толщиной и просветом бумаги. «Усилие отрыва крышек» больше всего зависит от адгезии пластизоля.
«Третий дом качества» связывает между собой характеристики компонентов и характеристики процессов. Так после его построения видно, что «вязкость пластизоля», «живучесть пластизоля» связаны с температурой процесса и временем процесса. Чем выше вязкость и меньше живучесть, тем меньше должна быть температура и время. «Живучесть пластизоля» напрямую связана со скоростью обработки сырья. «Свариваемость металла» связана с прочностью сварки, а «Коррозионная стойкость металла» с толщиной цинкового покрытия. Чем оно больше, тем больше металл устойчив к коррозии.
С применением «четвертого дома качества» характеристики процесса преобразуются в способы контроля технологических операций производства, которые следует применять для выпуска качественной продукции по приемлемой цене.
Исходя из построения этого дома было определено, что необходимо осуществлять контроль температуры и времени желатинизации, времени высыхания клея, прочности сварки и толщины цинкового покрытия.
QFD-анализ представлен на плакатах ТГТУ.200503.016 04 ДП.
4 FMEA-анализ
Анализ форм и последствий отказов (FMEA-анализ), известный также под названием «Анализ рисков», используется в качестве одной из превентивных мер для системного обнаружения причин, вероятных последствий, а также для планирования возможных противоречий по отношению к отслеживаемым отказам. В стандартах ИСО 9000:2000 уделяется очень большое внимание процессам. Поэтому далее будет рассмотрен FMEA-анализ для исследования процесса сборки фильтроэлементов воздушных для двигателей КАМАЗ.
Для осуществления FMEA-анализа была создана межфункциональная команда, состоящая из инженера конструктора, контролера ОТК, инженера по качеству и студентки-практикантки.
После подробного изучения процесса сборки, межфункционвльная команда выделила в нем четыре подпроцесса, корректность выполнения которых наиболее сильно влияет на качество процесса сборки в целом:
-сборка элемента со скобой и цилиндров внутреннего и наружного;
-заливка;
-сушка;
-транспортирование.
Анализ этих подпроцессов выявил возможные формы отказов:
-коробление и слипание гофр, порыв шторы;
-превышение глубины заливки;
-выплескивание пластизоля;
-непроклей крышки элемента и крышки-держателя;
-вмятины на крышках и цилиндрах.
На следующем этапе работы члены FMEA-команды для каждого процесса:
-выявили основные причины и вероятные последствия неудач;
-количественно оценили узкие места рассматриваемых подпроцессов и вычислили приоритетное число риска (ПЧР) возможных отказов.
Оценка указанных факторов была произведена по квалиметрическим шкалам, представленным в таблице 7.
Таблица 7-квалиметрическая шкала оценки фактров O, S, D
|
Фактор S |
Фактор O |
Фактор D |
|
1-очень низкая (почти нет проблем) |
1-очень низкая |
1-почти наверняка дефект будет обнаружен |
|
2-низкая (проблемы решаются работником) |
2-низкая |
2-очень хорошее обнаружение |
|
3-не очень серьезная |
3-не очень низкая |
3-хорошее |
|
4-ниже средней |
4-ниже средней |
4-умеренно хорошее |
|
5-средняя |
5-средняя |
5-умеренное |
|
6-выше средней |
6-выше средней |
6-слабое |
|
7-довольно высокая |
7-близка к высокой |
7-очень слабое |
|
8-высокая |
8-высокая |
8-плохое |
|
9-очень высокая |
9-очень высокая |
9-очень плохое |
|
10-катастрофическая (опасность для людей) |
10-100%-ная |
10-почти невозможно обнаружить |
Результаты работы членов FMEA-команды при назначении числовых значений факторов О-вероятности возникновения дефекта, D-вероятности обнаружения дефекта, а также вычисленные значения ПЧР возможных отказов приведены на плакате ТГТУ.200503.016 03 ДП.
На последнем этапе проводимого FMEA-анализа были разработаны рекомендации о том, что следует делать для предотвращения тяжелых последствий при наиболее рискованных случаях:
-провести операцию в соответствии с технологическим процессом;
-усовершенствовать конструкцию емкости-дозатора;
-провести дополнительный инструктаж работников;
-внедрить прибор с плавной подстройкой температуры и таймером.
После завершения работы FMEA-команды, результаты которой представлены на плакате ТГТУ.200503.016 03 ДП, был составлен отчет по выполненному анализу форм и последствий отказов. Этот отчет передан руководителям ОАО «ХХХ» для верификации и оценки результатов работы FMEA-команды. Принимая во внимание наибольшее значение вероятного числа риска (ПЧР=490), специалисты ОАО «ХХХ» приступили к проектированию и разработке АСКиУ процесса терможелатинизации фильтроэлементов воздушных для двигателей КАМАЗ.
4.5 Разработка плана мероприятий по улучшению системы менеджмента качества ОАО «ХХХ» применительно к производству фильтроэлементов воздушных для двигателей КАМАЗ
Одной из главных особенностей стандартов ИСО серии 9000:2000 является формулирование принципа постоянного улучшения. В стандарте ИСО 9000:2000 приводится определение этого принципа и методология его реализации. В стандарте ИСО 9001:2000 требования относительно постоянного улучшения сформулированы в разделе 4.1, где указано, что организация должна принимать меры, необходимые для достижения запланированных результатов и постоянного улучшения процессов организации. Об этом же говорится и в нескольких подразделах раздела 8. В частности, в подразделе 8.5.1 содержится требование постоянного повышения (улучшения) результативности системы менеджмента качества (СМК) организации.
Решение о выделении средств для улучшения тех или иных процессов происходят в ходе анализа СМК со стороны руководства, который проводится раз в полгода на совещании координационного совета, возглавляемого директором. Оформленное протоколом решение является "входом" для процесса постоянного улучшения. Совместно с руководителями процессов, по которым принято решение об улучшении, разрабатываются планы организационно-технических мероприятий, которые затем рассматриваются и утверждаются координационным советом.
Таким образом, по данным протокола Координационного совета ОАО «ХХХ» был разработан план мероприятий по улучшению СМК применительно к производству воздушных фильтроэлементов для двигателей КАМАЗ, представленный на плакате ТГТУ. 200503.016 05 ДП.
Одним из мероприятий по улучшению СМК является введение электронного документооборота.
Как известно, стандарт требует построения «Документированной СМК» и ведения обязательных записей по качеству. А это часто приводит к тому, что значительная часть времени сотрудников тратится на заполнение различных форм, отчетов, справок по деятельности. Таким образом, предприятие может попасть в ситуацию, когда СМК становится самоцелью, идет поддержание СМК ради поддержания сертификата, а это в корне противоречит духу стандарта. Внедрение средств автоматизации, ориентированных на документационную составляющую СМК позволит снизить нагрузку на сотрудников по выполнению рутинных операций, даст в руки менеджерам эффективные средства контроля за состоянием СМК на предприятии, повысит ответственность и исполнительскую дисциплину.
Современные системы электронного документооборота давно переросли рамки привычного "канцелярского" документооборота и в состоянии обеспечить эффективное выполнение всех документационных процессов, которые протекают в организации. Стоит отметить, что современные системы ориентированы на работу с ними всех сотрудников предприятия, а не только специализированных служб (делопроизводство, канцелярия, общий отдел). Все сотрудники работают с актуальными и утвержденными электронными документами. Исключаются риски использования устаревших либо неутвержденных документов, несанкционированного внесения изменений, отсутствия необходимых документов в местах их применения. Система обеспечивает простоту поиска и идентификации документа. Таким образом, обеспечивается неукоснительное выполнение разделов стандарта, касающихся управления документами (п. 4.2.3 стандарта ISO 9001:2000).
Повышается уровень ответственности сотрудников, поскольку выдача заданий и поручений фиксируется системой и уже нельзя проигнорировать или забыть о тех или иных поручениях.
Значительно снижается трудоемкость документирования собственной деятельности в рамках СМК. Отчеты о выполнении отдельных поручений или деятельности в рамках бизнес-процессов, подготовка и ознакомление с документами фиксируются системой и являются основой для объективного, построенного на фактах анализа деятельности сотрудника.
Трудоемкость действий, связанных с подготовкой, утверждением, распространением регламентирующих документов, внесением изменений, поддержанием документов в актуальном состоянии, снижается во много раз.
Наличие единого электронного архива позволяет вносить изменения только в электронные версии документов.
Распространение документов по подразделениям, фиксирование факта ознакомления с новыми редакциями документов, полномочия ответственных за согласование и утверждение документа, контроль актуальности - все эти рутинные процедуры берет на себя система.
В план мероприятий по улучшению СМК также входит и повышение качества продукции. В данном случае предлагается повысить такие технические характеристики фильтроэлементов, как коэффициент пропуска пыли и усилие отрыва крышек.
Известно, что качество фильтра обеспечивается комплектующими, технологией и контролем на всех стадиях изготовления. Как сообщает журнал «Автомобиль и сервис», самый дорогой фильтр несравненно дешевле самого недорогого ремонта. По данным расчета специалистов, нарушение работы воздухозаборника из-за низкокачественного фильтрующего элемента увеличивает расход топлива на 15%. То есть при стоимости дизельного топлива 20 руб. за литр некачественный фильтр обходится в 840 руб. на 1000 км пробега. А качественный фильтр перерасхода топлива не вызывает.
Средний коэффициент пропуска пыли — один из самых важных показателей. Так, если он достигает 1%, количество пыли, попадающей в силовой агрегат, увеличивается многократно. Поэтому производители сражаются за десятые и даже сотые доли процента. Согласно нормативу по РД 37.001.622-95 «Воздухоочистители двигателей внутреннего сгорания. Общие технические требования» гласит: не более 0,6%. Технические условия КАМАЗ выставляют более жесткие требования: не более 0,2%. Концентрация пыли на наших дорогах в несколько раз выше, чем на европейских - содержание твердых частиц в воздухе колеблется от 2 до 10 мг/куб. метр. За год эксплуатации в воздушный фильтр автомобиля мощностью 100 л/с попадает от 30 до 150 грамм пыли. В случае недостаточной фильтрации пыль оказывается в камере сгорания и в масле. Результатом становится ускоренный износ поршневой группы (до 5-8 раз быстрее установленного ресурса), а также потеря мощности и повышенный расход топлива.
Воздушный фильтр должен сохранять свои характеристики при попадании воды, быть устойчивым к воздействию масла, паров топлива, картерных газов, а также высокой (до 90 °С) температуры. Долговечность и надежность воздушного фильтра прежде всего зависит от материала фильтроэлемента. Сегодня применяются несколько видов материалов – целлюлоза, целлюлоза с пропиткой, композиционные материалы (слои целлюлозы и синтетики), чистая синтетика. Чистая дешевая целлюлоза разлагается быстрее остальных. Добавка 25% полиэфира увеличивает стойкость материала в пять раз. А 100%-ная синтетика в 13 раз устойчивей к неблагоприятной среде, чем целлюлоза. Ресурс также зависит и от площади фильтроэлемента. Квадратный метр самых распространенных фильтровальных материалов (целлюлозы и композита) способен поглотить от 200 до 300 грамм пыли.
Очевидно, что достичь оптимального сочетания важнейших характеристик фильтровального элемента – пылеемкости, стойкости, пористости и сопротивляемости потоку, весьма непросто. Поэтому было принято решение использовать при производстве фильтроэлементов другой вид фильтровального материала, обладающего всеми вышеуказанными характеристиками. Самым крупным поставщиком является транснациональная компания «Hollingsworth&Vose», являющаяся поставщиком материалов и запасных частей таких автогигантов как Форд и Дженерал Моторс, «Caterpillar», а также их дочерних предприятий. Именно эта компания одна из немногих сумела создать синтетические фильтровальные элементы, позволяющие достичь ресурса в 100 000 километров, как для воздушных фильтров, так и для масляных.
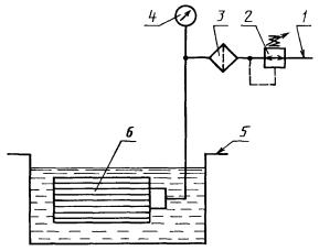
Усилие отрыва крышек не менее 3920 Н является необходимым требованием ТУ 67.122.567-90. Этот показатель напрямую зависит от процесса терможелатинизации фильтроэлементов, и в частности поддержания температуры в течение определенного времени. Отсутствие соответствующих приборов контроля температуры приводит к тому, что фильтроэлементы не всегда проходят испытания на усилие отрыва крышек, поэтому было принято решение автоматизировать процесс терможелатинизации фильтроэлементов.
Основная задача обучения, подготовки и переподготовки работников заключается в удовлетворении потребностей предприятия в квалифицированных работниках и создании основы для дальнейшего стратегического развития предприятия.
На предприятии должны быть специалисты, прошедшие подготовку: по вопросам обеспечения качества на базе стандартов ИСО серии 9000 (менеджер по качеству, кандидат в эксперты по сертификации систем качества, ведущий аудитор систем качества или др. - как минимум один человек), аудиторы по внутренним проверкам, также прошедшие специализированное обучение. Кроме того, обучение по вопросам обеспечения качества должен пройти в той или иной степени весь персонал предприятия - обычно это обучение проводится консультантами или силами своих специалистов, прошедших обучение в сторонних организациях и имеющих соответствующий документ. Для эффективного ведения работ по разработке СМК 20-30 % персонала предприятия (от общей численности) должны пройти обучение по вопросам менеджмента качества на основе стандартов ИСО серии 9000, остальной персонал должен быть обязательно проинформирован о том, что на предприятии ведется разработка СМК (с чем это связано, какие изменения происходят в связи с этим и т.д.). Обучение может проводиться как в сторонних организациях, так и непосредственно на предприятии, что менее затратно и более эффективно.
Основная форма занятий, проводимых с высшими руководителями, не лекции, а беседы и обсуждения проблем. Обучение проводится в течение 8-12 часов по специальной программе, охватывающей тематику разработки и внедрения, эффективного использования и поэтапного совершенствования СМК. Учебные планы и программы разрабатываются специалистами предприятия совместно с инженером по подготовке кадров и утверждаются Генеральным директором. Программы теоретического и производственного обучения разрабатываются на основе квалификационных характеристик, с учетом специфики производства или исходя из конкретной целевой задачи обучения.
Затем начинается обучение руководителей среднего звена, непосредственно связанных с разработкой и внедрением СМК. Причем оно ведется с учетом отношения к СМК высшего руководства предприятия. В зависимости от программы обучения на это отводится время от двух до пяти недель.
Одна из эффективных форм повышения квалификации работников - представительные конференции, на которых обсуждается широкий круг вопросов, связанных с решением проблемы качества.
Обучение персонала в значительной мере связано с пониманием того, какие выгоды получает в результате организация и какие издержки она несет при обучении разных категорий работников.
Выгоды, получаемые организацией в результате обучения персонала, выражаются в следующем:
Обучение специалистов позволяет организации более успешно решать проблемы, связанные с новыми направлениями деятельности, и поддерживать необходимый уровень конкурентоспособности (повышение качества и производительности (эффективности) труда персонала, сокращение издержек и снижение себестоимости, снижение травматизма и т.п.);
повышение приверженности персонала своей организации, снижение текучести кадров;
повышение способности персонала адаптироваться к изменяющимся социально-экономическим условиям и требованиям рынка. Таким образом, организация повышает ценность находящихся в ее распоряжении человеческих ресурсов;
обучение специалистов позволяет поддерживать и распространять среди сотрудников основные ценности и приоритеты организационной культуры, пропагандировать новые подходы и нормы поведения, призванные поддерживать организационную стратегию.
Для работника польза от обучения состоит в следующем:
более высокая удовлетворенность своей работой;
рост самоуважения;
рост квалификации, компетентности;
расширение карьерных перспектив как внутри, так и вне организации.
Обучение персонала связано не только с выгодами. Оно влечет за собой и определенные издержки. Среди издержек, связанных с обучением работников, можно выделить прямые и косвенные издержки. К прямым издержкам могут быть отнесены расходы на оплату преподавателей и вспомогательного персонала, на учебные материалы, аренду помещений. К косвенным издержкам относятся расходы, связанные с необходимостью освобождения сотрудников от работы на период их участия в учебной программе (как правило, с сохранением зарплаты). Кроме того, обучение или повышение квалификации одних работников часто оборачивается дополнительной нагрузкой на других. Этим работникам на какое-то время приходится выполнять не только свою работу, но и работу отсутствующих коллег.
Взаимозаменяемость работников необходима, так как часто приходится сталкиваться с такими ситуациями, когда в случае отсутствия работника по какой-либо причине (командировке, болезни и т.д.) или после увольнения требуется довольно большой период времени, чтобы найти ему замену, в то время как производство не может останавливаться и ждать. Поэтому необходимо составить матрицы распределения ответственности всех процессов на ОАО «ХХХ» и выявить те сферы, где взаимозаменяемость не обеспечивается и составить планы обучения и переподготовки персонала.
Организации следует разработать результативные и эффективные процессы определения потенциальных источников для закупаемых материалов с целью развития имеющихся поставщиков или партнеров и оценки их способностей поставлять требуемую продукцию, чтобы обеспечивать результативность эффективность процессов закупок в целом.
Для повышения результативности этого процесса были разработаны дополнительные критерии оценки поставщиков.
Таблица 8-Критерии оценки поставщиков
|
Наименование критериев оценки |
Показатели состояния критериев |
Оценка В баллах |
Подразделение,осуществляющее оценку |
|
1 |
2 |
3 |
4 |
|
1.Состояние обеспечения СМК продукции у поставщика (при необходимости) |
|
4 2-3 1 0 |
СлК СлК СлК СлК |
|
2.Цена на продукцию поставщика |
2.1 Приемлемая 2.2 Неприемлемая, но других альтернатив нет 2.3 Неприемлемая 2.4 Предоставление скидок |
4 1-2 0 4 |
ОМ ОМ ОМ ОМ |
|
3.Форма поставки |
3.1 Соответствует договору 3.2 Частично соответствует договору |
4 1 |
ОТК ОТК |
|
4.Реакция поставщика на претензии к качеству его продукции |
4.1 Претензий к качеству продукции поставщика нет 4.2 Меры принимаются по 100% претензий |
4 3 |
ОСС ОСС |
|
5. Соблюдение сроков поставок |
5.1 Сроки поставки соблюдаются полностью 5.2 Имеются единичные случаи срыва сроков поставок 5.3 Сроки поставок не соблюдаются ежемесячно |
4 2-3 0 |
ОСС |
|
6. Первая бесплатная поставка |
6.1 Предоставляется 6.2 Не предоставляется |
4 0 |
ОТК ОТК |
7. Документация |
7.1 Наличие полного комплекта документов 7.2 Наличие только самых необходимых документов |
4 3 |
ОСС ОСС ОСС |
|
8. Ассортимент товара |
8.1 Широкий ассортимент 8.2 Производство единичного вида продукции |
4 2-3 |
ОСС ОСС |
|
9. Эмоциональные требования и профессионализм |
9.1 Вежливость, легкость в общении 9.2 Доверие 9.3 Знание профессиональных тонкостей |
4 4 4 |
ОСС ОСС ОСС |
|
10. Участие в конкурсах, победитель выставок и т.п. |
10.1. Победитель конкурсов 10.2. Участник конкурсов |
4 2 |
ОСС ОСС |
Таблица 9-Категории потенциального поставщика
При проведении «первичной оценки поставщика»
|
Сумма баллов |
Категория потенциального поставщика |
||
|
А |
Б |
В |
|
|
24-32 |
+ |
||
|
16-24 |
+ |
||
|
Менее 16 |
+ |
При проведении «текущей оценки »
|
Сумма баллов |
Категория действующего поставщика |
||
|
А |
Б |
В |
|
|
32-40 |
+ |
||
|
24-32 |
+ |
||
|
Менее 24 |
+ |
5 СТАНДАРТИЗАЦИЯ В ПРОИЗВОДСТВЕ ФИЛЬТРОЭЛЕМЕНТОВ
5.1 Основные принципы и цели стандартизации согласно закону «О техническом регулировании»
Согласно закону «О техническом регулировании» стандартизация — деятельность по установлению правил и характеристик в целях их добровольного многократного использования, направленная на достижение упорядоченности в сферах производства и обращения продукции и повышение конкурентоспособности продукции, работ или услуг.
Стандартизация осуществляется с целью повышения уровня безопасности жизни и здоровья граждан в целом. Стандартизация осуществляется с принципами:
добровольного применения стандартов;
недопустимости создания препятствий производству и обращению продукции;
обеспечения условий для единообразного применения стандартов;
недопустимости установления стандартов противоречащих техническим регламентам;
применения международного стандарта как основы для разработки национального.
5.2 Классификация стандартов, нормативных документов, применяемых при производстве продукции
Согласно закону «О техническом регулировании» к документам в области стандартизации относятся следующие документы: национальные стандарты, стандарты организации, общероссийские классификаторы технико-экономической и социальной информации. При производстве фильтроэлементов используются различные виды стандартов. Их можно классифицировать по уровню стандартизации: национальный, межгосударственный, стандарт организации.
Национальный стандарт-это стандарт, принятый национальным органом по стандартизации.
Межгосударственный стандарт-это стандарт, принятый Межгосударственным Советом по стандартизации, метрологии и сертификации.
Стандарт организации - стандарт, утвержденный организацией.
Также стандарты подразделяются на следующие виды: основополагающие, стандарты на продукцию, на процессы и на методы контроля (испытаний, измерений, анализа). На продукцию разрабатывают: стандарты общих технических условий и стандарты технических условий. Особым видом документации являются технические условия. Технические условия –это нормативно-техническая документация. И в них непосредственно и изложены все требования, предъявляемые к фильтроэлементам. Технические характеристики фильтроэлементов определяются по РД 37.001.622-95-это средний коэффициент пропуска пыли, продолжительность работы до сопротивления 6,85 кПа и сопротивление воздушному потоку.
5.3 Классификация и кодирование фильтроэлементов
Важным средством установления связей между объектами является классификация. Использования классификаторов в современных информационных системах предполагает предварительное кодирование информации. Для кодирования фильтроэлементов используется иерархический метод, т.е. последовательное разделение множества объектов на подчиненные группировки. Также используется последовательный метод кодирования-образование кода классификационной группировки с использованием кодов последовательно расположенных подчиненных группировок, полученных при иерархической классификации. Примером такого кодирования является код продукции ОКП 456623. Код ОКП содержит шесть значащих цифр и одну контрольную цифру (контрольное число). Первые два знака идентифицируют класс продукции; третий — подкласс; четвертый — группу; пятый — подгруппу; шестой — вид продукции. Второй и третий знаки кода ОКП, как правило, разделяются пробелом. Таким образом, первые два знака 45-продукция автомобильной промышленности;
6-двигатели автомобильные, мотоциклетные, их узлы и детали;
6-узлы и детали автомобилей дизельных двигателей;
2-запасные части автомобилей дизельных двигателей; 3-фильтроэлементы тонкой очистки.
5.4 Отдел стандартизации на предприятии
На предприятии необходимо обеспечивать единство применяемых стандартов, повышать качество продукции методами стандартизации, осуществлять контроль за технической документации, поэтому необходимо создать самостоятельное структурное подразделение-отдел стандартизации. Для него необходимо разработать положение. В положении необходимо отразить структуру отдела, задачи, функции, служебные связи, права и ответственность. Положение об отделе стандартизации представлено в приложении Ж.
5.5 Государственный контроль и надзор за соблюдением обязательных требований стандартов на предприятии
В РФ функционирует система органов и служб стандартизации, проводящих работы по стандартизации на всех уровнях управления. Система построена по территориально-отраслевому принципу. Органом государственного управления, осуществляющим руководство стандартизацией в стране является федеральное агентство по техническому регулированию. Руководство работами по стандартизации агентство осуществляет непосредственно через свои научно-исследовательские институты, территориальные органы, а также через отраслевые и базовые органы по стандартизации. Территориальные органы охватывают всю территорию страны и реализуют функции и права федерального агентства на закрепленной за ними территории. Территориальные органы включают в себя центры метрологии и стандартизации, областные лаборатории государственного надзора за соблюдением стандартов и измерительной техникой. Территориальным органам предоставлено право контроля за внедрением и соблюдением стандартов и состоянием измерительной техники на предприятиях, расположенных на закрепленной территории независимо от их ведомственной подчиненности. Службы стандартизации на предприятиях организуют информацию заинтересованных подразделений о действующих стандартах и технических условиях, их изменениях, осуществляют регистрацию стандартов организации, обеспечивают подразделения необходимой нормативно-технической документацией по стандартизации.
5.6 Маркировка продукции предприятия знаком соответствия национальным стандартам
Если фильтроэлементы соответствуют требованиям национальных стандартов, то они подлежат маркировке продукции предприятия знаком соответствия национальным стандартам. Для маркировки фильтроэлементов необходимо получить лицензию на право маркирования продукции знаком соответствия национальным стандартам. Для этого необходимо подать следующие документы:
— заверенная в установленном порядке копия сертификата соответствия, выданного по результатам обязательной сертификации;
—заверенная в установленном порядке копия сертификата системы качества или производства, или заключения по результатам анализа производства,
— заверенные копии протоколов испытании продукции, проведенных изготовителем (испытательными лабораториями или специальными комиссиями);
—документ, подтверждающий оплату рассмотрения заявления.
6 КОНТРОЛЬ И ИСПЫТАНИЕ ПРОДУКЦИИ
Особое место в управлении качеством воздушных фильтроэлементов занимает контроль их качества.
Именно в процессе контроля осуществляется сопоставление фактически достигнутых результатов функционирования системы с запланированными. Контроль – это процесс определения и оценки информации об отклонениях действительных значений от заданных или их совпадении и результатах анализа.
Контроль качества фильтроэлементов должен подтверждать выполнение заданных требований к продукции, включая в себя:
1) Входной контроль. Материалы не должны использоваться в процессе без контроля; так, например, при производстве фильтроэлементов осуществляют входной контроль фильтрополотна на просвет на агрегате ФПТ-200,контроль вязкости пластизоля по ГОСТ 25276-82 «Методы определения вязкости ротационным вискозиметром при определении скорости сдвига»;
2) Промежуточный контроль (организация должна иметь специальные документы, фиксирующие процедуру контроля и испытаний внутри процесса, и осуществлять этот контроль систематически);
3) Окончательный контроль (предназначен для выявления соответствия между фактическим конечным продуктом и тем, который предусмотрен планом по качеству; включает в себя результаты всех предыдущих проверок и отражает соответствие продукта необходимым требованиям);
4)Регистрация результатов контроля и испытаний (документы о результатах контроля и испытаний предоставляются заинтересованным организациям и лицам).
По стадиям технологического процесса контроль подразделяют на операционный (в процессе изготовления) и приемочный (готовой продукции). К операционному контролю относятся:
- контроль размеров крышек фильтроэлементов;
контроль размеров внутренних и внешних цилиндров;
качество приклейки резиновой прокладки;
глубина заливки пластизолем
К приемочному контролю относятся:
контроль усилия отрыва крышек фильтроэлемента;
контроль герметичности фильтроэлементов.
При контроле качества продукции используются физические и визуальные методы, которые можно разделить на две группы: разрушающие и неразрушающие. К разрушающему контролю относятся:
контроль усилия отрыва крышек фильтроэлемента;
качество приклейки резиновой прокладки и контроль герметичности.
К неразрушающему:
контроль размеров крышек фильтроэлементов;
контроль размеров внутренних и внешних цилиндров;
глубина заливки пластизолем.
Особым видом контроля являются испытания готовой продукции. Испытание – это определение или исследование одной или нескольких характеристик изделия под воздействием совокупности физических, химических, природных или эксплуатационных факторов и условий. Испытания проводятся по соответствующим программам.
Контрольные испытания - испытания, проводимые для контроля качества объекта. Среди контрольных обычно различают приемо-сдаточные и типовые испытания. Контрольные испытания готовой продукции, проводимые при приемочном контроле, называются приемо-сдаточными. К типовым испытаниям относятся контрольные испытания продукции, проводимые с целью оценки эффективности и целесообразности вносимых изменений в конструкцию, рецептуру или технологический процесс.
При производстве фильтроэлементов проводят типовые испытания, когда, например, используют новый вид фильтрополотна, а также проводят приемо-сдаточные испытания готовой продукции на герметичность и усилие отрыва крышек.
Испытания на герметичность проводят методом опрессовки в жидкости с использованием методики по ТУ 67.122.567-90
Для испытания используют стенд (рис. 9), чистый изопропанол. Степень чистоты жидкости должна соответствовать требованиям, предъявляемым к испытаниям.
Перед испытанием проверяют соответствие размеров фильтроэлемента чертежам изготовителя.
Устанавливают чистый фильтроэлемент на стенде так, чтобы ось фильтроэлемента была параллельна поверхности жидкости.
Погружают фильтроэлемент в жидкость так, чтобы слой жидкости над ним (12 ± 3) мм при комнатной температуре (от 15 °С до 40 °С) и выдерживают в ней в течение 5 мин.
Подводят воздух внутрь фильтроэлемента под давлением 160 мм. вод. столба. Медленно поворачивают фильтроэлемент на 360° вокруг оси, подавая воздух внутрь под давлением, указанным выше.
Критерием приемки является отсутствие выделения потока пузырьков воздуха при этом давлении.

Рисунок 10-Стенд для испытаний на герметичность
1 - подвод воздуха; 2 - редукционный пневмокран; 3 - воздушный фильтр; 4 - манометр; 5 - ванна для жидкости; 6 - испытуемый фильтроэлемент
Испытания на усилие отрыва крышек проводят на универсальной разрывной машине УММ-5 согласно ТУ 67.122.567-90. Усилие отрыва должно составить не менее 3920 Н.
К лабораторным (стендовым) относятся испытания, проводимые в лабораторных условиях на испытательном стенде, т.е. на техническом устройстве, предназначенном для установки объекта испытаний в заданных положениях, создания воздействий, съема информации и осуществления управления процессом испытаний и (или) объектом испытаний.
Стендовые испытания фильтроэлементов проводятся по ГОСТ 8002-74
« Методы стендовых безмоторных испытаний воздухоочистителей». Испытания проводятся по следующим показателям:
коэффициэнт пропуска первой ступени очистки;
сопротивление фильтра;
продолжительность работы до сопротивления 6,85 кПа.
Следует обратить внимание, что при производстве фильтроэлементов встречается специальный процесс. Согласно п. 3.4.1 ИСО 9000:2000: "Процесс, в котором подтверждение соответствия конечной продукции затруднено или экономически нецелесообразно, часто относят к "специальному процессу". Другими словами, невозможно осуществить непосредственный последовательный контроль. В данном случае этим процессом является сварка.
Результативность "обычного" процесса оценивается соответствием результата заданным требованиям, а результативность "специального" процесса - соответствием действий, выполненных в рамках процесса, установленной технологии. Говоря иными словами, "обычный" процесс можно назвать результативным, когда его выход соответствует заданным требованиям, а "специальный" - когда технология получения выхода соответствует установленной. Поэтому выстраивая "обычный" процесс, нужно предусмотреть в нем операции мониторинга соответствия требованиям результатов на промежуточных и конечной стадиях производства, основанные на измерениях этих результатов. А при построении "специального" процесса приоритеты будут другими: нужно включить в него операции мониторинга соответствия технологии производства, основанные на записях о соблюдении технологии.
Необходимо подчеркнуть, что контроль качества, осуществляемый соответствующими подразделениями предприятий, является первичным (предшествующим во времени) по отношению к контролю со стороны других субъектов управления качеством. Это обстоятельство свидетельствует о необходимости первоочередного совершенствования деятельности служб технического контроля на предприятиях. На рис. 11 показан состав структурных подразделений отдела технического контроля (ОТК) предприятия ОАО «ХХХ».

Рисунок 11- Состав структурных подразделений отдела технического контроля (ОТК) предприятия ОАО «ХХХ»
Именно контроль как одно из эффективных средств достижения намеченных целей и важнейшая функция управления способствует правильному использованию объективно существующих, а также созданных человеком предпосылок и условий выпуска продукции высокого качества. От степени совершенства контроля качества, его технического оснащения и организации во многом зависит эффективность производства в целом.
7 РАЗРАБОТКА ПРОЦЕССОВ СИСТЕМЫ МЕНЕДЖМЕНТА КАЧЕСТВА
7.1 Описание структуры системы менеджмента качества на ОАО «ХХХ»
В настоящее время на ОАО «ХХХ» разработана, внедрена и функционирует система менеджмента качества в соответствии с требованиями ГОСТ Р ИСО 9001-2001 «Системы менеджмента качества. Требования» и ГОСТ РВ 15.002-2003 «Система разработки и постановки продукции на производство. Военная техника. Системы менеджмента качества. Общие требования».
ОАО “ХХХ”, за годы своего становления и развития, прошло путь от организации традиционных методов контроля до разработки и внедрения системы качества, отвечающей требованиям ГОСТ Р ИСО 9001 и ГОСТ РВ 15.002.
В 2003г. ОАО “ХХХ” приступило к созданию СМК в соответствии с требованиями ГОСТ Р ИСО 9001-2001.
Решение о переходе к СМК было принято на заседании координационного совета при генеральном директоре, проведенном 15.01.2003г.
В 2004 г. органом по сертификации систем качества ООО «ТЦСМ ПУ» предприятию выдан сертификат соответствия системы менеджмента качества требованиям ГОСТ Р ИСО 9001-2001 (ИСО 9001-2000) № РОСС RU.ИС50.К00034 от 28.07.2004г. применительно к продукции: средства промышленной защиты органов дыхания, противогазы и респираторы, комплектующие к СИЗОД; аппараты теплообменные; агрегаты, узлы и детали, применяемые в автомобильной промышленности, сельскохозяйственной и судовой технике; металлопродукция прочая и некондиционная (бочки, барабаны); трубы из полиэтилена; изделия хозяйственного назначения из пластмасс; опрыскиватель ОП-101; оборудование для опреснения воды; рукава высокого давления; сифоны для моек и ванн; бачок смывной средне располагаемый; вентиляторы общего назначения; лестница-стремянка.
В 2004г. ОАО «ХХХ» приступило к корректировке документации СМК в соответствии с требованиями ГОСТ РВ 15.002-2003 и в 2005 г. подало заявку на проведение сертификации СМК в орган по сертификации систем качества «СОЮЗСЕРТ».
В настоящее время основополагающими документами действующей системы менеджмента качества является Политика в области качества ОАО «ХХХ» (приложение А), Цели в области качества на 2009г.(приложение Б), Руководство по качеству РМК 05808014-2005
На предприятии действует 52 стандарта предприятия, которые согласованы с представителем заказчика.
Эффективность функционирования системы менеджмента качества на предприятии подтверждена отсутствием рекламаций и претензий на продукцию.
В 2007 г. при проведении инспекционного контроля системы менеджмента качества, сертифицированной в Системе сертификации ГОСТ Р, было подтверждено соответствие СМК ОАО «ХХХ» требованиям ГОСТ Р ИСО 9001-2001 (ИСО 9001-2000).
В 2007 г. согласно дополнительному соглашению в рамках инспекционного контроля системы менеджмента качества, сертифицированной в Системе сертификации «Оборонсертифика», было подтверждено соответствие СМК ОАО «ХХХ» требованиям ГОСТ Р ИСО 9001-2001. Получен сертификат соответствия системы менеджмента качества, регистрационный номер 6300.310612/RU от 28 мая 2007 г.
СМК рассматривается как основа всей системы внутрипроизводственного управления, функционирование которой направлено на постоянное улучшение качества выпускаемой продукции, процессов и всей многообразной деятельности предприятия с целью повышения удовлетворенности потребителей путем выполнения их требований.
СМК базируется на следующих принципах:
ориентация на потребителя: предприятие зависит от своих потребителей и поэтому должно понимать их текущие и будущие потребности, выполнять их требования и стремиться превзойти их ожидания;
лидерство руководителя: руководители обеспечивают единство целей и направления деятельности организации, создают и поддерживают внутреннюю среду, в которой работники могут быть полностью вовлечены в решение задач организации;
вовлечение работников: работники всех уровней составляют основу организации, и их полное вовлечение дает возможность организации с выгодой использовать их способности;
процессный подход: желаемый результат достигается эффективнее, когда деятельностью и соответствующими ресурсами управляют как процессом;
системный подход: выявление, понимание и менеджмент взаимосвязанных процессов как системы содействует результативности и эффективности организации при достижении целей;
постоянное улучшение: постоянное улучшение деятельности организации в целом следует рассматривать как ее неизменную цель;
принятие решений, основанное на фактах: эффективные решения основываются на анализе данных и информации;
взаимовыгодные отношения с поставщиками: организация и ее поставщики взаимозависимы, и отношения взаимной выгоды повышают способность обеих сторон создавать ценности.
СМК представляет собой регламентированную нормативными документами совокупность взаимосвязанных процессов, основными из которых являются:
разработка и управление документацией по СМК;
ответственность руководства;
менеджмент ресурсов;
процессы жизненного цикла продукции;
процессы измерения, анализа и улучшения.
СМК обеспечивает комплексность реализации мероприятий по качеству, перспективных планов развития предприятия и других технических, организационных и социальных мероприятий.
Управление качеством продукции является частью менеджмента качества и осуществляется ОТК и Службой качества предприятия при содействии остальных структурных подразделений.
Структура СМК включает в себя все подразделения и службы предприятия, участвующие в процессах жизненного цикла продукции, и характеризуется распределением между ними задач и функций управления качеством продукции.
Распределение задач и функций управления качеством продукции между подразделениями регламентируются Положениями об отделах и службах, а также СТО.
Структура СМК предусматривает многоуровневую организацию управления: предприятием, цехом, участком, бригадой
Общее руководство в СМК осуществляется:
– генеральным директором;
– техническим директором ;
заместителями директоров.
На генерального директора возлагаются следующие обязанности:
– определение Политики и целей в области качества, обеспечение их понимания на всех уровнях руководства ОАО «ХХХ»;
– организация работы эффективного руководства подразделений предприятия, направление их деятельности в целях наиболее полного удовлетворения потребностей заказчиков в продукции высокого качества;
– распределение ответственности и полномочий руководства высшего звена и подразделений предприятия;
– распределение финансовых, материальных и других ресурсов, обеспечивающих достижение целей в области качества;
– оценка функционирования системы качества;
Генеральный директор несет ответственность за реализацию выработанной Политики и достижение целей предприятия в области качества.
Технический директор является представителем руководства ОАО «ХХХ». На технического директора возлагаются следующие обязанности:
– организация выработки политики в области качества, разработки и внедрения СМК;
– общее руководство проведением внутренних аудитов системы менеджмента качества;
– информирование высшего руководства по работе СМК;
– подготовка мероприятий по улучшению работы СМК;
– обеспечение определения и проведения единой технической политики, перспектив развития предприятия и путей реализации программы по всем направлениям совершенствования, реконструкции и технического перевооружения производства, направленных на изготовление продукции требуемого уровня качества.
На заместителя технического директора по качеству (заместителя представителя руководства) возлагаются следующие обязанности:
– координация и контроль деятельности и взаимодействия подразделений и должностных лиц по всем процессам СМК;
– организация и направление работы Служба качества.
Заместитель технического директора по качеству несет ответственность за организацию проведения внутренних проверок по всем процессам СМК и доведения их результатов до высшего руководства.
Координация работ, связанных с функционированием и развитием СМК, осуществляется Служба качества. Структуру и штатную численность службы качества утверждает Генеральный директор предприятия по представлению заместителя технического директора по качеству – начальника ОТК и по согласованию с отделом кадров. Служба качества имеет структуру, согласно приведенной дальше схеме.

Рисунок 12-Структура службы качества
Представитель заказчика вносит предложения и замечания по качеству продукции и технологических процессов. Предложения и замечания представителя заказчика учитываются при разработке организационно-технических мероприятий по улучшению качества продукции.
Основными задачами представителя заказчика при контроле за разработкой нормативной документации по формированию и функционированию СМК на предприятии являются:
– анализ существующих на предприятии СТО, инструкций и другой нормативной документации по СМК;
– подготовка предложений к проектам планов предприятия по разработке новых и пересмотру действующих документов и согласование данных планов;
– определение перечня нормативной документации, подлежащей согласованию с представителем заказчика;
рассмотрение и согласование нормативной документации по СМК в соответствии с установленным перечнем.
7.2 Дерево процессов системы менеджмента качества предприятия
Дерево процессов представлено в приложении В. Для того, чтобы легче представить структуру СМК ОАО «ХХХ» было разработано дерево процессов СМК. Ниже приведено его краткое поэтапное описание.
А0-производство конкурентоспособных фильтроэлементов с целью получения максимальной прибыли. Деятельность любой организации, как известно, направлена на получение прибыли. Действующая СМК на предприятии призвана удовлетворить наиболее полно потребности потребителей с целью получения прибыли.
А4-система менеджмента качества. Процветание предприятия, его успешная деятельность и руководство обеспечивает система менеджмента качества, которая должна актуализироваться, проверяться и поддерживаться в рабочем состоянии.
А5-ответственность руководителя. Именно руководство ответственно за внедрение, функционирование и поддержание в рабочем состоянии системы менеджмента качества.
А6-менеджмент ресурсов. Руководству предприятия необходимо правильно оценивать и использовать имеющиеся на предприятии виды ресурсов.
А7-процессы жизненного цикла продукции. Для того, чтобы выпускать конкурентоспособную продукцию, максимально удовлетворяющую потребителей необходимо управлять ее качеством на каждом этапе ее жизненного цикла.
А8-измерение, анализ и улучшение. Для выпуска продукции высокого качества необходимо проверять характеристики продукции посредством измерений, анализировать полученные результаты и в соответствии с ними улучшать ее.
7.3 Разработка стандарта организации «Корректирующие и предупреждающие действия»
Общие требования к содержанию СТО по каждому процессу должны соответствовать требованиям СМК, регламентированным ГОСТ Р ИСО 9001.
По всем процессам должен применяться цикл: планирование- осуществление- проверка- действие по постоянному улучшению показателей процесса. Схема цикла представлена на рисунке 13



Рисунок 13 – Схема процесса
При разработке и внедрении стандартов по СМК на предприятии учитываются:
новейшие достижения науки и техники;
передовой опыт предприятий страны по управлению качеством и повышению эффективности производства;
автоматизация и механизация процессов и контрольных операций;
использование вычислительной техники;
изучение и перенятие зарубежного опыта улучшения качества продукции.
Каждый стандарт должен содержать:
- требования (указания) к работам на каждом этапе,
- ожидаемые результаты и корректирующие воздействия при отклонениях;
- методику и средства для выполнения каждого элемента работ,
- формы документов, необходимые для сбора и анализа;
- сроки выполнения работ, перечень этапов и их последовательность;
- ответственных за выполнение работ их права и обязанности;
- гарантии выполнения требований, методы и критерии проверки выполнения, действия при невыполнении требований;
связь данного документа с другими СТО и государственными стандартами.
Процесс “Корректирующие и предупреждающие действия” является основой управления качеством продукции на предприятии. Он является заключительным этапом принятой на предприятии общесистемной методологии непрерывного улучшения качества труда, процессов и продукции.
Согласно ГОСТ Р ИСО 9001-2001 организация должна предпринимать корректирующие действия с целью устранения причин несоответствий для предупреждения повторного их возникновения и должна определить действия с целью устранения причин потенциальных несоответствий для предупреждения их появления. Процедура разработки корректирующих и предупреждающих действий имеет уже устоявшийся и циклический характер, поэтому необходимо документировать процесс «Корректирующие и предупреждающие действия» и оформить его в виде стандарта организации. Кроме того, в эту процедуру включены различные подразделения предприятия.
Корректирующие и предупреждающие действия должны проводиться по результатам анализа информации, накопленной при мониторинге процессов и сопоставлении результатов анализа с установленными требованиями и задачами в области качества.
Основой для разработки и реализации корректирующих действий являются:
данные контроля и испытаний продукции;
выявленные несоответствия продукции, процессов, процедур СМК;
результаты внутренних аудитов СМК;
рекламации и претензии потребителей;
данные об отказах изделий;
неудовлетворительное состояние оборудования или оснастки;
неудовлетворительное состояние контрольно-измерительного и испытательного оборудования;
недостаточный уровень оснащенности рабочих мест;
недостаточный уровень квалификации персонала;
отсутствие ТД на рабочих местах или ее неудовлетворительное состояние.
Разработка корректирующих действий предпринимается с целью устранения причин несоответствий продукции, процессов, процедур СМК, при получении рекламаций и претензий от потребителей, по результатам контроля, по результатам контроля соблюдения технологических процессов, контроля со стороны представителя заказчика.
Процесс “Корректирующие и предупреждающие действия” состоит из следующих основных этапов:
анализ несоответствий (включая жалобы потребителей) или установление потенциальных несоответствий;
установление причин несоответствий;
оценка необходимости действия для избежания повторения несоответствий или в целях предупреждения появление несоответствий;
определение и осуществление необходимых действий;
запись результатов предпринятых действий;
анализ предпринятых действий.
СТО «Корректирующие и предупреждающие действия» содержит: - область применения;
-нормативные ссылки;
-термины и определения;
-обозначения и сокращения;
-основные нормативные положения;
-общие положения;
-требования к проведению корректирующих и предупреждающих действий;
-требования к регистрации данных;
требования к контролю выполнения корректирующих и предупреждающих действий;
-входные данные для анализа;
-выходные данные для анализа;
-паспорт процесса;
-требования к рассылке и внесению изменений;
-формы отчетов по анализу со стороны руководства.
Также на этот процесс СМК разработан паспорт процесса. Паспорт процесса включает:
- наименование процесса;
владельца процесса, наделенного необходимыми полномочиями по управлению процессом и несущий ответственность за достижение запланированных результатов и постоянное улучшение процесс
потребителя процесса;
- руководителей, исполнителей, поставщиков, контролеров, потребителей;
- цель процесса;
- ресурсы, требуемые для выполнения данного процесса;
- описание продукта процесса;
- анализ данных и оценку;
постоянное проведение улучшений.
Для эффективного осуществления процессов СМК и управления ими СТО содержит входные и выходные данные по схеме
Разработанный СТО приведен в приложении Г
7.4 Разработка стандарта организации «Анализ со стороны руководства»
Этот стандарт устанавливает процесс анализа системы менеджмента качества руководством предприятия с целью обеспечения ее постоянной пригодности, адекватности и результативности.
Стандарт разработан на основе требований ГОСТ Р ИСО 9001 и обязателен для всех подразделений предприятия. Эффективность функционирования СМК является предметом постоянного изучения и анализа со стороны руководства предприятия. Анализ СМК со стороны руководства – это официальная оценка руководством предприятия функционирования СМК, ее пригодности, адекватности и результативности за определенный период. Высшее руководство ОАО «ХХХ» проводит анализ СМК 2 раза в год для того, чтобы обеспечить ее постоянную пригодность и реализацию установленных предприятием политики и задач в области качества. Анализ также включает оценку необходимости изменений в СМК предприятия, включая политику и цели в области качества. Анализ СМК проводится на заседании координационного совета под председательством генерального директора ОАО «ХХХ».
Процедура анализа со стороны руководства документирована стандартом организации «Анализ со стороны руководства». Данный стандарт включает в себя:
-область применения;
-нормативные ссылки;
-термины и определения;
-обозначения и сокращения;
-основные нормативные положения;
-общие положения;
-порядок проведения анализа со стороны руководства;
-входные данные для анализа;
-выходные данные для анализа;
-паспорт процесса;
-требования к рассылке и внесению изменений;
-формы отчетов по анализу со стороны руководства.
Также для данного процесса была разработана матрица ответственности.
Важная задача в управлении проектом, да и вообще в менеджменте – четко определить, кто за что отвечает. Именно для этого и применяется инструмент «матрица ответственности» (responsibility matrix).
По своей сути он очень прост и представляет собой таблицу, где в строках обычно перечисляют работы проекта, а в колонках – проектные роли.
Как работы, так и роли можно указывать с разной степенью детализации. Так, можно написать «специалисты компании», а можно расписать всех поименно. На ранних стадиях жизненного цикла проекта обычно строят укрупненную матрицу ответственности, на более поздних – детальную.
На пересечениях работ и ролей обозначают, имеет ли отношение данный человек к этой работе, и, если имеет, то какое. При этом были введены следующие обозначения:
Ответственный. Для каждой работы обязательно должен быть указан один и только один ответственный.
Исполнители. Их может быть несколько, а может быть так, что сам ответственный является и исполнителем. Т.е. в одной ячейке может быть более одного обозначения.
Утверждающий. Тот человек, который утверждает некоторый документ (если данная работа связана с созданием документа). Он может быть только один.
Согласующий. Тот человек, который участвует в согласовании некоторого документа (если данная работа связана с созданием документа). Их может быть несколько. Матрицу ответственности считают одним из самых эффективных управленческих инструментов благодаря ее простоте и наглядности.
СТО «Анализ со стороны руководства» приведен в приложении Д.
8 АВТОМАТИЗАЦИЯ ЛИНИИ ЦИНКОВАНИЯ ФИЛЬТРОЭЛЕМЕНТОВ ВОЗДУШНЫХ ДЛЯ ДВИГАТЕЛЕЙ КАМАЗ
8.1 Описание схемы автоматизации технологического процесса цинкования фильтроэлементов воздушных для двигателей КАМАЗ
Одной из важнейших стадий технологического производства фильтроэлементов является процесс цинкования.
Покрытый цинком стальной лист лучше защищен, чем если бы он был покрашен обычным полимером (исключение составляет краска, содержащая цинковую пыль).
Цинк хорошо диффундирует в объем стальной детали. Таким образом, достигается повышенная защита самого изделия. Кроме того, в связи с тем, что цинк химически активнее железа, то при нахождении в агрессивных средах окисляется сначала сам цинк, а после сталь. Цинк также при взаимодействии с воздухом, где есть влага и углекислый газ, покрывается слоем оксидов, которые повышают его защитные свойства.
Сам процесс состоит из двух стадий:
-подготовка материала к цинкованию;
-цинкование.
Подготовительная стадия самая сложная и состоит из нескольких этапов:
обезжиривание, в щелочном растворе;
травление, в растворе соляной кислоты;
промывка;
сушка.
Функциональная схема автоматизации ТГТУ.200503.016 А2 ДП является проектным документом, определяющим структуру и функциональные связи между технологическим процессом и средствами контроля и управления процессом.
Функциональная схема автоматизации выполняется без масштаба, при помощи условных обозначений приборов и средств контроля, не содержит конструктивных подробностей, а технологическое оборудование изображается упрощенно при возможности соответственно своей конфигурации. На схеме показывается технологическое оборудование, последовательно распределенное в соответствии с технологическим процессом, технологические коммуникации, органы управления, средства контроля и автоматизации и взаимные связи между ними. Не показываются на функциональной схеме автоматизации вспомогательные устройства: блоки питания, преобразователи, предохранители, выключатели и т. п. Все приборы и средства автоматизации показываются условными обозначениями по ГОСТ 21.404-85. Условные обозначения трубопроводов показываются в соответствии с ГОСТ 2784-96.
В трубопроводе измеряется расход и ведется учет воды с помощью прибора расходомера-счетчика воды Днепр-7 поз 4. Трубопровод, по которому идет пар, разделяется на три ветви и в каждой измеряется давление с помощью манометров показывающих ДМ 40, поз.1, 6, и 10.
В ванне № 1 поддерживается температура 60 С , в ванне №2-50 С , в ванне № 4 поддерживается температура 30 С с помощью контроллера «Термодат 12К3»-поз. 2б, 7б, 11б, преобразователя электропневматического
ЭПП –М поз. 2в, 7в, 11в и пневматического клапана 25нж32нж поз.2г, 7г, и 11г, регулирующих расход пара.
Газоанализаторы окиси цинка ГАНК-4 поз. 9а, 9б и серной кислоты ГАНК-4- поз. 3а, 3б сигнализируют о превышении допустимой концентрации вредных газов и примесей.
Обмен воды в ваннах № 2 и № 3 происходит нажатием пневмокнопки поз. 5а, 8а, которые управляют отсечными клапанами поз.5б, 8б.
В сушильной печи поддерживается температура 55 С с помощью контроллера «Термодат 12К3»- поз. 12 б, силового блока СБ25М1 поз. 12в.
8.2 Описание схемы внешнего вида щита контроля и регулирования температур и обмена воды на линии цинкования фильтроэлементов воздушных для двигателей КАМАЗ
Схема внешнего вида щита контроля и регулирования температуры в печах выполняется в соответствии с ОСТ 36.13-90 « Щиты и пульты системы автоматизации технологических процессов».
На чертеже ТГТУ.200503.016 ВО ДП изображена лицевая панель щита. Данный щит является шкафным полногабаритным с правой дверью, высотой 1800 мм, шириной 800 мм, глубиной 600 мм. На схеме щит выполнен в масштабе 1:10.
На лицевой панели щита расположены приборы, позволяющие контролировать и управлять процессом цинкования фильтроэлементов воздушных для двигателей КАМАЗ, а именно четыре контроллера Термодат 12К3, две пневмокнопки и поясняющие надписи к ним, выполненные на специальных рамках.
На схеме внешнего вида щита контроля и регулирования температур и обмена воды на линии цинкования фильтроэлементов воздушных для двигателей КАМАЗ приборы показаны упрощенно в виде внешних очертаний сплошными линиями по ГОСТ 2.302-88.
8.3 Описание схемы внешних соединений
Схема внешних соединений ТГТУ.200503.016 Э5 ДП выполнена в соответствии с РМ 4-6-84. Схема внешних соединений-это схема соединения приборов и средств контроля соответствующими линиями связи, показывающими характер соединения, их длину, маркировку, наличие промежуточных коммутационных элементов, тип элемента контроля, находящегося непосредственно в технологии. Она чертится без масштабов с использованием условных обозначений. Все датчики на схеме внешних соединений показываются в соответствии с ГОСТ 21.404-85. Провода и кабели показывают сплошной линией толщиной до 1 мм, и в разрыве ставится окружность с позиционным номером. Позиционные номера для электрических проводок обозначаются 1,2,3,…, для трубных проводок-01,02,03,… Все проводки обычно показываются вертикально.
Для электрических и трубных проводок указываются маркировка проводов и кабелей, количество жил в кабеле, сечение и длина линии связи. Количество рабочих жил в кабеле показывается в прямоугольнике.
Для контроля температуры в печах применяются контроллеры Термодат 12К3, к входам которых подключены термометры сопротивления медные типа ТС1088/4, и пневматические клапаны 25нж32нж. Контроллеры находятся на щите, а термометры сопротивления и клапаны непосредственно по месту.
На схеме внешних соединений
ТГТУ 200503.016 Э5 ДП показаны пневматические
трубки ПнП 8
1,6,
труба стальная бесшовная водогазопроводная
10
1
провода для термометров сопротивления
с изоляцией из поливинилхлоридного
пластика, гибкие, экранированные КВВГЭ
4
0,75,
кабель АКРВГЭ 4
2,5
с четырьмя медными жилами и изоляцией
из поливинилхлоридного пластика.
9 ТЕХНИКО-ЭКОНОМИЧЕСКОЕ ОБОСНОВАНИЕ ПРОЕКТА АВТОМАТИЗАЦИЯ ЛИНИИ ЦИНКОВАНИЯ ФИЛЬТРОЭЛЕМЕНТОВ ВОЗДУШНЫХ ДЛЯ ДВИГАТЕЛЕЙ КАМАЗ
ОАО завод «ХХХ» до внедрения автоматизированной системы контроля и управления линией цинкования (АСК и У) процесса производства фильтроэлементов воздушных для двигателей КАМАЗ имел годовую мощность производства – 25000 штук в год. Отпускная цена единицы продукции составляла 1754,16 руб.
Расчёт осуществляется в соответствии со следующим планом :
Расчёт годовых стоимостных оценок результатов.
Расчёт годовых стоимостных оценок затрат.
2.1 Предпроизводственные затраты.
2.2 Единовременные затраты.
3 Годовые текущие издержки производства.
3.1 Калькуляция себестоимости продукции до внедрения системы управления.
3.2 Расчёт издержек производства по изменившимся статьям.
3.3 Калькуляция себестоимости продукции после внедрения системы управления.
Расчёт годовых стоимостных оценок затрат.
Расчёт экономического эффекта.
Сводная таблица технико-экономических показателей.
1 Расчёт годовых стоимостных оценок результатов
До внедрения проекта стоимостная оценка результатов составляла:
(руб.), (9.1)
где
- цена единицы продукции до внедрения
АСК и У (руб.),
- годовой выпуск продукции
до внедрения АСК и У (шт.),
- годовой выпуск продукции
в стоимостном выражении (руб.).
Расчёт годовых стоимостных оценок результатов после внедрения АСК и У аналогичен:
(руб.) (9.2).
2 Расчёт годовых стоимостных оценок затрат.
2.1 Предпроизводственные затраты:
Указывается продолжительность
разработки системы
1 год и общая сумма затрат на разработку
(руб.).
2.2 Единовременные затраты
В случае внедрения предлагаемой АСК и У требуются капитальные вложения на приобретение необходимого оборудования. Общие затраты на приобретение оборудования составляют:
(9.3)
где
- затраты на комплектующие системы или
приборы;
- затраты на сборку системы;
п - количество внедряемых систем или приборов (п=1);
- затраты на транспортировку,
монтаж, наладку.
Расчёт стоимости комплектующих и деталей приведём в форме таблицы 11:
Таблица 11 - Стоимость комплектующих
-
Наименование деталей и комплектующих
Цена,
руб.
Количество,
шт.
Сумма,
руб.
Регулятор температуры «Термодат 12К3»
6000
4
24000
Преобразователь электрического сигнала в пневматический ЭПП-М
450
3
1350
Термометр сопротивления ТСМ 015-15
125
4
500
Манометр обыкновенный показывающий ДМ 40
300
3
900
Регулирующий пневматический клапан
25нж32нж
1000
5
5000
Силовой блок СБ 25М1
400
1
400
Газоанализатор ГАНК-4
25000
2
50000
Щит контроля и управления
3000
1
3000
Пневмокнопка В701012000
900
2
1800
Счетчик-расходомер воды ДНЕПР-7
12600
1
12600
Кабель КВВГЭ
20
12
240
Кабель АКРВГЭ
25
20
500
Трубка ПнП
9
60
540
Итого:
100830
Расчёт затрат на сборку системы:
(руб.), (9.4)
где З>пл.> - заработная плата рабочего, осуществляющего сборку, руб.;
Ко - коэффициент, учитывающий отчисления на социальные нужды;
25,4 - среднее количество рабочих дней;
Т>сб.> = 10 - трудоемкость сборки в днях.
(руб.)
Затраты на транспортировку, монтаж, наладку составят 15 % от стоимости комплектующих системы и затрат на сборку:
З>тр.монт>=(З>компл.>+З>сб.>)·0.15, (9.5)
З>тр.монт> = (100830+4460,43)·0,15=15793,56 (руб.)
Определим стоимость необходимых капитальных вложений:

Проанализируем стоимость и структуру основных средств до и после внедрения АСК и У в производство (таблица 2).
Таблица 12 - Стоимость основных средств до и после внедрения
|
Группы основных средств |
До внедрения |
Изменение стоимости, руб. |
После внедрения |
||
|
Стоимость, Тыс. руб. |
Уд. вес, % |
Стоимость, Тыс. руб. |
Уд. вес, % |
||
|
1. Здания |
67000000 |
0,93 |
- |
67000000 |
|
|
2. Сооружения |
2100000 |
0,029 |
- |
2100000 |
|
|
3. Машины и оборудование |
1870000 |
0,026 |
- |
1870000 |
|
|
4. Силовые машины |
700000 |
0,0098 |
- |
700000 |
|
|
5. Измерительные и регулирующие приборы |
9067 |
0,0001 |
91763 |
100830 |
|
|
52000 |
52000 |
0,0007 |
- |
52000 |
0.004 |
|
8. Прочие |
56000 |
0,0044 |
- |
56000 |
0.008 |
|
Итого: |
71787067 |
100 |
5041260 |
71878830 |
100 |
Расчёт структуры осуществляется по формуле:
, (9.6)
где Фi - стоимость i - ой группы основных средств;
Проанализируем изменение структуры основных средств. Абсолютное изменение полной стоимости основных средств рассчитываем по формуле:
ОС=ОС>после>-ОС>до>, (9.7)
где ОС>до> - структура основных средств до внедрения АСУ, руб.;
ОС>после> - структура основных средств после внедрения АСУ, руб.
ОС= 71878830-71787067 = 91763 руб.
Относительное изменение:
(9.8)
Таким образом, в результате внедрения АСУ структура основных средств улучшилась, т.к. удельный вес активной части возрос на 0.0015 %.
Рассчитаем фондоотдачу (Ф>от>) и фондоемкость (Ф>ем>) до внедрения АСУ:
,
(9.9)
(9.10)
где Вдо – объем произведенной продукции в стоимостном выражении до внедрения АСУ, руб.
Вдо = Р>Г1 >= 37164250 руб.
до -
среднегодовая стоимость основных
средств до внедрения АСУ, руб.
Принимается равной первоначальной стоимости основных средств:
до
=71787067 руб.
Рассчитаем фондоотдачу и фондоемкость:
руб./руб.,
руб./руб.
Рассчитаем фондоотдачу и фондоемкость после внедрения системы:
(9.11)
(9.12)
где Впосле – объем произведенной продукции в стоимостном выражении после внедрения АСУ, руб.
Впосле=Р>Г2>= 37461564 руб.
после -
среднегодовая стоимость основных
средств после внедрения АСУ, руб.
Принимается равной стоимости основных средств после внедрения АСУ:
после=
71878830 руб.
Рассчитаем фондоотдачу и фондоемкость:
руб./руб.,
руб./руб.
Если фондоотдача после больше фондоотдачи до внедрения, то рассчитывается изменение фондоотдачи:
(9.13)
Если фондоёмкость после меньше фондоёмкости до внедрения, то рассчитывается изменение фондоёмкости:
(9.14)
Таким образом, в результате внедрения системы произошло увеличение фондоотдачи на 0,58 %.
3 Годовые текущие издержки
3.1 Калькуляция себестоимости продукции до внедрения системы:
Таблица 13 - Калькуляция себестоимости продукции до внедрения
|
Статьи затрат |
На одну штуку продукции |
На выпуск (25000 штук) |
|
Сырьё и материалы |
1010,86 |
25271500 |
|
Топливо и энергия |
157,55 |
3938750 |
|
Заработная плата |
63 |
1575000 |
|
Отчисление на соц. нужды |
16,82 |
420500 |
|
Упаковка |
44,06 |
1101500 |
|
Транспортные расходы |
18,83 |
470750 |
|
Общепроизводственные расходы: - Амортизация - Расходы на содержание и эксплуатацию |
37,92 99,2 |
2480000 |
|
Итого производственная себестоимость |
1448,24 |
36206000 |
|
Внепроизводственные расходы |
14,48 |
362000 |
|
Итого полная себестоимость |
1462,72 |
|
Текущие издержки производства принимают равными себестоимости годового выпуска без учета амортизационных отчислений:
(9.15)
где
-
общепроизводственные расходы на
амортизацию;
-
полная себестоимость до внедрения АСК
и У.
(руб.)
3.2 Расчёт издержек производства по изменившимся статьям.
- пересчёт статья «Сырьё и материалы»
В результате внедрения автоматизации сократился расход сырья и соответственно сумма на единицу изменилась с 1010,86 руб. до 955 руб.
Проведём пересчёт статьи:
(руб.)
- пересчёт статьи «Топливо и энергия»
Вводимая в эксплуатация система потребляет 3,5 кВт/ч. Рассчитаем на какую сумму увеличатся затраты на топливо и энергию:
(9.16)
где Т>ЭФ> - эффективный фонд работы системы в год, час;
Н>Э> - норма расхода топлива и энергии, кВт/ч;
Ц>Э> - цена за единицу энергии, руб./кВт.
T>ЭФ >= (T>KAЛ >- T>BЫХ >- T>ПР - >)·n - T>ПРОФ>, (9.17)
где Т>КАЛ> - число календарных дней;
Т>ВЫХ> - число выходных дней в году;
Т>ПР> - количество праздников в году;
n - продолжительность смены, час.


Произведем перерасчет статьи:
,
(9.18)
где
- затраты на топливо и энергию на выпуск
после внедрения системы, руб.;
- затраты на топливо и
энергию на выпуск до внедрения системы,
руб.
=
3938750+6968,5 = 3 945718,5 руб.
Рассчитаем затраты по статье “Топливо и энергия” приходящиеся на единицу продукции:
(9.19)
руб/шт.
- пересчет статьи «Амортизация»
Средняя норма амортизации
на данный вид основных средств составляет
10 % от
.
Рассчитаем, на какую сумму увеличатся амортизационные отчисления:
,
(9.20)
руб.
Произведем расчет затрат на амортизацию после внедрения АСУ для выпуска в целом и на единицу производимой продукции:
(9.21)
где
- затраты на амортизацию на выпуск до
внедрения системы, руб.
Отчисления на единицу продукции:
.
(9.22)
руб.,
руб./шт.
- пересчет статьи «Содержание и эксплуатация оборудования»
Расходы на содержание и эксплуатацию оборудования составляют 12 % от балансовой стоимости АСК и У:
=
К>Т
>·0,12. (9.23)
=
121083,99·0,12=14530,08 руб.
Расходы на ремонт составляют 16% от балансовой стоимости:
=
К>Т
>·0,16. (9.24)
=
121083,99·0,16=19373,44 руб.
Статья расходов «Содержание и эксплуатация оборудования» изменится на:
(9.25)
руб.
Произведем расчет затрат на содержание и эксплуатацию оборудования после внедрения АСУ для выпуска в целом и на единицу производимой продукции:
(9.26)
(руб.),
где
- затраты на содержание и эксплуатацию
АСУ на выпуск, до внедрения системы,
руб.
. (9.27)
руб./шт.
3.3 Калькуляция себестоимости продукции после внедрения АСК и У:
Таблица 14 - Калькуляция себестоимости продукции после внедрения
|
Статьи затрат |
На одну штуку продукции |
На выпуск (38650 штук) |
|
Сырьё и материалы |
955 |
24066000 |
|
Топливо и энергия |
156,58 |
3947718,5 |
|
Заработная плата |
63 |
1575000 |
|
Отчисление на соц. нужды |
16,82 |
420500 |
|
Упаковка |
44,06 |
1101500 |
|
Транспортные расходы |
18,83 |
470750 |
|
Общепроизводственные расходы: - Амортизация - Расходы на содержание и эксплуатацию |
38,1 99,76 |
960108,4 2513903,518 |
|
Итого производственная себестоимость |
1392,15 |
35982180 |
|
Внепроизводственные расходы |
14,48 |
364896 |
|
Итого полная себестоимость |
1406,63 |
|
Текущие издержки производства принимают равными себестоимости годового выпуска без учета амортизационных отчислений:
,
(9.28)
где
- расходы на амортизацию;
- полная себестоимость
после внедрения АСК и У.
36347076-960108,4= 35386967,6 (руб.)
4 Расчет годовых стоимостных оценок затрат
Годовые затраты до внедрения системы численно равны годовым текущим издержкам производства, т.е. 3>Г>>1 >= И>Г>>1> . Рассчитаем годовые затраты после внедрения системы:
3>Г>>2>=И>Г>>2>+К>Т >·(К>Р>+Е>Н>)·’>t>+К>ПР>·Е>Н>·”>t>, (9.29)
где К>Р> - норма реновации основных фондов, определяемая с учетом фактора времени;
Е>Н> - норматив приведения разновременных затрат и результатов, численно равный коэффициенту эффективности капитальных вложений
(Е>Н> = 0,15);
К>ПР> - предпроизводственные затраты, руб;
К>ПР >= 8000 руб.
(9.30)
tсл - период эффективного функционирования (4 - 5 лет).
(9.31)
где
- количество лет до начала эффективного
функционирования
т.к
- капиталовложения, осуществляемые в
этом году.
,
(9.32)
где
,
таким образом

Таким образом, годовые затраты после внедрения системы составят:
3>Г>>2 >= 35386967,6 + 121083,99*(0,215 + 0,01)*1 + 8000*0,1*1,1 = 35415091,498 руб.
5 Расчет экономического эффекта
Экономический эффект рассчитаем по формуле:
,
(9.33)
руб.
По результатам расчета можно сделать вывод, что экономический эффект от внедряемой системы контроля и регулирования составляет чуть выше двух миллионов рублей.
Таблица 15 - Сводная таблица технико-экономических показателей
|
Показатели |
Единицы измерения |
До внедрения |
После внедрения |
Изм., % |
|
Годовой объем производства |
Шт. |
25000 |
25200 |
0,8 |
|
Цена за единицу продукции |
руб. |
1754,16 |
1754,16 |
- |
|
Годовая стоимостная оценка результатов |
руб. |
36568000 |
36147076 |
1,1 |
|
Предпроизводственные затраты |
руб. |
- |
8 000 |
- |
|
Капитальные вложения |
руб. |
- |
121083,99 |
- |
|
Стоимость основных средств |
руб. |
71787064 |
71878830 |
0,0013 |
|
Фондоотдача |
руб./руб |
0,518 |
0,521 |
0,6 |
|
Годовые стоимостные оценки затрат |
руб. |
35415091,498 |
35620000 |
0,6 |
|
Себестоимость годового выпуска, в том числе по измененным статьям: |
руб. |
36568000 |
36347076 |
0,6 |
|
- сырьё и материалы - топливо и энергия |
руб. |
25271500 3938750 |
24066000 3947718,5 |
4,8 0,2 |
|
- амортизация - расходы на содержание и эксплуатацию оборудования |
руб. |
948000 2480000 |
960108,4 2513903,518 |
1,3 1,4 |
|
Себестоимость единицы продукции |
руб. |
1462,63 |
1406,63 |
3,8 |
|
Экономический эффект |
руб. |
- |
2232100 |
- |
10 БЕЗОПАСНОСТЬ ЖИЗНЕДЕЯТЕЛЬНОСТИ
Безопасность жизнедеятельности - это система законодательных актов, социально-экономических, организационных, технических, гигиенических и лечебно-профилактических мероприятий и средств, обеспечивающих безопасность, сохранение здоровья и работоспособность человека в процессе труда.
На ОАО «ХХХ» разработана автоматизированная система контроля процесса терможелатинизации воздушных фильтроэлементов для двигателей КАМАЗ, включающая в себя датчик температуры, установленный в электропечи, прибор для регулирования температуры «Термодат12К3» и силовой блок СБ25М1, установленные на операторском пункте контроля и управления.
Процесс терможелатинизации является потенциально опасным и требует определенных технических разработок, обеспечивающих его безопасность.
1 Основные производственные вредности и опасности:
а) Токсичные вещества: хлористый водород, фенол, формальдегид;
б) Пожаро- и взрывоопасные вещества: эпоксидная смола
Таблица 16-Основные производственные вредности
Название вещества |
ПДК |
Класс опасности по ГОСТ 12.1.007-76 |
Воздействие на человека |
|
Хлористый водород |
0,005 мг/м |
I |
Раздражает слизистые, вызывает катары дыхательных путей |
|
Фенол |
0,3 мг/м |
II |
токсичен |
|
Формальдегид |
0,5 мг/м |
II |
токсичен |
|
Эпоксидная смола |
- |
II |
Не взрывоопасна, но горит при внесении в источник огня |
Производственное помещение, где применяются вышеуказанные вещества должно быть оборудовано приточно-вытяжной вентиляцией, рабочее место местной вентиляцией, для защиты рук использовать перчатки или силиконовый крем, для защиты органов дыхания –противогазовый респиратор РПГ-67 «В».
2 Характеристика помещения цеха по пожаро- и взрывоопасности и классификации взрывоопасных зон.
Категория помещения по взрывопожарной и пожарной опасности согласно НПБ 105-03- В. Согласно ПУЭ- зона класса В-Iб.
В процессе терможелатинизации существует определенное воздействие опасных и вредных факторов на человека. Для оптимальных условий труда требуется обеспечить их нормированные значения.
Средствами нормализации воздушной среды производственных помещений и рабочих мест являются: вентиляция и очистка воздуха, отопление. Средства нормализации освещения-осветительные приборы, световые проемы. Средства от поражения электрическим током: устройства защитного заземления и зануления, молниеотводы, устройства автоматического отключения, знаки безопасности.
3 Характеристика питающего напряжения в цехе.
Для распределения электрической энергии в цехе применяются четырехпроводные системы трехфазного переменного тока напряжением 380/220 В с глухим заземлением нейтрали.Питание электроустановок осуществляется переменным током напряжением 380 В. Питание осветительных установок и приборов производится переменным током напряжением 220 В и частотой 50 Гц.
4 Защита персонала от поражения электрическим током.
Использование электрического оборудования (мешалок, насосов с электроприводами, а также приборов, исполнительных механизмов и датчиков, использующих электроэнергию) в производственном процессе определяют высокую насыщенность помещений электроустановки. Для безопасной работы с электроустановками необходимо использовать эффективные меры защиты, а также проводить организационные мероприятия с работающими на предприятии.
Электробезопасность обеспечивается в соответствии с ГОСТ 12.1.019-79:
- конструкцией электроустановки;
- организационными и техническими мероприятиями. Здание основного производственного корпуса цеха № 15 оборудовано молниезащитой по второй категории согласно инструкции по проектированию и устройству молниезащиты зданий и сооружений СН-305-77. В соответствии с правилами здание оборудовано молниеприемниками, защитными металлическими сетками, расположенными на крыше здания, токоотводами, проложенными по стенам здания и наружными заземляющими контурами. Аппараты, трубопроводы и коммуникации в отделениях цеха присоединены к общему контуру заземления.Осмотр устройств и проверка величины сопротивления заземляющих устройств осуществляется один раз в квартал Результаты ремонта, проверки величины сопротивления, осмотра заносятся в журнал.
5 Расчет освещения отделения процесса терможелатинизации
Исходные данные:
Длина помещения А=15 м;
Глубина помещения В=8 м;
Высота помещения Н=6 м;
Расстояние от потолка до центра лампы: hi=1,7 м;
Расстояние от пола до освещаемой рабочей поверхности hp=1м;
Нормируемая освещенность Е=100 лк;
Коэффициент отражения от потолка ρ>п> = 70%;
Коэффициент отражения от стен ρ>с> = 50%;
Коэффициент отражения от пола ρ>g> = 10%.
Определить:
Количество ламп накаливания.
Разместить лампы на плане и разрезе помещения.
Указать тип, мощность и световой поток выбранных ламп.
Найти общую мощность осветительной установки.
Определяем количество ламп накаливания. Находим расчетную высоту над освещаемой рабочей поверхностью:
h=H-hi-hp
h=6-1,7-1=3,3 м
Т.к. как помещение относится к зоне В-Iб, то используем светильник ВЗГ. Обеспечение равномерного распределения освещенности достигается в том случае, если отношение расстояния между центрами светильников к высоте их подвеса над рабочей поверхностью составит для ВЗГ- 2.
Расстояние между светильниками рассчитываем:
l = 2 * h,
где h-расстояние от оси лампы до освещаемой рабочей поверхности
l=2*3,3=6,6
Расстояние от крайних светильников до стены рассчитываем:
b=0,5*l
b=0,5*6,6=3,3
Принимаем количество светильников N=4.
2. Вычисляем световой поток лампы по формуле:
Fл = (Ен *k*S *Z)/N*η, Лм,
где Ен-нормируемая освещенность рабочей поверхности, выбираемая по СНиП в зависимости от разряда выполняемой работы:
k=1,5 –коэффициент запаса для ламп накаливания;
S=15*8=120 м кв.-площадь освещаемой поверхности;
Z=1,15-коэффициент минимальной освещенности для ламп накаливания:
N=4-количество ламп, размещенных на плане помещения;
η - коэффициент использования светового потока, который находят по таблице, предварительно вычислив индекс помещения.
Индекс помещения рассчитываем:
i= A*B/((h*(A+B))=120/(3,3(15+8))=1,6
Для рассчитанного индекса помещения найдем коэффициент использования: η=0,38;
Рассчитываем световой поток:
Fл=(150*1,5*1,15*120)/4*0,38=20427,63 Лм.
Принимаем из таблицы Fтабл.=19600 Лм.
Выбираем по справочнику лампу с Fтабл.=19600 Лм.
Найдем отклонение светового потока:
=(Fтабл.-F)/(100%*F);
=
(19600-20427,63)/100%*20427,63=-4,05%.
По требованиям, предъявляемым к общему искусственному освещению, отклонение должно укладываться в интервал( -10…20%).
Выбираем тип лампы.
Используя вычисленный световой поток выбираем по таблице:
-тип лампы Г 215-225-1000;
-мощность 1000 Вт;
3. Вычисляем мощность осветительной установки:
P=Pтабл.*N=1000*4=4000 Вт.
В результате расчета было выбрано освещение лампами накаливания типа ВЗГ.
6 Расчет защитного заземления
Согласно "Правилам установки электрооборудования" все виды электрооборудования заземляют. Заземляющие устройства состоят из заземлителей и проводов, соединяющих их с защищаемым оборудованием. Контурное заземление обеспечивает выравнивание потенциалов при возникновении однофазного замыкания на землю, оно более надежно в условиях взрывоопасных цехов.
Согласно ПУЭ сопротивление заземления устройства в установках напряжением до 1000 В, работающих с глухозаземленной нейтралью, не должно превышать 4 Ом . Для заземляющего устройства рекомендуется (в качестве заземлителя) в первую очередь использовать естественные заземлители, т.е. проложенные в земле стальные трубы водопроводов, скважин, погруженные в землю каркасы зданий и сооружений. Запрещается использовать в качестве заземлителей металлические трубы жидкостей и газов.
Искусственные заземлители (электроды, погруженные в грунт) могут быть выполнены из стальных стержней круглого сечения диаметром не менее 50 мм, длиной 5 м или уголковой стали с толщиной полосок 4 мм, а также из прямоугольных стержней сечения не менее 48 мм2, погруженных в грунт на глубину 0,8-1 м. В настоящее время практикуется использование стальных стержней диаметром 10-12 мм, погруженных на большую глубину (до 12 м) методом ввинчивания.
Заземлители должны быть защищены от механических
повреждений, коррозии и доступны для осмотра и замера их
сопротивления. Определяющим фактором при расчете защитного
заземления является сопротивление заземления растеканию тока в
земле, которое зависит от удельного сопротивления грунта,
размеров, формы и числа заземлителей .
Для выполнения заземляющего контура данного объекта выбираем систему из вертикальных и горизонтальных электродов.
Произведем расчет
заземления устройств с искусственным
заземлением, выполненным в виде контурного
заземлителя, изготовленного из труб
длиной L
= 5 м, диаметром 50 мм, погруженных
вертикально в грунт, а также горизонтальных
на глубине t
= 1 м.Ширина соединительной полосы 0,05 м.
Измеренное удельное сопротивление
грунта
= 15 Ом*м.
1) Составим эскиз проектируемого заземляющего устройства (предварительный). Заземление в плане показано на рис 2. Расстояние между заглубленными электродами С = 5 м, длина горизонтального электрода Lг = 80 м, количество вертикальных электродов n= 16.
Определим сопротивление растеканию тока одиночного вертикального электрода:
R
=
=
=3,28
Ом.
Определим сопротивление растеканию тока горизонтального электрод:
R
=
=
=0,33
Ом.
Соотношение расстояние между электродами к их длине равно 1.
Коэффициент использования
вертикальных электродов
=0,51.
Коэффициент использования
горизонтальных электродов
=0,31.
Сопротивление заземляющего устройства:
R=
=
=2,14
Ом.
Полученный результат удовлетворяет требованиям ПУЭ. Сопротивление заземляющего устройства не превышает предельно допустимое значение для обеспечения электробезопасности электроустановок с напряжением до 1000 В. При прокладке и эксплуатации заземляющих устройств должны быть предложены исполнительные чертежи и схемы его, а также акт на выполнение работ по укладке в грунт заземлителей и заземляющих проводников, протоколы испытания заземляющих устройств.
7 Вентиляция
Вентиляцией называется комплекс взаимосвязанных устройств для создания организационного воздухообмена.
В зависимости от способа перемещения воздуха вентиляция подразделяется на естественную и искусственную.
Вентиляционные системы могут быть:
- общеобменными,
- местными,
- комбинированными.
По направлению воздушных потоков различают приточную, вытяжную и приточно-вытяжную вентиляции.
Вентиляция может быть рабочей и аварийной.
Произведем расчет системы вентиляции по следующим данным:
- размер помещения 15 * 8 м;
количество человек в помещении - 3 чел.
температура в помещении 35
С.
Расчет тепловыделений.
Рассчитываем все тепловыделения для данного помещения:
Qобщ. = Qл +Qосв +Qоб.
где Qл – тепловыделения от людей,
Qосв - тепловыделения от искусственного освещения,
Qоб - тепловыделения от оборудования.
Qл = Qб * n;
где Qч. - тепловыделения одного человека, Q6=140 Вт, n - количество человек.
Qл = 140 * 3 = 420 Вт, Qосв = 4000 Вт,
Qоб =11630 Вт, Qобщ. = 420+ 4000+ 11630 = 16050 Вт.
Расчёт объёма приточного воздуха.
Объём приточного воздуха рассчитываем по формуле:
Vвозд = Qобщ. / c * ρ>пр >(t>выт> – t>пр>),
где с - теплоемкость воздуха, с = дж /к;
ρ>пр> - плотность приточного воздуха, ρ>пр> = 1,187 кг / м3;
t>выт> - температура вытягиваемого воздуха, t>выт> = 29˚С
t>пр> - температура приточного воздуха, t>пр> = 22˚С
Vвозд = 16050/(1000*1,187*(29-22))= 1,9 м3/с
Расчет мощности, потребляемой электродвигателем.
Мощность, потребляемая электродвигателем:
N = Vвозд*Δр/ 1000 * n,
где η - КПД установки, η = 0,5;
Δр - потеря давления в вентиляционной системе при прохождении воздуха.
Δр = Δр>ск> + Δр>тр> + Δр>мс>,
где Δр>ск> - затраты давления на создание скорости потока на выходе из сети;
Δр>тр> - затраты давления на преодоление сопротивления трения;
Δр>мс> - потери давления на преодоление местных сопротивлений.
Δр>ск> = (ω2* ρ>пр>) / 2,
где ω - скорость потока в трубе, ω = 9м/с
Δр>ск> = (92 * 1,187)/2 = 48,07 Па;
Δр>тр> = ((λ*l)/d)* Δр>ск>;
где l - длина воздуховода, l = 20 м
d - диаметр воздуховода .
d=
= 0,52м
λ - коэффициент трения, λ= f(Re),
где Rе - число Рейнольдса, Rе = (ω*ρ>пр>*d)/μ>c>,
где μ>c> - динамическая вязкость воздуха, μ>c> = 1,8*10-5 Н*с/м2
Rе = (9* 1,187* 0,52)/1,8*10-5 = 308620,
т.к. Rе > 2300 , то имеем ламинарный режим течения.
По таблице "Средние значения шероховатости стенок труб" (Павлов К. Ф., Романков П. Г., Носков А. А. Примеры и задачи по курсу процессов и аппаратов химической технологии - Л.: Химия, 1987 - 576 стр.) для труб из кровельной стали выбираем коэффициент шероховатости е = 0,125*10-3 м.
λ = [ 1/ (- 2 lg ((е / d*3,7) + (6,81/ Rе)0.9) ]2 = 0,0422
Δр>тр> = 0,0422 * 20/0,52 * 48,07 = 78,02 Па.
Δр>мс> = Σξ* Δр>ск>,
где Σξ - коэффициенты местных сопротивлений, определяющиеся по табл. "Средние значения шероховатости стенок труб" (Павлов К. Ф., Романков П. Г., Носков А. А. Примеры и задачи по курсу процессов и аппаратов химической технологии - Л.: Химия, 1987 - 576 стр.).
Для колена: ξ>1 >= 1,1;
для задвижки: ξ>2 >= 0,15;
для диафрагмы: ξ>3 >= 8,25;
коэффициент сопротивления входа ξ>4 >= 0,2.
Σξ = 2 ξ>1 >+ ξ>2 >+ ξ>3>+ ξ>4> = 10,8,
Δр>мс> = 10,8* 48,07 = 519,16 Па.
Δр = 48,07 + 78,02 + 519,16 = 645,25 Па.
N = 1,9*645,25/1000*0,5 = 2,45 кВт.
Подбор вентилятора:
По справочнику выбираем В-2,3-130-10.
ЗАКЛЮЧЕНИЕ
В данном дипломном проекте рассмотрен процесс производства фильтроэлементов воздушных для двигателей КАМАЗ. Для него разработана сеть процессов, имеющая входы и выходы процесса и ответственных за каждый подпроцесс.
С помощью инструментов качества был сделан анализ качества фильтроэлементов. И с помощью простых инструментов было выявлено, что в первую очередь необходимо устранить такое несоответствие, как «просвет бумаги», заменив фильтрующее полотно на другое, с более высокими показателями качества. С помощью QFD-анализа были определены направления совершенствования.
Было составлено дерево процессов, описывающих систему менеджмента качества на ОАО «ХХХ», описана структура менеджмента качества на предприятии, Политика и Цели в области качества. Доработаны стандарты организации «Корректирующие и предупреждающие действия» и «Анализ со стороны руководства». Для этих стандартов были разработаны паспорт процесса и матрица ответственности.
Также в данном дипломном проекте был описан порядок сертификации фильтроэлементов, обоснована необходимость проведения обязательной сертификации, приведена классификация стандартов, применяемых при производстве фильтроэлементов, и виды контроля и испытаний, применяемые на всем жизненном цикле продукции.
СПИСОК ИСПОЛЬЗУЕМЫХ ИСТОЧНИКОВ
1. Федеральный закон № 184 от 27.12.2002 «О техническом регулировании». 2.СТП ТГТУ 07–97. Стандарт предприятия. Проекты (работы) дипломные и курсовые. Правила оформления. – Тамбов: изд-во Тамб. гос. техн. ун-та, 2003. – 39 с.
3.Сергеев, А.Г. Сертификация : учеб. пособие для студентов вузов / А.Г. Сергеев, М.В. Латышев. – М.: ИК "Логос", 2000. – 248 с.
4.Проектирование систем автоматизации технологических процессов : справ. пособие / под ред. А.С. Клюева. – 2-е изд., перераб. и доп. – М. : Энергоатомиздат, 1990. – 464 с.
5.Крылова, Г.Д. Основы стандартизации, сертификации и метрологии : учеб. для вузов / Г.Д. Крылова. – 3-е изд., перераб. и доп. – М. : ЮНИТИ-ДАНА, 2003. – 671 с.
6.Пономарев, С.В. Управление
качеством продукции: Введение в систему
менеджмента качества: учеб. пособие /
С.В. Пономарев,
С.В. Мищенко, Я.В.
Белобрагин. – М.: РИА "Стандарты и
Качество", 2004. – 248 с.
7.Управление качеством
продукции: инструменты и методы
менеджмента качества : учеб. пособие /
С.В. Пономарев, С.В. Мищенко, В.А. Самородов,
Б.И. Герасимов, А.В. Трофимов, С.А. Пахомова,
О.С. Пономарева. – М.: РИА "Стандарты
и качество", 2005. – 248 с.
9.ГОСТ Р ИСО 9001–2001. Системы менеджмента качества. Требования.
10.ГОСТ Р 50779.42–99 (ИСО 8258–91). Статистические методы. Контрольные карты Шухарта.
11.Панорядов, В.М. Сертификация : учеб. пособие / В.М. Панорядов, С.В. Пономарев. – Тамбов: Изд-во Тамб. гос. техн. ун-та, 2008. – 96 с.
12.www.certicom.ru. Рекомендации по разработке процессов СМК.
13.Терещенко Н.В., Яшин Н.С. Модель комплексной оценки результативности СМК // Методы менеджмента качества. - 2006. - № 4. - С..
Приложение А
Политика в области качества ОАО “ХХХ”
Основой нашей политики считаем ориентацию на качество продукции с учетом конкретных требований и ожиданий потребителя.
Качество продукции и процессов системы менеджмента качества мы рассматриваем, как главное условие завоевания и расширения рынков сбыта, основу получения прибыли, стабилизации экономического положения и собственного благополучия всех работающих.
Качество продукции считаем основой доверия к предприятию.
Основные цели в области качества:
Главная цель – удовлетворение запросов и ожиданий потребителей за счет проектирования, изготовления и утилизации продукции в точном соответствии с утвержденной документацией и заключенными контрактами.
Завоевание и поддержание репутации поставщика продукции высокого качества, за счет создания новых видов продукции и постоянного совершенствования серийно выпускаемых изделий с целью удовлетворения требований и желаний потребителей.
Укрепление позиций и авторитета среди российских организаций.
Обеспечение стабильного качества путем предупреждения и выявления несоответствий с устранением причин их возникновения и постоянного совершенствования процессов управления.
Обеспечение максимального удовлетворения претензий потребителей в установленный срок. Отсутствие рекламаций от потребителей считать стратегическим показателем выполненной работы, залогом привлечения новых заказчиков, а, следовательно, улучшения благосостояния всех работающих.
Поддержание и развитие инфраструктуры организации.
Воспитание у работников предприятия чувства высокой ответственности за качество изготовляемой продукции путем материального стимулирования работников, выпускающих качественную продукцию.
Построение взаимоотношений с поставщиками на основе взаимопонимания и сотрудничества.
Руководство предприятия обязуется:
– нести ответственность за реализацию политики и поставленных целей в области качества, а также за их соответствие установленным требованиям по СМК;
– постоянно повышать результативность СМК;
– довести Политику в области качества и поставленные цели в области качества до сведения каждого работника предприятия;
– принимать меры к выполнению требований заказчиков и снижению риска для заказчиков при выполнении оборонного заказа и заказа на продукцию производственно-технического назначения;
эффективно использовать выделяемые финансовые и другие ресурсы для
обеспечения качества на всех стадиях жизненного цикла продукции
Приложение Б
Цели в области качества ОАО “ХХХ”
Повысить эффективность производства, улучшить финансовые показатели по сравнению с предыдущим годом:
товарный выпуск продукции на 106 %, срок декабрь;
объем реализации на 107 %, срок декабрь;
производительность труда на 105 %, срок декабрь.
Обеспечить максимальное удовлетворение претензий потребителей в установленные нормативной документацией и руководством организации сроки.
Проводить работу с персоналом в направлении повышения знаний и компетентности работников, повышения мотивации и удовлетворенности персонала:
повысить квалификацию 35 сотрудникам, срок декабрь;
обучить 2-ой профессии 20 сотрудников, срок декабрь;
обучить и аттестовать по правилам Ростехнадзора 15 сотрудников, срок декабрь;
организовать на предприятии 2 смотр - конкурса “Лучший по профессии”, «Лучшее подразделение по состоянию промышленной безопасности», срок декабрь;
увеличить среднюю заработную плату на 16 %, срок декабрь.
по оборонной продукции
Получить подтверждение соответствия СМК требованиям ГОСТ Р ИСО 9001-2001, ГОСТ РВ 15.002-2003, стандартов СРПП ВТ при проведении инспекционного контроля и дополнительной проверки СМК экспертной группой НО «СОххх», срок апрель.
Подготовить комплект документов и направить его в Федеральное агентство по промышленности, с целью оформления и получения лицензии в области вооружения и военной техники, срок июнь.
Увеличить рост объема продаж средств коллективной защиты на 10%, срок декабрь.
Выполнить мероприятия по улучшению качества оборонной продукции на 2007 г. на 100 %, срок декабрь.
по продукции производственно-технического назначения
Получить решение о подтверждении действия сертификата соответствия СМК требованиям ГОСТ Р ИСО 9001-2001 (ИСО 9001:2000) при проведении инспекционного контроля экспертной группой ООО «ТЦСМ ПУ», срок апрель.
Получить сертификат соответствия СМК требованиям ГОСТ Р ИСО 9001-2001 (ИСО 9001:2000) при проведении ресертификации СМК, срок август.
Получить разрешение на применение аппаратов колонных (код ОКП 36 1100) на взрывопожароопасных и химически опасных производствах и объектах, срок июль.
Выполнить мероприятия по улучшению качества продукции производственно-технического назначения на 2007 г. на 100 %, срок декабрь.
Приложение Г
СТАНДАРТ ОРГАНИЗАЦИИ
Система менеджмента качества
КОРРЕКТИРУЮЩИЕ И ПРЕДУПРЕЖДАЮЩИЕ ДЕЙСТВИЯ
СОДЕРЖАНИЕ
1 Область применения
2 Нормативные ссылки
Термины и определения
Обозначения и сокращения
Основные нормативные положения
Общие положения
Требования к проведению процесса корректирующих и предупреждающих действий
Требования к регистрации данных по процессу «Корректирующие и предупреждающие действия»
Требования к контролю выполнения корректирующих и предупреждающих действий
Требования к внесению изменений
Требования к рассылке
1 Область применения
1.1 Настоящий стандарт устанавливает требования к процессу принятия корректирующих и предупреждающих действий.
1.2 Настоящий стандарт разработан на основе требований ГОСТ Р ИСО 9001.
1.3 Стандарт обязателен для всех подразделений предприятия.
2 Нормативные ссылки
В настоящем стандарте использованы ссылки на следующие документы:
ГОСТ Р ИСО 9000-2001 Системы менеджмента качества Основные положения и словарь
ГОСТ Р ИСО 9001-2001 Системы менеджмента качества Требования
РМК 05808014-2003 Руководство по менеджменту качества
СТО 03-2003 Управление записями
СТО 04-2003 Внутренние аудиты
СТО 05-2003 Управление несоответствующей продукцией
СТО 07-2003 Порядок разработки утверждения и внесения изменений в СТО
СТО 08-2003 Организация учета и контроля выполнения мероприятий по качеству в автоматизированной системе
СТО 10-2003 Порядок предъявления и рассмотрения претензий предприятием и урегулирование разногласий по договорам
СТО 11-2003 Летучий контроль. Порядок проведения
СТО 12-2003 Постоянно действующая комиссия по качеству
СТО 14-2003 Контроль соблюдения технологических процессов
СТО 15-2003 Анализ со стороны руководства
СТО 16-2003 Порядок проведения предупредительного контроля технологической дисциплины
СТО 18-2003 День качества. Организация подготовки и порядок проведения
СТО 34 - 2003 Управление КД, ТД и НД
СТО 38-2003 Закупки
СТО 55-2003 Управление специальными процессами
3 Термины и определения
В настоящем стандарте использованы термины по ГОСТ Р ИСО 9000.
4 Обозначения и сокращения
4.1 В настоящем стандарте применены следующие сокращения:
БТДИ - бюро технической документации и информации
ВТ - военная техника
КД - конструкторская документация
НД - нормативная документация
ОАСУП - отдел “Автоматизированные системы управления производством”
ОГК - отдел главного конструктора
ОГТ - отдел главного технолога
ОМТС - отдел материально-технического снабжения
ОТК - отдел технического контроля
ПДКК - постоянно действующая комиссия по качеству
ПЗ - представитель заказчика
РМК - руководство по менеджменту качества
СлК - служба качества
СМК - система менеджмента качества
СТО - стандарт предприятия
ТД - технологическая документация
5.1 Общие положения
5.1.1 Процесс “Корректирующие и предупреждающие действия” является основой управления качеством продукции на предприятии. Он является заключительным этапом принятой на предприятии общесистемной методологии непрерывного улучшения качества труда, процессов и продукции.
5.1.2 Корректирующие и предупреждающие действия должны проводиться по результатам анализа информации, накопленной при мониторинге процессов и сопоставлении результатов анализа с установленными требованиями и задачами в области качества.
5.1.3 Основой для разработки и реализации корректирующих действий являются:
данные контроля и испытаний продукции;
выявленные несоответствия продукции, процессов, процедур СМК;
результаты внутренних аудитов СМК;
рекламации и претензии потребителей;
данные об отказах изделий;
неудовлетворительное состояние оборудования или оснастки;
неудовлетворительное состояние контрольно-измерительного и испытательного оборудования;
недостаточный уровень оснащенности рабочих мест;
недостаточный уровень квалификации персонала;
отсутствие ТД на рабочих местах или ее неудовлетворительное состояние.
5.1.4 Разработка корректирующих действий предпринимается с целью устранения причин несоответствий продукции, процессов, процедур СМК, при получении рекламаций и претензий от потребителей, по результатам контроля, по результатам контроля соблюдения технологических процессов, контроля со стороны ПЗ, а также при обнаружении, несоответствий перечисленных в 5.1.3.
5.1.5 Корректирующие действия должны быть адекватными последствиям выявленных несоответствий
5.1.6 Для проведения предупреждающих действий должны быть использованы:
результаты исследования и анализа фактических несоответствий;
результаты проверок;
работа ПДКК;
работа технических совещаний при техническом и генеральном директоре;
предупредительный и летучий контроль.
5.1.7 Разработка предупреждающих действий проводится для устранения причин потенциальных несоответствий продукции, процессов, процедур СМК, и предотвращения появления этих несоответствий.
5.1.8 Предупреждающие действия должны соответствовать возможным последствиям потенциальных проблем.
5.1.9 Процесс “Корректирующие и предупреждающие действия” состоит из следующих основных этапов:
анализ несоответствий (включая жалобы потребителей) или установление потенциальных несоответствий;
установление причин несоответствий;
оценка необходимости действия для избежания повторения несоответствий или в целях предупреждения появление несоответствий;
определение и осуществление необходимых действий;
запись результатов предпринятых действий;
анализ предпринятых действий.
5.1.10 Процесс “Корректирующие и предупреждающие действия” осуществляется согласно паспорту процесса в соответствия с приложением А.
5.2 Требования к проведению процесса корректирующих и предупреждающих действий
5.2.1 Порядок проведения анализа, принятие мер по исправлению дефектов, устранению дефектов и устранению причин их вызвавших, а также оформление документов осуществляется по СТО 05.
5.2.2 При необходимости по результатам анализа вносятся изменения в КД и ТД по СТО 34.
5.2.3 Порядок проведения анализа претензий (жалоб) потребителей, рекламаций, оформление документов - по СТО 10.
5.2.4 Порядок проведения процесса корректирующих и предупреждающих действий по несоответствиям, выявленным ПЗ, принят в соответствии с требованиями НД на изделия ВТ, перечней изделий, сборочных единиц и деталей, подлежащих обязательному контролю качества и приемке; перечней входного контроля; инструкций и других документов, регламентирующих порядок производства, испытаний и поставки военной продукции.
5.2.5 Порядок принятия действия по устранению и предупреждению несоответствий, выявленных при проведении внутреннего аудита и оформление документов - по СТО 04.
5.2.6 Порядок проведения анализа и принятия действий по устранению и предупреждению несоответствий, вынесенных на обсуждение на заседаниях ПДКК - по СТО 12.
5.2.7 Корректирующие и предупреждающие действия, требующие предварительной проверки, должны быть проверены перед внедрением на партии изделий. Размер партии и объем контроля должны быть определены в процессе анализа и отражены в документах по результатам анализа.
5.3 Требования к регистрации данных по процессу “Корректирующие и предупреждающие действия”
5.3.1 Регистрация корректирующих действий и предупреждающих действий по несооветствиям производится по видам контроля или по принадлежности к цеху-изготовителю подразделением разработчиком данных действий.
5.3.2 Запись результатов предпринятых действий производится непосредственно в документах по видам контроля. Данные записи должны быть составлены руководителем подразделения или в обязательном порядке завизированны им.
5.3.3 О всех действиях, которые требуют корректировки КД и ТД, должен быть извещен разработчик КД (ТД). Извещение разработчика осуществляется на технических совещаниях с записью в протоколе. Копия протокола должна храниться у начальника подразделения вместе с отмеченными несоответствиями, и у конструктора и/или технолога, ответственного за изделие.
5.3.4 В случае, если разработчиком КД и ТД является другое предприятие, разработчику высылается письмо, уведомляющее его о несоответствии. Копия письма храниться в деле у начальника подразделения.
5.3.5 Ответственным за рассылку протоколов является секретарь технического совещания или лицо, назначенное техническим директором.
5.3.6 Все документы по корректирующим и предупреждающим действиям хранятся в папках по видам контроля и по принадлежности к цеху-изготовителю в подразделениях предприятия в течение 5 лет. Ответственным за хранение является начальник подразделения.
5.3.7 Оценка эффективности принятых корректирующих и предупреждающих действий (удовлетворительная или неудовлетворительная) производится на “Днях качества” в подразделениях и отражается в журнале по СТО 18.
5.4 Требования к контролю выполнения корректирующих и предупреждающих действий
5.4.1 Контроль за выполнением корректирующих и предупреждающих действий по несоответствиям, выявленным в ходе плановых проверок соблюдения технологических процессов, осуществляет главный технолог с отметкой в документе, описывающем несоответствие (акт комплексной проверки соблюдения технологического процесса).
5.4.2 Контроль за выполнением корректирующих и предупреждающих действий по несоответствям, выявленным в ходе верификации закупленной продукции, в процессе производства, по полученным претензиям и рекламациям, проверкам ПЗ, летучему контролю и решениям ПДКК осуществляет начальник ОТК, при необходимости принятые действия ставятся на контроль ОАСУП по СТО 08. Решение о постановке на контроль ОАСУП принимает руководитель предприятия.
5.4.3 Контроль за выполнением корректирующих и предупреждающих действий по несоответствиям, выявленным в результате внутреннего аудита осуществляет главный аудитор, проводивший внутреннюю проверку с отметкой в протоколе регистрации несоответствий.
6 Требования к внесению изменений
Внесение изменений в настоящий стандарт производится по СТО 07.
7 Требования к рассылке
Настоящий стандарт рассылается следующим подразделениям предприятия: БТДИ, ОТК, ОГК, ОГТ, СлК, ОМТС, цехам №№ 2, 9, 14, 21.
Приложение Д
СТАНДАРТ ОРГАНИЗАЦИИ
Система менеджмента качества
Анализ со стороны руководства
СОДЕРЖАНИЕ
1 Область применения
2 Нормативные ссылки
3 Термины и определения
4 Обозначения и сокращения
5 Основные нормативные положения
5.1 Общие положения
5.2 Порядок проведения анализа со стороны руководства
5.3 Входные данные анализа
Выходные данные анализа
Требования к проведению процесса корректирующих и предупреждающих действий
Требования к внесению изменений
Требования к рассылке
Приложение А Паспорт процесса «Анализ со стороны руководства»
Приложение Б Форма отчета по анализу и оценке СМК
Приложение В Форма протокола координационного совета
1 Область применения
1.1 Настоящий стандарт устанавливает процесс анализа системы менеджмента качества руководством предприятия с целью обеспечения ее постоянной пригодности, адекватности и результативности.
1.2 Настоящий стандарт обязателен для всех подразделений предприятия.
1.3 Стандарт разработан на основе требований ГОСТ Р ИСО 9001.
2 Нормативные ссылки
В настоящем стандарте использованы ссылки на следующие документы:
ГОСТ Р ИСО 9000-2001 Системы менеджмента качества. Основные положения и словарь
ГОСТ Р ИСО 9001-2001 Системы менеджмента качества. Требования
РМК 05808014-2003 Руководство по качеству
СТО 03-2003 Управление записями
СТО 04-2003 Внутренние аудиты
СТО 05-2003 Управление несоответствующей продукцией
СТО 06-2003 Корректирующие и предупреждающие действия
СТО 07-2003 Порядок разработки утверждения и внесения изменений в СТО
СТО 08-2003 Организация учета и контроля выполнения мероприятий по качеству в автоматизированной системе
СТО 09-2003 Управление человеческими ресурсами
СТО 10-2004 Порядок предъявления и удовлетворения предприятием претензий и рекламаций
СТО 11-2004 Летучий контроль. Порядок проведения
СТО 12-2003 Постоянно действующая комиссия по качеству. Организация и порядок работы
СТО 14-2004 Контроль соблюдения технологических процессов
СТО 16-2003 Порядок проведения предупредительного контроля
СТО 17-2004 Верификация закупленной продукции
СТО 18-2003 День качества. Организация подготовки и порядок проведения
СТО 19-2003 Управление проектированием и разработкой
СТО 21-2003 Документация конструкторская. Порядок разработки, согласования и выдачи конструкторской документации
СТО 27-2003 Порядок назначения, права и обязанности ответственного уполномоченного по СМК
СТО 28-2003 Порядок составления, согласования и утверждения планов мероприятий по качеству
СТО 29-2004 Планирование создания, внедрения и развития СМК
3 Термины и определения
В настоящем стандарте применены термины и определения по ГОСТ Р ИСО 9000.
4 Обозначения и сокращения
4.1 В настоящем стандарте применены следующие сокращения:
АСУП – автоматизированные системы управления предприятием;
БТДИ – бюро технической документации и информации;
ГОСТ – государственный стандарт;
ЗАО – закрытое акционерное общество;
И – инструкция;
ИЦ – испытательный центр;
КД – конструкторская документация;
КТБ – конструкторско-технологическое бюро;
МЭ – метрологическая экспертиза;
НД – нормативная документация;
ОАО – открытое акционерное общество;
ОГК – отдел главного конструктора;
ОГТ – отдел главного технолога;
ОК – отдел кадров;
ОМиС – отдел маркетинга и сбыта;
ОМТС – отдел материально-технического снабжения;
ОТиЗ – отдел труда и заработной платы;
ОТК – отдел технического контроля;
ОТ и ТБ – охрана труда и техника безопасности;
ПДКК – постоянно действующая комиссия по качеству;
ПЗ – представитель заказчика;
ППР – планово-предупредительный контроль;
ПР – представитель руководства;
ПЭВМ – персональная электронно-вычислительная машина;
ПЭО – планово-экономический отдел;
РМК – руководство по качеству;
САПР – системы автоматизированного проектирования;
СИ – средства измерения;
СКО – специальный конструкторский отдел;
СлК – служба качества;
СМК – система менеджмента качества;
СТО - стандарт предприятия;
СЭЗ – санитарно-эпидемиологическое заключение;
ТД – технологическая документация.
ТР и ОП – техническое развитие и освоение производства;
ЦЛ – центральная лаборатория;
ЭМО – энерго-механический отдел.
4.2 Для описания паспорта процесса используются следующие обозначения:

вход или выход процесса

этап процесса
5 Основные нормативные положения
5.1 Общие положения
5.1.1 Эффективность функционирования СМК является предметом постоянного изучения и анализа со стороны руководства предприятия.
5.1.2 Анализ СМК со стороны руководства – это официальная оценка руководством предприятия функционирования СМК, ее пригодности, адекватности и результативности за определенный период.
5.1.3 Высшее руководство ОАО «ХХХ» проводит анализ СМК 2 раза в год для того,чтобы обеспечить ее постоянную пригодность и реализацию установленных предприятием политики и задач в области качества. Анализ также включает оценку необходимости изменений в СМК предприятия, включая политику и цели в области качества.
5.1.4 Анализ СМК проводится на заседании координационного совета под председательством генерального директора ОАО «ХХХ».
Порядок осуществления анализа со стороны руководства определен в паспорте процесса в соответствии с приложением А.
5.2 Порядок проведения анализа со стороны руководства
5.2.1 Анализ СМК со стороны руководства проводится на заседании координационного совета до 25 числа месяца, следующего за отчетным периодом, на основании доклада ПР (технического директора).
Ответственность за своевременность проведения анализа СМК со стороны руководства несет ПР.
5.2.2 Доклад строится на основании входных данных для анализа.
5.2.3 На основании обмена мнениями и обсуждения входных данных для анализа членами координационного совета принимается решение по оценке функционирования СМК.
5.2.4Оценка эффективности функционирования СМК делается по принципу:
«удовлетворительно» при достижении целей в области качества, установленных в политике предприятия и соответствии СМК требованиям стандарта ГОСТ Р ИСО 9001;
«неудовлетворительно» при невыполнении целей и несоответствии СМК требованиям стандарта ГОСТ Р ИСО 9001.
Документирование выходных данных анализа осуществляется в соответствии с пунктом 5.4 настоящего СТО.
5.3 Входные данные для анализа
Входными данными для анализа со стороны руководства является отчет по СМК за полугодие, далее отчет.
Отчет должен содержать следующую информацию:
результаты аудитов (проверок);
обратную связь от потребителей;
функционирование СМК и соответствие продукции;
статус предупреждающих и корректирующих действий;
последующие действия, вытекающие из предыдущего анализа со стороны руководства (оценку эффективности общего руководства качеством при достижении целей, поставленных в области качества);
изменения, которые могли бы повлиять на СМК (предложения по поддержанию в рабочем состоянии системы общего руководства качеством в соответствии с изменениями, вызванными новыми технологиями и концепциями качества, рыночной стратегией, социальными условиями и производственной средой);
рекомендации по улучшению.
Для составления отчета заместитель технического директора по качеству до 1 числа месяца, следующего за отчетным периодом, оформляет и подписывает у технического директора распоряжение о подготовке информации для анализа со стороны руководства по закрепленным видам деятельности.
5.4 Выходные данные анализа
Выходными данными анализа со стороны руководства являются протокол заседания координационного совета и план развития и совершенствования СМК
Выходные данные анализа должны содержать информацию по:
повышению результативности СМК и ее процессов;
улучшению продукции и оказываемых услуг, согласно требованиям потребителей;
потребностям в ресурсах.
Протокол заседания координационного совета оформляется в соответствии с приложением В, не позднее 2-х дней с момента проведения заседания, в 1 экземпляре. Протокол подписывается техническим директором и утверждается генеральным директором.
Копии протокола заседания координационного совета рассылаются руководителям подразделений для доведения результатов анализа до сведения персонала предприятия и исполнения назначенных протоколом мероприятий.
При необходимости, по результатам анализа со стороны руководства составляется план развития и совершенствования СМК по СТО 29.
Протокол заседания координационного совета и план мероприятий по развитию и совершенствованию СМК хранится в СлК в течение 5 лет. Ответственность за хранение данных документов и поддержание их в рабочем состоянии несет начальник СлК.
Контроль за выполнением мероприятий, запланированных по результатам анализа со стороны руководства, осуществляется ПР совместно с отделом АСУП по СТО 08.
Выполнение запланированных мероприятий отслеживается через полугодие при последующем анализе со стороны руководства.
6 Требования к внесению изменений
Внесение изменений в настоящий стандарт производится по СТО 07.
7 Требования к рассылке
Настоящий стандарт рассылается всем подразделениям предприятия.
Приложение А
Таблица 17-Паспорт процесса «Анализ со стороны руководства»
|
Схема процесса |
Описание процесса |
Ответств. |
Регламент. документ |
Вых. док. |
|
|
Управление записями Внутренние аудиты Управление несоответствующей продукцией Корректирующие и предупреждающие действия Управление человеческими ресурсами Порядок предъявления и удовлетворения предприятием претензий и рекламаций Постоянно действующая комиссия по качеству. Организации и порядок работы Контроль соблюдения технологических процессов
Управление проектированием и разработкой |
- |
СТО03-2003 СТО04-2003 СТО05-2003 СТО06-2003 СТО08-2003 СТО09-2003 СТО 0-2004 |
- |
||
|
Схема процесса |
Описание процесса |
Ответственность |
Регламентирующий документ |
Выход. Докум. |
|
|
|
1. Подготовка входных данных для анализа и предоставление данных в СлК |
Руководители подразделений |
СТО15-2004 |
Распоря-жение, отчеты подразд. |
|
|
|
2. Обработка входных данных |
Начальник СлК |
СТО15-2004 |
- |
|
|
3. Анализ входных данных и подготовка предложений выходных данных |
Зам. технического директора по качеству ПР |
СТО15-2004 |
- |
||
|
4. Составление и утверждение отчета |
Зам. технического директора по качеству |
СТО15-2004 |
Отчет прилож. Б |
||
|
5. Рассмотрение отчета на заседании координационного совета |
ПР |
СТО15-2004 |
- |
||
|
6. Оценка и анализ СМК предприятия и регистрация результатов анализа |
Генеральный директор |
СТО15-2004 |
Протокол заседания координац. совета прилож. В |
||
|
7. Выполнение выходных данных анализа |
ПР |
СТО15-2004 |
- |
||
|
Планирование создания и развития СМК |
- |
СТО29-2004 |
- |
Цель процесса (требования): обеспечение постоянной пригодности, адекватности и результативности СМК.
Менеджмент ресурсов данного процесса:
квалифицированный и компетентный персонал
Продукцией процесса является:
отчет по СМК;
протокол заседания координационного совета.
Критерии оценки процесса:
положительная динамика по показателям функционирования СМК.
Методы оценки процесса:
сравнительный анализ показателей аналогичного периода прошедшего года и отчетного периода.
Улучшение процесса: по результатам оценки процесса разработкой корректирующих и предупреждающих действий.
Оценка процесса осуществляется: аудиторами при внешней проверке.
Периодичность оценки процесса: не реже 2 раз в год.
Приложение Б
форма СМК-69
Форма отчета по анализу и оценке СМК
Утверждаю
Генеральный директор
ОАО «ХХХ»
(подпись, инициалы, фамилия)
«___»______________20____г.
ОТЧЕТ
по системе менеджмента качества за ____-полугодие 20___г.
Показатели хозяйственной деятельности:
|
№ п/п |
Наименование показателя |
Единица изм. |
Показатели |
|
|
аналогичный период прошлого года |
отчетный период |
|||
|
1 |
Товарный выпуск: |
|||
|
ОАО «ХХХ» |
||||
|
ЗАО «ХХХ-Защита» |
||||
|
2 |
Темп роста товарной продукции |
|||
|
3 |
Объем реализации: |
|||
|
ОАО «ХХХ» |
||||
|
ЗАО «ХХХ-Защита» |
||||
|
4 |
Темп роста объема реализации |
|||
|
5 |
Прибыль от производственной деятельности: |
|||
|
6 |
Производительность труда: |
|||
|
ОАО «ХХХ» |
||||
|
ЗАО «ХХХ-Защита» |
||||
|
7 |
Поступление денежных средств: |
|||
|
ОАО «ХХХ» |
||||
|
ЗАО «ХХХ-Защита» |
||||
|
8 |
Затраты на производство |
2. Результаты аудитов (проверок):
3. Обратная связь от потребителей:
4. Функционирование процессов и соответствие продукции:
4.1 Управление документацией
4.2 Удовлетворенность персонала
4.3 Управление инфраструктурой
4.4 Упраление производственной средой
4.5 Проектирование и разработка
4.6 Анализ поставщиков
4.7 Данные по верификации
4.8 Процент сдачи продукции с 1-го предъявления ОТК и ПЗ
4.9 Уровень метрологического надзора за состоянием и применением СИ
4.10 Испытания продукции
4.11 Уровень технологической дисциплины
4.12 Количество проведенных проверок действующих техпроцессов
4.13 Потери от брака в процессе производства
4.14 Отчет по проведению плановой и внеплановой сертификации (инспекционного контроля) продукции и системы качества
4.15 Отчет по работе ПДКК
5. Статус предупреждающих и корректирующих действий:
5.1 Уровень выполнения запланированных мероприятий по «Дням качества»
5.2 Уровень выполнения запланированных годовых мероприятий по качеству
5.3 Уровень выполнения мероприятий по плану ТР и ОП
5.4 Уровень выполнения мероприятий, поставленных на контроль АСУП
6. Последующие действия, вытекающие из предыдущего анализа со стороны руководства (оценка эффективности общего руководства качеством при достижении целей, поставленных в области качества).
7.Изменения, которые могли бы повлиять на СМК (предложения по поддержанию в рабочем состоянии системы общего руководства качеством в соответствии с изменениями, вызванными новыми технологиями и концепциями качества, рыночной стратегией, социальными условиями и производственной средой).
8. Рекомендации по улучшению.
Технический директор _______________________
(подпись, инициалы, фамилия)
«____» ___________20___г.
Заместитель технического директора по качеству___________________
(подпись, инициалы, фамилия)
«____» ___________20___г.
Приложение В
форма СМК-7
Форма протокола координационного совета
Утверждаю
Генеральный директор
ОАО “ХХХ”
_____________________
(подпись, расшифровка подписи)
“___” ___________20__ г.
ПРОТОКОЛ №______
заседания координационного совета
при генеральном директоре
Присутствовали:
___________________ _________________
(должность) (Ф И О)
___________________ _________________
(должность) (Ф И О)
___________________ _________________
(должность) (Ф И О)
Повестка дня:_________________________________________________
_____________________________________________________________
_____________________________________________________________
_____________________________________________________________
Выступили:
_____________________________________________________________
_____________________________________________________________
_____________________________________________________________
Совещание отметило: __________________________________________
_____________________________________________________________
_____________________________________________________________
Совещание приняло решение:
1.___________________________________________________________
2.____________________________________________________________
3.____________________________________________________________
Технический директор__________________________________________
Приложение Е
ОАО «Научно-исследовательский тракторный институт НАТИ»
наименование органа по сертификации
___________________________________
адрес: 125040, Москва, Верхняя ул.,34.Телефон 257-01-10, факс 748-19-00
ЗАЯВКА
на проведение сертификации продукции в системе сертификации
ГОСТ Р ОАО «ХХХ»
_____________________________________________________________
наименование организации-изготовителя, продавца или индивидуального предпринимателя (далее-заявитель)
номер регистрационного документа индивидуального предпринимателя
Юридический адрес: 392018,г. Тамбов, пр-д ххх,2
Банковские реквизиты: ИНН 68025678901
в лице генерального директора Иванова и.и.
фамилия, имя, отчество руководителя
Фильтроэлементы воздушные для двигателей КАМАЗ
наименование продукции
серийный выпуск
_____________________________________________
серийный выпуск, или партия определенного размера, или единица продукции
выпускаемой по ТУ 67.122.567-90
наименование и обозначение документации изготовителя (стандарт, ТУ, КД, образец-эталон)
на cоответствие требованиям ТУ 67.122.567-90, РД 37.001.622-95
наименование и обозначение нормативных документов
по схеме 3а
Заявитель обязуется выполнять правила сертификации.
Дополнительные сведения:
Свидетельство о гос. рег. (копия);
Технические условия на производство продукции
Предыдущий сертификат соответствия продукции
Сертификат менеджмента качества
Акт анализа и состояния производства
Протокол испытаний продукции в аккредитованной лаборатории
_____________________________________________________________
перечень представленных заявителем документов, другие сведения
дата 12.09.2008
руководитель организации _______________
главный бухгалтер
А К Т
отбора образцов (проб) № 234 от “ 8 ” ноября 2008 г.
Наименование и адрес заявителя:
ОАО «ХХХ», 392010, г. Тамбов, пр-д ХХХ,2
-
Наименование
продукции
Единица
измерения
Размер
партии,
от которой
производился отбор
Результат наружного
осмотра партии
(состояние упаковки, маркировка)
Дата выработки
Количество отобранных образцов (масса, уп. ед.)
для идентификации
для
испытаний
для
контр.
образцов
Фильтроэлементы воздушные для двигателей КАМАЗ
Шт.
1000
Нарушений нет
11.09.08
2
2
2
Образцы (пробы) отобраны в соответствии с:
ГОСТ 18242-90_________________________________________
Цель отбора - испытание продукции по показателям безопасности в соответствии с: РД 37.001.622-95, ТУ 67.122.567-90
Место и дата отбора проб:
ОАО «ХХХ», склад № 1 Дополнительно:_______________________
_____________________________________________________________
Подписи:
РЕШЕНИЕ № 234 от “10” декабря 2008 г.
о выдаче сертификата соответствия
В результате рассмотрения:
Заявки на сертификацию № 234 от “ 12 ” сентября 2008 г. изготовителя
ОАО «ХХХ»
наименование организации-изготовителя, продавца (далее - заявитель)
Юридический адрес: 392018, г. Тамбов, пр-д ххх,2
на проведение обязательной сертификации продукции фильтроэлементы воздушные для двигателей КАМАЗ
наименование продукции (далее - заявленная продукция)
серийный выпуск____________________________________________
серийный выпуск, или партия определенного размера, или единица продукции
выпускаемой по ТУ 67.122.567-90
наименование и обозначение документации изготовителя (стандарт, ТУ, КД, образец-эталон)
по схеме сертификации № 3а
представленных заявителем документов,
протоколов испытаний и других документов:
протокол испытаний № 5736 от “ 7 ” октября 2008 г
и анализа полученных результатов испытаний
____________________ ОАО «Научно-исследовательский тракторный институт НАТИ
наименование органа по сертификации
125040, Москва, Верхняя ул.,34.Телефон 257-01-10, факс 748-19-00
адрес
ПРИНИМАЕТ РЕШЕНИЕ:
Заявленная продукция соответствует требованиям ТУ 67.122.567-90, РД 37.001.622-95
наименование и обозначение нормативных документов, номера пунктов
2. Выдать заявителю сертификат соответствия заявленной продукции требованиям указанным в п.1настоящего решения, сроком до “10” декабря 2011 г.
3. Установить инспекционный контроль за сертифицированной продукцией путем проведения испытаний образцов, в течение срока действия сертификата с периодичностью полгода
4. Работы по инспекционному контролю проводятся на основе:
договоров заявителя (заказчика) с органом по сертификации и испытательными лабораториями (исполнителями)
Сертификат получил
Номер бланка
Подпись
Приложение Ж
Положение об отделе стандартизации
I Общие положения
1 Отдел стандартизации является самостоятельным структурным подразделением предприятия.
2 Отдел создается и ликвидируется приказом директора предприятия.
3 Отдел подчиняется непосредственно техническому директору предприятия.
4 Отдел возглавляет начальник отдела стандартизации, назначаемый на должность приказом директора предприятия по представлению технического директора.
5 Начальник отдела стандартизации имеет заместителя.
6 Обязанности заместителя определяются начальником отдела стандартизации.
7 Заместитель и другие работники отдела назначаются на должности и освобождаются от должностей приказом директора предприятия по представлению начальника отдела стандартизации.
8 В своей деятельности отдел руководствуется:
8.1 Уставом предприятия.
8.2 Настоящим Положением.
II Структура
1 Структуру и штатную численность отдела стандартизации утверждает директор предприятия исходя из условий и особенностей деятельности предприятия по представлению технического директора и начальника отдела стандартизации и по согласованию с отделом кадров и отделом организации и оплаты труда.
2 Отдел стандартизации имеет в своем составе структурные подразделения согласно нижеприведенной схеме.
ОТДЕЛ СТАНДАРТИЗАЦИИ




Вычислительно-информационное бюро (сектор, группа)
Отдел (группа, сектор)
стандартизации
продукции
Отдел (группа, сектор) стандартизационного контроля технической
документации
3 Положения о подразделениях отдела стандартизации утверждаются техническим директором, а распределение обязанностей между сотрудниками подразделений производится начальником отдела стандартизации.
III Задачи
1 Обеспечение единства применяемых на предприятии стандартов.
2 Внедрение эталонов и государственных стандартных образцов, технических условий, инструкций.
3 Повышение качества и конкурентоспособности продукции и услуг методами стандартизации.
4 Нормализационный контроль за технической документацией на предприятии.
IV Функции
1 Разработка новых и пересмотр действующих стандартов, технических условий и других документов по стандартизации .
2 Планирование работ по стандартизации и унификации.
3 Внедрение новых прогрессивных стандартов на выпускаемую продукцию и разрабатываемые на предприятии проекты.
4 Изучение и анализ технического уровня выпускаемой предприятием продукции и результатов эксплуатации стандартизованных и унифицированных деталей и отдельных элементов.
5 Проведение экспертизы проектов изделий по оценке уровня их стандартизации и унификации.
6 Систематические проверки применяемых на предприятии стандартов, технических условий и других документов по стандартизации и сертификации.
7 Участие в подготовке предложений о необходимости изменений утверждаемых на предприятии стандартов и технических условий, изменений, вносимых в техническую документацию.
8 Пересмотр или отмена устаревших документов по стандартизации.
9 Внедрение прогрессивных форм, методов и систем стандартизации.
10 Составление технических заданий на подготовку проектов стандартов.
11 Подготовка материалов для определения экономической эффективности мероприятий по стандартизации, по внедрению на предприятии утвержденных стандартов, технических условий и других документов по стандартизации и сертификации.
12 Участие в опытно-конструкторских и экспериментальных работах, необходимых для разработки стандартов.
13 Контроль за изготовлением и испытаниями опытных образцов стандартизованных и унифицированных изделий, деталей.
14 Оказание необходимой методической помощи структурным подразделениям по разработке и применению стандартов, технических условий и других документов по стандартизации .
15 Оценка проектов и нормативно-технической документации сторонних организаций.
16 Учет и анализ стандартов и применяемости стандартизованных и унифицированных деталей и отдельных элементов.
17 Обеспечение подразделений предприятия документацией по стандартизации и сертификации, информацией о наличии стандартов, их изменении и аннулировании.
18 Контроль за правильностью ведения библиотеки стандартов, хранения контрольных экземпляров документов по стандартизации, своевременностью внесения изменений в стандарты и изъятия отмененной документации.
19 Проведение консультаций для специалистов предприятия по вопросам стандартизации и сертификации.
20 Ведение учета и отчетности по стандартизации на предприятии.
21 Анализ и изучение отечественного и зарубежного опыта в области стандартизации и сертификации.
V Права
1 Отдел стандартизации имеет право:
1.1 Давать указания структурным подразделениям по соблюдению требований стандартизации.
1.2 Разрабатывать и выпускать инструкции по стандартизации.
1.3 Требовать от начальников всех структурных подразделений:
- выполнения предписаний по стандартизации;
- своевременного предоставления сведений о нарушении требований стандартов;
1.4 Проверять работу структурных подразделений предприятия в области стандартизации.
1.5 Участвовать в планировании деятельности предприятия.
1.6 Привлекать к участию в разработках и консультациях другие структурные подразделения предприятия.
1.7 Участвовать в приемке технической документации и продукции сторонних предприятий.
2 Начальник отдела стандартизации также вправе:
2.1 Представлять руководству предприятия предложения о поощрениях отличившихся работников предприятия и о наложении взысканий на работников, нарушающих производственную и трудовую дисциплину.
VI Взаимоотношения (служебные связи)
Для выполнения функций и реализации прав отдел стандартизации взаимодействует:
1 С отделом главного конструктора и отделом главного технолога по вопросам:
1.1 Получения:
- чертежей изделий;
- технической документации на согласование;
- спецификаций деталей;
- проектов новых технологий производства продукции;
- отчетов по подготовке производства к переходу на новые стандарты;
- иной технической документации по запросу отдела стандартизации;
1.2 Предоставления:
- действующих государственных и отраслевых стандартов;
- заключений по чертежам, инструкциям;
- проектов стандартов, технических условий для рассмотрения и научного редактирования техническими специалистами;
- проектов планов о переводе предприятия на новые стандарты;
- консультаций по вопросам стандартизации;
2 С отделом контроля качества по вопросам:
2.1 Получения:
- предложений и замечаний по предоставленной документации;
- информации о нарушении стандартов и технических условий;
2.2 Предоставления:
- стандартов;
- инструкций;
- технических условий;
- иной технической документации по определению качества продукции;
3 С цехами основного производства по вопросам:
3.1 Получения:
- отчетов о соблюдении требований стандартов и технических условий;
3.2 Предоставления:
- указаний о применении стандартов;
- консультаций по применению стандартов;
4 С производственной лабораторией по вопросам:
4.1 Получения:
- документации производственной лаборатории;
- предложений по проведению работ по стандартизации;
- предложений по переводу предприятия на новые стандарты;
- информации о нарушении стандартов и технических условий;
4.2 Предоставления:
- стандартов;
- инструкций;
- технических условий;
- заключений по технической документации на предмет соблюдения действующего законодательства о стандартизации;
- планов работ по стандартизации, нормализации, унификации;
- информации о переводе предприятия на новые стандарты;
- извещений об изменениях и дополнениях стандартов и ТУ;
5 С отделом технической информации по вопросам:
5.1 Получения:
- технической документации по отдельным вопросам;
- технической литературы;
- заявок на копии технической документации отдела стандартизации;
- консультаций по смежным проблемам;
5.2 Предоставления:
- копий технической документации отдела стандартизации;
- оригинальных документов для регистрации, учета и хранения;
- заявок на оформление, размножение и рассылку документации;
- заявок на техническую литературу;
6 С отделом маркетинга по вопросам:
6.1 Получения:
- номенклатуры обязательных показателей продукции;
- информации о рынке сбыта;
- информации о конкурентной продукции;
- исследований потребительского спроса, прогнозов его развития;
VII Ответственность
1 Ответственность за качество и своевременность выполнения функций отделом стандартизации несет начальник.
2 На начальника отдела стандартизации возлагается персональная ответственность за:
2.1 Соблюдение действующего законодательства в процессе руководства отделом.
2.2 Составление, утверждение и представление достоверной информации по деятельности отдела стандартизации.
2.3 Своевременное и качественное исполнение приказов руководства.
3 Ответственность работников отдела стандартизации устанавливается соответствующими должностными инструкциями.
0.8
Подписание и оплата договора заявителем
3.8
Приостановление (отмена) действия
сертификата и знака соответствия
948000
36568000
36347076

Верификация
закупленной продукции
