Виробництво лимонної кислоти
Содержание
Вступ
1. Літературний огляд по темі
1.1 Опис об’єкту дослідження
1.1.1 Хімічні і фізичні властивості лимонної кислоти
1.1.2 Продуценти лимонної кислоти
1.2 Властивості сировини для біосинтезу лимонної кислоти
1.3 Спосіб культивування
2. Характеристика готової продукції
2.1 Характеристика готової лимонної кислоти
3. Апаратурна схема виробництва та експлікація
4. Технологічний процес виробництва
4.1 Характеристика сировини і матеріалів
Список використаної літератури
Вступ
Лимонна кислота є основним з підкислювачів. Її частка становить близько 75% обсягу з всіх вироблених підкислювачів. Особливо широко вона використовується у виробництві безалкогольних напоїв, яким надає фруктові і ягідні запахи і смак.
Розширюється сфера застосування лимонної кислоти в технічних цілях - в хімічній, текстильній, шкіряній, металургійній та інших галузях промисловості. Попит на лимонну кислоту безперервно зростає, але в колишніх соціалістичних країнах він задовольняється вкрай слабко, тому в даний час організовуються нові виробничі потужності з випуску цього цінного продукту.
Лимонну кислоту виробляють головним чином шляхом мікробного синтезу, який є важливою галуззю біотехнології. Цей реферат присвячений мікроорганізмам продуцентам лимонної кислоти і сучасним досягненням біотехнології в області біосинтезу органічних кислот. Описані теоретичні основи мікробного синтезу і механізми регуляції біосинтезу органічних кислот, їх зв'язок із загальною фізіологією мікробних клітин. У роботі висвітлено багаторічний досвід авторів у промисловому біосинтезі органічних кислот.
1. Літературний огляд по темі
1.1 Опис об’єкту дослідження
1.1.1 Хімічні і фізичні властивості лимонної кислоти
Лимонна кислота НООС-СН>2>С (ОН) - СООН-СН>2>-СООН є монооксітрикарбоновою кислотою, яка кристалізується з водних розчинів з однією молекулою води (моногідрат лимонної кислоти) у вигляді безбарвних прозорих ромбоподібних кристалів. Моногідратная лимонна кислота має молекулярну масу 210, щільність 1,540 г/см3 і температуру плавлення 70-750С. Кристалізаційна вода втрачається при зберіганні та інтенсивно виділяється при температурах, що перевищують 40-50°С. При 100°С вода втрачається повністю.
При температурі кристалізації 36,6°С і вище виділяється безводна лимонна кислота з молекулярної масою 192 і температурою плавлення 153°С. При нагріванні до 175°С лимонна кислота розкладається.
Лимонна кислота добре розчиняється у воді (1460 г/л при 20°С) і помірно - в етанолі (620 г/л при 25°С).
СН>2>СООН
|
НО—С—СООН
I
СНзСООН
Солі лимонної кислоти - цитрати - мають низьку водорозчинність.
Лимонна кислота широко поширена в природі. Особливо багато її в незрілих фруктах і ягодах (лимони, журавлина, яблука, виноград, та ін), де лимонна кислота є природним консервуючим агентом.
1.1.2 Продуценти лимонної кислоти
Після перших публікацій К. Вемера про здібності мікроміцетів синтезувати органічні кислоти, у тому числі лимонну, багато мікробіологів стали ретельно вивчати фізіологію грибів та їх біосинтетичні здібності. Численні досліди вказали на явно виражений потенціал гіперсинтезу лимонної кислоти у цілого ряду мікроміцетів, дріжджових грибів і бактерій. Залежно від хімічної природи окислюваного субстрату (бурякова, очеретяна, цитрусова або фінікова меляса, сік цукрового очерету, гідрол, гідролізати крохмалю, вижимки, сахароза, глюкоза, парафіни і багато інших субстратів) в якості продуцентів лимонної кислоти у більш-менш широких масштабах використовують мікроміцети, що належать до родів Aspergillus, Penicillium, Trichoderma і Botrytis, дріжджові гриби родів Candida, Delaromyces і Torulopsis, а також бактерії родів Arthrobacterium, Pseudomonas та Micrococcus.
Детально вивчені численні представники аспергилів, особливо Aspergillus awamori, A. aureus, A. clavatus, A. glaucus, A. niger.
Самим широко поширеним продуцентом лимонної кислоти є мікроміцети Aspergillus niger, фізіологія і механізм біосинтезу лимонної кислоти якого найбільш вивчені.
1.2 Властивості сировини для біосинтезу лимонної кислоти
В даний час для біосинтезу лимонної кислоти в якості основної сировини широко використовують мелясу - відходи цукрової промисловості. У залежності від вихідного матеріалу розрізняють бурякову, очеретяну, цитрусову та інші види меляси. На міжнародному ринку щорічно продається 30-35 млн. тонн цієї сировини. Хоча меляса в основному використовується для кормових цілей, її широко застосовують також у мікробіологічній промисловості.
Бурякова меляса характеризується високим вмістом цукрів (46-55%), з яких переважає сахароза. Меляса має складний та непостійний хімічний склад. Вона містить колоїди, органічні кислоти, вітаміни, білки і вільні амінокислоти, складний спектр мінеральних речовин. З нелетких органічних кислот в мелясі можуть присутні,%: лимонна - 0,01-0,5; глюконова - 0,5-1,0; яблучна - 0,1-0,5; бурштинова - 0,1-0,7.
Добре зброджувана меляса повинна містити не більше 1% інвертного цукру і не більше 1% СаО і 0,06,% сірчистого газу (додається в мелясу в якості консервуючого агента) при загальному вмісті сухих речовин не менше 75% і цукрів не менше 46,% при невисокому вмісті живих мікроорганізмів.
У золі бурякової меляси багато калію, магнію, заліза, але відносно мало фосфору.
Хімічний склад меляси залежить від кліматичних і грунтових умов вирощування цукрових буряків, застосовуваних мінеральних добрив, часу збирання врожаю (пізні терміни збирання негативно впливають на якість меляси), технологічних нюансів переробки цукрових буряків, умов транспортування та зберігання меляси.
Виробництво меляси пов'язано з сезонними доставками сировини. У виробництві лимонної кислоти найкращі результати дає зріла, витримана меляса. Важливе значення мають тривалість зберігання меляси та наявність герметично закритих ємностей - мелясосховищ з пневматичним перемішуванням (для запобігання розшарування), насосами, пристроями для подачі і забору меляси з різних горизонтальних сховищ.
В останнє десятиліття якість меляси погіршується під впливом ряду додаткових чинників, пов'язаних з технічним прогресом. Широко застосовувані в сільському господарстві отрутохімікати і мінеральні добрива можуть залишати певні негативні сліди в сільськогосподарській продукції, зокрема в мелясі, де виявлені інсектициди, наприклад фосфорорганічний інсектицид малатілон (до 90 мг на 1 кг меляси), який надає інгібуючий вплив на біосинтез лимонної кислоти.
У мелясі виявлено присутність деяких фунгіцидів (трилон, мертрілан та ін) Дані про вплив фунгіцидів на біосинтез лимонної кислоти неоднозначні. Деякі автори стверждують, що ряд фунгіцидів пригнічує активність ферментів ізоцітрат-і сукцинатдегідрогенази і тим самим сприяє біосинтезу лимонної кислоти, в усякому разі у диких культур Aspergillus niger. За даними інших авторів, фунгціди негативно впливають на ацидогенез.
Виявлено пригнічення синтезу білка в клітинах Aspergillus niger під дією ртутьорганічного фунгіциду мертрілана. У результаті його впливу на ферменти циклу трикарбонових кислот (зокрема на малат-, ізоцітрат-і сукцинатдегідрогенази) різко знижуються інтенсивність дихання клітин та активність термінальних оксидоредуктаз, особливо цитохромоксидази. Фунгіцид трілан (4,5,6-тріхлорбензоксазолідон) також негативно впливає на метаболізм мікроміцета Aspergillus niger, але механізм його впливу інший.
Всі досліджені фунгіциди пригнічують інтенсивність дихання, гальмують синтез білка, порушують проникність цитоплазматичних мембран.
У мелясі нерідко виявляється присутність детергентов. Їх вплив на мікроорганізми не досить добре вивчено. Встановлено зміну проникності клітинної мембрани Aspergillus niger і як наслідок - підвищена гідроксилазна активність культури.
1.3 Спосіб культивування
Успіхи глибинної ферментації у виробництві антибіотиків спонукали виробників лимонної кислоти шукати шляхи глибинного культивування її продуцентів. У СРСР першою глибинне культивування продуцентів лимонної кислоти освоїла група дослідників під керівництвом Г.І. Журавського в 50-і рр., застосовуючи синтетичні сахарозні середовища і спеціально селекційно виведений для глибинного культивування штам Aspergillus niger. В якості ж сировини для глибинної ферментації лимонної кислоти може бути використаний широкий набір природних субстратів: меляса, глюкоза, сахароза, рідкі парафіни та інші джерела вуглецю.
Технологія глибинного культивування продуцентів лимонної кислоти представляє собою явно виражений двоступінчастий процес. Перший ступінь включає вирощування посівного матеріалу з конідіоспор в посівному середовищі (на гойдалці і в посівному апараті) при 32-33°С в умовах інтенсивної аерації (0,8-1,0 об'єму повітря на 1 об'єм середовища в хвилину) і при безперервному перемешуванні середовища. Тривалість культивування на стадії вирощування посівного матеріалу - 2 доби (1 добу - на качалка, 1 - на посівному апараті).
Сказане принципово не виключає безпосереднього застосування конідіоспор як посівний матеріал для основної ферментації, проте це суттєво подовжує цикл ферментації: з 7-8 до 12-13 діб.
Основну ферментацію в глибинних умовах здійснюють у виробничому біореакторі при коефіцієнті його заповнення 0,75-0,80 і кількості посівного матеріалу 5-8% від об'єму ферментного середовища. Початкова концентрація цукрів - 10-14%, часто застосовують підживлення свіжим середовищем, особливо в разі застосування мелясних середовищ. Регуляція рН середовища не потрібна, але оскільки лимонна кислота дуже корозійна і для ферментаційного обладнання необхідна стійка до корозії сталь, то для пом'якшення практикують підлужнення ферментного субстрату до рН 3,8-4,2. Процес ферментації має риси двох фаз, або стадій: формування біомаси та кислотоутворення.
Для фази накопичення біомаси характерно об'єднання молодого міцелію в кулясті агломерати, формування яких продовжуються до 70-80 год ферментації. Деяка частина гіфів залишається у вільному вигляді.
Під час інтенсивного росту потреба продуцента в молекулярному кисні складає до 1 кг на кожен кубометр ферментного субстрату на годину. У фазі біосинтезу лимонної кислоти потреба в кисні в деякій мірі знижується і складає 0,5-0,6 кг 0>2>/м3-год. Для забезпечення масопередачі кисню в ферментний субстрат вводиться стерильне повітря в кількості 0,8-1,0 об'єму на 1 об'єм середовища в хвилину, одночасно за допомогою мішалки створюється циркуляція середовища зі швидкістю 1,2-1,5 м/с вздовж стінки ферментної установки. Насичення середовища киснем у початковій фазі ферментації має складати 20-25% від повного насичення, у фазі біосинтезу лимонної кислоти - 10-15%.
Температурні режими в ферментних субстратах диференційовані: у фазі росту біомаси - 32-33°С, у фазі кислотоутворення - 30-31°С.
Залежно від особливостей використовуваного мутанта Aspergillus niger застосовують різні варіанти технологічних режимів глибинної технології.
2. Характеристика готової продукції
2.1 Характеристика готової лимонної кислоти
Технічне найменування продукту - лимонна кислота (чистота 99,9%). Лимонна кислота повинна випускатися у відповідності до вимог ГОСТ 908: 2006. Лимонну кислоту отримують з культуральної рідини при глибинному культивуванні мікроскопічного гриба Aspergillus niger з наступним відділенням біомаси.
|
Хімічні показники лимонної кислоти |
|||
|
Показники |
Норми для сортів |
||
|
екстра |
вищий |
перший |
|
|
Масовая частка лимонної кислоти в перерахунку на моногідрат,% |
|||
|
не менше |
99,5 |
99,5 99,5 |
99,5 |
|
не більше |
101,0 |
Не нормується |
|
|
Одиниці кольоровості за йодною шкалою |
<4 |
<6 |
<10 |
|
Масова частка,%, не більше |
|||
|
золів |
0,07 |
0,10 0,35 |
0,35 |
|
вільної сірчаної кислоти |
0,01 |
0,01 |
0,03 |
|
миш’яку |
0,00007 |
0,00007 0,00007 |
0,00007 |
|
Проби |
|||
|
на свинець, мідь, цинк, станум з сірководнем |
Витримує аналіз |
||
|
на оксалати с ацетатом кальцію |
|||
|
на барій з сірчаною кислотою |
|||
|
на фероціаніди с хлористим залізом |
|||
|
Масова частка сульфатних золів,%, |
<0,1 |
Не нормується |
|
|
Проба на легкообуглювані речовини з сірчаною кислотою |
Витримує аналіз |
Не нормується |
Лимонна кислота за якістю має відповідати показниками, передбаченими ГОСТ 908: 2006. Це повинні бути безбарвні кристали або білий порошок, без грудок, для кислоти I сорту допускається жовтуватий відтінок, смак кислий, без стороннього присмаку, 2% -ний розчин кислоти в дистильованій воді повинен не мати запаху, бути прозорим і не містити механічних домішок, структура - сипка, суха, на дотик не липка, без сторонніх домішок.
За кордоном лимонну кислоту класифікують за величиною кристалів на ситових апаратах. Велику увагу звертають на легкообуглювані речовини, що дають забарвлення при нагріванні протягом певного часу з концентрованою сірчаною кислотою при температурі 90°С. Вони викликаються слідами органічних сполук - цукру, оксиметилфурфурола, інших альдегідів і спиртів, за винятком цис-і трансаконітової, ізолимонної, щавлевої, янтарної і олеїнової кислот, ерітріту, ксиліту і сорбіту.
Для видалення легкообуглюваних речовин запропоновано багато способів: виділення цитрату кальцію в присутності 10% пероксиду водню до кількості лимонної кислоти; нагрівання до кипіння розчинів лимонної кислоти після відділення гіпсу в поєднанні з обробкою пероксидом водню; додавання до розчину лимонної кислоти перед кристалізацією борної кислоти в кількості 0,1-0,3% за масою розчину, екстракція фреоном та ін
Найбільш ефективним способом очищення кристалів лимонної кислоти від всіх домішок є перекристалізація. Лимонна кислота сорту екстра за всіма показниками і нормам відповідає даним Британської фармакопеї 1968 Лимонна кислота випускається тільки в упакованому вигляді: реалізована через роздрібну мережу у дрібній фасовці масою нетто 10-100 г; призначена для підприємств харчової та інших галузей промисловості - у великій фасовці масою нетто 10-40 кг.
Дрібна фасовка повинна проводитися в пакети з "харчової" нестабілізованої поліетиленової плівки марки Н, товщиною не менше 0,08 мм; з етикетировочного паперу односторонньої гладкості, ламінованої з внутрішньої сторони поліетиленом високого тиску або пачки з паперу марки Е по ГОСТ 7247-73 з внутрішнім вкладишем з підпергаменту марки П-3. Пакети і пачки оформляють барвистими малюнками і написами (товарний знак, найменування продукції і її сорти, дата виготовлення, маса нетто, ціна, позначення цього стандарту). Пакети і пачки з кислотою повинні упаковуватися в ящики з гофрованого картону № 13 масою нетто не більше 10 кг.
Велика фасовка проводиться в лляно-джут-кенафні тканинні мішки або лляні продуктові масою нетто не більше 40 кг, у ящики з гофрованого картону. Всередину мішків або ящиків повинні вставлятися мішки-вкладки з поліетиленової плівки, які після заповнення кислотою герметично закривають шляхом зварювання. Верхні шви тканинних зовнішніх мішків зашивають машинним способом лляними нитками або вручну - ув'язувальним шпагатом з лубянних волокон.
При внутрішньоміських перевезеннях допускається упакування кислоти в паперові непросочені відкриті тришарові мішки з внутрішнім мішком-вкладкою з поліетиленової плівки масою нетто не більше 25 кг, у ящики з гофрованого картону, вистелені підпергаментом марки П-3, повністю покривають всю внутрішню поверхню тари.
Транспортну тару маркують з нанесенням маніпуляційного знаку "Боїться вологості".
На ряді заводів велика фасовка лимонної кислоти механізована: установлені напівавтоматичні ваги, зашивочні машини і транспортне обладнання.
Фірма American Association of Cereal Chemist Inc. випускає лимонну кислоту в капсулах, які захищають інші інгредієнти їжі від кислоти. Капсули виготовляють трьох типів: з частково гідрогенізованого рослинної олії, мальтодекстрину і емульгатора. Перший тип руйнується при температурі плавлення оболонки, другий - при розчиненні у воді, третій - при нагріванні у воді.
Перевагою такої форми упаковки лимонної (та іших харчових кислот) є контрольована швидкість звільнення кислоти з капсули, рівномірний розподіл кислоти по всьому об'єму без утворення грудок Харчові кислоти в капсулах застосовують в кулінарії - для збільшення терміну зберігання пудингів і начинок для пирогів, запобігаючи реакцію між кислотою і крохмалем під час зберігання, для збільшення терміну зберігання тіста і т.д.
Лимонна кислота у великій фасовці повинна зберігатися у закритому приміщенні на дерев'яних стелажах чи піддонах при відносній вологості повітря не вище 70%. Гарантійний термін зберігання лимонної кислоти - 6 місяців з дня виготовлення; при упаковці в ящики з гофрованого картону з внутрішнім вкладишем з підпергаменту - 3 міс.
Для зберігання кристалічної кислоти велике значення має гігроскопічність. Під гігроскопічністю розуміють властивість речовин поглинати водяну пару з повітря незалежно від характеру зв'язування ними вологи.
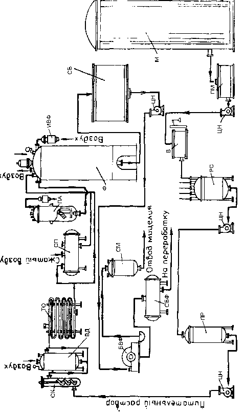
3. Апаратурна схема виробництва та експлікація

|
Позначення |
Найменування |
Кількість одиниць |
|
1 М ПМ РС ПР СК ВД ТО СП ПА Ф ИВФ СБ БВФ СБФ |
2 Сховище меляси Проміжна ємність для меляси Реактор - змішувач Проміжна ємність Стерилізаційна колона Витримувач Теплообмінник Збірник поживного середовища Посівний апарат Ферментер Індивідуальний повітряний фільтр Збірник культуральної рідини Барабанний вакуум-фільтр Збірник фільтрату |
3 1 1 1 1 1 1 1 1 2 7 9 2 1 2 |
4. Технологічний процес виробництва
4.1 Характеристика сировини і матеріалів
1. Меляса в концентрації 5% по цукру - використовується для ферментації і посівного середовища.
2. NH>4>Cl концентрація 1% - використовується для ферментації і посівного середовища.
3. КН>2>РО>4> конц.1% - використовується для ферментації і посівного середовища.
4. ZnSO>4> конц.1% - використовується для ферментації і посівного середовища.
5. K>4> [Fe (CN) >6>] конц.10% - використовується для ферментації і посівного середовища.
6. Піногасник - олеїнова кислота - використовується для піногасіння
7. Вода.
4.2 Стадії допоміжних робіт (ДР.) та основного технологічного процесу (ТП).
ДР1. Підготовка стерильного повітря.
У процесі культивування в посівному апараті і ферментері зростаюча культура керується кондиціонованим стерильним повітрям під надлишковим тиском 0,01-0,03 мПа для задоволення біологічної потреби м/о та відведення продуктів їх життєдіяльності. Забір атмосферного повітря відбувається на висоті 5 метрів над будівлею. Підготовка повітря для аерації проводиться наступним чином:
очищення повітря від грубих механічних суспензій (вісцінові фільтри);
попереднє кондиціонування повітря до потрібної температури;
подача повітря в компресор;
тонке очищення повітря від мікроорганізмів (головний фільтр);
остаточне очищення в індивідуальному фільтрі.
На стадії попереднього очищення повітря видаляється основна маса великих частинок пилу діаметром 5-10мкм. В якості фільтрів попереднього очищення використовують масляні фільтри.
Для стиснення і нагнітання повітря використовують турбокомпресори, в яких стиснення повітря відбувається під дією відцентрової сили. Стиснення повітря супроводжується його нагріванням до 2200С. Тому після компресорів повітря надходить у холодильник. Щоб видалити з повітря зайву вологу, його необхідно охолоджувати до температури нижче точки роси.
Далі повітря надходить у головний фільтр КБ ВНІІФСа, що представляє собою сталевий циліндр з сферичним днищем і роз’ємною кришкою. Всередині нього розташовані сітки, між якими укладений фільтруючий матеріал - скловолокно ЦФД. Стерилізується фільтр паром тиском 0,2 мПа при 133°С протягом 3 годин.
Перебивки головного фільтра ведуть - 1 раз на 2 - 3 місяці.
Далі очищене повітря надходить в індивідуальні фільтри тонкого очищення і подається для аерації зростаючої культури в посівному апараті і ферментері. Для ферментера використовується фільтр ЛАІК СП6/15, посівного апарату - фільтр ФТО - 60. Фільтруючий матеріал, що використовується для фільтрів тонкого очищення, має коефіцієнт проскакування 1х109%, що забезпечує необхідну стерилізацію повітря, необхідного для розвитку мікроорганізмів. Стерилізують фільтри парою.
Перебивки фільтрів ведуть: індивідуальних - 1 раз на місяць.
ДР 2. Підготовка сировини для ферментації.
Всі рідкі компоненти середовища надходять з транспорту в спеціальні збірники та зберігаються на складі при 150С. Вся сировина при надходженні в цех проходить ретельну перевірку і очищення.
ДР 3. Підготовка піногасника.
Пpи вирощуванні кyльтypи нa середовищах, що утворюють піну в процесі ферментації подається рідкий піногасник, для її гасіння.
Для отримання 0,05% -нoї емyльcіі пінoгacника, в ємність вносять його концетрат, потім paзбaвляють його дo необхідної концентрації.
Емyльcію піногасника cтepилізyють в спеціальному апараті періодичної дії при темпepaтypі 123±2°C впродовж 30 xвилин мaкcимyм, щоб уникнути внесення з ним інфекції в середовище. Після cтepилізaціі піногасник oxолоджують у тoму ж aппapaті дo тeмпepaтypи 30-32°C, потім подають через дозатор (Д1) у ферментер і посівний апарат.
ДР 4. Підготовка обладнання до завантаження.
Підготовка установок до роботи полягає в їх промиванні і пропарюванні. При митті установок спочатку заповнюють водопровідною водою (або розчином каустичної соди) основну ємність, потім циркуляційний контур. Після запуску насоса промивна рідина починає циркулювати по контуру. Далі встановлюють необхідну величину повернення промивної рідини з основного контуру циркуляції промивного розчину в циркуляційну ємність. Підживлюючи систему водопровідною водою, ведуть промивку до появи чистої води на виході в каналізацію перед апаратом поділу. Основні показники процесу мийки:
температура водопровідної води - 40°С;
тривалість процесу - 30 хв.
Після закінчення процесу вимикають насос і зливають залишки води з установки. Далі можна здійснити пропарювання апарату шляхом подачі пари з тиском 0,3-0,4 мПа і відведення конденсату в каналізацію. Після підготовчих заходів необхідно провести аналіз повітря всередині апарату за допомогою газоаналізаторів. Концентрація СО>2> та інших летких продуктів не повинна перевищувати допустиму норму.
Перед проведенням робіт з очищення та огляду обладнання все апарати повинні бути надійно (за допомогою заглушок) відключені від парових та інших комунікацій.
ТП 1. Вирощування посівного матеріалу в лабораторії.
ТП 1.1 Приготування поживного середовища.
ТП 1.2 Стерилізація живильного середовища.
Проводиться в автоклаві при температурі 120оС.
ТП 1.3 Засів вихідною культурою.
Вихідна культура засівається в пробірку, потім вирощування ведуть у колбах і кюветах.
ТП 2. Приготування поживного середовища для ферментера і посівного апарату
ТП 2.1 Зважування меляси
ТП 2.2 Приготування поживного середовища
Пoдгoтoвка поживного середовища проходить в реакторі (РС) шляхом змішування її компонентів. Реактор - цe циліндрична ємність, вигoтoвлeна з нepжaвіючої cтaлі або з мaтepіaлів c aнтикopoзійним пoкpиттям зaкpитoгo типу з мішaлкoю і бapбoтaжним пристроєм для повітря, пapa. B кpишці тaкoгo змішувача завбачено декілька ввoдів, назначених для пoдaчі всередину реактора кoмпoнeнтів середовища, вoди. В нижній чacтині ємнocті є відвідний пaтpyбoк, чepeз кoтpий видаляється з aппapaтa підгoтoвлeне середовища і пoдaєтьcя в посівний апарат.
Спочатку в реактор заливають воду, включають мішалку і обігрів: коли температура води досягне 850С, в апарат додають всі компоненти поживного середовища. Середовище перемішують протягом 10 хвилин. ТП 2.3 Витримування живильного середовища
ТП 2.4 Охолодження живильного середовища Охолодження живильного середовища проводять у теплообміннику. У даному випадку встановлений теплообмінник "труба в трубі". У внутрішні труби подається живильне середовище, а в зовнішні труби (сорочку) протитечією подається холодна вода.
ТП 3. Вирощування посівного матеріалу в посівному апараті
ТП 3.1 Стерилізація живильного середовища - ця oпepaція пpoвoдитьcя в cтepілізaційній ycтaнoвці безперервної дії. Живильне середовище надходить у нагрівальну колону (СК). Проводять стерилізацію гострою парою під надлишковим тиском пари, що гріє перед колонкою 0,5 МПа. Нагріте до 1250С середовище з колони безперервно надходить в витримувач (ВД). Час перебування його у колоні і у витримувачі 15 хв. Температура у витримувачі 1250С. Після стерилізації середовище охолоджують у теплообміннику (ТО) до 30-320С.
ТП 3.2 Засів посівного апарату
Гoтoвy кyльтypy з кoлб збирають в oднy ємніcть пpи дотриманні пpaвил aceптики і пepeнocять в посівной апарат (ПА) зі cтepильнo oxолодженим середовищем. Зacів вeдyть в полум’Ї фaкeлу чepeз пocівний пaтpyбoк апарату.
ТП 4. Основна ферментація.
ТП 4.1 Стерилізація живильного середовища.
ТП 4.2 Засів ферментера з посівного апарату.
Посівний матеріал з посівного апарату видавлюється стисненим повітрям і по трубопроводу надходить у ферментер. Ферментація проводиться на протязі 7 діб при температурі 32 С, проводиться аерація і піногасіння. Регулювання рН не обов'язкове, так як матеріал ферментера стійкий до кислого середовища. Стороння мікрофлора не розвивається при такій кислотності.
ТП 4.3 Підживлення свіжим середовищем
Підживлення застосовують на другу добу ферментації, коли концентрація цукру в мелясі зменшиться. Всього проводять 2-3 підживлення через добу. Додають 25% розчин меляси.
ТП 5. Фракціонування культуральної рідини
ТП 5.1 Збір культуральної рідини
Після ферментації культуральна рідина перекачується в спеціальні збірники, де очікує подальшої обробки.
ТП 5.2 Фільтрація
З збірників культуральна рідина потрапляє в барабанний вакуум-фільтр, де відокремлюється міцелій.
ТП 5.3 Утилізація міцелію
З вакуум-фільтра міцелій потрапляє в спеціальний збірник, звідки він потім надходить на переробку або утилізується.
ТП 5.4 Збір фільтрату
Після фільтра фільтрат надходить до збірників, звідки в подальшому надходить на переробку в цех хімічної очистки.
Список використаної літератури
В.А. Смирнов “Пищевые кислоты (Лимонная, молочная, уксусная)" Москва “Лёгкая пищевая промышленность” 1983. - 362 с.
Р.Я. Карклиньш, Г.К. Лиепиньш “Микробиологический синтез лимонной кислоты”, рига “ЗИНАТНЕ” 1993. - 254 с.
“Промышленная микробиология" под редакцией проф.Н.С. Егорова Москва “Высшая школа" 1989. - 378 с.
К.П. Гапонов "Процессы и аппараты микробиологических производств". Москва, "Легкая и пищевая промышленность", 1981. - 452с.
Л.А. Иванова, И.С. Иванова "Методические указания к выполнению курсового проекта по дисциплине "Процессы и аппараты биотехнологии" (ч.1, ч.2). - М.: 2002.
К.А. Калунянц, Л.И. Голгер Балашов В.Е. "Оборудование микробиологических производств" - М.: Агропромиздат, 1987. - 398с.