Изготовление деталей методами пластической деформации
Министерство образования Республики Беларусь
Учреждение образования Гродненский государственный университет имени Янки Купалы
Факультет экономики и управления
Кафедра экономика и управление на предприятии
Контрольная работа
по предмету
Производственные технологии
Изготовление деталей методами пластической деформации
Автор работы
Т.Ф. Пупчик
Гродно 2006 год
СОДЕРЖАНИЕ
ВВЕДЕНИЕ
1. ПРОКАТКА КАК ОДИН ИЗ СПОСОБОВ ОБРАБОТКИ МЕТАЛЛОВ И МЕТАЛЛИЧЕСКИХ СПЛАВОВ. ПРОКАТНОЕ ПРОИЗВОДСТВО
2. ВОЛОЧЕНИЕ
3. ПРЕССОВАНИЕ
4. КОВКА
5. ШТАМПОВКА
ЗАКЛЮЧЕНИЕ
СПИСОК ИСПОЛЬЗОВАННЫХ ИСТОЧНИКОВ
ВВЕДЕНИЕ
Для получения деталей применяют различные заготовки. Металлические заготовки изготавливают литьем, прокаткой, ковкой, штамповкой и другими способами.
Методами пластической деформации получают заготовки из стали, цветных металлов и их сплавов, а также пластмасс, резины, многих керамических материалов и др. Широкое распространение методов пластической деформации обусловливается их высокой производительностью и высоким качеством изготавливаемых изделий. Важной задачей технологии является получение заготовок, максимально приближавшихся по форме и размерам к готовым деталям. Заготовки, получаемые методами пластической деформации, имеют минимальные припуски на механическую обработку, а иногда и не требуют ее вовсе. Структура металлической заготовки и ее механические свойства после пластической деформации улучшаются.
Обработка металлов давлением основана на пластической деформации. Этим методом изготавливают заготовки и изделия массой от нескольких граммов до сотен тонн из металлов и сплавов. Обработка металлов давлением включает: прокатку, ковку, штамповку, прессование и волочение. Это один из прогрессивных и распространенных методов получения заготовок деталей машин.
Обработка металлов давлением основана на свойстве пластичности обрабатываемого материала. «Пластичность — это способность материала, изменять свою форму необратимо и не разрушаясь, под действием внешних сил». В результате обработки давлением изменяется форма заготовки без изменения ее массы. Обработке давлением можно подвергать только те материалы, которые обладают пластичностью в холодном или нагретом состоянии. Пластическая деформация твердых тел происходит в результате смещения атомов по кристаллографическим плоскостям, в которых расположено наибольшее количество атомов. В результате искажения кристаллической решетки — наклепа при деформации в холодном состоянии — свойства кристалла изменяются: увеличивается твердость, прочность, хрупкость; уменьшается пластичность, вязкость, коррозийная стойкость, электропроводность. Для восстановления пластических свойств, устранения наклепа производят раскристаллизационный отжиг, после которого материал приобретает прежние свойства. При этом материал из неустойчивого состояния наклепа постепенно переходит в устойчивое, равновесное состояние.
В ходе контрольной работы мы попытаемся дать краткую характеристику основных способов формообразования: прокатка, волочение, прессование, ковка, штамповка. Проанализировать успешность применения каждого из этих способов на практике, используя различные источники информации по материаловедению и технологии металлов.
1. ПРОКАТКА КАК ОДИН ИЗ СПОСОБОВ ОБРАБОТКИ МЕТАЛЛОВ И МЕТАЛЛИЧЕСКИХ СПЛАВОВ. ПРОКАТНОЕ ПРОИЗВОДСТВО
Прокатка металлов - способ обработки металлов и металлических сплавов давлением, состоящий в обжатии их между вращающимися валками прокатных станов. Валки имеют большей частью форму цилиндров, гладких или с нарезанными на них углублениями (ручьями), которые при совмещении двух валков образуют так называемые калибры. Благодаря свойственной прокатке непрерывности рабочего процесса, она является наиболее производительным методом придания изделиям требуемой формы. При прокатке металл, как правило, подвергается значительной пластической деформации сжатия, в связи, с чем разрушается его первичная литая структура и вместо неё образуется структура, более плотная и мелкозернистая, что обусловливает повышение качества металла. Таким образом, прокатка служит не только для изменения формы обрабатываемого металла, но и для улучшения его структуры и свойств.
Как и другие способы обработки металлов давлением, прокатка основана на использовании пластичности металлов. Различают горячую, холодную и тёплую прокатку. Основная часть проката (заготовка, сортовой и листовой металл, трубы, шары и т.д.) производится горячей прокаткой при начальных температурах: стали 1000—1300 °С, меди 750—850 °С, латуни 600—800 °С, алюминия и его сплавов 350—400 °С, титана и его сплавов 950—1100°С, цинка около 150 °С. Холодная прокатка применяется главным образом для производства листов и ленты толщиной менее 1,5—6 мм, прецизионных сортовых профилей и труб; кроме того, холодной прокатке подвергают горячекатаный металл для получения более гладкой поверхности и лучших механических свойств, а также в связи с трудностью нагрева и быстрым остыванием изделий малой толщины. Теплая прокатка, в отличие от холодной, происходит при несколько повышенной температуре с целью снижения упрочнения (наклёпа) металла при его деформации.
В особых случаях для предохранения поверхности прокатываемого изделия от окисления применяют прокатку в вакууме или в нейтральной атмосфере.
Известны три основных способа прокатки: продольная, поперечная и винтовая (или косая). При продольной прокатке деформация обрабатываемого изделия происходит между валками, вращающимися в противоположных направлениях и расположенными в большинстве случаев параллельно один другому. Силами трения, возникающими между поверхностью валков и прокатываемым металлом, он втягивается в межвалковое пространство, подвергаясь при этом пластической деформации. Продольная прокатка имеет значительно большее распространение, чем два других способа (см. рис.1, а).

Рис. 1 Схема продольной (а), поперечной (б) и винтовой (в) прокатки: 1 — прокатываемый металл; 2 и 3 — валки
Поперечная прокатка (см. рис. 1, б) и винтовая (косая) прокатка (см. рис. 1, в) служат лишь для обработки тел вращения. При поперечной прокатке металлу придаётся вращательное движение относительно его оси и, следовательно, он обрабатывается в поперечном направлении. При винтовой прокатке вследствие косого расположения валков металлу, кроме вращательного, придаётся ещё поступательное движение в направлении его оси. Если поступательная скорость прокатываемого металла меньше окружной скорости вследствие его вращения, прокатка называется также поперечно-винтовой, а если больше — продольно-винтовой. Поперечная прокатка применяется для обработки зубьев шестерён и некоторых других деталей, поперечно-винтовая — в производстве цельнокатаных труб, шаров, осей и других тел вращения (см. рис.2).

Рис. 2 Схема винтовой прокатки круглых периодических профилей
Продольно-винтовая прокатка находит применение при производстве свёрл. При продольной прокатке, когда металл проходит между валками, высота его сечения уменьшается, а длина и ширина увеличиваются (см. рис. 3).

Рис. 3 Схема деформации металла при продольной прокатке
Разность высот сечения металла до и после прохода между валками называется линейным (абсолютным) обжатием: h = h>0> — h>1>.
Отношение
этой величины к первоначальной высоте
h>0>,
выраженное в процентах
,
называется относительным обжатием; за
один проход оно обычно составляет
10—60%, а иногда и больше (до 90%). Увеличение
длины прокатываемого металла
характеризуется коэффициентом вытяжки
(отношение длины металла после его
выхода из валков к первоначальной
длине). Деформация прокатываемого
металла в направлении ширины его сечения
называется уширением (разность между
шириной сечения до и после прокатки).
Уширение возрастает с повышением
обжатия, диаметра валков и коэффициента
трения между металлом и поверхностью
валков.
Область (объём) между валками, в которой прокатываемый металл непосредственно с ними соприкасается, называется очагом деформации; здесь происходят обжатие металла. Небольшие участки, примыкающие с обеих сторон к очагу деформации, называются внеконтактными зонами деформации; в них металл деформируется лишь в незначительной степени. Очаг деформации состоит из двух основных участков: зоны отставания, в которой средняя скорость металла меньше горизонтальной составляющей окружной скорости валков, и зоны опережения, в которой скорость металла относительно выше. Поэтому скорость выхода прокатываемого металла из валков несколько больше (на 2—6%) их окружной скорости. Граница между этими зонами называется нейтральным сечением. Силы трения, действующие на прокатываемый материал от валков, в зоне отставания направлены по его движению, в зоне опережения — против. Захват металла валками и стабильность протекания процесса обусловливаются силами трения, возникающими на контактной поверхности металла с валками. Для захвата необходимо, чтобы тангенс угла захвата , т. е. угла между радиусами, проведёнными от оси валков к точкам А и В (см. рис.3), не превысил коэффициента трения: tg . В тех случаях, когда к чистоте поверхности изделий не предъявляют высоких требований, для увеличения угла захвата (а следовательно, и обжатия) поверхности валков придаётся шероховатость путём насечки.
Практически углы захвата находятся в следующих пределах: при горячей прокатке в гладких валках 20—26°С, в насеченных — 27—34°С; при холодной прокатке со смазкой — 3—6°С.
Усилие на валки при
прокатке определяется как произведение
контактной поверхности на среднее
удельное усилие Р
=
Fp>cp>
(удельное
усилие распределено по контактным
поверхностям неравномерно: его максимум
находится вблизи нейтрального сечения,
а по направлению к входу и выходу металла
из валков удельное усилие уменьшается).
При прокатке полос прямоугольного
сечения контактная поверхность
рассчитывается по формуле
,
где r
— радиус валка. При холодной прокатке
полос действительная контактная
поверхность больше из-за упругого сжатия
валков в местах соприкосновения с
прокатываемым металлом. Среднее удельное
усилие, называется также нормальным
контактным напряжением, зависит от
большого числа факторов и может быть
выражено формулой p>cp>
=
n>1>n>2>n>3>,
где n>1
>—
коэффициент
напряжённого состояния металла, зависящий
главным образом от отношения длины дуги
захвата, то есть дуги между точками А
и В
на окружности сечения валка (см.
рис.3), к
средней толщине прокатываемой полосы
и её ширине, от коэффициента трения и
от натяжения прокатываемого металла
(натяжение широко применяется при
холодной прокатке); n>2
>—
коэффициент, учитывающий влияние
скорости прокатки: n>3
>—
коэффициент, учитывающий влияние
величины наклёпа металла; — предел
текучести (сопротивление деформации)
обрабатываемого металла при температуре
прокатки. Наибольшее значение имеет
коэффициент n>1>,
изменяющийся в зависимости от указанных
выше факторов в широких пределах (0,8—8);
чем больше силы трения на контактных
поверхностях и меньше толщина
прокатываемого металла, тем выше этот
коэффициент. В практических расчётах
принимается при горячей прокатке n>3>
= 1, а при
холодной n>2>
= 1. Для
углеродистых сталей при горячей прокатке
среднее удельное усилие находится в
пределах 100—300 н/м2
(10—30 кгс/мм2),
при холодной прокатке 800—1500 н/м2
(80—150 кгс/мм2).
Равнодействующие усилия на валки при
наиболее распространённых условиях
прокатки направлены параллельно линии,
соединяющей оси валков, то есть вертикально
(см. рис.4).

Рис. 4 Направление равнодействующих сил усилия на валки при простом процессе прокатки с учетом влияния трения в подшипниках
Связь между усилием Р и моментом М, необходимым для вращения каждого валка, определяется формулой
М = Р (а + ),
где а —
плечо силы Р,
находящееся в пределах (0,35—0,5)
,
а — радиус круга трения подшипников
валков, равный произведению коэффициента
трения подшипника на радиус его цапфы.
Усилие на валок при прокатке стальной
проволоки, узких стальных полос составляет
около 200—1000 кн
(20—100 тс),
а при прокатке листов шириной 2—2,5 м
доходит до 30— 60 Мн
(3000—6000 тс).
Момент, необходимый для вращения обоих
валков при прокатке стальной проволоки
и мелких сортовых профилей, составляет
40—80 кнм
(4—8 тсм),
а при прокатке слябов и широких листов
достигает 6000—9000 кнм (600—900
тсм).
Прокатное производство - получение путём прокатки из стали и других металлов различных изделий и полуфабрикатов, а также дополнительная обработка их с целью повышения качества (термическая обработка, травление, нанесение покрытий). Прокатное производство обычно организуется на металлургических заводах (реже на машиностроительных), как правило, особенно в чёрной металлургии, является завершающим звеном цикла производства. Прокатанный металл используют непосредственно в конструкциях машин, механизмов оборудования, из него изготавливают металлические конструкции мостов, ферм, станины, клепаные и сварные изделия, железобетонные конструкции и др; он же служит заготовкой для механических цехов, а также для последующей ковки и штамповки.
К основным видам проката относятся: полупродукт, или заготовка, листовой и сортовой прокат, катаные трубы, заготовки деталей машин (особые виды проката) — колёса, кольца, оси, свёрла, шары, профили переменного сечения и другое. Геометрическая форма поперечного сечения прокатного изделия называется его профилем, совокупность профилей разных размеров — сортаментом. Основное количество проката изготовляется из низкоуглеродистой стали, некоторая часть — из легированной стали и стали с повышенным (больше 0,4%) содержанием углерода. Прокат цветных металлов производится главным образом в виде листов, ленты и проволоки; трубы и сортовые профили из цветных металлов изготовляются преимущественно прессованием.
Производство стального проката на современном металлургическом заводе осуществляется двумя способами. При первом исходным материалом служат слитки (отлитые в изложницы), которые перерабатываются в готовый прокат обычно в две стадии. Сначала слитки нагревают и прокатывают на обжимных станах в заготовку. После осмотра заготовки и удаления поверхностных дефектов (закатов, трещин и т.п.) производят повторный нагрев и прокатку готовой продукции на специализированных станах. Размеры и форма сечения заготовки зависят от её назначения: для прокатки листового и полосового металла применяют заготовки прямоугольного сечения шириной 400—2500 мм и толщиной 75—600 мм, называемые слябами; для сортового металла — заготовки квадратного сечения размером примерно от 6060 см до 400400 мм, а для цельнокатаных труб — круглого сечения диаметром 80—350 мм. При втором способе, применяемом с середины 20 в., прокатка исходной заготовки заменяется непрерывным литьём (разливкой) на специальных машинах. После осмотра и удаления дефектов заготовка, как и при первом способе, поступает на станы для прокатки готовой продукции. Благодаря применению непрерывно-литой заготовки упраздняются слябинги и блюминги, повышается качество проката, устраняются потери на обрезку головной части слитка, доходящие у слитков спокойной стали до 15—20%. Преимущества применения непрерывно-литой заготовки в производстве проката становятся ещё более значительными при совмещении процессов непрерывного литья и прокатки в одном неразрывном потоке. Для этой цели созданы литейно-прокатные агрегаты, в которых слиток на выходе из кристаллизатора не подвергается разрезке, проходит печь, где выравнивается температура по сечению, и затем поступает в валки прокатного стана. Таким образом, осуществляется процесс кристаллизации и прокатки бесконечного слитка, то есть, непрерывное производство проката из жидкого металла. Процесс получил широкое распространение при прокатке цветных металлов; он применяется также для производства стальной заготовки небольших сечений повышенного качества. Основная трудность в развитии этого процесса состоит в относительно низкой скорости выхода слитка из кристаллизатора (1—6 м/мин), что не позволяет в полной мере использовать производственные возможности непрерывного прокатного стана.
Прокатка листового металла производится из катаных или непрерывно-литых слябов и только листов толщиной свыше 50—100 мм — непосредственно из слитков или кованых слябов. В технологический процесс входят следующие основные операции:
подача слябов со склада к нагревательным печам;
нагрев;
подача по рольгангу к рабочей клети стана и прокатка в несколько проходов (пропусков между валками), причём в первые проходы для получения листов требуемой ширины сляб иногда подаётся в валки поперёк или под углом;
правка на роликовых правильных машинах;
охлаждение на холодильниках;
контроль и разметка;
обрезка продольных кромок;
обрезка концов, разрезка на листы определённой длины;
иногда термическая обработка и покраска;
отправка на склад готовой продукции.
Листы толщиной от 4 - 50 мм и плиты толщиной до 350 мм прокатываются на толстолистовых или броневых станах, состоящих из одной или двух рабочих клетей, а листы толщиной от 1,2 - 20 мм — на значительно более производительных непрерывных станах, на которых листы получаются в виде длинных полос. При выходе из последней клети стана полосы сматываются в рулон. Листы толщиной менее 1,5—3 мм выгоднее прокатывать в холодном состоянии, поэтому дальнейшее уменьшение толщины листа осуществляется обычно на станах холодной прокатки. Для этого рулоны после их получения на непрерывных станах горячей прокатки транспортируются в цех холодной прокатки, где с поверхности металла удаляется окалина (в линии непрерывного травления), затем обрезаются концы и производится стыковка (электрическая контактная сварка) для полной непрерывности дальнейшего процесса. Травленые рулоны разматываются и в несколько проходов обжимаются до требуемой толщины (общее обжатие для низкоуглеродистой стали доходит до 75—90%). Прокатка осуществляется на непрерывных станах, состоящих из 4 или 6 четырёхвалковых клетей, или на одноклетьевых реверсивных станах. После холодной прокатки полосу отжигают для устранения наклёпа, затем подвергают дрессировке, правке, резке на листы и упаковке (см. рис.5).

Рис. 5 Технологическая схема цеха холодной прокатки для производства листов: 1 — конвейер горячекатаных рулонов; 2 — агрегат нормализации; 3 — непрерывно-травильный агрегат; 4 — агрегат комбинированной резки; 5 — непрерывный стан холодной прокатки; 6 — термическое отделение; 7 — агрегат нанесения защитного покрытия; 8 — дрессировочный стан; 9 — непрерывно-цинковальный агрегат; 10 — отделение упаковки готовых продуктов
Прокатка сортового металла включает следующие основные операции:
нагрев до 1100—1250 °С;
подачу нагретой заготовки к рабочим клетям и прокатку в несколько проходов в калибрах, постепенно приближающих сечение исходной заготовки к сечению готового профиля;
резку проката на пилах или ножницах на части требуемой длины или сматывание в бунты;
охлаждение на холодильниках;
правку на роликовых правильных машинах;
контроль и отправку на склад готовой продукции.
Число проходов выбирается в зависимости от размеров и формы сечения исходной заготовки и готового профиля и составляет: для рельсов обычно 9, балок 9—13, угловых и других сортовых профилей, например зетобразного 5—12 (см. рис.6), проволоки 15—21.

Рис. 6 Схема изменения сечения (калибровка) при прокате зетового профиля
Выполнение указанных технологических операций производится на специализированных сортовых прокатных станах, представляющих собой поточную автоматическую систему различных машин.
Прокатка (горячая) труб состоит из трех основных и нескольких вспомогательных операций. Первая операция - прошивка - образование отверстия в заготовке или слитке; в результате получается толстостенная труба, называемая гильзой. Вторая операция - раскатка - удлинение прошитой заготовки и уменьшение толщины её стенки примерно до требуемых в готовой трубе размеров. Обе операции осуществляются с одного нагрева, но на различных прокатных станах, установленных рядом и входящих в общую систему машин трубопрокатного агрегата. Первая операция выполняется на прошивных станах винтовой прокатки между бочкообразными или дисковыми валками на короткой оправке, вторая — на различных прокатных станах: непрерывных, пилигримовых, автоматических и трёхвалковых станах винтовой прокатки. Третья операция — калибровка (или редуцирование) труб после раскатки. Калибровка осуществляется на калибровочных станах, затем трубы охлаждаются, правятся, контролируются и разрезаются на куски определённой длины. Трубы диаметром менее 65—70 мм подвергаются дополнительной горячей прокатке на редукционных станах. С целью уменьшения толщины стенки и диаметра, получения более высоких механических свойств, гладкой поверхности и точных размеров трубы после горячей прокатки подвергаются холодной прокатке на специальных станах, а также волочению.
Прокатка заготовок деталей машин (штучных изделий) находит широкое применение главным образом в производстве различных тел вращения и профилей переменного сечения: вагонных колёс, осей, бандажей, колец для подшипников качения, шаров, зубчатых колёс, винтов, свёрл и т.д. При этом иногда прокатка используется для выполнения лишь одной операции в комбинации с ковкой или штамповкой.
Наибольшее применение в области прокатки цветных металлов получила прокатка листов, ленты, фольги и проволоки из алюминия, меди, магния, цинка и их сплавов.
В технологический процесс прокатки листов из алюминиевых сплавов входят следующие основные операции:
предварительная алепрокатка плоских непрерывно-литых слитков массой 0,5—5 т с обжатием около 10% для выравнивания их поверхности;
правка на роликовых правильных машинах;
фрезерование для получения чистой и гладкой поверхности;
накладывание с обеих сторон слитка алюминиевых листов;
нагрев;
горячая прокатка с лакированием до толщины 4—12 мм с последующим свёртыванием в рулоны;
отжиг и холодная прокатка.
После холодной прокатки рулоны разматываются и режутся на листы, которые затем закаливают, травят, прокатывают вторично в холодном состоянии для прогладки или получения наклёпа, травят, разрезают и упаковывают.
В начале 60-х гг. 20 в. был разработан новый процесс прокатки листов из алюминия и его сплавов. Особенность этого процесса состоит в совмещении непрерывного литья с прокаткой. Исходным материалом служит жидкий алюминий, который поступает через распределительную проводку в межвалковое пространство, образованное между двумя горизонтальными валками (см. рис.7).

Рис. 7 Схемы способов бесслитковой прокатки полос: а — подача металла сбоку; б — подача металла снизу; 1 — распределительная ванна; 2 — межвалковое пространство (кристаллизатор); 3 — валки; 4 — полоса
Алюминий, соприкасаясь с валками, кристаллизуется, а образующаяся полоса непрерывно выходит из валков стана. Валки могут быть расположены как в вертикальной плоскости, так и в горизонтальной. В первом случае алюминий подводится сбоку, а во втором — снизу. Этим методом успешно изготовляются полосы толщиной 8—12 мм, шириной 1000—1600 мм, которые затем сматывают в рулоны. Применение такой технологии вместо прокатки полосы из крупных слитков даёт большой экономический эффект.
Исходной заготовкой при прокатке листов и лепты из меди и латуни служат плоские слитки массой около 0,5—1 т, толщиной 100—150 мм, которые прокатываются в горячем состоянии до толщины 10—15 мм. Прокатанные листы фрезеруют для удаления поверхностных дефектов и затем подвергают холодной прокатке с промежуточными отжигами при 450—800 °С.
Технический прогресс в области прокатного производства характеризуется в первую очередь повышением качества прокатываемых изделий, которое обеспечивало бы наиболее эффективное использование металла потребителем. С этой целью прокатываемому изделию придаётся, возможно, более рациональная форма, способствующая снижению его массы, расширяется производство экономичных профилей проката, повышается точность его размеров, улучшаются прочностные и др. свойства металла, на его поверхность наносятся эффективные защитные покрытия. Одновременно снижается стоимость производственных затрат путём внедрения непрерывных процессов (от жидкого металла до готового проката), повышения скорости прокатки и автоматизации всех технологических процессов.
2. ВОЛОЧЕНИЕ
Волочение - деформирование металла протягиванием катаных или прессованных заготовок через отверстие с целью уменьшения их поперечного сечения или получения более точных размеров и гладкой поверхности. Усилие Р прикладывается к заострённому концу заготовки, который свободно проходит через инструмент — волоку и захватывается специальным захватом (см. рис.8).

Рис. 8 Схема волочения: 1 — волока; 2 — заготовка; 3 — заострённый конец заготовки; 4 — захват
Заготовки перед волочением подвергают термической обработке для снятия наклепа и придания металлу необходимых пластических и прочностных характеристик. Непосредственно перед волочением заостряют конец заготовки, удаляют окалину механическим, химическим или электролитическим методами, промывают и наносят подсмазочный слой, который должен удерживать смазку и предохранять рабочую поверхность волоки от налипания металла. Подсмазочный слой может быть различным: тонкий слой гидроксида железа, медный, фосфатный, известковый и др. В результате волочения заготовка приобретает форму и размеры отверстия волоки, её поперечные размеры уменьшаются, а длина увеличивается. Волочением можно получить проволоку диаметром менее 0,01 мм. Волочение труб производится тремя способами: без оправки, на короткой неподвижной оправке, на длинной движущейся оправке. В первом случае уменьшается диаметр трубы, во втором и третьем — диаметр и стенка трубы (см. рис.9).
Волочение осуществляют на волочильных станах, состоящих из тянущего устройства и волочильного инструмента. По типу тянущего устройства волочильные станы подразделяются на станы с прямолинейным движением протягиваемого материала (цепной, реечный, гидравлический) и с наматыванием его на барабан (барабанный тип). Станы барабанного типа

Рис. 9 Схемы волочения труб: 1 — без оправки; 2 — на короткой неподвижной оправке; 3 — на длинной движущейся оправке
применяются в основном для получения проволоки, редко для сплошных и полых профилей и только для тех случаев, когда изгиб при наматывании на барабан не нарушает формы поперечного сечения.
Волочение — это холодный вид обработки давлением, в процессе которого заготовка упрочняется. Волочение получило широкое применение в производстве пруткового металла, проволоки, труб и других изделий постоянного сечения и большой длины.
3. ПРЕССОВАНИЕ
Прессование – процесс выдавливания металла из контейнера через одно или несколько отверстий в матрице с площадью меньшей, чем поперечное сечение исходной заготовки. При прессовании реализуется одна из самых благоприятных схем нагружения, обеспечивающая максимальную пластичность – всестороннее неравномерное сжатие. Это позволяет обрабатывать даже малопластичные материалы. Обычно коэффициент вытяжки при прессовании составляет 10-50, а в отдельных случаях может быть значительно выше. Прессование может выполняться двумя методами – прямым и обратным. При прямом методе заготовку помещают в полость контейнера и с помощью мощного пресса через пуансон и пресс-шайбу выдавливают нагретый или холодный металл через отверстие в матрице, укрепленной в матрице-держателе. При обратном прессовании давление пресса передается через полый пуансон с смонтированной внутри его матрицей. Таким образом, металл заготовки течет навстречу движению пуансона.
При прямом прессовании требуется прикладывать значительно большее усилие, так как часть его затрачивается на преодоление трения при перемещении металла заготовки внутри матрицы. Отчасти поэтому значительная часть металла заготовки не может быть выдавлена из контейнера. Остающаяся его часть – пресс-остаток – составляет в отдельных случаях 30-40 % от массы исходной заготовки. Усилие при обратном прессовании примерно на 25 % меньше, пресс-остаток также почти вдвое меньше, чем при прямом прессовании. Однако сложность конструкции пресса, ограниченность размеров получаемых изделий по длине препятствуют широкому применению способа обратного прессования.
К достоинствам процесса прессования следует отнести возможность получения изделий сложных профилей, в том числе и пустотелых, не только из высокопластичных, но и малопластичных металлов и сплавов; универсальность применяемого оборудования, позволяющего легко переходить на производство профилей различных конфигураций; достаточно высокую точность размеров и малую шероховатость поверхности получаемых изделий.
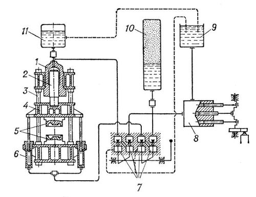
В качестве силового агрегата для прессования наибольшее распространение получили гидравлические прессы с усилием прессования 1000 – 5000 т. Они не боятся перегрузки, позволяют регулировать в широких пределах скорость перемещения силового плунжера, легко автоматизируются, в том числе с помощью систем программного управления (см. рис.10).

Рис. 10 Принципиальная схема гидравлического пресса: 1 — рабочий цилиндр; 2 — плунжер (поршень); 3 — станина; 4 — подвижная поперечина; 5 — инструмент (штамп); 6 — цилиндр обратного хода; 7 — клапаны управления; 8 — насос; 9 — сливной бак; 10 — воздухо-гидравлический аккумулятор; 11 — наполнительный бак
Прессование широко применяют для получения изделий из меди, латуни, бронзы, алюминия, магния, цинка, титана, сталей, сплавов никеля.
КОВКА
Ковка, один из способов обработки металлов давлением, при котором инструмент оказывает многократное прерывистое воздействие на заготовку, в результате чего она, деформируясь, постепенно приобретает заданную форму и размеры. Одновременно с этим при ковке улучшаются механические свойства литого металла исходной заготовки.
Основные операции ковки – осадка, протяжка, гибка, скручивание, рубка, пробивка, прошивка, кузнечная сварка.
Осадка – уменьшение высоты заготовки при увеличении площади ее поперечного сечения. Осадку производят бойками или осадочными плитами. Заготовки, у которых отношение высоты к диаметру или к меньшей стороне поперечного сечения больше 2,5, осаживать не рекомендуется во избежание возможного изгиба заготовки. Осадку применяют для увеличения площади поперечного сечения поковки.
Протяжка – удлинение заготовки или ее части за счет уменьшения площади поперечного сечения. Она осуществляется последовательными обжатиями отдельных, примыкающих друг к другу участков заготовки при ее подачи вдоль оси. Разновидности протяжки: раскатка и протяжка на оправке. Раскатка – увеличение диаметра кольцевой заготовки при вращении за счет уменьшения ее толщины с помощью бойка и оправки. При раскатке ширина кольца несколько увеличивается. Инструментами для раскатки служат плоский боек, оправка и люнет. Протяжка на оправке – увеличение длины прошитой или просверленной заготовки за счет обжатия ее по обе стороны оправки двумя бойками (нижним вырезным и верхним плоским или обоими вырезными бойками). При протяжке наружный диаметр и толщина стенки заготовки уменьшаются. Раскаткой изготовляют поковки колец, а протяжкой на оправке – поковки сосудов высокого давления, стволов орудий и др.
Гибка – образование или изменение углов между частями заготовки или придание ей криволинейной формы. Гибку осуществляют с помощью различных опор, приспособлений и в подкладных штампах.
Скручивание – поворот части заготовки вокруг продольной оси. Осуществляют ее, например, при развороте колен коленчатых валов.
Рубка – полное отделение части заготовки по незамкнутому контуру путем внедрения в заготовку деформирующего инструмента. Рубку осуществляют топорами для удаления прибыльной и донной частей слитка, лишних концов поковки или для разделения длинной поковки на более короткие части.
Пробивка – образование в заготовке отверстия с удалением материала в отход путем сдвига. Отверстия диаметром до 500 мм пробивают сплошным прошиванием с применением подкладного кольца, а отверстия большего диаметра прошивают полым прошиванием, применяя в случае высокой заготовки надставки. Часть металла удаляют при этом вместе с прошивнем.
Прошивка – получение полостей в заготовке за счет вытеснения материала. Она служит самостоятельной операцией для образования отверстия либо подготовительной операцией для последующей раскатки или протяжки заготовки на оправке.
Кузнечная сварка – образование неразъемного соединения под действием давления в нагретом состоянии. В связи с развитием новых видов сварки эта операция применяется редко.
Различают ковку в штампах и без применения штампов — так называемую свободную ковку. При ковке в штампах металл ограничен со всех сторон стенками рабочей полости штампа и при деформации приобретает форму, соответствующую этой полости. При свободной ковке (ручной и машинной) металл не ограничен совсем или ограничен с одной стороны. При ручной ковке кувалдой или молотом воздействуют непосредственно на металл или на инструмент. Машинную ковку выполняют на специальном оборудовании — молотах с массой падающих частей от 1 до 5000 кг или гидравлических прессах, развивающих усилия 2—200 Мн (200—20000 тс), а также на ковочных машинах.
Ковка является одним из экономичных способов получения заготовок деталей. В массовом и крупносерийном производствах преимущественное применение имеет ковка в штампах, а в мелкосерийном и единичном — свободная ковка.
5. ШТАМПОВКА
Штамповка - процесс обработки металлов давлением, при котором формообразование детали осуществляется в специализированном инструменте — штампе. По виду заготовки различают объёмную штамповку и листовую штамповку, по температуре процесса — холодную штамповку и горячую. По сравнению с ковкой штамповка обеспечивает большую производительность благодаря тому, что пластически деформируется одновременно вся заготовка или значительная её часть.
Объёмная штамповка (или штамповка сортового металла) по сравнению с ковкой позволяет получать поковки более сложной конфигурации, требующие значительно меньшей обработки резанием для окончательного оформления детали. При объёмной штамповке течение металла ограничивается стенками полости штампа, что вызывает увеличение сопротивления деформированию тем в большей степени, чем сложнее конфигурация поковки. Нагрев заготовки позволяет примерно в 10—15 раз снизить сопротивление деформированию, а также повысить пластичность металла. Холодная штамповка сортового металла применяется для изготовления небольших деталей — массой менее 1 кг, горячая — для деталей массой 1,52 т; более тяжелые поковки изготовляются ковкой. Границы между этими процессами изменяются по мере совершенствования кузнечно-прессового оборудования и увеличения развиваемого ими усилия деформирования. Поскольку стоимость штампов наряду со стоимостью металла заготовки является основной составляющей себестоимости поковки, применение объёмной штамповки экономически выгодно при серийном производстве.
Объёмная штамповка сопровождается потерями металла с удаляемым заусенцем. Меньшие отходы даёт штамповка в закрытых штампах, однако удельные нагрузки в них больше, чем в открытых, что приводит к уменьшению стойкости штампов. Снижение отходов при штамповке в открытых штампах достигается предварительной обработкой заготовки в заготовительных ручьях, ковочных вальцах, использованием заготовок, приближающихся по форме к поковке, а также выбором рациональной формы канавки для заусенца.
При горячей штамповке поверхность заготовки окисляется, образуя слой окалины, что также ведёт к потерям металла; потери металла с окалиной сокращаются при безокислительном нагреве в пламенных печах (с защитной атмосферой) или скоростном нагреве в индукционных нагревательных установках. Применение высокоскоростной штамповки (скорость подвижных частей молота 10—25 м/сек) позволяет уменьшить охлаждение заготовки в процессе деформирования и получать детали с тонкими ребрами. Для уменьшения охлаждения заготовки применяют также изотермическую штамповку (главным образом цветных металлов), при которой штамп нагревают до температур, близких к ковочным. Начинает применяться совмещение литья с горячей штамповкой, при котором отливается заготовка, близкая по форме к поковке; после застывания металла и охлаждения до ковочных температур заготовку штампуют в открытых или закрытых штампах. Штамповка улучшает механические свойства литой заготовки; образующиеся отходы сразу поступают на переплавку.
При листовой штамповке заготовкой служит лист, полоса или лента. Применяется листовая штамповка для изготовления плоских и пространственных (в т. ч. сложных) деталей, у которых толщина значительно меньше др. размеров — обычно менее 10 мм. Заготовки большей толщины обычно штампуют с нагревом до ковочной температуры (горячая листовая штамповка). При листовой штамповке (особенно холодной) отделочная обработка деталей резанием, как правило, не требуется. Листовая штамповка рациональна в производствах с различной серийностью.
В мелкосерийном производстве применяются особые способы штамповки: штамповка эластичными средами (жидкостью, резиной, полиуретаном и т.п.), импульсная штамповка, использующая энергию ударной волны в жидкости (взрывная и электрогидравлическая штамповка) или действие мощных быстроменяющихся магнитных полей (электромагнитная штамповка). С целью увеличения допустимого формоизменения заготовки иногда применяется штамповка с дифференцированным нагревом. В этом случае деформируемая часть заготовки нагревается за счёт контакта с нагретым инструментом или при прохождении через неё электрического тока. Рациональное распределение температур в заготовке и соответственно механических свойств металла значительно повышает допустимое формоизменение заготовки.
Для штамповки используются разнообразные машины: молоты, кривошипные прессы, горизонтально-ковочные машины, гидравлические прессы, кузнечно-штамповочные автоматы и др. В крупносерийном производстве для штамповки применяют автоматы и автоматизированные линии, а также всевозможные загрузочные и манипулирующие устройства (включая промышленных роботов), позволяющие существенно повысить производительность труда.
ЗАКЛЮЧЕНИЕ
Формообразование обработкой давлением основано на способности заготовок из металлов и других материалов изменять свою форму без разрушения под действием внешних сил. Обработка давлением – один из прогрессивных, экономичных и высокопроизводительных способов производства заготовок в машиностроении и приборостроении. Почти 90 % всей выплавляемой стали и 60 % цветных металлов и сплавов подвергают тем или иным способом обработки давлением – прокатке, прессованию, волочению, ковке, штамповке.
Прокатка – вид обработки давлением, при котором исходная заготовка – слиток или отливка – под действием сил трения непрерывно втягивается между вращающимися валками и пластически деформируется с уменьшением толщины и увеличением длины, а иногда ширины. Прокатке, подвергаются почти 90 % всей выплавляемой стали, и значительная часть цветных металлов.
К обработке металлов давлением относится также процесс волочения. Волочением называют процесс пластического деформирования заготовки путем ее протягивания через отверстие волоки или волочильной доски волочильного стана. В результате обрабатываемая заготовка приобретает сечение, размеры и форма которого соответствует размерам и форме этого отверстия. Исходной заготовкой для волочения служит катаный и прессованный металл. Волочение — это холодный вид обработки давлением, в процессе которого заготовка упрочняется.
Прессование – процесс выдавливания металла из контейнера через одно или несколько отверстий в матрице с площадью меньшей, чем поперечное сечение исходной заготовки. При прессовании реализуется одна из самых благоприятных схем нагружения, обеспечивающая максимальную пластичность – всестороннее неравномерное сжатие. Это позволяет обрабатывать даже малопластичные материалы.
К широко распространенным методам обработки металлов давлением относятся ковка и объемная штамповка. Это — способы изготовления изделий, называемых поковками. Почти каждый машиностроительный завод имеет кузнечные или кузнечно-штамповочные цехи, в которых изготавливают поковки различного назначения. В современном машиностроении около 20 % всех деталей получают из поковок. Ковкой и объемной штамповкой изготавливают заготовки и детали массой от десятков граммов (например, детали швейных машин) до сотен тонн (например, поковки роторов турбин), размерами от сантиметров до десятков метров. Ковкой и штамповкой могут быть обработаны почти все используемые в промышленности металлы и сплавы. В зависимости от объема производства, массы, конфигурации и материала поковок, технических требований к поковкам, производственных условий и других факторов поковки получают либо методами ковки, либо объемной штамповкой. В штучном и мелкосерийном производстве применяют ковку.
СПИСОК ИСПОЛЬЗОВАННЫХ ИСТОЧНИКОВ
Материаловедение и технология металлов: Учеб. для студентов машиностроит. спец. вузов/Г.П. Фетисов, М.Г. Карпман, В.М. Матюнин и др.; Под ред. Г.П. Фетисова. – М.: Высш. шк., 2000. – 638 с.
Ковка и объемная штамповка стали. Справочник, Под ред. М.В. Сторожева, 2 изд., т. 1. - М., 1967. – 303 с.
Основы отраслевых технологий и организации производства: Учебник / Ю.М. Аносов, Л.Л. Бекренев, В.Д. Дурнев, Г.Н. Зайцев, В.А. Салтыков, В.К. Федюкин.; Под ред. В.К. Федюкина. – СПб.: Политехника, 2002. – 312 с.
Прокатное производство. Справочник, Под ред. Е.С. Рокотяна, т. 1—2. - М., 1962. - 436 с.
www.easysoch.ru/index7.
http://niiits.ulsu.ru/portal/data/608.
www.cultinfo.ru.
http://asty-dog.narod.ru/TKM2.html.
1