Привод ленточного транспортера (работа 1)
ТЕХНИЧЕСКОЕ ЗАДАНИЕ
ДМ-32. Вариант 2. «Спроектировать привод ленточного транспортера для подачи формовочной земли».
Привод включает:
Электродвигатель;
Клиноременную передачу;
Двухступенчатый цилиндрический редуктор с раздвоенной быстроходной ступенью;
Приводную звездочку на тихоходном валу редуктора.
Исходные данные:
Скорость ленты транспортера = 0,4 м/с.
Диаметр тягового барабана D= 300 мм.
Максимальная окружная сила Ft = 6 кН = 6000 Н.
Ширина ленты B=500 мм.
Срок службы – 5 лет.
Дополнительные указания:
Предусмотреть установку предохранительного звена в кинематической цепи.
Привод на сварной раме.
Режим работы по графику.
Разработать натяжное устройство ременной передачи.
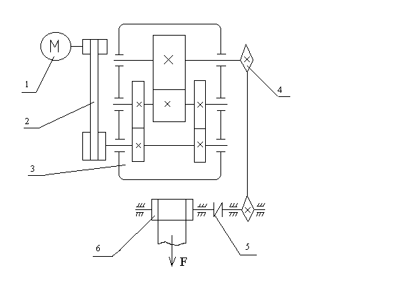
КИНЕМАТИЧЕСКАЯ СХЕМА ПРИВОДА
электродвигатель,
клиноременная передача,
редуктор,
цепная передача,
муфта предохранительная,
лента конвейера.

КИНЕМАТИЧЕСКИЙ РАСЧЁТ ПРИВОДА
1. Выбор электродвигателя.
Потребляемая мощность привода (мощность на выходе):
Pв = Ft*ν /103=6000*0,4/1000=2,4 кВт,
где ν – скорость движения ленты (м/с);
Ft – окружная сила на звёздочке ленточного конвейера (Н).
Общий КПД привода:
ηобщ = η р*ηз3*ηц*ηм*ηпк3*ηпс = 0,756,
где η р = 0,955 - КПД клиноременной передачи;
ηз = 0,97 - КПД закрытой зубчатой передачи;
ηц = 0,915 - КПД цепной передачи;
ηм = 0,985 - КПД муфты;
ηпк = 0,9925 - КПД одной пары подшипников качения;
ηпс = 0,985 - КПД одной пары подшипников скольжения.
Требуемая мощность электродвигателя:
Pэд.треб. = Рв/ ηобщ = 2,4/0,756 = 3,17 кВт
Выбираем электродвигатель 100S4/1435 мощностью Р = 3 кВт с синхронной частотой вращения nсинх= 1500 об/мин и асинхронной nасинх = 1435 об/мин.
2. Определение передаточных чисел привода.
Частота вращения выходного вала привода:
nв= 60*1000*ν/(π*D)=25,46 об/мин
Общее передаточное число привода:
uобщ = nэд/nв = 1435/25,46 = 56,4
Передаточное число привода по ступеням:
uобщ = uр*uред*uц= 2*14,09*2
Передаточное число тихоходной ступени:
uт = 0,88*√ uред = 0,88*√14,09 = 3,3
Передаточное число быстроходной ступени:
uб = uред/uт = 14,09/3,3 = 4,27
3. Определение вращающих моментов на валах привода:
Частота вращения вала шестерни быстроходной ступени:
n1=nэд/uр=1435/2= 717,5 об/мин.
Частота вращения вала шестерни тихоходной ступени (вала колеса быстроходной ступени):
n2 = n1/uз = 168,22 об/мин.
Частота вращения вала колеса тихоходной ступени:
n3 = n2/ uз = 50,93 об/мин.
Частота вращения выходного вала привода:
n4= n3/uц= 25,465 об/мин.
Вращающий момент на выходном валу электродвигателя:
Тэд = 9550*Pэд/nэд = 9550*3/1435 = 19,965 Н*м.
Вращающий момент на валу шестерни быстроходной ступени:
T1= Tэд*uр*ηр = 38,133 Н*м.
Вращающий момент на валу шестерни тихоходной ступени:
T2= T1*uз*ηз*ηпк = 156,586 Н*м.
Вращающий момент на валу колеса тихоходной ступени:
T3= T2*uз*ηз*ηпк = 497,923 Н*м.
Вращающий момент на ведомой звездочке цепи:
T4= T3*uц*ηц*ηпк = 904,366 Н*м.
Момент на выходном валу конвейера:
T5= T4*ηм*ηпс2 = 864,276 Н*м.
Угловая скорость выходного вала электродвигателя:
ωэд = π*nэд/30 = 150,273 рад/с.
Угловая скорость вала шестерни быстроходной ступени:
ω1 = ωэд /uр = 75,136 рад/с.
Угловая скорость вала шестерни тихоходной ступени:
ω2 = ω1 /uз = 17,616 рад/с.
Угловая скорость вала колеса тихоходной ступени:
ω3 = ω2 /uз = 5,333 рад/с.
Угловая скорость выходного вала привода:
ω4 = ω3 /uц = 2,667 рад/с.
Таблица 1.
Итоговая таблица кинематического и силового расчета:
|
№ |
Название ступени |
Uступ |
КПД |
T, Н*м |
n, об/мин |
w, рад/с |
|
1 |
Э/д (100S4) |
- |
- |
19,97 |
1435 |
150,27 |
|
2 |
Клинорем. п., ведомый шкив |
2 |
0,955 |
38,13 |
717,5 |
75,14 |
|
3 |
Редуктор*: |
14,09 |
|
|
|
|
|
|
а) быстроходный вал |
- |
- |
38,13 |
717,5 |
75,14 |
|
|
б) промежуточный вал |
4,27 |
0,97 |
156,59 |
168,22 |
17,62 |
|
|
в) тихоходный вал |
3,30 |
0,97 |
497,92 |
50,93 |
5,33 |
|
4 |
Цепная п., ведомая звездочка |
2 |
0,915 |
904,37 |
25,46 |
2,67 |
|
5 |
Муфта |
- |
0,985 |
904,37 |
25,46 |
2,67 |
|
6 |
Конвейер, приводной вал |
- |
- |
864,28 |
25,46 |
2,67 |
|
*Редуктор 2-хступенчатый цил. с раздвоенной быстроходной ступенью. |
РАСЧЕТ КЛИНОРЕМЕННОЙ ПЕРЕДАЧИ
Проектный расчет.
1. Выбор сечения ремня.Выбираем клиновый ремень узкого сечения УО d1 = 63…100 мм (по номограмме 5.3.).
2. Диаметр ведущего шкива.
Минимально допустимый диаметр ведущего шкива: d1min = 63 мм. Расчетный диаметр ведущего шкива: d1 = 71 мм.
3. Диаметр ведомого шкива.
d2 = d1*u*(1-ε) = 71*2*(1- 0,015) = 140 мм,
где u – передаточное число открытой передачи,ε – коэффициент скольжения (0,01…0,02).
4. Фактическое передаточное число.
uф = d2/ (d1*(1-ε)) = 140/(71*(1-0,015)) = 2,002
Отклонение фактического передаточного числа от заданного:
∆u = (uф-u)/u*100% = 0,093% < 3%.
5. Ориентировочное межосевое расстояние.
a ≥ 0,55*(d1+d2)+ h(H) = 124,05 мм,
где h(H) = 8 мм – высота сечения клинового ремня.
6. Расчетная длина ремня.
l = 2a + π/2*(d2+d1) + (d2 - d1)2/(4a) = 589 мм. ≈ 630 мм.
7. Межосевое расстояние.
Уточняем значение межосевого расстояния по стандартной длине:
a = 1/8* {2*l - π*(d2+d1) + √([2*l- π*(d2+d1)]2 - 8*(d2 - d1)2)} = 145,2 мм.
При монтаже передачи необходимо обеспечить возможность уменьшения а на 0,01l для того, чтобы облегчить надевание ремня на шкив; для увеличения натяжения ремней необходимо предусмотреть возможность увеличения а на 0,025l.
8. Угол обхвата ремнем ведущего шкива.
α1 = 1800 – 570 *(d2 - d1)/а = 152,910 > 1200
9. Скорость ремня.
ν = π*d1*n1/(60*103) = 5,33 м/с ≤ [ν],
где d1 и n1 – соответственно диаметр ведущего шкива и его частота вращения
[ν] = 40 м/с – допускаемая скорость для узких клиновых ремней.
10. Частота пробегов ремня.
U = l/ ν = 0,12 с-1 ≤ [U],
где [U] = 30 с-1 – допускаемая частота пробегов.
Соотношение U ≤ [U] условно выражает долговечность ремня и его соблюдение гарантирует срок службы 1000…5000 ч.
11. Допускаемая передаваемая мощность.
Определяем допускаемую мощность, передаваемую одним клиновым ремнем:
[Pп] = [P0] Cp Cα Cl Cz ,
где [P0] = 1,18 кВт – допускаемая приведенная мощность, передаваемая одним клиновым ремнем;
С – поправочные коэффициенты:
Cp = 1 – коэффициент динамичности нагрузки и длительности работы;
Cα = 0,92 – коэффициент угла обхвата на меньшем шкиве;
Cl = 0,85 – коэффициент влияния отношения расчетной длины ремня к базовой;
Cz = 0,9 – коэффициент числа ремней в комплекте передачи.
[Pп] = 0,83 кВт.
12. Количество клиновых ремней.
z = Pном / [Pп] = 4,
где Pном = 3 кВт – номинальная мощность двигателя.
13. Сила предварительного натяжения.
F0 = 850 Pном Cl / (z*ν*Cα*Cp)
где F0 – сила предварительного натяжения одного клинового ремня
F0 = 110,41 Н.
14. Окружная сила.
Ft = Pном *103 / ν = 562,36 Н
где Ft – окружная сила, передаваемая комплектом клиновых ремней.
15. Сила натяжения.
F1 = Fо + Ft / 2z = 180,7 Н
F2 = Fо - Ft / 2z = 40,11 Н,
где F1 и F2 – силы натяжения соответственно ведущей и ведомой ветвей одного клинового ремня.
16. Сила давления на вал.
Fоп = 2* Fо*z*sin (α1/2) = 402,23 Н,
где Fоп - сила давления на вал комплекта клиновых ремней.
Проверочный расчет.
17. Проверка прочности ремня по максимальным напряжениям в сечении ведущей ветви:
σmax = σ1 + σи + σν ≤ [σ]р,
где а) σ1 – напряжения растяжения:
σ1 = Fо / А + Ft / (2*z*A) = 3,23 Н/мм2,
где А = 56 мм2 – площадь поперечного сечения ремня;
б) σи – напряжения изгиба:
σи = Eи*h / d1 = 4,57 Н/мм2,
где Eи = 80…100 мм2 – модуль продольной упругости при изгибе для прорезиненных ремней;
в) σν – напряжения от центробежных сил:
σν = ρ*υ2*10-6 = 0,04 Н/мм2,
где ρ = 1250…1400 кг/мм3 – плотность материала ремня;
г) [σ]р = 10 Н/мм2 – допускаемое напряжение растяжения.
σmax = 7,84 Н/мм2.
Условие прочности выполняется.
РАСЧЁТ ЗУБЧАТЫХ ПЕРЕДАЧ
1. Межосевое расстояние:
Предварительное значение межосевого расстояния:
Для косозубого зацепления:
аw' = K*(u+1)*3√(T1/u) = 10*(4,27+1)* 3√(38,13/4,27) = 109,28 мм
Для шевронного зацепления:
аw' = K*(u+1)*3√(T1/u) = 8*(3,3+1)* 3√(156,59/3,3) = 124,59 мм
Окружная скорость:
Для косозубого зацепления:
ν = 2*π*аw'*n1/(6*104*(u+1)) =2*3,14*109,28*717,5/(6*104*(4,27+1)) = 1,559м/с
Для шевронного зацепления:
ν = 2* π* аw'*n1/(6*104*(u+1)) = 2*3,14*124,59*168,22/(6*104*(3,3+1)) =0,51м/с,
где К – коэффициент в зависимости от поверхностной твёрдости зубьев шестерни и колеса,
T1 – вращающий момент на шестерне,
u – передаточное число.
Уточнение межосевого расстояния:
аw = Ка*(u+1)* 3√((Кн*Т1)/(ψba* u*[σ]н2))
Ка = 410 МПа1/3(для косозубых и шевронных колёс)
Коэффициенты ширины:
Для косозубого зацепления: ψba = 0,4
Для шевронного зацепления: ψba = 0,5
Выберем материалы для изготовления зубчатых колёс и шестерен:
шестерни : а – улучшение, для стали 40ХН: 269…302НВ
с – поверхностная закалка, для стали 40ХН: 48…53HRCэ
колеса: b - улучшение, для стали 40ХН: 235…262НВ
d - улучшение, для стали 40ХН: 269…302НВ
Допускаемые контактные напряжения [σ]н1 для шестерни и [σ]н2 для колеса определяются по общей зависимости:
[σ]н = [σ]нlim*ZN*ZR*ZV/SH
Рассмотрим косозубое зацепление:
а) Колесо (245НВ):
Предел контактной выносливости:
[σ]нlim = 2*НВср+70 = 2*245+70 = 560 МПа
Коэффициент запаса прочности: SH = 1,1 (улучшение)
Коэффициент долговечности:
ZN = 6√(NHG/NK), если 1≤ ZN≤ZNmax
Число циклов:
NHG = 30* НВср2,4 = 30*2452,4 = 1,626*107 ≤ 12*107
Ресурс передачи:
NK = 60*n*n3*Lh = 60*n*n3*L*365*Kгод*24*Ксут = =60*168,22*1*5*365*24*1*1 = 44,2*107
Т.к. NK> NHG, то NK = NHG = 1,626*107
Значит, ZN = 1
Коэффициент, учитывающий влияние шероховатости: ZR = 0,95
Коэффициент, учитывающий влияние окружной скорости ν: Z ν = 1,1
[σ]н2 = 560*1*0,95*1,1/1,1 = 532 МПа.
б) Шестерня (290НВ):
[σ]нlim = 2*НВср+70 = 2*290+70 = 650 МПа
SH = 1,1 (улучшение)
NHG = 30* НВср2,4 = 30*2902,4 = 2,44*107 ≤ 12*107
NK = 60*n*n3*Lh = 60*n*n3*L*365*Kгод*24*Ксут = =60*717,5*1*5*365*24*1*1 = 188,6*107
Т.к. NK> NHG, то NK = NHG = 2,44*107
Значит, ZN = 1
Коэффициент, учитывающий влияние шероховатости: ZR = 0,95
Коэффициент, учитывающий влияние окружной скорости ν: Z ν = 1,1
[σ]н1 = 650*1*0,95*1,1/1,1 = 617,5МПа.
Рассмотрим шевронное зацепление:
а) Колесо (290НВ):
[σ]нlim = 2*НВср+70 = 2*290+70 = 650 МПа
SH = 1,1 (улучшение)
NHG = 30* НВср2,4 = 30*2902,4 = 2,44*107 ≤ 12*107
NK = 60*n*n3*Lh = 60*n*n3*L*365*Kгод*24*Ксут = =60*50,93*1*5*365*24*1*1 = 13,4*107
Т.к. NK> NHG, то NK = NHG = 2,44*107
Значит, ZN = 1
Коэффициент, учитывающий влияние шероховатости: ZR = 0,97
Коэффициент, учитывающий влияние окружной скорости ν: Z ν = 1,1
[σ]н2 = 650*1*0,97*1,1/1,1 = 630,5 МПа.
б) Шестерня (51HRCэ):
[σ]нlim = 17* HRCэ+200 = 17*51+200 = 1067 МПа
SH = 1,2 (поверхностная закалка)
NHG = 30* НВср2,4 = 30*4952,4 = 8,81*107 ≤ 12*107
NK = 60*n*n3*Lh = 60*n*n3*L*365*Kгод*24*Ксут = =60*168,22*1*5*365*24*1*1 = 4,42*107
Т.к. NK> NHG, то NK = NHG = 8,79*107
Значит, ZN = 1
Коэффициент, учитывающий влияние шероховатости: ZR = 0,97
Коэффициент, учитывающий влияние окружной скорости ν: Z ν = 1,09
[σ]н1 = 1067*1*0,97*1,09/1,2 = 940,12 МПа
Допускаемые напряжения можно повысить в связи с расположением линии контакта под углом к полюсной линии до значения:
[σ]н = 0,45*([σ]н1+[σ]н2) = 0,45*(940,12+630,5) = 706,78 МПа.
Коэффициент нагрузки в расчётах на контактную прочность:
КН = КНv*КНβ*КНα
Рассмотрим косозубое зацепление:
Коэффициент КНv учитывает внутреннюю динамику нагружения, связанную с ошибками шагов зацепления и погрешностями профилей зубьев шестерни и колеса:
КНv = 1,02
Коэффициент КНβ учитывает неравномерность распределения нагрузки по длине контактных линий, обуславливаемую погрешностями изготовления и упругими деформациями валов, подшипников:
КНβ = 1+( КНβ0-1)* КНw = 1+(1,23-1)*0,37 = 1,085,
где КНβ0 – коэффициент неравномерности распределения нагрузки в начальный период работы (его выбирают в зависимости от коэффициента ψbd , схемы передачи и твердости зубьев )
КНβ0 = 1,23,
т.к. ψbd = 0,5* ψba*(u+1) = 0,5*0,4*(4,27+1) = 1,053
КНw - коэффициент, учитывающий приработку зубьев
Коэффициент КНα определяют по формуле:
КНα = 1+( КНα0-1)* КНw = 1+(2 -1)*0,37 = 1,37,
где
КНα0 = 1+А*(nст-5) = 1+0,25*(9 -5) = 2
Значит:
КН = 1,02*1,085*2 = 1,516
Рассмотрим шевронное зацепление:
КНv = 1,01
ψbd = 0,5* ψba*(u+1) = 0,5*0,5*(3,3+1) = 1,076
КНβ = 1+( КНβ0-1)* КНw = 1+(1,12-1)*0,37 = 1,044
КНα = 1+( КНα0-1)* КНw = 1+(2 -1)*0,37 = 1,37,
где
КНα0 = 1+А*(nст-5) = 1+0,25*(9-5) = 2
Значит,
КН = 1,01*1,044*1,37 = 1,445
Для косозубого зацепления:
аw = Ка*(u+1)* 3√((Кн*Т1)/(ψba* u*[σ]н2)) = 410*(4,27+1)* 3√((1,516*38,13)/(0,4*4,27*5322)) = 106,4 мм ≈ 110 мм.
Для шевронного зацепления:
аw = Ка*(u+1)* 3√((Кн*Т1)/(ψba* u*[σ]н2)) = 410*(3,3+1)* 3√((1,445*156,59)/(0,5*3,3*706,782)) = 114,63 ≈ 125 мм.
2. Предварительные основные размеры колеса:
Для косозубого зацепления:
Делительный диаметр:
d2 = 2* аw* u/(u+1) = 2*110*4,27/(4,27+1) = 178,22 мм
Ширина:
b2 = ψba* аw = 0,4*110 = 44 мм
Для шевронного зацепления:
Делительный диаметр:
d2 = 2* аw* u/(u+1) = 2*125*3,3/(3,3+1) = 191,9 мм
Ширина:
b2 = ψba* аw = 62,5 мм
3. Модуль передачи:
Максимально допустимый модуль определяют из условия неподрезания зубьев у основания:
Для косозубого зацепления:
mmax = 2*aw/(17*(u+1)) = 2*110/(17*(4,27+1) = 2,46 мм
Для шевронного зацепления:
mmax = 2*aw/(17*(u+1)) = 2*125/(17*(3,3+1)) = 3,42 мм
Минимальное значение модуля:
mmin = (Km*KF*T1*(u+1))/( aw* b2*[σ]F)
Km = 2,8*103 для косозубых передач
Допускаемые напряжения изгиба зубьев шестерни [σ]F1 и колеса [σ]F2
[σ]F = [σ]Flim*YN*YR*YA/SF
Для косозубого зацепления:
Предел выносливости [σ]Flim:
Шестерня
[σ]Flim = 1,75*НВср = 1,75*290 = 507,5 МПа
Колесо
[σ]Flim = 1,75*НВср = 1,75*245 = 428,75 МПа
Для шевронного зацепления:
Шестерня
[σ]Flim = 580 МПа
Колесо
[σ]Flim = 1,75*НВср = 1,75*290 = 507,5 МПа
Коэффициент запаса прочности: SF = 1,7 (для всех)
Коэффициент долговечности: YN = q√(NFG/NK) при условии 1≤ YN ≤ YNmax
YNmax = 4 и q = 6 – для улучшенных зубчатых колес,
YNmax = 2,5 и q = 9 – для закалённых и поверхностно упрочнённых зубьев
Число циклов, соответствующее перелому кривой усталости: NFG = 4*106
YN = 1 (для всех),
т.к. NK> NFG (во всех случаях), значит NK=NFG
Коэффициент YR , учитывающий влияние шероховатости переходной поверхности между зубьями:
YR = 1,15 (для всех)
Коэффициент YA учитывает влияние двустороннего приложения нагрузки:
YA = 1 (для всех)
Итак, для косозубого зацепления:
[σ]F1 = 507,5*1*1,15*1/1,7 = 343,31 МПа
[σ]F2 = 428,75*1*1,15*1/1,7 = 290,04 МПа
Для шевронного зацепления:
[σ]F1 = 580*1*1,15*1/1,7 = 392,35 МПа
[σ]F2 = 507,5*1*1,15*1/1,7 = 343,31 МПа
Коэффициент нагрузки при расчёте по напряжениям изгиба:
KF = KFv* KFβ* KFα
Коэффициент KFv учитывает внутреннюю динамику нагружения:
Для косозубого зацепления: KFv = 1,12
Для шевронного зацепления: KFv = 1,04
KFα = КНα0 = 2
KFβ – коэффициент, учитывающий неравномерность распределения напряжения у основания зубьев по ширине зубчатого венца:
KFβ = 0,18+0,82* KFβ0
Для косозубого зацепления:
KFβ = 0,18+0,82*1,23 = 1,189
KF = 1,12*1,189*2 = 2,662
mmin = 2,8*103*2,662*38,13*(4,27+1)/(110*44*290,04) = 1,07 мм
Для шевронного зацепления:
KFβ = 0,18+0,82*1,12 = 1,0984
KF = 1,04*1,0984*2 = 2,285
mmin = 2,8*103*2,285*156,59*(3,3+1)/(12*60*343,41) = 1,61 мм
Значит,
для косозубой передачи m = 1,5 мм;
для шевронной передачи m = 2 мм.
4. Суммарное число зубьев и угол наклона:
Для косозубого зацепления:
Минимальный угол наклона зубьев косозубых колёс:
βmin = arcsin(4*m/b2) = arcsin(4*1,5/44) = 7,840
Суммарное число зубьев:
zs = 2*aw*cos βmin/m
zs = 2*110*cos(7,840)/1,5 = 145,3 ≈ 145
Действительное значение угла β:
β = arccos[zs*m/(2*aw)]
β = arccos(145*1,5/(2*110)) = 8,650
Для шевронного зацепления:
βmin = 250
zs = 2*125*cos(250)/2 = 113
β = arccos(113*2/(2*125)) = 250
5. Число зубьев шестерни и колеса:
Число зубьев шестерни:
z1 = zs/(u+1) ≥ z1min
Для косозубого зацепления:
z1 = zs/(u+1) = 145/(4,27+1) = 27,54 ≈ 28
z1min = 17*cos3 β = 17*cos38,650 = 17
Число зубьев колеса:
z2 = zs - z1 = 145 – 28 = 117
Для шевронного зацепления:
z1 = zs/(u+1) = 113/(3,3+1) ≈ 26
z1min = 17*cos3 β = 17*cos3250 = 13
z2 = zs - z1 = 113 – 25 = 87
6. Фактическое передаточное число:
uф = z2/ z1
Для косозубого зацепления:
uф = z2/ z1 = 117/28 = 4,18
Для шевронного зацепления:
uф = z2/ z1 = 87/26 = 3,35
Фактическое передаточное число отличается от заданного на 2% и на 1,3% соответственно, что меньше 4%.
7. Диаметры колёс:
Для косозубого зацепления:
Делительные диаметры:
Шестерни:
d1 = z1*m/cos β = 28*1,5/cos8,650 = 42 мм
Колеса:
d2 = 2*aw - d1 =2*110 – 42 = 178 мм
Диаметры da и df окружностей вершин и впадин зубьев колёс:
da1 = d1 + 2*(1 + x1 - y)*m = d1 + 2*m = 42 + 2*1,5 = 45 мм
df1 = d1 – 2*(1,25 - x1)*m = d1 – 2,5*m = 42 – 2,5*1,5 = 39 мм
da2 = d2 + 2*(1 + x2 - y)*m = d2 + 2*m = 178 + 2*1,5 = 181 мм
df2 = d2 – 2*(1,25 - x2)*m = d2 – 2,5*m = 178 – 2,5*1,5 = 174 мм
где y = - (aw – a)/m = - (110 – 108,75)/1,5 = -0,83
a = 0,5*m*( z2 + z1) = 0,5*1,5*145 = 108,75
Для шевронного зацепления:
Делительные диаметры:
Шестерни:
d1 = z1*m/cos β = 25*2/cos250 = 58 мм
Колеса:
d2 = 2*aw - d1 =2*120 – 58 = 192 мм
Диаметры da и df окружностей вершин и впадин зубьев колёс:
da1 = d1 + 2*(1 + x1 - y)*m = d1 + 2*m = 58 + 2*2 = 62 мм
df1 = d1 – 2*(1,25 - x1)*m = d1 – 2,5*m = 58 – 2,5*2 = 53 мм
da2 = d2 + 2*(1 + x2 - y)*m = d2 + 2*m = 192 + 2*2 = 196 мм
df2 = d2 – 2*(1,25 - x2)*m = d2 – 2,5*m = 192 – 2,5*2 = 187 мм
где y = - (aw – a)/m = - (125 – 113)/2 = -6
a = 0,5*m*( z2 + z1) = 0,5*2*113 = 113
8. Размеры заготовок:
Для косозубого зацепления:
Sзаг = b2 + 4 = 44 + 4 = 48 мм
Dзаг = da2 + 6 = 181 + 6 = 187 мм
Для шевронного зацепления:
Sзаг = b2 + 4 = 62 + 4 = 66 мм
Dзаг = da2 + 6 = 196 + 6 = 202 мм
9. Проверка зубьев колёс по контактным напряжениям:
σН = Zσ/ aw *√(KH*T1*(uф+1)3/(b2*uф)) ≤ [σ]Н
Zσ = 8400 МПа1/2 (для косозубых передач)
Для косозубого зацепления:
σН = 8400/110*√(1,516*38,13*(4,18+1)3/(44*4,18)) = 504,67 МПа ≤ [σ]Н
Для шевронного зацепления:
σН = 8400/125*√(1,445*156,59*(3,35+1)3/(62,5*3,35)) = 633,35 МПа ≤ [σ]Н
10. Силы в зацеплении:
Для косозубого зацепления:
Окружная:
Ft = 2*103*T1/d1 = 2*103*38,13/42 = 1795,2 H
Радиальная:
Fr = Ft*tgα/cosβ = 1795,2*tg200/cos8,650 = 661 H
Осевая:
Fa = Ft*tgβ = 1795,2*tg8,650 = 273 H
Для шевронного зацепления:
Окружная:
Ft = 2*103*T1/d1 = 2*103*156,59/58 = 5444,4 Н
Радиальная:
Fr = Ft*tgα/cosβ = 5444,4*tg200/cos250 = 2192,2 Н
Осевая:
Fa = Ft*tgβ = 5444,*tg250 = 2574,82 Н
11. Проверка зубьев колес по напряжениям изгиба:
Расчетное напряжение изгиба:
в зубьях колеса:
σF2 = КF*Ft*YFS2*Yβ*Yε/(b2*m) ≤ [σ]F2
в зубьях шестерни:
σF1 = σF2* YFS1/ YFS2 ≤ [σ]F1
Для косозубого зацепления:
В зависимости от ZV = Z/cos3β коэффициент YFS :
колеса
ZV = Z/cos3β = 117/ cos38,650 = 121,08 YFS = 3,59
шестерни
ZV = Z/cos3β = 28/ cos38,650 = 28,98 YFS = 3,8
Значение коэффициента, учитывающего угол наклона зубьев в косозубой передаче, вычисляют по формуле:
Yβ = 1 – β/100 = 1- 8,65/100 = 0,92
Коэффициент, учитывающий перекрытие зубьев:
Yε = 0,65 (для всех)
σF2 = 2,662*1795,2*3,59*0,92*0,65/(44*1,5) = 154,38 МПа ≤ [σ]F2
σF1 = 154,38*3,8/3,59 = 163,41 МПа ≤ [σ]F1
Для шевронного зацепления:
В зависимости от ZV = Z/cos3β коэффициент YFS :
колеса
ZV = Z/cos3β = 83/ cos3250 = 113,85 YFS = 3,59
шестерни
ZV = Z/cos3β = 25/ cos3250 = 34,29 YFS = 3,7
Yβ = 1 – β/100 = 1- 25/100 = 0,75
σF2 = 2,285*5444,4*3,59*0,75*0,65/(62,5*2) = 173,43 МПа ≤ [σ]F2
σF1 = 173,43*3,7/3,59 = 178,74 МПа ≤ [σ]F1
Результаты расчета зубчатых передач приведены в таблице 2:
Таблица 2
-
Параметры
Передача
косозубая
шевронная
aw, мм
110
125
b2, мм
44
62,5
βmin, град
8
25
m, мм
1,5
2
zs
145
113
z1
28
26
z2
117
87
uф
4,18
3,35
d1, мм
42
58
d2, мм
178
192
dа1, мм
45
62
dа2, мм
181
196
df1, мм
39
53
df2, мм
174
187
б) Кэ – коэффициент эксплуатации, который представляет собой произведение пяти поправочных коэффициентов, учитывающих различные условия работы передачи:
Кэ = Кд*Кс*Кθ*Крег*Кр,
Кд = 1 – динамичность нагрузки (равномерная),
Крег = 1,25 – регулировка межосевого расстояния (нет),
Кθ = 1 – положение передачи (θ ≤ 600),
Кс = 1,5 – способ смазывания (периодический),
Кр = 1,25 – режим работы (двухсменный);
Кэ = 1*1,5*1*1,25*1,25 = 2,344;
в) z1 – число зубьев ведущей звёздочки:
z1 = 29 – 2*u = 25
г) [pц] = 28 Н/мм2 – допускаемое давление в шарнирах цепи;
д) ν – число рядов цепи. Для однорядных цепей типа ПР ν = 1.
р = 2,8*3√(497,92*103*2,344 / (1*25*28)) = 33,2
Округляем до ближайшего стандартного р = 38,1.
2. Число зубьев ведомой звёздочки
z2 = z1*u = 25*2 = 50
Округляем до целого нечётног z2 = 51
3. Фактическое передаточное число
uф = z2 / z1 = 51/25 = 2,04
Отклонение фактического передаточного числа от заданного:
∆u = (uф-u)/u*100% = 2 % < 4%.
4. Оптимальное межосевое расстояние
Из условия долговечности цепи а = (30…50) р следует
aр = а / р = 40,
где aр – межосевое расстояние в шагах.
5. Число звеньев цепи
lр = 2aр + 0,5*(z2+z1) + [(z2 - z1)/2π]2 / aр = 118.
6. Уточнённое межосевое расстояние
at = 0,25* {lр – 0,5(z2+z1) + √([lр- 0,5(z2+z1)]2 – 8*[(z2 - z1)/(2π)]2)} = 39,785
7. Фактическое межосевое расстояние
a = ар * р = 39,785*38,1 = 1515,8 мм,
Так как ведомая (свободная) ветвь цепи должна провисать примерно на 0,01а, то для этого при монтаже передачи надо предусмотреть возможность уменьшения действительного межосевого расстояния на 0,005а. Таким образом, монтажное межосевое расстояние ам = 0,995а.
8. Длина цепи
l = lp * p = 4495,8 мм
9. Диаметры звёздочек.
Диаметр делительной окружности:
ведущей звёздочки:
dd1 = p / sin(1800/ z1) = 304 мм
ведомой звёздочки:
dd2 = p / sin(1800/ z2) = 618,9 мм
Диаметр окружности выступов:
ведущей звёздочки:
Dе1 = p*(K + Кz1 – 0,31/λ) = 324,8 мм,
где К = 0,7 – коэффициент высоты зуба;
Кz1 – коэффициент числа зубьев:
Кz1 = ctg 1800/ z1 = 7,92
λ – геометрическая характеристика зацепления:
λ = р/d1 = 3,43
где d1 = 11,1 мм – диаметр ролика шарнира цепи
ведомой звёздочки:
Dе2 = p*(K + Кz2 – 0,31/λ) = 641 мм,
где
Кz2 = ctg 1800/ z2 = 16,21
Диаметр окружности впадин:
ведущей звёздочки:
Di1 = dd1 – (d1 – 0,175*√dd1)= 295,9 мм;
ведомой звёздочки:
Di2 = dd2 – (d1 – 0,175*√dd2)= 612,2 мм.
Проверочный расчет.
10. Проверка частоты вращения меньшей звёздочки:
n1 ≤ [n]1,
где n1 = 50,93 об/мин – частота вращения тихоходного вала редуктора;
[n]1 = 15*103/p = 393,7 об/мин – допускаемая частота вращения.
50,93 < 393,7.
11. Проверка числа ударов цепи о зубья звездочек:
U ≤ [U],
где U – расчетное число ударов цепи:
U = 4*z1*n1/(60*lp) = 0,72;
[U] – допускаемое число ударов:
[U] = 508/р = 13,33;
0,72 < 13,33.
12. Фактическая скорость цепи:
υ = z1*p*n1/(60*103) = 0,8 м/с.
13. Окружная сила, передаваемая цепью:
Ft = P1*103/υ = 3162 Н,
где P1 = 2,556 кВт - мощность на ведущей звездочке.
14. Проверка давления в шарнирах цепи:
Pц = Ft*Kэ/A ≤ [Рц],
где а) А – площадь проекции опорной поверхности шарнира:
A = d1*b3 = 281,94 мм2,
где d1 и b3 – соответственно диаметр валика и ширина внутреннего звена цепи:
d1 = 11,1 мм,
b3 = 25,4 мм;
б) [Рц] = 35 МПа – уточненное;
Pц = 26,28 МПа < [Рц].
15. Проверка прочности цепи.
Прочность цепи удовлетворяется соотношением:
S ≥ [S],
где [S] = 7,5 – допускаемый коэффициент запаса прочности;
S – расчетный коэффициент запаса прочности:
S = Fp / (Ft*Kд + F0 + Fυ),
где а) Fp = 124587 Н – разрушающая нагрузка цепи;
б) F0 – предварительное натяжение цепи от провисания ведомой ветви:
F0 = Kf*q*a*g,
где Kf = 3 – коэффициент провисания для передач, наклоненных к горизонту до 400;
q = 5,5 кг/м – масса 1 м цепи;
а = 1,5158 м – межосевое расстояние;
g = 9,81 м/с2 – ускорение свободного падения;
F0 = 245 Н;
в) Fυ – натяжение цепи от центробежных сил:
Fυ = q*υ2 = 3,6 Н;
S = 36,5 > [S].
16. Сила давления на вал:
Fоп = kв*Ft + 2*F0 = 4127 Н,
где kв = 1,15 – коэффициент нагрузки вала.
РАЗРАБОТКА ЭСКИЗНОГО ПРОЕКТА
1. Проектный расчёт валов:
Предварительные значения диаметров различных участков стальных валов:
для быстроходного (входного) вала:
d ≥ (7…8)* 3√ТБ = 7,5*3√38,13 = 25 мм
dП ≥ d + 2*t = 25 + 2*2,2 =30 мм
dБП ≥ dП + 3*r = 30 + 3*2 = 36 мм;
для промежуточного:
dК ≥ (6…7)* 3√ТПР = 6,5*3√156,59 = 40 мм
dБК ≥ dК + 3*f = 40 +3*1,2 = 48 мм,
dП = dК – 3*r = 40 – 3*2,5 = 35 мм
dБП ≥ dП + 3*r = 35+3*2,5 = 40 мм;
для тихоходного (выходного) вала:
d ≥ (5…6)* 3√ТТ = 5,5*3√497,92 = 45 мм
dП ≥ d + 2*t = 45 + 2*2,8 = 50 мм
dБП ≥ dП + 3*r = 50 + 3*3 = 60 мм,
где t – высота заплечика,
r – координата фаски подшипника,
f – размер фаски колеса.
2. Выбор типа подшипников.
1) Быстроходный вал.
Шариковые радиальные однорядные, посадочный диаметр 30 мм, легкая серия 206 (Сr = 19,5кН, С0r = 10 кН).
Схема установки – враспор.
2) Промежуточный вал.
Шариковые радиальные однорядные, посадочный диаметр 35 мм, легкая серия 207 (Сr = 25,5кН, С0r = 13,7 кН).
Схема установки – плавающая.
3) Тихоходный вал.
Роликовые конические однорядные, посадочный диаметр 50 мм, легкая серия 7210 (α = 12 ÷ 16о, Сr = 56кН, С0r = 40 кН).
Схема установки – враспор.
ПРОВЕРОЧНЫЙ РАСЧЕТ ВАЛОВ
Быстроходный вал:
FР = 402 H
Ft = 1795 H
Fr = 661 H
Fa = 273 H
d1 = 42 мм
a = 84 мм
b = 48 мм
c = 150 мм
d = 48 мм
Найдём радиальные реакции в опорах вала:
Вертикальная плоскость:
∑МВ = 0; - FР*(a+b+c+d) + ZA*(b+c+d) + Fr*(c+d) + Fr*d = 0
ZA = [ FР*(a+b+c+d) - Fr*(c+d) - Fr*d ]/ (b+c+d)
ZA = - 122 H
∑МA = 0; - FР*a - Fr*b - Fr*(b+c) + ZB*(b+c+d) = 0
ZB = [ FР*a + Fr*b + Fr*(b+c)]/ (b+c+d)
ZB = 798 H
Горизонтальная плоскость:
∑МВ = 0; - YA* (b+c+d) + Ft * (c+d) + Ft * d = 0
YA = 1795 H
∑МA = 0; - Ft * b - Ft * (b+c) - YB* (b+c+d) = 0
YB = 1795 H
Суммарные радиальные реакции:
RA = √( YA2 + ZA2) = 1799 Н
RВ = √( YВ2 + ZВ2) = 1964 Н
Эпюры изгибающих моментов:
Мy :
CA: 0 ≤ х1 ≤ a; Мy (х1) = - FР* х1 ,
Мy (0) = 0, Мy (a) = - 33,8 Н*м
AD: 0 ≤ х2 ≤ b; Мy (х2) = ZA* х2 - FР* (a+х2),
Мy (0) = -33,8 Н*м, Мy (b) = - 58,9 Н*м
BE: 0 ≤ х3 ≤ d; Мy (х3) = - ZВ* х3,
Мy (0) = 0, Мy (d) = - 38,3 Н*м
ED: 0 ≤ х4 ≤ c; Мy (х4) = - ZB*(d+х4) + Fr* х4,
Мy (0) = - 38,3 Н*м, Мy (c) = - 58,9 Н*м.
Мz :
CA: 0 ≤ х1 ≤ a; Мz (х1) = 0
AD: 0 ≤ х2 ≤ b; Мz (х2) = -YA* х2,
Мz (0) = 0, Мz (b) = - 86,2 Н*м
BE: 0 ≤ х3 ≤ d; Мz (х3) = - YВ* х3,
Мz (0) = 0, Мz (d) = - 86,2 Н*м
ED: 0 ≤ х4 ≤ c; Мz (х4) = Ft*х4 - YB*(d+х4),
Мz (0) = - 86,2 Н*м, Мz (c) = - 86,2 Н*м.
Эпюра крутящего момента T:
DE: 0 ≤ х ≤ c; T = Fa*0,5 d1 = 5,73 Н*м;
Эпюра суммарного изгибающего момента МИ:
МИ = √(Мy2 + Мz2)
МИ (C) = МИ (B) = 0; МИ (A) = 33,8 Н*м.;
МИ (D) = 104,4 Н*м.; МИ (E) = 94,3 Н*м.
Проверка вала по напряжениям изгиба:
Mэк = Mэк (D) = √( МИ2 + Т2) = 104,5 Н*м.
32*Mэк/(π*d13) ≤ [σ]F
14,4 МПа ≤ [σ]F
Расчет вала на сопротивление усталости.
Проверочный расчет вала, заключающийся в определении коэффициента прочности в опасном сечении, выполняют по формуле:
S = Sσ * Sτ / √( Sσ2 + Sτ2) ≥ [S]
Допускаемый коэффициент запаса прочности:
[S] = 1,5 ÷ 2,5
Коэффициент запаса прочности по нормальным напряжениям:
Sσ = σ-1/ [kσ*σa /(εσ*β) + ψσ*σm],
где σ-1 = 420 МПа – предел выносливости стали,
kσ = 1,8 - эффективный коэффициент концентрации нормальных напряжений,
εσ = 0,75 – масштабный фактор для нормальных напряжений,
β = 0,95 – коэффициент, учитывающий влияние шероховатости,
σa – амплитуда цикла нормальных напряжений:
σa = σи = Ми / (0,1* d3) = 14,5 МПа
σm – среднее напряжение цикла нормальных напряжений:
σm = 4* Fa / (π * d2) = 0,2 МПа
ψσ = 0,25
Sσ = 11,45.
Коэффициент запаса прочности по касательным напряжениям:
Sσ = τ-1/ [kτ*τa /(ετ*β) + ψτ*τm],
где τ-1 = 250 МПа – предел выносливости стали,
kσ = 1,37
ετ = 0,75
β = 0,95
τa = τm = 0,5* T / (0,2* d3) = 0,39 МПа
ψτ = 0,1
Sτ = 316,9.
S = 11,4 > [S].
Проверим выбор подшипника.
Посадочный диаметр d = 30 мм, лёгкая серия 206 (Сr = 19,5 кН, С0r = 10 кН).
Требуемая долговечность:
[Lh] = L*365*8*3 = 43800 ч
Номинальная долговечность (ресурс) подшипника в миллионах оборотов:
L = (Сr/P)p,
где Сr = 19,5 кН – динамическая грузоподъёмность по каталогу,
Р – эквивалентная динамическая нагрузка,
р = 3 – показатель степени для шарикоподшипников.
Номинальная долговечность в часах:
Lh = 106*L/ (60*n) = 106 * (Сr /P)p / (60*n)
Для определения эквивалентной нагрузки находим отношение:
Fa/(V*Fr) = 0 < e ,
значит X = 1, Y = 0; Кб = 1,4, Кт = 1.
Р = V*Fr *KБ*КТ = 925,4 Н
L = 9356,5 (млн.об.)
Lh = 217340,3 ч.
Т.к. Lh > [Lh] , то выбранный подшипник подходит
Промежуточный вал:
Ft = 1795 H
Fr = 661 H
Fa = 273 H
d2 = 178 мм
Ft1 = 5444 H
Fr1 = 2192 H
Fa1= 2575 H
d1 = 58 мм
a = 50 мм
b = 75 мм
c = 75 мм
d = 50 мм
Найдём радиальные реакции в опорах вала:
Вертикальная плоскость:
∑МВ = 0; ZA*(a+b+c+d) - Fr*(b+c+d+d) + Fr1*(c+d) = 0
ZA = - 435 H
∑МA = 0; Fr*(a+a+b+c) - Fr1*(a+b) + ZB*(a+b+c+d) = 0
ZB = 435 H
Горизонтальная плоскость:
∑МВ = 0; - YA* (a+b+c+d) - Ft * (b+c+d+d) + Ft1 * (c+d) = 0
YA = 927 H
∑МA = 0; Ft * (a+a+b+c) - Ft1 * (a+b) + YB* (a+b+c+d) = 0
YB = 927 H
Суммарные радиальные реакции:
RA = √( YA2 + ZA2) = 1024 Н
RВ = √( YВ2 + ZВ2) = 1024 Н
Эпюры изгибающих моментов:
Мy :
AC: 0 ≤ х1 ≤ a; Мy (х1) = ZA * х1 ,
Мy (0) = 0, Мy (a) = - 21,8 Н*м
CD: 0 ≤ х2 ≤ b; Мy (х2) = ZA* (a+х2) – Fr* х2,
Мy (0) = - 21,8 Н*м, Мy (b) = - 87 Н*м
BE: 0 ≤ х3 ≤ d; Мy (х3) = - ZB*х3,
Мy (0) = 0, Мy (d) = - 21,8 Н*м
ED: 0 ≤ х4 ≤ c; Мy (х4) = - ZВ* (d+х4) – Fr* х4,
Мy (0) = - 21,8 Н*м., Мy (c) = - 87 Н*м.
Мz :
AC: 0 ≤ х1 ≤ a; Мz (х1) = -YA* х2,
Мz (0) = 0, Мz (a) = - 46,35 Н*м
CD: 0 ≤ х2 ≤ b; Мz (х2) = - Ft*х2 - YA*(a+х2),
Мz (0) = - 46,35 Н*м, Мz (b) = - 250,5 Н*м
BE: 0 ≤ х3 ≤ d; Мz (х3) = - YВ* х3,
Мz (0) = 0, Мz (d) = - 46,35 Н*м
ED: 0 ≤ х4 ≤ c; Мz (х4) = - YВ* (d+х4) - Ft*х4,
Мz (0) = - 46,35 Н*м, Мz (c) = - 250,5 Н*м.
Эпюра крутящего момента T:
CD: 0 ≤ х ≤ c; T = Fa*0,5 d2 = 24,3 Н*м;
ED: 0 ≤ х ≤ b; T = - Fa*0,5 d2 = - 24,3 Н*м.
Эпюра суммарного изгибающего момента МИ:
МИ = √(Мy2 + Мz2)
МИ (A) = МИ (B) = 0; МИ (C) = 51,2 Н*м.;
МИ (D) = 265,2 Н*м.; МИ (E) = 51,2 Н*м.
Проверка вала по напряжениям изгиба:
Mэк = Mэк (D) = √( МИ2 + Т2) = 296,6 Н*м.
32*Mэк/(π*d13) ≤ [σ]F
15,5 МПа ≤ [σ]F
Расчет вала на сопротивление усталости.
Проверочный расчет вала, заключающийся в определении коэффициента прочности в опасном сечении, выполняют по формуле:
S = Sσ * Sτ / √( Sσ2 + Sτ2) ≥ [S]
Допускаемый коэффициент запаса прочности:
[S] = 1,5 ÷ 2,5
Коэффициент запаса прочности по нормальным напряжениям:
Sσ = σ-1/ [kσ*σa /(εσ*β) + ψσ*σm],
где σ-1 = 420 МПа – предел выносливости стали,
kσ = 2,13 - эффективный коэффициент концентрации нормальных напряжений,
εσ = 0,73 – масштабный фактор для нормальных напряжений,
β = 0,95 – коэффициент, учитывающий влияние шероховатости,
σa – амплитуда цикла нормальных напряжений:
σa = σи = Ми / (0,1* d3) = 13,6 МПа
σm – среднее напряжение цикла нормальных напряжений:
σm = 4* Fa / (π * d2) = 0
ψσ = 0,25
Sσ = 10,05.
Коэффициент запаса прочности по касательным напряжениям:
Sσ = τ-1/ [kτ*τa /(ετ*β) + ψτ*τm],
где τ-1 = 250 МПа – предел выносливости стали,
kτ = 1,48
ετ = 0,73
β = 0,95
τa = τm = 0,5* T / (0,2* d3) = 0,62 МПа
ψτ = 0,1
Sτ = 180,5.
S = 10,03 > [S].
Проверим выбор подшипника.
Посадочный диаметр d = 35 мм, лёгкая серия 207 (Сr = 25,5 кН, С0r = 13,7 кН).
Номинальная долговечность (ресурс) подшипника в миллионах оборотов:
L = (Сr/P)p,
где Сr = 25,5 кН – динамическая грузоподъёмность по каталогу,
Р – эквивалентная динамическая нагрузка,
р = 3 – показатель степени для шарикоподшипников.
Номинальная долговечность в часах:
Lh = 106*L/ (60*n) = 106 * (Сr /P)p / (60*n)
Для определения эквивалентной нагрузки находим отношение:
Fa/(V*Fr) = 0 < e ,
значит X = 1, Y = 0; Кб = 1,4, Кт = 1.
Р = V*Fr *KБ*КТ = 3068,8 Н
L = 574,2 (млн.об.)
Lh = 56890 ч.
Т.к. Lh > [Lh] , то выбранный подшипник подходит
Тихоходный вал:
Fц = 4127 H
Ft = 5444 H
Fr = 2192 H
Fa = 2575 H
d1 = 86 мм
a = 125 мм
b = 125 мм
c = 80 мм
Найдём радиальные реакции в опорах вала:
FцY = Fц * cos300 = 3574 H
FцZ = Fц * sin300 = 2064 H
Вертикальная плоскость:
∑МВ = 0; FцZ*c + ZA*(а+b) - Fr*b = 0
ZA = - 436 H
∑МA = 0; FцZ*(a+b+c) + ZB*(a+b) + Fr*a = 0
ZB = - 4012 H
Горизонтальная плоскость:
∑МВ = 0; - YA* (a+b) - Ft * b - FцY*c = 0
YA = - 3866 H
∑МA = 0; Ft * a + YB* (a+b) - FцZ*(a+b+c) = 0
YB = 1996 H
Суммарные радиальные реакции:
RA = √( YA2 + ZA2) = 3890 Н
RВ = √( YВ2 + ZВ2) = 4481 Н
Эпюры изгибающих моментов:
Мy :
AC: 0 ≤ х1 ≤ a; Мy (х1) = ZA * х1 ,
Мy (0) = 0, Мy (a) = - 54,5 Н*м
DB: 0 ≤ х2 ≤ c; Мy (х2) = - FцZ* х2,
Мy (0) = 0, Мy (c) = - 165 Н*м
BC: 0 ≤ х3 ≤ b; Мy (х3) = - FцZ* (c+х3) – ZB * x3,
Мy (0) = - 165 Н*м, Мy (b) = 78 Н*м
Мz :
AC: 0 ≤ х1 ≤ a; Мz (х1) = -YA* х1,
Мz (0) = 0, Мz (а) = - 483 Н*м
DB: 0 ≤ х2 ≤ c; Мz (х2) = FцY* х2,
Мz (0) = 0, Мz (c) = 286 Н*м
BC: 0 ≤ х3 ≤ b; Мz (х3) = FцY* (c+х2) - YВ* х3,
Мz (0) = 286 Н*м, Мz (b) = 483 Н*м
Эпюра крутящего момента T:
CB: 0 ≤ х ≤ b; T = Fa*0,5 d1 = 75 Н*м;
Эпюра суммарного изгибающего момента МИ:
МИ = √(Мy2 + Мz2)
МИ (A) = МИ (D) = 0; МИ (C) = 975 Н*м.; МИ (B) = 330 Н*м.
Проверка вала по напряжениям изгиба:
Mэк = Mэк (D) = √( МИ2 + Т2) = 978 Н*м.
32*Mэк/(π*d13) ≤ [σ]F
51 МПа ≤ [σ]F
Расчет вала на сопротивление усталости.
Проверочный расчет вала, заключающийся в определении коэффициента прочности в опасном сечении, выполняют по формуле:
S = Sσ * Sτ / √( Sσ2 + Sτ2) ≥ [S]
Допускаемый коэффициент запаса прочности:
[S] = 1,5 ÷ 2,5
Коэффициент запаса прочности по нормальным напряжениям:
Sσ = σ-1/ [kσ*σa /(εσ*β) + ψσ*σm],
где σ-1 = 420 МПа – предел выносливости стали,
kσ = 1,8 - эффективный коэффициент концентрации нормальных напряжений,
εσ = 0,7 – масштабный фактор для нормальных напряжений,
β = 0,95 – коэффициент, учитывающий влияние шероховатости,
σa – амплитуда цикла нормальных напряжений:
σa = σи = Ми / (0,1* d3) = 50 МПа
σm – среднее напряжение цикла нормальных напряжений:
σm = 4* Fa / (π * d2) = 0
ψσ = 0,25
Sσ = 3,1.
Коэффициент запаса прочности по касательным напряжениям:
Sσ = τ-1/ [kτ*τa /(ετ*β) + ψτ*τm],
где τ-1 = 250 МПа – предел выносливости стали,
kσ = 1,37
ετ = 0,7
β = 0,95
τa = τm = 0,5* T / (0,2* d3) = 0,96 МПа
ψτ = 0,1
Sτ = 120,6.
S = 3,1 > [S].
Проверим выбор подшипника.
Посадочный диаметр d = 50 мм, лёгкая серия 7210 (Сr = 56 кН, С0r = 40 кН).
Номинальная долговечность (ресурс) подшипника в миллионах оборотов:
L = (Сr/P)p,
где Сr = 56 кН – динамическая грузоподъёмность по каталогу,
Р – эквивалентная динамическая нагрузка,
р = 10/3 – показатель степени для роликоподшипников.
Номинальная долговечность в часах:
Lh = 106*L/ (60*n) = 106 * (Сr /P)p / (60*n)
Для определения эквивалентной нагрузки находим отношение:
Fa/(V*Fr) = 0 < e ,
значит X = 1, Y = 0, ( e = 0,374); Кб = 1,4, Кт = 1.
Р = V*Fr *KБ*КТ = 3068,8 Н
L = 15998 (млн.об.)
Lh = 5235290 ч.
Т.к. Lh > [Lh] , то выбранный подшипник подходит
Расчет на жесткость.
Момент инерции сечения:

Модуль упругости:

Допустимые значения углов поворота в местах расположения подшипников:

Допустимый прогиб валов под колесами:
(для цилиндрических зубчатых
колес);

Углы поворота и прогибы от действия силы Ft:

Углы поворота и прогибы от действия силы Fk:

Углы поворота от действия силы FY:

Суммарный угол поворота сечения:

,
,
Суммарный прогиб точки В:

Ни в одном из сечений углы поворота и прогибы не превышают допустимых значений.
УСТАНОВКА КОЛЁС НА ВАЛАХ
1) Подбор посадки с натягом для тихоходного вала:
Тном = 498 Н*м – вращающий момент на колесе,
d = 60 мм – диаметр соединения,
dст = 80 мм – диаметр ступицы колеса,
l = 92 мм – длина сопряжения
Среднее контактное давление:
P = 2*103*К*Т/(π*d2*l*f),
где К – коэффициент запаса сцепления (К = 3,5)
P = 2*103*3*498/( π*502*92*0,14) = 23,93 МПа
Деформация деталей:
δ = 103*Р*d*(C1/E1 + C2/E2) = 31,25 мкм
С1 = (1 + (d1/d)2)/(1 - (d1/d)2)) – μ1 = 0,7
C2 = (1 + (d/d2)2)/(1 - (d/d2)2)) + μ2 = 3,87
E1 = E2 = 2,1*105
Поправка на обмятие микронеровностей:
u = 5,5*(Ra1 + Ra2) = 5,5*(0,8+0,8) = 8,8 мкм,
где Ra1 и Ra2 - средние арифметические отклонения профиля поверхностей.
Минимальный натяг, необходимый для передачи вращающего момента:
[N]min ≥ δ + u = 26,92 + 8,8 = 40,05 мкм
Максимальный натяг, допускаемый прочностью ступицы:
[N]max ≤ [δ]max + u = 223,09 мкм,
где [δ]max = [P]max* δ/P = 214,29 мкм – максимальная деформация;
[P]max = 0,5*σт2*(1 - (d/d2)2)) = 164,06 МПа – максимальное давление;
σт2 =750 МПа – предел текучести охватывающей детали.
Выбираем посадку: Н7/u7
Сила запрессовки:
FП = π*d*l*Pmax*fП = π*60*92*101,35*0,2 = 263,42 кН
Pmax = (Nmax – u)*P/ δ = 75,95 МПа
Температура нагрева охватывающей детали:
t = 200 + (Nmax + Zсб)/(103*d*α2) = 200 + (108 + 10)/(103*60*12*10-6) = 1840C
2) Расчет шпоночных соединений:
Напряжение смятия узких граней шпонки не должно превышать допускаемого, т.е. должно удовлетворяться условие:
σсм = 2*Т/(d*lp*(h – t1)) ≤ [σ]см,
где Т – передаваемый вращающий момент,
d – диаметр вала в месте установки шпонки,
lр = l – b – рабочая длина шпонки,
[σ]см = 100 МПа – допускаемое напряжение смятия.
Для промежуточного вала:
Т = 156,59 Н*м,d = 40 мм,lр = 33 мм,h = 8 мм,t1 = 5 мм,b = 12 мм
σсм = 79 МПа < 100 МПа
Шпонки устанавливаем с натягом Н7/р6.
РАСЧЕТ ПРЕДОХРАНИТЕЛЬНОЙ МУФТЫ
Предохранительные муфты с разрушающимся элементом применяют для предохранения от маловероятных перегрузок. Момент передается от одной муфты к другой двумя стальными штифтами, работающими на срез. Штифты срезаются при перегрузке. Для дальнейшего применения муфты срезанные штифты следует заменить новыми.
Во избежание случайных выключений за расчетный принимают момент
Tp = 1,25*Tmax = 1130,5 Н*м,
где Tmax = 904,37 Н*м – максимальный передаваемый момент при нормальной работе машины.
Расчетный (разрушающий) момент муфты:
Tp = (z*π*d2*τв ср*R) / (103*k*4),
откуда диаметр штифта в месте разрушения:
d = √[(4*103*Tp*k) / (π*z*τв ср*R)],
где z = 2 – число штифтов,
R = мм – радиус окружности расположения сечений среза штифта,
k = 1,2 – коэффициент неравномерности распределения нагрузки,
τв ср = с*σв – предел прочности штифта на срез (с = 0,8):
τв ср = 0,8*900 = 720 МПа.
d = 3,5 мм.
Список использованной литературы.
Мингазов М.Г. и др. «Проектирование механических передач». Учебное пособие для вузов. – Наб.Челны: Изд-во КамПИ, 2003г.
П.Ф.Дунаев, О.П.Леликов «Конструирование узлов и деталей машин» – М.: Высшая школа,1985г.
Шейблит А.Е. «Курсовое проектирование деталей машин» - М.: Высшая школа, 1980г.
Иосилевич Г.Б. Детали машин: Учебник для студентов машиностроит. спец. вузов. – М.: Машиностроение, 1988г.
Решетов Д.Н. «Детали машин». Учебник для вузов. Изд.4-е. - М., Машиностроение, 1989г.
А.Т. Батурин и др.«Детали машин». Изд.5-е. - М., Машиностроение, 1968г.