Процесс водоподготовки
1. Что понимают под пароводяным циклом котельных установок
Пароводяной цикл это период, времени за который вода превращается в пар и этот период повторяется много раз.
Для надежной и безопасной работы котла важное значение имеет циркуляция воды в нем – непрерывное движение ее в жидкостной смеси по некоторому замкнутому контуру. В результате этого обеспечивается интенсивный отвод тепла от поверхности нагрева и устраняются местные застои пара и газа, что предохраняет поверхность нагрева от недопустимого перегревания, коррозии и предотвращает аварию котла. Циркуляция в котлах может быть естественной и принудительной (искусственной), создаваемой с помощью насосов.
В современных конструкциях котлов поверхность нагрева выполняется из отдельных пучков труб, подсоединенных к барабанам и коллекторам, которые образуют достаточно сложную систему замкнутых циркуляционных контуров.

На рис. приведена схема так называемого циркуляционного контура. В сосуд наливается вода, причем левое колесо U – образной трубки подогревают, образуется пар; удельный вес смеси пара и воды будет меньше по сравнению с удельным весом в правом колене. Жидкость в подобных условиях не будет, находится в состоянии равновесия. Например, А – А давление слева будет меньше, чем справа – начинается движение, которое и носит название циркуляции. Пар выделится с зеркала испарения, удаляясь далее из сосуда, а на него место в таком же количестве по весу поступит питательная вода.
Для расчета циркуляции решают два уравнения. Первое – выражает материальный баланс, второе баланс сил.
Первое уравнение формулируется так:
Gпод =Gоп кг/сек, (170)
Где Gпод - количество воды и пара, движущихся в подъемной части контура, в кг/сек;
Gоп - количество воды, движущихся в опускной части, в кг/сек.
Уравнение баланса сил может быть выражено следующей зависимостью:
N = ∆ρ кг/м2, (171)
где N – полный движущий напор, равный h(γ>в >- γ>см>), в кг;
∆ρ – сумма гидравлических сопротивлений в кг/м2, включая и силу инерции, возникающих при движении пароводяной эмульсии и воды по контору и вызывающих в итоге равномерное движение с определенной скоростью.
В циркуляционном контуре котла имеется большое количество параллельно работающих труб, причем условия их работы не могут быть в силу ряда причин совершенно идентичны. Чтобы обеспечить бесперебойную циркуляцию во всех трубах параллельно работающих контуров и не вызвать в каком-нибудь из них опрокидывания циркуляции, необходимо увеличить скорость движения воды по контуру, что обеспечивается определенной кратностью циркуляции К.
Обычно кратность циркуляции выбирается в пределах 10 – 50 и при малой тепловой нагрузки труб значительно больше 200 – 300.
Расход воды в контуре с учетом кратности циркуляции равняется

где D = расход пара (питательной воды) рассчитываемого контура в кг/час.
Скорость воды при входе в подъемную часть контура можно определить из равенства
м/сек,
2. Причины образования отложений в теплообменных аппаратах
Различные примеси, содержащиеся в нагреваемой и испаряемой воде, могут выделятся в твердую фазу на внутренних поверхностях парогенераторов, испарителей, паропреобразователей и конденсаторов паровых турбин в виде накипи, а внутри водяной массы – в виде взвешенного шлама. Нельзя, однако, провести четкую границу между накипью и шламом, так как вещества, отлагающиеся на поверхности нагрева в форме накипи, могут с течением времени превращаться в шлам и наоборот, шлам при некоторых условиях может прикипать к поверхности нагрева, образуя накипь.
Из элементов парогенератора загрязнению внутренних поверхностей больше всего подвержены обогреваемые экранные трубы. Образование отложений на внутренних поверхностях парообразующих труб влечет за собой ухудшение теплопередачи и как следствие опасный перегрев металла труб.
Радиационные поверхности нагрева современных парогенераторов интенсивно обогреваются топочным факелом. Плотность теплового потока в них достигает 600–700 квт/м2, а местные тепловые потоки могут быть еще выше. Поэтому даже кратковременное ухудшение коэффициента теплоотдачи от стенки к кипящей воде приводит к столь значительному росту температуры стенки трубы (500–600 °С и выше), что прочность металла может оказаться недостаточной, чтобы выдержать возникшие в нем напряжения. Следствием этого являются повреждения металла, характеризующиеся появлением отдулин, свинца, а нередко и разрывом труб.
При резких температурных колебаниях в стенках парообразующих труб, которые могут иметь место в процессе эксплуатации парогенератора, накипь отслаивается от стенок в виде хрупких и плотных чешуек, которые заносятся потоком циркулирующей воды в места с замедленной циркуляцией. Там происходит осаждение их в виде беспорядочного скопления кусочков различных величин и формы, сцементированных шламом в более или менее плотные образования. Если в парогенераторе барабанного типа имеются горизонтальные или слабонаклонные участки парообразующих труб с вялой циркуляцией, то в них обычно происходит скопление отложений рыхлого шлама. Сужение сечения для прохода воды или полная закупорка парообразующих труб приводят к нарушению циркуляции. В так называемой переходной зоне прямоточного парогенератора до критического давления, где испаряются последние остатки влаги, и осуществляется небольшой перегрев пара, образуется отложения соединений кальция, магния и продуктов коррозии.
Поскольку прямоточный парогенератор является эффективной ловушкой труднорастворимых соединений кальция, магния, железа и меди. То при повышенном содержании их в питательной воде они быстро накапливаются в трубной части, что значительно сокращает продолжительность рабочей кампании парогенератора.
Для того чтобы обеспечить минимальные отложения как в зонах максимальных тепловых нагрузок парообразующих труб, как и в проточной части турбин, необходимо строго поддерживать эксплуатационные нормы допустимого содержания в питательной воде тех или иных примесей. С этой целью добавочная питательная вода подвергается глубокой химической очистки либо дистилляции на водоподготовительных установках.
Улучшение качества конденсатов и питательной воды заметно ослабляет процесс образования эксплуатационных отложений на поверхности паросилового оборудования, но полностью его не устраняет. Следовательно, в целях обеспечения должной чистоты поверхности нагрева необходимо наряду с одноразовой предпусковой очисткой проводить также периодические эксплуатационные очистки основного и вспомогательного оборудования и при том не только при наличии систематических грубых нарушений установленного водного режима и при недостаточной эффективности проводимых на ТЭС противокоррозионных мероприятий, но и в условиях нормальной эксплуатации ТЭС. Проведение эксплуатационных очисток особенно необходимо на энергоблоках с прямоточными парогенераторами.
3. Опишите коррозию паровых котельных по пароводяному и газовому трактам
Металлы и сплавы, употребляемые для изготовления теплоэнергетического оборудования, обладают способностью вступать во взаимодействие с соприкасающейся с ними средой (вода, пар, газы), содержащей те или иные коррозионноагрессивные примеси (кислород, угольная и другие кислоты, щелочи и др.).
Существенным для нарушения нормальной работы парового котла является взаимодействие растворенных в воде веществ с обмыванием его металлом, в результате чего происходит разрушение металла, которое при известных размерах приводит к авариям и выходу из строя отдельных элементов котла. Такие разрушения металла окружающей средой называются коррозией. Коррозия всегда начинается с поверхности металла и постепенно распространяется в глубь.
В настоящее время различают две основные группы коррозионных явлений: химическая и электрохимическая коррозия.
К химической коррозии относятся разрушения металла в результате его непосредственного химического взаимодействия с окружающей средой. В теплосиловом хозяйстве примерами химической коррозии являются: окисление наружной поверхности нагрева горячими дымовыми газами, коррозия стали перегретым паром (так называемая пароводяная коррозия), разъедание металла смазочными материалами и др.
Электрохимическая коррозия, как показывает ее название, связана не только с химическими процессами, но и с передвижением электронов во взаимодействующих средах, т.е. с появлением электрического тока. Эти процессы происходят при взаимодействии металла с растворами электролитов, что и имеет место в паровом котле, в котором циркулирует котловая вода, представляющая собой раствор распавшихся на ионы солей и щелочей. Электрохимическая коррозия протекает также при контактировании металла с воздухом (при обычной температуре), содержащем всегда пары воды, которые конденсируясь на поверхности металла в виде тончайшей пленки влаги, создают условия для протекания электрохимической коррозии.
Разрушение металла начинается, по существу, с растворения железа, заключающегося в том, что атомы железа теряют часть своих электронов, оставляя их в металле, и превращаются, таким образом, в положительно заряженные ионы железа, переходящие в водный раствор. Этот процесс не происходит равномерно по всей поверхности омываемого водой металла. Дело в том, что химически чистые металлы обычно недостаточно прочны и поэтому в технике применяют преимущественно их сплавы с другими веществами, как известно, чугун и сталь являются сплавами железа с углеродом. Помимо этого, к конструкции стали добавляют в небольших количествах для улучшения ее качества кремний, марганец, хром, никель и др.
По форме проявления коррозии различают: коррозию равномерную, когда разрушение металла происходит примерно на одинаковую глубину по всей поверхности металла и коррозию местную. Последняя имеет три основные разновидности: 1) язвенная коррозия, при которой разъедание металла развивается в глубину на ограниченной площади поверхности, приближающейся к точечным изъявлениям, что особенно опасно для котельного оборудования (образование в результате такой коррозии сквозных свищей); 2) избирательная коррозия, когда разрушается одна из составных частей сплава; например, в трубах конденсаторов турбин, изготовленных из латуни (сплав меди с цинком), при охлаждении их морской водой происходит удаление из латуни цинка, в результате чего латунь делается хрупкой; 3) межкристаллитная коррозия, возникающая преимущественно в недостаточно плотных заклепочных и вальцовочных соединениях паровых котлов при агрессивных свойствах котловой воды с одновременными чрезмерными механическими напряжениями в этих участках металла. Этот вид коррозии характеризуется появлением трещин, идущих по границам кристаллов металла, что делает металл хрупким.
4. Какие поддерживают водно-химические режимы в котлах и отчего они зависят?
Нормальным режимом работы паровых котлов называется такой режим, при котором обеспечивается:
а) получение чистого пара; б) отсутствие на поверхностях нагрева котлов солевых отложений (накипи) и прикипания образовавшегося шлама (так называемой вторичной накипи); в) предотвращение всех типов коррозии котельного метала и пароконденсаторного тракта, несущего продукты коррозии в котел.
Перечисленные требования удовлетворяются путем принятия мер в двух основных направлений:
а) при подготовке исходной воды; б) при регулировании качества котловой воды.
Подготовка исходной воды в зависимости от ее качества и требований, связанных с конструкцией котла, может осуществляться путем:
а) докотловой обработки воды с удалением взвешенных и органических веществ, железа, накипеобразователей (Са, Mg), свободной и связанной углекислоты, кислорода, снижения щелочности и солесодержания (известкование, водород – катионтрование или сббесоливание и пр.);
б) внутрикотловой обработки воды (с дозировкой реагентов или обработкой воды магнитным полем при обязательном и надежном удалении шлама).
Регулирование качества котловой воды осуществляется путем продувки котлов, значительного сокращения размеров продувки можно достигнуть путем улучшения сепарационных устройств котла: ступенчатого испарения, выносных циклонов, промывки пара питательной водой. Совокупность осуществления перечисленных мероприятий, обеспечивающих нормальную работу котлов, называют вода – химическим режимом работы котельной.
Применение любого метода обработки воды: внутри котлового, до котлового с последующей коррекционной обработкой химически очищенной или питательной воды – требует осуществления продувки паровых котлов.
В условиях эксплуатации котлов различают два способа продувки котлов: периодическая и непрерывная.
Периодическая продувка из нижних точек котла осуществляется для удаления грубодисперсного шлама, оседающего в нижних коллекторах (барабанах) котла или контурах с вялой циркуляцией воды. Производится она по установленному графику в зависимости от степени зашламленности котловой воды, но не реже одного раза в смену.
Непрерывная продувка котлов обеспечивает необходимую чистоту пара, поддерживая определенный солевой состав котловой воды.
5. Опишите устройство зернистых осветительных фильтров и принцип их работы
Осветление воды фильтрованием широко применяется в технологии обработки воды, для этого осветляемую воду фильтрует через слой зернистого материала (кварцевого песка, дробленого антрацита, керамзита и др.), загруженного в фильтр.
Классификация фильтров по ряду основных признаков:
скорость фильтрации:
– медленные (0,1 – 0,3 м/ч);
– скорые (5 – 12 м/ч);
– сверхскоростные (36 – 100 м/ч);
давление, под которым они работают:
– открытые или безнапорные;
– напорные;
количество фильтрующих слоев:
– однослойные;
– двухслойные;
– многослойные.
Наиболее эффективны и экономичны многослойные фильтры, в которых для увеличения грязеемкости и эффективности фильтрации загрузку составляют из материалов с различной плотностью и размером частиц: сверху слоя – крупные легкие частицы, внизу – мелкие тяжелые. При нисходящем направлении фильтрования крупные загрязнения задерживаются в верхнем слое загрузки, а оставшиеся мелкие – в нижнем. Таким образом, работает весь объем загрузки. Осветительные фильтры эффективны при задержании частиц размером > 10 мкм.
Вода, содержащая взвешенные частицы, двигаясь через зернистую загрузку, задерживающую взвешенные частицы, осветляется. Эффективность процесса зависит от физика – химических свойств примесей, фильтрующей загрузки и гидродинамических факторов. В толщине загрузки происходит накапливание загрязнений, уменьшается свободный объем пор и возрастает гидравлическое сопротивление загрузки, что приводит к росту потерь напора в загрузке.
В общем виде, процесс фильтрации можно условно разбить на несколько стадий: перенос частиц из потока воды на поверхность фильтрующего материала; закрепление частиц на зернах и в щелях между ними; отрыв закрепленных частиц с переходом их обратно в поток воды.
Извлечение примесей из воды и закрепление их на зернах загрузки происходит под действием сил адгезии. Осадок, формирующийся на частицах загрузки, имеет непрочную структуру, которая под влиянием гидродинамических сил может разрушатся. Некоторая часть ранее прилипших частиц отрывается от зерен загрузки в виде мелких хлопьев и переносится в последующие слои загрузки (суффозия), где вновь задерживается в поровых каналах. Таким образом, процесс осветления воды нужно рассматривать как суммарный результат процесса адгезии и суффозии. Осветление в каждом элементарном слое загрузки происходит до тех пор, пока интенсивность прилипания частиц превышает интенсивность отрыва.
По мере насыщения верхних слоев загрузки процесс фильтрации переходит на нижерасположенные, зона фильтрации как бы сходит по направлению потока от области, где фильтрующий материал уже насыщен загрязнением и преобладает процесс суффозии к области свежей загрузки. Затем наступает момент, когда весь слой загрузки фильтра оказывается насыщенным загрязнениями воды и требуемая степень осветвления воды не обеспечивается. Концентрация взвеси на выходе загрузки начинает возрастать.
Время, в течение которого достигается осветление воды до заданной степени, называется временем защитного действия загрузки. При его достижении предельной потери напора осветительный фильтр необходимо перевести в режим взрыхляющей промывки, когда загрузка промывается обратным потоком воды, а загрязнения сбрасываются в дренаж.
Возможность задержания фильтром грубой взвеси зависит, в основном, от ее массы; тонкой взвеси и коллоидных частиц – от поверхностных сил. Важное значение имеет заряд взвешенных частиц, так как коллоидные частицы одноименного заряда не могут объединяться в конгломераты, укрупнятся и оседать: заряд препятствует их сближению. Преодолевается это «отчуждение» частиц искусственным коагулированием. Как правило, коагулирование (иногда, дополнительно, флокулирование) производится в отстойниках – осветлителях. Часто этот процесс совмещается с умягчением воды известкованием, или сода – известкованием, или едконатровым умягчением.
В обычных осветительных фильтрах чаще всего наблюдается пленочное фильтрование. Объемное фильтрование организуют в двухслойных фильтрах и в так называемых контактных осветлителях. В фильтр засыпают нижний слой кварцевого песка с размером 0.65 – 0.75 мм и верхний слой антрацита с размером зерен 1,0 – 1.25 мм. На верхней поверхности слоя крупных зерен антрацита пленка не образуется. Взвешенные вещества, прошедшие слой антрацита, задерживаются нижнем слоем песка.
При взрыхляющей промывке фильтра слои песка и антрацита не перемешиваются, так как плотность антрацита вдвое меньше плотности кварцевого песка.
6. Опишите процесс умягчение воды по методу катионного обмена
По теории электролитической диссоциации молекулы некоторых веществ находящихся в водном растворе распадаются на положительно и отрицательно заряженные ионы – катионы и анионы.
При прохождении такого раствора через фильтр, содержащий трудно растворимый материал (катионит), способный к поглощению катионов раствора, в том числе Са и Mg, и выделяющий вместо них из своего состава катионы Na или Н, происходит водоумягчение. Вода почти полностью освобождается от Са и Mg, и ее жесткость понижается до 0,1°
Na – катионирование. При этом способе растворенные в воде соли кальция и магния при фильтрации через катионитовый материал обменивают Са и Mg на Na; в итоге получаются только натриевые соли, обладающие большой растворимостью. Формула катионитового материала условно обозначается буквой R.
Катионитовыми материалами являются: глауконит, сульфоуголь и синтетические смолы. Наибольшим распространением в настоящее время пользуется сульфоуголь, который получается после обработки бурого или каменного угля дымящейся серной кислоты.
Емкостью катионитового материала называется предел его обменной способности, после чего в результате израсходования катионов Na их требуется восстанавливать путем регенерации.
Емкость измеряется тонна – градусами (т-град) накипеобразователей, считая на 1 м3 катионового материала. Тонна – градусы получаются в результате перемножения расхода очищаемой воды, выраженного в тоннах, на жесткость этой воды в градусах жесткости.
Регенерация производится 5 – 10%-ным раствором поваренной соли, пропускаемым через катионитовый материал.
Характеристикой особенностью Na – катионирования является отсутствие солей, выпадающих в осадок. Анионы солей жесткости целиком направляется в котел. Это обстоятельство вызывает необходимость повышения количества продувочной воды. Умягчение воды при Na – катионировании получается достаточно глубокое, жесткость питательной воды может, доводится до 0° (практически 0,05–01°), щелочность же не отличается от карбонатной жесткости исходной воды.
К недостаткам Na – катионирования следует отнести получение повышенной щелочности в тех случаях, когда имеется значительное количество солей временной жесткости в исходной воде.
Ограничеватся одним Na – катионированием возможно при карбонатной жесткости воды, не превышающей 3–6°. В противном случае приходится значительно увеличивать количество продувочной воды, что будет создавать уже большие тепловые потери. Обычно количество продувочной воды не превышает 5–10% от общего ее расхода, идущего на питание котла.
Метод катионирования требует весьма простого обслуживание и доступен обычному персоналу котельной без дополнительного привлечения химика.

Конструкция катионитового фильтра
Н – Na – катионирование. Если катионитовый фильтр, наполненный сульфоуглем, регенерировать не раствором поваренной соли, а раствором серной кислоты, то обмен будет происходить между катионами Ca и Mg, находящимися в очищаемой воде, и катионами Н сульфоугля.
Вода, подготовленная таким образом, также имея ничтожно малую жесткость, одновременно получает кислую и таким образом, непригодна для питания паровых котлов, причем кислотность воды равна некарбонатной жесткости воды.
Комбинируя совместно Na и Н – катионитовое водоумягчение, можно получить хорошие результаты. Жесткость воды, приготовленной Н-Na – катионитовым способом, не превышает 0,1° при щелочности 4–5°.
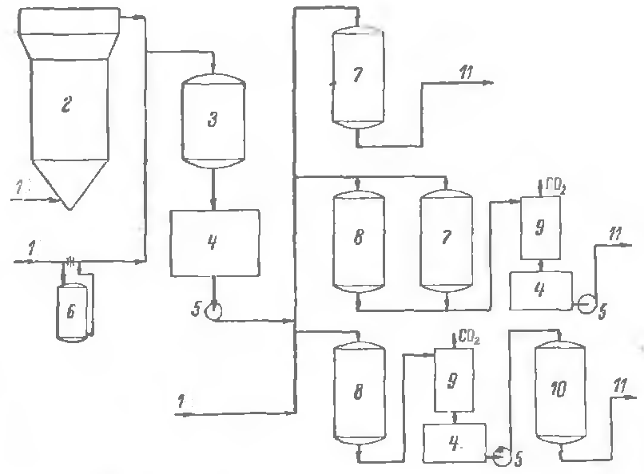
7. Опишите принципиальные схемы водоподготовки
Осуществление необходимых изменений в составе обрабатываемой воды возможно по различным технологическим схемам, то выбор одной из них делают на основе сравнительных техника – экономических расчетов по намеченным вариантам схем.
В результате химической обработки природных вод, осуществляемой на водоподготовительных установках, могут происходить следующие основные изменения их состава: 1) осветление воды; 2) умягчение воды; 3) снижение щелочности воды; 4) уменьшение солесодержания воды; 5) полное обессоливание воды; 6) дегазация воды. Схемы обработки воды, необходимые для осуществления
перечисленных изменений ее состава, могут включать различные процессы, которые сводятся к следующим трем основным группам: 1) методы осаждения; 2) механическое фильтрование воды; 3) ионообменное фильтрование воды.
Применение технологических схем водоподготовительных установок предусматривают обычно комбинирование различных методов обработки воды.
На рисунки представлены возможные схемы комбинированных водоподготовительных установок путем применения указанных трех категорий процессов обработки воды. В этих схемах даны только основные аппараты. Без вспомогательного оборудования, а также не указаны фильтры второй и третий ступени.

Схема водоподготовительных установок
1-сырая вода; 2-осветитель; 3-механический фильтр; 4-промежуточный бак; 5-насос; 6-дозатор коагулянта; 7-Nа – катионитный фильтр; 8- Н – катионитный фильтр; 9 – декарбонизатор; 10 – ОН – анионитный фильтр; 11 – обработанная вода.
Ионообменное фильтрование является обязательной конечной стадией обработки воды при всех возможных вариантах схем и осуществляется в виде Na – катионирования, Н-Na-катионирования и Н-ОН – ионирования воды. Осветлитель 2 предусматривает два основных варианта его использования: 1) осветление воды, когда в нем осуществляются процессы коагуляции и отстаивания воды и 2) умягчение воды, когда помимо коагуляции, в нем проводится известкование, а также одновременно с известкованием магнезиальное обескремнивание воды.
В зависимости от характеристики природных вод по содержанию в них взвешенных веществ возможны три группы технологических схем их обработки:
1) Подземные артезианские воды (на рис. обозначены 1а), в которых практически обычно отсутствуют взвешенные вещества, не требуют их осветления и поэтому обработка таких вод может ограничеватся только ионообменным фильтрованием по одной из трех схем в зависимости от предъявляемых требований к обработанной воде: а) Na – катионирование, если требуется только умягчение воды; б) Н-Na – катионирование, если требуется, помимо умягчения, снижение щелочности или уменьшение солесодержание воды; в) Н-ОН – ионирование, если требуется глубокое обессоливание воды.
2) поверхностные воды с незначительным содержанием взвешенных веществ, (на рис. они обозначены 1б), могут обрабатываться по так называемым прямоточным напорным схемам, в которых коагуляция и осветление в механических фильтрах комбинируют с одной из схем ионообменного фильтрования.
3) поверхностные воды с относительно большим количеством взвешенных веществ (на рис. обозначены 1в), освобождаются от них в осветление, после чего подвергаются механическому фильтрованию и далее комбинируются с одной из схем ионообменного фильтрования. При этом часто. В целях разгрузки ионообменной части водоподготовительной установки, одновременно с коагуляцией осуществляют в осветлителе частичное умягчение воды и снижение ее солесодержание путем известкования и магнезиального обескремнивания. Такие комбинированные схемы особенно целесообразны при обработки сильно минерализованных вод, поскольку даже при частичном их обессоливании методом ионного обмена требуются большие
Задача
Рассчитать площадь осветлительных фильтров и их количество, а также потребное количество воды фильтровальной установки производительностью Q, м3/ч, с учетом расхода воды на собственные нужды.
|
Вариант |
Наименование реки |
Производи- тельность Q, м3/ч |
Высота загрузки h>о>, м |
Концентрация взвешенных веществ С>в>, мг/л |
Скорость фильтрования υ, м/ч |
|
02 |
Белая |
15 |
1,2 |
7 |
4,1 |
Решение:
Определяем межпромывочных период фильтра, ч

где: h>0> – высота фильтрующего слоя, 1,2 м
Гр – грязеемкость фильтрующего материала, 3,5 кг/м3.
Значение Гр может изменятся в широких пределах в зависимости от характера взвешенных веществ, их фракционного состава, фильтрующего материала и др. При расчетах можно принимать Гр= 3? 4 кг/м3, в среднем 3,5 кг/м3,
U>p> – скорость фильтрования, 4,1 м/ч,
С>в> – концентрация, взвешенных веществ, 7 мг/л,

Количество промывок фильтров в сутки определяем по формуле:

где: Т>0> – межпромывочный период, 146,34 ч,
t>0 >–> >время простоя фильтра на промывке, обычно 0,3 – 0,5 ч,

Определим необходимую площадь фильтрования:

где: U-скорость фильтрования, 4,1 м/ч,
Q – Производительность, 15 м3/ч,

В соответствии с правилами и нормами проектирования водоподготовительных установок количество фильтров должно быть не менее трех, тогда площадь одного фильтра составит:

где: m – количество фильтров.

|
Расчетный показатель |
Диаметр стандартного фильтра, мм |
|||||||
|
450 |
700 |
1000 |
1500 |
2000 |
2600 |
3000 |
3400 |
|
|
Площадь фильтрования |
0,17 |
0,39 |
0,76 |
1,72 |
3,10 |
5,20 |
6,95 |
9,10 |
По найденной площади одного фильтра находим требуемый диаметр фильтра по таблице: диаметр d = 1500 мм, площади фильтрования f = 1,72 м2.
Уточним количество фильтров:

Если количество фильтров меньше межпромывочного периода m>0> ≤ T>0>+t>0> (в нашем примере 2 < 167,25 + 0,5), то в резерв принимается один фильтр для вывода на ремонт. Всего фильтров будет установлено m>ф> = 2+1=3 фильтра.
В расчет фильтра входит определение расхода воды на собственные нужды, т.е. на промывку фильтра и на отмывку фильтра после промывки.
Расход воды на промывку фильтра и взрыхление определяется по формуле:

где: i- интенсивность взрыхления, л/(с*м2); обычно i = 12 л/(с*м2);
t – время промывки, мин. t = 15 мин.

Определяем средний расход воды на промывку работающих фильтров по формуле:

Определим расход на спуск в дренаж первого фильтра со скоростью 4 м/ч в течение 10 минут перед включением в работу:
Средний расход воды на отмывку работающих фильтров:

Потребное количество воды для фильтровальной установки с учетом расхода на собственные нужды:
Q>п> = g>ср> + g>ср.отм >+ Q
Q>п> = 0,9 + 0,018 + 15 = 15,9 м3/ч
Литература
1. «Водоподготовка». В.Ф. Вихрев и М.С. Шкроб. Москва 1973 год.
2. «Справочник по водоподготовке котельных установок». О.В. Лифшиц. Москва 1976
год.
3. «Водоподготовка». Б.Н. Фрог, А.П. Левченко. Москва 1996 год.
4. «Водоподготовка». С.М. Гурвич. Москва 1961 год.