Технология производства гексахлорбензола
Министерство Образования и Науки РФ
Казанский Государственный Технологический Университет
Кафедра Общей Химической Технологии
Реферат
по курсу:
Технология химических производств
на тему:
Технология производства гексахлорбензола
Казань 2008
Содержание
Теоретическая часть
Задание
Технологические и технико-экономические показатели процесса
Список литературы
Теоретическая часть
Циклогексанон получают из циклогексанола окислением кислородом воздуха (окислительное дегидрирование) или каталитическим дегидрированием. Кроме дигидрирования при этом протекают дегидратация циклогексанола в циклогексен, а также расщепление циклогексанола с выделением углерода, водорода и воды.
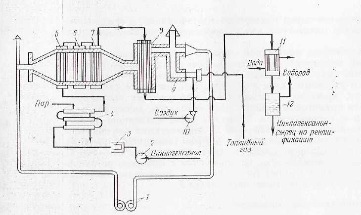
Технологическая схема процесса получения циклогексанона дегидрированием циклогексанола приведена па рисунке 1.
Циклогексанол-ректификат (99,9% -ный) под давлением азота 0,01-0,015 МПа нагнетается через фильтр 3 в подогреватель 4 типа "труба в трубе", где нагревается до 100-110°С. Далее в испарительно-подогревательпой системе, состоящей из трубчатых аппаратов 5, 6 и 7, происходит испарение циклогексанола и перегрев его паров до 430-450°С. Перегретые пары поступают в трубы контактного аппарата 8, заполненные цинк-железным катализатором. Содержание в катализаторе 8-11% железа позволяет достичь максимальную степень конверсии цпклогексакола, равную 82-93%. Процесс протекает при 410 - 420 °С и объемной скорости подачи спирта 0,5 ч-1.
По выходе из контактного аппарата продукты реакции поступают в конденсатор 11 и далее в сепаратор 12, где конденсат (циклогексанон-сырец) отделяется от водорода. Примерный состав цпклогексанона-сырца (в%):
Циклогексанол 80-81
Продукты уплотнения 1 - 1,1
Циклогексанол 17--18
Циклогексен 0,5-0,6Вода 0,2-0,3

Рисунок 1. Технологическая схема процесса получения циклогексанона дегидрированием циклогексанола:
1 - ротационная газодувка;
2 - насос;
3 - фильтр;
4 - подогреватель;
5, 6 - испарители;
7 - перегреватель;
8 - контактный аппарат;
9 - тонка;
10 - воздуходувка;
11 - конденсатор;
12 - сепаратор.
Циклогексанол-сырец подвергают ректификации, а водород после очистки используют для гидрирования фенола в циклогексанол.
Для обогрева контактной системы в нижней части топки 9 сжигают топливный газ (метан). Для поддержания температуры топочного газа, равной 500-550 °С, его смешивают с возвратным топочным газом из борова. Газ, имеющий такую температуру, проходит в межтрубном пространстве контактного аппарата прямотоком к парам циклогексанола, движущимся по трубкам с катализатором. Топочные газы, выходящие из контактного аппарата при 430-480 °С, используются для обогрева испарительно-перегревательной системы (аппараты 5, 6 и 7). Далее часть топочных газов, имеющих температуру 340-300 °С, выпускают в атмосферу, а остальной газ с помощью ротационной газодувки 1 подают на смешение с продуктами сгорания топливного газа в верхнюю часть топки 9.
Задание
Составить и описать технологическую схему производства гексахлорбензола;
составить материальный баланс процесса;
рассчитать технологические и технико-экономические показатели.
В основу расчета принять следующие реакции:
C>6>H>6>+6Cl→C>6>Cl>6>+3HCl
C>6>H>6>+3Cl>2>→C>6>H>3>Cl>3>+3HCl
Исходные данные
|
Производительность установки по гексахлорбензолу |
30 |
|
Состав реакционной смеси% масс гексахлорбензол трихлорбензол бензол хлор |
20 0.5 78 1.5 |
|
Концентрация бензола,% масс |
98 |
|
Концентрация хлора,% масс |
95 |
|
Потери бензола,% масс |
3 |
Материальный баланс:
|
ПРИХОД |
РАСХОД |
|||
|
С>6>Сl>6> C>6>Н>3>Сl С>6>Н>6> Cl>2> HCl C>6>H>6примесь> Cl>2>>примесь> |
5392.45 1997.25 110.05 105.13 |
69.13 28.17 |
1250 31.5 4875+161.77>потери> 93.75 978.68 110.05 105.13 |
4.39 0.17 62.5+2.07>потери> 1.32 26.85 |
|
Σ = 7604.88 |
Σ = 7605.63 |
Mr (C>6>Сl>6>) =12*6+35.45*6=284.7 кг/кмоль
Mr (C>6>H>3>Сl>3>) =12*6+1*3+35.45*3=181.35 кг/кмоль
Mr (C>6>H>6>) =12*6_1*6с= 78 кг/кмоль
Mr ( (Cl>2>) = 35.45*2 = 70.9 кг/кмоль
Mr (HCl) =1+35.45 = 36.45 кг/кмоль
1. Производительность установки = 30 т/сут
m (C>6>Сl>6>) = 30 * 1000/24 = 1250 кг/ч
w (C>6>Сl>6>) = 1250|284/7 = 4.39 кмоль/ч
2. Состав реакционной смеси:
трихлорбензол
1250 - 20%
х - 0.5%
х = m (C>6>H>3>Сl>3>) = 1250 * 0.5/20 = 31.25 кг/ч
w (C>6>H>3>Сl>3>) = 31.25/181.35 = 0.17 кмоль/ч
не прореагировавший бензол
1250 - 20%
х - 78%
х = m>непр> (C>6>H>6>) = 1250 * 78/20 = 4875 кг/ч
w>непр> (C>6>H>6>) = 4875/78 = 62.5 кмоль/ч
не прореагировавший хлор
1250 - 20%
х - 0.5%
х = m>непр> (Cl>2>) = 1250 * 1.5/20 = 93.75 кг/ч
w>непр> (Cl>2>) = 93.75/70.9 = 1.32 кмоль/ч
3. Найдем массу и количество прореагировавшего бензола:
w>прор> (C>6>H>6>) = w>1> (C>6>H>6>) + w>2> (C>6>H>6>),
где w>1> (C>6>H>6>) - количество бензола пошедшего на целевую реакцию;
w>2> (C>6>H>6>) - количество бензола пошедшего на образование трихлорбензола.
w>1> (C>6>H>6>) = w (C>6>Сl>6>) = 4.39 кмоь/ч
w>2> (C>6>H>6>) = w (C>6>H>3>Сl>3>) = 0.17 кмоль/ч
w>прор> (C>6>H>6>) = 4.39+0.17 = 4.56 кмоль/ч
4. Найдем общее количество и массу бензола, с учетом не прореагировавшего:
w>общ> (C>6>H>6>) = w>прор> (C>6>H>6>) + w>непрор> (C>6>H>6>) = 67.06 кмоль/ч
m>общ> (C>6>H>6>) = 67.06 * 78 = 5230.68 кг/ч
5. Найдем массу потерь, количество и массу вступившего в реакцию бензола, учитывая потери:
5220.68 - 97%
х - 100%
х = m>всего (>C>6>H>6>) = 5230.68 * 100/97 = 5392.45 кг/ч
m>потерь (>C>6>H>6>) = 5392.45 - 5230.68 = 161.77 кг/ч
w>потерь> (C>6>H>6>) = 161.77/78 = 2.07 кмоль/ч
w>всего чист> (C>6>H>6>) = 5392.45/78 = 69.13 кмоль/ч
6. Найдем массу примесей бензола:
5392.45 - 98%
х - 2%
х = m>прим (>C>6>H>6>) = 5392.45 * 2/98 = 110.05 кг/ч
7. Найдем количество хлора, прошедшего на обе реакции:
w (Cl>2>) = w>1> (Cl>2>) + w>2> (Cl>2>),
где w>1> (Cl>2>) - количество хлора, пошедшего на образование гексахлорбензола, w>2> (Cl>2>) - количество хлора на обр-е трихлорбензола.
w>1> (Cl>2>) = 6 * w>1> (Cl>2>) = 26.34 кмоль/ч,
w>2> (Cl>2>) = 3 * w>2> (C>6>H>6>) = 0.51 кмоль/ч
w>прор> (Cl>2>) = 26.34 + 0.51 = 26.85 кмоль/ч
8. Найдем количество и массу чистого, вступившего в реакцию, учитывая не прореагировавший:
w>всего чист> (Cl>2>) = w>прор> (Cl>2>) + w>непр> (Cl>2>) = 26.85 + 1.32 = 28.17 кмоль/ч
m> всего чист> (Cl>2>) = 28.17 * 70.9 = 1997.25 кг/ч
9. Найдем массу примесей хлора:
1997.5 - 95%, х - 5%
х = m>прим (>Cl>2>) 1997.5 * 5/95 = 105.13 кг/ч
10. Найдем количество хлороводорода, полученного в общих реакциях:
w (НCl) = w>1> (НCl) + w>2> (НCl),
где w>1> (НCl) кол-во НCl полученного в первой реакции; w>2> (НCl) – кол-во НCl полученного во второй реакции.
w>1> (НCl) = 6 * w (С>6>Cl>6>) = 4.39 * 6 = 26.34 кмоль/ч
w>2> (НCl) = 3 * w (C>6>H>3>Сl>3>) = 3 * 0.17 = 0.51 кмоль/ч
w (НCl) = 26.34 + 0.51 = 26.85 кмоль/ч
m (НCl) = 26.85 * 36.45 = 978.68 кг/ч
Технологические и технико-экономические показатели процесса
Пропускная способность установки: 7604,88 кг/ч
Конверсия или степень превращения бензола =M (C>6>H>6>) подано - M (C>6>H>6>) непрореагировало / M (C>6>H>6>) подано * 100%= 5392,45-5036,77 /5392,45 * 100% = 6,5%
Теоретические расходные коэффициенты по С>6>Н>6>:
т>С>>6>>Н>>6 >= Mr (C>6>H>6>) / Mr (C>6>Cl>6>) = 78/284,7 = 0,274 кг/кг;
по Cl>2>:
т >Cl2 >= Mr (Cl>2>) / Mr (C>6>Cl>6>) = 70,9/ 284,4 = 0,249 кг/кг.
Фактические расходные коэффициенты:
по С>6>Н>6>:
ф>С6Н6 >= m (C>6>H>6>) / m (C>6>Cl>6>) = 5392,45/1250 = 4,402 т/т;
по Cl>2>:
ф>HCl>> >= m (Cl>2>) / m (C>6>Cl>6>) = 1997,25/1250 = 1,682 т/т.
Выход на поданное сырье:
Фактический выход C>6>Cl>6>:
Q>Ф> = m (C>6>Cl>6>) = 1250 кг;
Теоретический выход C>6>Cl>6>:
Mr (С>6>Н>6>) Mr (C>6>Cl>6>), 78 284,7,m (С>6>Н>6>) Q>Т>; 5392,45 Q>Т;>
Q>Т> = (5392,45 * 284,7) / 78 = 19682,44 кг;
Выход C>6>Сl>6 >по бензолу:
>С6>>Cl>>6> = Q>Ф >/ Q>Т >* 100%> >= 1250/19682,44 кг * 100% = 6,35%
5. Теоретический выход C>6>Cl>6,> рассматриваемый, исходя из кол - ва превращенного С>6>Н>6:>
78 - 284.7
m>превр> (С>6>Н>6>) - Q>т>'
Q>т>' = (5392.45 - (4875 - 161.77)) * 284.7/78 = 1161.43 кг
Выход C>6>Cl>6 >на превращенный С>6>Н>6:>
β' >C>>6Н6 >= Q>Ф >/ Q>Т >* 100% = 1250/1161.43 *100% = 107,63%
Список литературы
1. Лебедев Н.Н. Химия и технология основного органического и нефтехимического синтеза. Изд.2-е, пер.М., "Химия", 2005, 736 с.
2. Юкельсон И.И. Технология основного органического синтеза. М.: "Химия", 2008, 846 с.
3. Общая химическая технология / Под ред. А.Г. Амелина. М.: "Химия", 2007, 400 с.
4. Расчеты химико-технологических процессов / Под ред. И.П. Мухленова. Л.: Химия, 2008, 300 с.