Циркулярні насоси
Вступ
На сучасному етапі атомна енергетика розвивається головним чином за рахунок будівництва ядерних енергетичних блоків потужністю 1 млн кВт та з більш киплячим (РБМК) і водно-водяним під тиском (ВВЕР) реакторами. Створення таких потужних енергетичних блоків зажадало різке укрупнення устаткування, включаючи головні циркуляційні насоси (ГЦН). Ці насоси виконують відповідальну роль - прокачують теплоносій (воду) через активну зону реактора в умовах високого тиску, температур та наведеної радіоактивності і значною мірою визначають надійність та стійкість експлуатації реакторів. Найменші перебої та неполадки в їх роботі абсолютно недопустимі. Крім того, ГЦН істотно впливають на економічні показники атомних електростанцій (АЕС). Потужність, яку споживають циркуляційні насоси, становить від 1% до 4% електричної потужності блоку. Наприклад, для реакторів ВВЕР потужністю 1000 МВт електроприводи всіх циркуляційних насосів першого контуру споживають до 25000 кВт. Маса одного зібраного насосного агрегату досягає 100 т. Вартість комплекту циркуляційних насосів для реакторів великої потужності порівнянна з вартістю власне реактора (без паливного завантаження) [8].
Параметри розроблюваних та тих, що знаходяться в експлуатації ГЦН для киплячих та водно-водяних реакторів під тиском, характеризуються значеннями, що наведені нижче [11]:

До недавнього часу в якості ГЦН використовувалися безсальникові герметичні насоси. Їх конструкція дозволяла забезпечити повну відсутність витоків — одна з основних вимог, що ставляться до ядерних установок. Проте створення герметичних насосів на великі подачі, що вимагаються для сучасних реакторів, та потужності технічно поки нерозв’язне, тому виникла необхідність переходу на циркуляційні насоси з ущільненням вала. Ці насоси у порівнянні з герметичними насосами мають такі переваги [8, 21]:
- знімний електричний або паротурбінний привід, який можна легко замінювати при несправностях та ремонтувати у звичних умовах;
- можливість за необхідності збільшувати за рахунок маховика інерційний вибіг ротора насоса для забезпечення циркуляції теплоносія в контурі в перші десятки секунд після несподіваного аварійного знеструмлення;
- насоси з ущільненням вала дешевші (на 50—60%) та мають вищий ККД (на 15—20%), що важливо для насосів з великою подачею;
- ремонтопридатний в умовах експлуатації.
Головні циркуляційні насоси з ущільненням вала (рис. 1), як правило, виконані з вертикальним розміщенням вала, на консолі якого у нижній частині встановлюється робоче колесо 1. У корпусі 3 розміщений направляючий апарат 2. З корпусом сполучені виймальна частина 4, де розміщені тепловий бар’єр 6, гідродинамічний або гідростатичний опорний підшипник 5, змащений водою, вузол механічного ущільнення 7, проставка 8 на роторі насоса, яка дозволяє замінювати ущільнення без розбирання верхньої частини насосного агрегату. До виймальної частини корпусу високого тиску кріпиться циліндрова рама 9, що служить опорою для опорно-упорного підшипника 10 та електродвигуна.

Рисунок 1 - Компонування головного циркуляційного насоса з ущільненням вала
Опорний підшипник 5 встановлюють, як правило, у безпосередній близькості від робочого колеса. Він призначений для сприйняття радіального зусилля, що діє на ротор насоса, через нерівномірність тиску в камері відведення. Тепловий бар’єр 6 служить для обмеження теплового потоку в зону вузла ущільнення вала.
Найважливішим елементом у розглянутій конструкції ГЦН є вузол ущільнення вала. Від нього залежать надійність та довговічність роботи насоса і, як наслідок, експлуатаційна готовність всього блоку. Ущільнення повинні забезпечувати необхідну герметичність при роботі насоса на різних експлуатаційних та аварійних режимах. Витоки радіоактивної води першого контуру через ущільнення назовні не повинне перевищувати декількох кубічних сантиметрів за годину, а організовані витоки запірної (очищеної) води — 0,5—1 м3/год. Витрата запірної води всередину насоса також повинна бути невеликою. Ущільнення вала повинне зберігати свою працездатність після короткочасного знеструмлення системи електроживлення насосів, внаслідок чого може припинятися подача замикаючої та охолоджуючої води. За надійністю система ущільнення не повинна поступатися іншим вузлам насоса та працювати протягом декількох років без заміни. Конструкція ущільнення повинна бути блоковою та забезпечувати тим самим швидку зміну ущільнення в насосі без демонтажу всієї установки.
Створення для ГЦН великої потужності ущільнень вала, розрахованих на високі перепади тиску (17,5 МПа), температури (310 °С) та окружні швидкості (25 м/с), що відповідають переліченим вище вимогам, становить складну технічну задачу. Незважаючи на те, що у промисловій експлуатації за останнє десятиліття з’явилося багато конструкцій ГЦН з ущільненням вала, за якими накопичений певний досвід, питання створення ущільнювальних систем, що мають високу надійність, герметичність та великий ресурс роботи, залишається до кінця невирішеним та служить предметом дослідження багатьох провідних насособудівельних фірм.
Огляд існуючих конструкцій
Принцип роботи більшості ущільнень вала, що набули поширення в ГЦН, полягає у тому, що запірна (буферна) холодна та очищена вода подається від стороннього джерела в камеру ущільнення під тиском, дещо перевищуючим тиск у порожнині насоса. Під дією цього перепаду частина запірної води проходить всередину насоса (внутрішні витоки), інша частина проходить через основне ущільнення, що дроселює, та відводиться в зливну місткість (організовані витоки). Ущільнення, що дроселює, служить для обмеження організованих витоків та зменшення тиску перед замикаючим ущільненням, яке запобігає зовнішньому (неорганізованому) витоку води з насоса. У деяких конструкціях на випадок виходу з ладу замикаючого ущільнення встановлюється додаткове аварійне ущільнення, при цьому в зону між ними подається повітря під тиском у декілька атмосфер.
Таким чином, ущільнення вала є складною системою, в яку, як правило, входять підживлювальний насос високого тиску, холодильники, фільтри, внутрішнє, основне дроселююче ущільнення, замикаюче та аварійне ущільнення, контрольно-вимірювальна апаратура для вимірювання тиску, величини витоків та температури.
Для нормальної роботи ущільнень необхідно перш за все, щоб температура води в зоні ущільнень не перевищувала 60 °С [13], що досягається шляхом подачі охолодженої нерадіоактивної запірної води від спеціальної системи інжекції або від системи підживлення першого контуру. Такий спосіб охолоджування не залежить від режиму роботи ГЦН, виключає потрапляння радіоактивних частинок та забруднення ними вузла ущільнення. На лінії підведення запірної води в зону ущільнення встановлюються фільтри, що забезпечують очищення води від механічних домішок розмірами до 5—50 мкм. У деяких випадках для замикання використовують воду з напірного патрубка насоса, заздалегідь охолоджену в теплообміннику. Проте така система ускладнюється через вимоги біологічного захисту та техніки безпеки при ремонтних роботах.
У сучасних конструкціях ГЦН найбільше поширення набули звичайні торцеві, гідродинамічні та гідростатичні ущільнення. Плаваючі ущільнення з радіальним зазором, не зважаючи на їх надійність та порівняльно великий досвід експлуатації в потужних живильних насосах, використовуються рідко через відносно великі витоки [18].
Звичайні торцеві ущільнення забезпечують практично повну герметичність, що спонукало використовувати їх в ГЦН. Питання проектування, дослідження та експлуатації торцевих ущільнень розглядаються у спеціальній літературі [1,4] та в даному огляді детально на них зупинятися немає потреби. Слід лише відзначити, що робочі поверхні в торцевих ущільненнях знаходяться в контакті та піддаються безперервному зносу. У зв’язку з цим доводиться зважати на кінцевий термін їх служби. У роботі [4] наведена залежність очікуваного терміну служби торцевого ущільнення від тиску, яка побудована на підставі статистичних даних, що належать до торцевого ущільнення насосів з діаметром вала 100 мм, коловою швидкістю 5 м/с та температурою води 65 °С. При тиску 10 МПа термін служби ущільнення становить близько 1000 годин, при 6 МПа він досягає шести місяців та лише при тиску нижче 1 МПа можна розраховувати на роботу протягом двох-трьох років. Тому в циркуляційних насосах, ресурс яких повинен становить більше 10000 годин, застосування одинарних торцевих ущільнень недоцільне. Для збільшення терміну служби використовують багатоступеневих конструкції з рівномірним розподілом між ними повного перепаду тиску. Звичайно у ГЦН застосовують 2—4 ступені торцевих ущільнень або використовують одну ступінь як замикаючу в поєднанні, наприклад, з гідростатичним ущільненням [16].
На рисунку 2 показане триступеневе торцеве ущільнення для ГЦН з реактором РБМК [11], в якому досягається рівномірний розподіл тиску між ступенями при допомозі дроселів, встановлених на зовнішній лінії. Поділ тиску супроводжується постійними витоками через зовнішню лінію, що становить декілька сотень літрів за годину. Тепло, що виділяється від тертя контактуючих поверхонь, відводиться через спеціальний замкнутий контур з теплообмінником та фільтром для уловлювання продуктів зносу. Циркуляція в контурі охолодження створюється вбудованим всередину ущільнення осьовим лабіринтовим насосом (імпелером). Температура води, що допускається, перед ущільненням 60 °С.

Рисунок 2 - Триступеневе торцеве ущільнення:
1 - дросель; 2 - теплообмінник; 3 - фільтр; 4 - імпелер;
5 - пружина; 6 — аксіально-рухома втулка; 7 - опорне кільце
Щоб забезпечити протягом певного часу достатню герметичність ущільнення в аварійних ситуаціях при виході з ладу однієї із ступеней, кожна з них розраховується на повний перепад тиску. Основними елементами ущільнення служать аксіальна рухома втулка та нерухоме опорне кільце, які постійно притискаються одне до одного тиском середовища та пружинами. В якості пари тертя використовуються карбід вольфраму та графіт з бабітовим просоченням.
Сфера застосування одинарних торцевих ущільнень звичайно характеризують критерієм pv, де р — перепад тиску на ущільненні, МПа та v — швидкість ковзання на робочих поверхнях, м/с. На підставі аналізу ущільнень іноземних фірм у роботі [2] наводяться значення р v, що дорівнюють 8—36 МПа·м/с (нижнє значення відповідає парі тертя графіту по стеліту в середовищі масла, а верхнє — парі графіту по карбіду вольфраму в середовищі морської води), при яких забезпечується дворічний ресурс роботи ущільнення. Для деяких типів торцевих ущільнень фірма «Крейн Пекінг» (Великобританія) [17] допускає значення pv = 70-80 МПа·м/с, а фірма «Бургман» (Німеччина) [12] — до 100 МПа·м/с. Вказані допустимі значення недостатні для умов роботи ущільнень в ГЦН, особливо для блоків з реакторами ВВЕР. Їх можна дещо розширити, якщо використовувати більш зносостійкі пари тертя (наприклад, з силіційованого графіту), правильно вибрати конструкцію аксіальної рухомої втулки та ущільнювального кільця до неї. В цьому випадку вплив осьового биття та перекосів, викликаних неточністю обробки деталей або їх деформацією від дії тиску та температури рідини, зводиться до мінімуму, і ущільнення здатне працювати тривалий час без пошкоджень. Прикладом такої конструкції служить подвійне торцеве ущільнення для ГЦН з реактором РБМК [9]. Ущільнення контактне та виконано у вигляді єдиного блоку. До його складу входять внутрішня та зовнішня ступені торцевого ущільнення, тепловий бар’єр з боку порожнини насоса та теплообмінник, розташований безпосередньо у камері ущільнення. Аксіальні рухомі втулки разом з пружинами встановлюються на валу та своїми торцевими поверхнями притискаються у відповідь до нерухомих втулок. Основні елементи ущільнення ретельно урівноважені, що дозволяє виключити порушення поверхні контакту. Парами тертя служать кільця з силіційованого графіту. Завдяки конструктивним особливостям кожна із ступеней торцевого ущільнення призначена для роботи при повному перепаді тиску.
У камеру між ступенями подається чиста запірна вода. Проте завдяки малій величині витоків (6—10 л/год) та наявності в корпусі ущільнення вбудованих холодильників вона може протягом тривалого терміну працювати без подачі запірної води (на воді першого контуру). Критерій pv становить 130 МПа·м/с. Ущільнення допускає значне радіальне биття (до 0,4 мм) та осьові переміщення (до 3 мм) вала при роботі насоса. При цьому навантаження від пружин на ущільнювальні поверхні не змінюється. Вузол ущільнення випробуваний протягом тривалого часу на спеціальних стендах та в ГЦН показав стійку та надійну роботу. Зношення тертьових ущільнюючих поверхонь склав 3—4 мкм за 8000—10000 годин роботи.
Запропонована конструкція торцевого ущільнення, в якій одне з кілець має еліптичну форму ущільнювального пояска (рис. 3, а) [19], що сприяє поліпшенню змащенню та відведенню тепла із зони тертя. Розміри еліптичної поверхні вибирають так, щоб велика вісь внутрішнього еліпса була рівна меншій осі зовнішнього еліпса. У результаті за один оберт вся ущільнювальна поверхня приблизно половину часу знаходиться у контакті з рідиною, віддаючи їй тепло. Витоки рідини через еліптичне ущільнення дещо більше, ніж для звичайного ущільнення, та може становити декілька літрів за годину. Дане ущільнення з парою тертя карбіду вольфраму по графіту, встановлене в спеціальній дослідній петлі, пропрацювало понад 35000 годин. При цьому зроблено більше 450 зупинок та пусків насоса. Витоки через кожне ущільнення (всього були встановлені послідовно два ущільнення на загальний тиск 9,8 МПа) становили від 0,019 до 1,9 л/год. Знос графіту від 38 до 76 мкм, кільце з карбіду вольфраму зносу практично не мало. На підставі накопиченого на експериментальній установці досвіду еліптичні ущільнення були встановлені на п’яти циркуляційних насосах та пропрацювали в цілому 20000 годин при рv=125 МПа·м/с. Ця конструкція захищена патентом у Канаді та в інших країнах.
Умови роботи, подібні до умов в еліптичних ущільненнях, можна одержати, застосовуючи ексцентрично розташовані ущільнювальні пояски (рис. 3 б). Проте у цьому випадку навантаження на стику стає несиметричним, що є істотним недоліком таких ущільнень.
Останніми роками на базі торцевих ущільнень створений ряд нових типів ущільнень, у яких ущільнювальні пояски розвантажені та працюють з невеликим зазором у режимах тертя, близьких до рідинного. До них належать гідродинамічні та термогідродинамічні ущільнення.
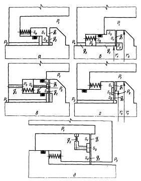
У гідродинамічних ущільненнях, окрім ущільнювального паска, характерного для торцевих ущільнень, є додаткові опорні поверхні з клинами, що звужуються в тангенціальному напрямі та розділені між собою канавками (рис. 3 в). При обертанні вала на клиноподібних поверхнях виникає додаткова гідродинамічна сила, обернено пропорційна квадрату зазору. Рівновага аксіально рухомої втулки автоматично підтримується за рахунок зміни сили на клинах при відхиленні зазору від оптимального значення. При зупиненні ущільнення закривається та забезпечує герметичність. Крім скосів для створення підйомної сили, можна використовувати приховані сходинки Релея (рис. 3 д), спіральні канавки (рис. 3 е) [10]. Проте ці ущільнення не набули значного поширення в циркуляційних насосах через складну технологію їх виготовлення, особливо при використанні в парах тертя матеріалів з високою твердістю.

Рисунок 3 - Варіанти торцевих ущільнень:
а - еліптичний поясок; б - ексцентричний поясок;
в - гідродинамічне ущільнення; г - термогідродинамічне ущільнення;
д - сходинка Релея; е - спіральні канавки
Принцип роботи термогідродинамічних ущільнень грунтується на використанні деформації кілець під дією термічних напружень у зоні контакту. Запропонована конструкція термогідродинамічного ущільнення [4], в якій на поверхні одного з кілець виконуються серпоподібні канавки (рис. 3 г), сприяють утворенню мікроклинів за рахунок різниці температури, що утворюється в результаті нерівномірного охолоджування робочої поверхні кільця в окружному напрямі. У зоні мікроклинів при обертанні виникають додаткові підйомні сили, що дозволяють значно зменшити контактний тиск на робочих поверхнях та коефіцієнт тертя. Перевага цих ущільнень полягає у тому, що із зростанням швидкості ковзання та перепаду тиску різниця температур між окремими ділянками робочої поверхні зростає. Під дією великих термічних напружень та викликаних ними деформацій, розширяються зони, займані мікроклинами, збільшуються підйомні сили та знижується коефіцієнт тертя у робочому зазорі.
Так, зменшення коефіцієнта тертя від 0,05 до 0,005 дозволяє підвищити для цих ущільнень критерій pv до 500 МПа·м/с. Термін служби термогідродинамічних ущільнень завдяки зниженню тертя та зносу — високий, а витоки, наприклад, при перепаді 5 МПа, становить декілька літрів за годину. При зупиненні термогідродинамічне ущільнення забезпечує повну герметичність, оскільки не відбуваються деформації поверхонь під дією додаткових термічних напружень, викликаних тертям.
Прикладом використання термогідродинамічнх ущільнень може служити конструкція (рис. 4) [4] для циркуляційних насосів виробництва фірми «Клейн, Шанцлін, Беккер» (КСБ) з водно-водяним реактором АЕС Обрігхайм (Німеччина). Діаметр вала під ущільненням 182 мм, перепад тиску 14—15 МПа та частота обертання вала 1490 об/хв. Тут термогідродинамічне торцеве ущільнення 2 виконує роль замикаючого та працює при тиску 0,5—1 МПа з витоками близько 100 см3/год, хоча воно і розраховується на повний робочий перепад тиску, який може виникнути перед ним у аварійному режимі. Тиск перед замикаючим ущільненням знижується за допомогою двох послідовно розташованих ступеней гідростатичного ущільнення 1, на кожній з яких спрацьовує приблизно 7 МПа при організованих витоках 400—500 л/год, які відводяться через отвір 3. Тут гідростатичне ущільнення має на одній із торцевих поверхонь ряд замкнутих камер, які зв’язуються через дросель з ущільнювальною порожниною. Загальні витрати запірної води з температурою 40-500С становить близько 1,5 м3/год. Термогідродинамічні ущільнення експлуатувалися протягом багатьох років на АЕС Обрігхайм, пропрацювали без ремонту більше 38000 годин та продовжували працювати. При профілактичних оглядах насосів у цих ущільненнях заміняли тільки вторинні ущільнювальні кільця круглого перерізу з еластомеру.

Рисунок 4 - Комбіноване ущільнення вала ГЦН з водно-водяним реактором АЕС «КВО Обрігхайм» (Німеччина)
Для реакторів РБМК фірма КСБ застосовує в циркуляційних насосах на повний перепад тиску 9,5 МПа здвоєні термогідродинамічні ущільнення 1 та 2 (рис. 5), між якими тиск ділиться навпіл за допомогою дроселів 3 та 5 при організованих витоках через них 0,5 м3/год. Третя ступінь 4 ущільнення аварійна та є торцевим ущільненням, яке в нормальних умовах за допомогою пружин залишається відкритим. При виході з ладу ступені 2, а отже, і збільшенні зовнішніх витоків через неї, аварійне ущільнення під дією виниклого перепаду тиску закривається та забезпечує необхідну герметичність всього вузла як при вибігу насоса, так і при його зупинці.

Рисунок 5 - Комбіноване ущільнення вала ГЦН з киплячим реактором АЕС «Крюммель» (Німеччина)
Постійне удосконалення конструкцій термогідродинамічних ущільнень дозволило останнім часом у деяких циркуляційних насосах використовувати комбіновані вузли ущільнень, в яких остання та передостання ступені термогідродинамічні. Такий вузол ущільнення застосований в ГЦН фірми КСБ для реактора ВВЕР потужністю 1300 МВт АЕС Унтервгзер (Німеччина) [4].
При високих перепадах тиску та швидкостях обертання, коли потрібен великий ресурс та допускаються незначні витоки, все ширше застосовуються ущільнення з безперервною рідинною плівкою. До них належать гідростатичні ущільнення, що складаються з тихжесамих елементів, що і звичайні торцеві. Для створення гарантованого зазору між ущільнювальними поверхнями (рис. 6 а) на одній з них виконуються замкнуті камери 2, які з’єднуються через дроселі 3 з ущільнювальною порожниною 1. Величина осьового зазору залежить від розмірів дроселів, камер, а також від зусилля пружин. Дроселі тут виконують роль регулюючого органу на байпасі та забезпечують саморегулювання осьового зазору. При зменшенні зазору епюра тиску в щілині зростає, а при збільшенні - знижується. Для обмеження витоків через ущільнення та забезпечення саморегулювання осьового зазору між поверхнями ущільнювачів дроселі повинні мати великий гідравлічний опір і тому виконуються з вельми малим поперечним перерізом (капілярним). Істотний недолік капілярів полягає в схильності їх до засмічення та ерозійного зносу. У обох випадках нормальна робота ущільнення порушується. Крім того, дроселі повинні ретельно таруватися та мати однакову витратну характеристику.
Фірма «Помп Гінар» (Франція) для циркуляційних насосів запропонувала гідростатичне ущільнення, подібне до розглянутого, в якому дроселями служать капілярні канавки, виконані безпосередньо на робочій поверхні та сполучені з ущільнювальною порожниною [15]. Таке ущільнення дозволяє дещо збільшити поперечний перетин дроселів за рахунок їх подовження, а також створити сприятливі умови для очищення дроселів від механічних частинок завдяки відносному обертанню поверхонь ущільнювачів. Оскільки ці поверхні, як правило, виконуються з дуже твердих та зносостійких матеріалів, в даному ущільненні ускладнюється процес виготовлення живильних капілярних каналів, які до того ж повинні мати однакову витратну характеристику.

Рисунок 6 - Гідростатичне ущільнення:
а — з фіксованим зазором; б — з регульованим зазором;
в-з контрольованими витоками
На рисунку 6 б показана конструкція гідростатичного ущільнення з саморегульованим осьовим зазором [21], у якій для розділення робочих поверхонь використовується гідростатичний тиск від стороннього джерела 1. Вода під високим тиском подається через капіляри 3 у порожнини камер 4, виконані на нерухомому кільці 2. Величина осьового зазору залежить від витрати води через капіляри. Ущільнення дозволяє розділити робочі поверхні ще до початку обертання вала, а також за необхідності регулювати подачу води в порожнину ущільнення, змінюючи тим самим осьовий зазор між робочими поверхнями. До недоліків такого ущільнення належить можливість пошкодження зовнішньої системи підтримки тиску, чутливість до ступеня забруднення рідини, до теплових перехідних процесів і до зміни характеристики дроселя у результаті засмічення або ерозії.
Становить інтерес гідростатичне ущільнення з проміжним відбором тиску (рис. 6 в) [8] фірми «Хайворд Тайлер» (Великобританія). Основні елементи ущільнення: кільце 2, яке обертається разом з валом 1, та аксіальний рухомий елемент (поршень) 3, встановлений в корпусі 5. На робочій торцевій поверхні поршня виконана кільцева канавка, пов’язана каналами з проміжною камерою. Під дією пружини 4 забезпечується первинний контакт між кільцем 2 і поршнем 3. Принцип роботи ущільнення базується на тому, що контрольований осьовий зазор між поверхнями ущільнювачів автоматично підтримується за допомогою зовнішнього дроселя 6. Якщо зазор збільшується, то в камері за поршнем підвищується тиск, що приводить до збільшення притискуючої гідравлічної сили. При зменшенні осьового зазору тиск за поршнем знижується, внаслідок чого ущільнення відкривається. Залежно від параметрів елементів ущільнення та дроселя поршень встановлюється у рівноважному положенні при певному осьовому зазорі. Оскільки в даній конструкції дросель розміщений поза ущільненням, то його можна спроектувати так, щоб уникнути засмічення та ерозії (наприклад, застосовуючи трубки певної довжини та перерізу).
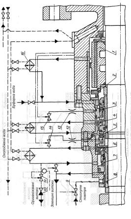
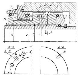
Розглянута конструкція з промвідбіром використовувалася в блоці ущільнення (рис. 7), розробленому фірмою «Хайворд Тайлер» для головних циркуляційних насосів фінської АЕС «Ловіза». Робочий тиск та температура води у першому контурі становить відповідно 12,5 МПа та 270 °С. На прикладі цього насоса розглянемо роботу блоку ущільнення та його допоміжних систем [8].
Ущільнення працює на запірній воді, яка береться з першого контуру, охолоджується до 40 °С та очищається, проходячи через холодильник та іонообмінний фільтр. Автоматичні регулятори підтримують задане (0,5-0,06МПа) перевищення тиску запірної води над тиском у порожнині насоса, внаслідок чого близько 50% води, що підводиться (0,3-0,5 м3/год), надходить в насос, виключаючи вихід з нього гарячого радіоактивного теплоносія.
Блок ущільнення разом з підшипником ковзання 1, що працює на воді, відділяється від корпусу насоса спеціальним тепловим бар’єром — горловиною, охолоджуваною водою. Імпелер 2 прокачує запірну воду через камеру підшипника та холодильник 16, щоб виключити випадки місцевого закипання. Ту ж функцію виконують імпелери 4 та 6, що розташовані за першим 3 та другим 5 ступенем гідростатичного ущільнення. Перед замикаючим торцевим ущільненням 7 переливним клапаном 10 підтримується тиск 0,42-0,45 МПа. Зовнішні витоки через ущільнення 7 становить близько 300 см3/год, організовані витоки — 0,3 м3/год. Витоки через гідростатичні ущільнення 3 та 5, а отже, і торцевий зазор зберігаються постійними шляхом зміни провідності зовнішніх дроселів 13 та 12 регулюючими клапанами 15 та 14.
На випадок
пошкодження або у аварійних ситуаціях
передбачені заходи, що дозволяють
нормально вимкнути з дії реакторну
установку. Якщо припиняється подача
запірної води або збільшуються її витоки
через пошкоджене ущільнення, підвищується
температура в камері підшипника, та при
досягненні 650С
магнітний клапан 15
починає
закриватися, зменшуючи торцевий зазор
в ущільненні 3.
При
подальшому збільшенні температури до
70 °С
ущільнення 3
повністю
закривається та працює як контактне
торцеве ущільнення з мінімальним
витоками. Запірна вода, що підводиться
з автоматично включеної резервної
системи, протікає в насос та знижує
температуру в камері підшипника. Якщо
необхідний ефект не досягається, то при
підвищенні температури до 80 °С
закривається друга ступінь
ущільнення
5.
У разі відмови обох ступеней ущільнення 3 та 5 тиск перед замикаючим торцевим ущільненням 7 і клапаном 10 стає більше допустимого та приводить до закриття клапана 1 і відкриття клапана 9, через який підноситься стисле повітря в камеру лабіринтового шпаринного ущільнення 8. При цьому ущільнення 7 повинне короткочасно до зупинки насоса сприймати повний перепад тиску. Якщо і воно вийде з ладу, роль ущільнення виконує лабіринтова втулка 8 з підведеним до неї під тиском 0,7 МПа стислим повітрям. Всі перелічені заходи повинні запобігти виходу назовні радіоактивної води протягом 3-10 хв, що вимагаються для нормальної зупинки агрегату.

Рисунок 7 - Блок механічного ущільнення фірми «Хайворд Тайлер» для ГЦН АЕС «Ловіза» (Фінляндія)
Недоліком розглянутої конструкції є те, що у ступенях гідростатичного ущільнення аксіальні рухомі поршні центруються по двох гумових ущільнювальних кільцях та не можуть достатньою мірою компенсувати перекоси контактних поверхонь, а у торцевій щілині відсутні умови для виникнення відновного моменту. Крім того, в схемі міститься багато регулюючих автоматичних пристроїв, які знижують надійність роботи блоку ущільнення, що виявилося в ході пуско-налагоджувальних робіт на АЕС «Ловіза-1». У результаті в ГЦН були встановлені простіші ущільнення фірми «Чемплейн» (Канада), подібні до ущільненням, які показані на рисунку 4. У них ступені гідростатичного ущільнень мають на робочій поверхні замкнуті камери, що поєднуються через дроселі з ущільнюваною порожниною.
Останнім часом з'явилися конструкції ГЦН для реакторів РБМК та ВВЕР, у яких повний перепад тиску спрацьовує на одній ступені гідростатичного ущільнення, а зовнішня герметичність забезпечується механічним ущільненням торцевого типу [20]. При цьому спрощуються системи подачі запірної води та охолоджування і підвищується надійність насосних агрегатів.
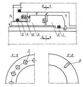
Фірмою «Вортінгтон» (Великобританія) розроблене гідростатичне ущільнення (рис. 8) з постійними за величиною витоками. Ущільнення складається з диска 1, розташованого на валу 12, та аксіальна рухома втулка 11, яка встановлена в корпусній проставці 4. На торцевої поверхні диска виконано гладкий ущільнювальний поясок 10 та опорні подушки 9. З боку камери 7 низького тиску на втулці 11 закріплений поршень 5. На лінії відведення організованих витоків розміщений дросель 6. Камера, утворена між поршнем 5 та корпусною проставкою 4, з'єднується з атмосферою каналом 3. Зовнішні витоки по валу обмежуються допоміжним ступенем торцевого ущільнення 8. Принцип роботи ущільнення базується на тому, що при обертанні між диском та аксіально рухомою втулкою утворюється осьовий зазор, по якому організовані витоки надходять з порожнини 2 високого тиску в камеру 7. За рахунок опору дроселя 6 у камері 7 встановлюється певний тиск, який діє на поршень 5 та втулку 11, прагне зменшити осьовий зазор у робочій щілині, а отже, і витоки. Із зменшенням витоків тиск у камері 7 трохи знижується, та відбувається зворотний процес. Шляхом вибору відповідних геометричних розмірів основних елементів ущільнення можна забезпечити постійні за величиною витоки, які автоматично підтримуватимуться гідравлічною силою, що діє з боку низького тиску [21].

Рисунок 8 - Гідростатичне ущільнення з постійними витоками
Ущільнення за принципом роботи аналогічне до клапана, що підтримує постійність витрати при зміні тиску. Простота конструкції у відсутності зовнішніх насосів, що робить дане ущільнення перспективним для застосування в ГЦН, проте через великі габарити воно більш чутливе до температурних деформацій.
На рисунку 9 показані гідростатичні ущільнення, на робочих поверхнях яких виконана сходинка Релея, конфузорність або їх комбінація. Такі конструкції дозволяють автоматично підтримувати певний зазор між робочими поверхнями за рахунок зміни епюри тиску залежно від зміни величини осьового зазору. Принцип роботи, особливості конструкцій та область їх застосування розглянуті у роботах [13, 14]. Ущільнення прості за конструкцією, не вимагають додаткових систем. Їх недоліки: відсутність вирівнюючого моменту та підвищена чутливість до зносу, оскільки сходинка та скіс мають розміри порядку декількох десятків мікрометрів.
У гідростатичних ущільненнях витоки через осьовий зазор майже не залежать від відносного обертання ущільнювальних кілець, а визначаються перепадом тиску. Тому під час стоянки витоки залишаються таким же, як і при роботі насоса. Для ущільнення вала при зупнці доводиться встановлювати послідовно з основним додаткові стоянкові ущільнення, що ускладнює та здорожчує конструкцію, її експлуатацію та ремонт.

Рисунок 9 - Гідростатичне ущільнення:
а - з мікросходинкою; б - зі скосом; в - зі скосом та мікросходинкою
Для безконтактної роботи гідростатичні ущільнення вимагають певного перепаду тиску, при якому утворюється гарантований осьовий зазор. Інакше кільця знаходяться у контакті та схильні до зносу під час роботи. Так, наприклад, фірма «Чемплейн» для гідростатичного ущільнення (подібне зображене на рис. 6 а) допускає запуск в роботу при перепаді тиску не менше 2 МПа. Тільки при такому перепаді гарантується безконтактна робота ущільнення.
У ВНДІАЕН розроблений новий тип імпульсного гідростатичного торцевого ущільнення з автоматично регульованим зазором (рис. 10), яке одночасно виконує роль стояночного [3]. На валу 1 нерухомо закріплене ущільнювальне кільце 2, що обертається. Контактуюча з ним аксіальна рухома втулка 3 встановлена у кришці 4, ущільнена гумовим кільцем 5 та притиснута до кільця 2 пружинами 6. На робочій поверхні втулки по колу розміщені замкнуті камери 7. У ущільнювальному кільці, що обертається, виконано декілька живильних каналів 8, які зв’язують ущільнювальну порожнину В з камерами 7. Число каналів менше числа камер, тому при будь-якому відносному положенні кільця та втулки вони можуть сполучати з порожниною В лише частину камер.

Рисунок 10 - Імпульсне гідростатичне ущільнення з саморегульованим зазором
Особливість роботи даного ущільнення полягає у тому, що при обертанні вала камери періодично сполучаються з ущільнювальною порожниною через живильні канали. Періодичність визначається частотою обертання вала та числом підвідних каналів. У міру підвищення тиску р>2> у камерах виникає надмірна осьова сила, яка прагне розкрити стик між ущільнювальними поверхнями. Збільшення осьового зазору приводить до зниження тиску в камерах та відповідно до зменшення розклинюючої сили з боку шпарини. Під дією постійної гідравлічної сили на тильний бік аксіальна рухома втулка та зусилля від пружин ущільнення знову прагне закритися. Шляхом вибору відповідних розмірів ущільнювальних елементів можна забезпечити рівновагу аксіально рухомої втулки при певному осьовому зазорі між ущільнювальними поверхнями. Під час роботи тиск у камерах періодично змінюється від найбільшого значення, що приблизно дорівнює тиску в порожнині з ущільнювальною рідиною, до найменшого відповідного тиску між ущільнювальними поверхнями, позбавленими камер. Середній тиск у камерах, що визначає гідростатичну силу, буде нижчим за тиск у порожнині з ущільнювальною рідиною, що забезпечує перепад тиску між ними, необхідний для саморегулювання осьового зазору. В результаті відпадає необхідність виконувати живильні канали капілярними.
У розглянутому ущільненні число живильних каналів та камер взяте таким, щоб за відсутності відносного обертання ущільнювальних кілець лише частина камер могла збігатися з живильними каналами. Тому під час зупинки гідростатичні сили, що діють на поверхню камер, виявляються малими та не можуть врівноважити сил тиску, що притискають ущільнювальні кільця одне до одного. Таким чином, при зупиненні забезпечується щільний контакт між ущільнювальними поверхнями, що виключає витоки через ущільнення, та відпадає необхідність у додаткових стоянкових ущільненнях.
Через пульсуючу зміну тиску в камерах на аксіально рухому втулку діє високочастотна (але з малою амплітудою) осьова сила, що надає втулці безпечні високочастотні коливання та тим самим запобігає втраті її рухомості щодо гумового ущільнювального кільця.
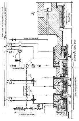
У результаті експериментальних досліджень, проведених у ВНДІАЕН, розроблена для ГЦН стосовно блоку ВВЕР потужністю 1000 МВт система ущільнення валу (рис. 11), до складу якої входять внутрішнє та зовнішнє ущільнення, ділильний пристрій, контур охолоджування та лінії підведення і зливу запірної води. Подача насоса 20000 м3/год, робочий тиск 15,5 МПа, робоча температура 290 °С, частота обертання 1480 об/хв, діаметр вала під ущільнення 185 мм.

Рисунок 11 – Схема ущільнення вала ГЦН 20000-100
Запірна
вода з температурою 40-50 °С
та тиском, що на
0,1-0,5
МПа
перевищує тиск усередині насоса,
подається від зовнішнього джерела через
гідроциклон 1
у приймальну камеру між внутрішнім та
зовнішнім ущільненнями. У разі припинення
подачі запірної води, щоб уникнути
підвищення температури в зоні ущільнення,
передбачена байпасна лінія, по якій з
порожнини нагнітання насоса через
клапан 2
короткочасно
може надходити охолоджена за допомогою
допоміжного теплообмінника 3
вода першого контуру.
В якості внутрішнього ущільнення, яке обмежує витоки запірної води у насос, використовуються плаваючі кільця 4 з невеликим радіальним зазором по валу. Зовнішнє ущільнення складається з трьох однакових та послідовно розташованих ступенів імпульсного гідростатичного торцевого ущільнення 5 з саморегульованим зазором.
У кожній ступені ущільнення аксіально рухомий елемент разом з пружинами встановлюється в корпусі. Ущільнювальні кільця пари тертя виконані з силійованого графіту та вільно закріплені в металевих обоймах, що їх охоплюють. На кільці, що обертається, розміщені живильні канали, а на протилежному - замкнуті камери. Таке конструктивне рішення дозволяє звести до мінімуму вплив перекосів вала щодо корпусу та при обертанні запобігти потраплянню випадкових механічних частинок у робочий зазор.
З метою підвищення надійності роботи кожного із ступенів 98% від загального перепаду тиску розподіляються порівну між першими двома ступенями за допомогою ділильного пристрою 6. Третя ступень працює при невеликому перепаді тиску та служить для обмеження витоків назовні насоса. Для відведення тепла та підтримки температури води у межах 40-50 °С у другій та третій ступені передбачені контури охолоджування, що складаються з винесених теплообмінників 7, через які здійснюється циркуляція ущільнювальної води гвинтовими насосами 8.
Витрата води через ділильний пристрій та другу ступень є організованими витоками, які відводяться в зливну ємність та потім після відповідної підготовки знов повертаються в систему. Зовнішні витоки збираються в спеціальній камері, з якої надходять в дренажну систему.
Слід зазначити, що кожна з ступеней ущільнення розрахована на повний перепад та тиск гідроопресування насоса. Тому при виході з ладу однієї з перших двох ступеней вузол ущільнення в цілому може допустити короткочасну роботу насосного агрегату при деякому збільшенні організованих витоків, що дозволяє виконати нормальну зупинку насоса. Якщо ж витоки перевищать допустиме значення, лінія зливу перекривається електричною засувкою, та повний перепад тиску сприйме остання ступень ущільнення.
Оскільки за нормальних умов роботи перед останньої ступінню встановлюється невеликий тиск (близько 0,5 МПа), то вихід її з ладу малоймовірний. Якщо навіть і відбудеться його розкриття, то максимальне значення зовнішніх витоків не перевищуватиме величини організованих витоків та не приведе до тяжких наслідків. Надходження води з місткості для збирання організованих витоків до ступені в даному випадку автоматично блокується за допомогою зворотного клапана.
Робота вузла ущільнення контролюється вимірювальними приладами, що дозволяють дистанційно стежити за витратою запірної води, за організованими та зовнішніми витоками, за тиском та температурою перед ступенями ущільнення, за перепадом на внутрішньому ущільненні. У разі відхилення вказаних параметрів від допустимих величин передбачається сигналізація або відключення насосного агрегату.
Наведений аналіз ущільнень роторів ГЦН вітчизняного виробництва і що поставляються провідними зарубіжними фірмами показує, що на даному етапі найбільш поширені гідростатичні ущільнення з гарантованим зазором. Такі ущільнення забезпечують необхідну герметичність, надійність та ресурс в екстремальних умовах, характерних для ГЦН. Тенденція, що намітилися до збільшення ущільнювального перепаду, зниження числа ступеней, спрощення допоміжних пристроїв і підвищення за рахунок цього надійності ущільнювальних систем ґрунтується на потенційних можливостях гідростатичних ущільнень. Для реалізації цих можливостей необхідні розрахункові методи вибору конструктивних параметрів, що забезпечують необхідні характеристики ущільнень в заданому діапазоні зміни тиску. Тому нижче наведена єдина схема розрахунку різних конструкцій гідростатичних ущільнень з саморегульованим зазором та основні розрахункові формули для деяких з них.
Однією з основних умов надійної та довговічної роботи ущільнень є забезпечення стійкого (товщиною у декілька мікрометрів) зазору між ущільнюючими поверхнями. Ця умова найлегше реалізується в гідростатичних торцевих ущільненнях з саморегульованим зазором, типові схеми яких показані на рисунку 12.
Принцип роботи ущільнень базується на тому, що осьова сила тиску, що діє на аксіальний рухомий елемент, залежить від величини торцевого ущільнюючого зазору. При збільшенні зазору сила тиску зменшується, що порушує її рівновагу з силою стиснення пружин та приводить до появи неврівноваженої сили, що прагне зменшити зазор. Таким чином, дані ущільнення є замкнутими системами автоматичного регулювання, для яких торцевий зазор - регульована величина, осьова сила тиску на аксіальна рухоме кільце - регулююча дія, зусилля попереднього стиснення пружин, тиск перед ущільненням та після - зовнішні дії.
Розглядаючи ущільнення як системи автоматичного регулювання, можна виробити єдиний підхід до їх розрахунку, який зводиться до побудови статичних характеристик, тобто залежності зазору та витрати від зовнішніх дій, визначенню коефіцієнтів статичної та динамічної жорсткості.

Рисунок 12 - Схеми гідростатичних торцевих ущільнень з саморегульованим зазором
Для спрощення розрахунку доводиться вводити деякі загальноприйняті припущення: течія у всіх дроселюючих каналах приймається ламінарною; тертя на вторинних ущільненнях не враховується, торцеві зазори вважаються плоскими, та тиск в них змінюється за лінійним законом (на рис. 13 показані розрахункові епюри осьового тиску на аксіально рухомі кільця); у рівняннях динаміки не враховується інерція рідини.

Рисунок 13 - Розподіл тиску на торцевих поверхнях аксіально рухомих кілець
З урахуванням зроблених зауважень можна запропонувати загальну схему розрахунку гідростатичних ущільнень (рис. 14).
Як приклад у таблиці наведені розрахункові формули [3, 5, 6] для варіантів ущільнень, показаних на рисунку 12 в, г.
Усі розглянуті варіанти конструкцій працездатні за умови їх якісного виготовлення. Недолік варіантів на рисунку 12 б та 12 в - відсутність кутової жорсткості, тобто здібності аксіальна рухомого кільця чинити опір перекосам. Варіанти (рис. 12 в, д) мають внутрішні капілярні дроселі, які можуть засмічуватися у процесі роботи та тим самим змінювати характеристики ущільнень. Ще один недолік варіанта (рис. 12 в) - наявність двох вторинних ущільнень на аксіально рухомому кільці.

Рисунок 14 – Схема розрахунку гідростатичного ущільнення
В ущільненнях (рис. 12 а-в) торцевий зазор не залежить від частоти обертання ротора, а в ущільненні (рис. 12 д) ця залежність дуже слабка і обумовлена малою зміною провідності g>2> дроселя, що обертається, із зміною частоти. У результаті в цих ущільненнях на стоянці зберігається торцевий зазор та відповідні витоки. Якщо за умов експлуатації витоки на зупиненій машині, яка знаходиться під тиском, не допускаються (наприклад, на насосах, що знаходяться у гарячому резерві), треба встановлювати додаткові стоянкові ущільнення. З цієї точки зору кращим є варіант (рис. 12 г.) з імпульсним урівноваженням аксіально рухомого кільця [5]: із зростанням частоти імпульсів, тобто частоти обертання, тиск р>2> у камерах збільшується, що веде до відповідного збільшення торцевого зазору. Ця тенденція особливо виражена при високих частотах, а при роторі, що не обертається, торцевий зазор повністю закривається. Таким чином, розглянута конструкція одночасно виконує функцію стоянкових ущільнень.
Основні передумови, прийняті при виведенні основних розрахункових формул (таблиця 1), для варіантів ущільнень 12 в та 12 г., базуються на даних експериментальних досліджень. Нижче наведенні деякі експериментальні результати, що стосуються ущільнень з імпульсним урівноваженням, розроблених для головних циркуляційних насосів блоків ВВЕР-1000.
Таблиця 1
|
Визначальні характеристи-ки |
Варіанти ущільнення |
|
|
В |
Г |
|
|
Статична характерис-тика |
|
|
|
Витратна характерис-тика |
|
|
|
Умова динамічної стійкості без урахування в’язкого тертя (Т=0) |
|
|
|
Параметри |
|
|
Позначення до таблиці
p>i> - тиск середовища (див. рис. 12, 13);
S>i >- площі торцевих поверхонь аксіально рухомих кілець (див. рис. 12, 13);
K - жорсткість пружин;
- попереднє стиснення
пружин;
- безрозмірний
тиск;
-
номінальне значення ущільнюваного
тиску;
- провідність і-го
дроселя (див. рис. 12);
- відношення провідностей;
- провідність і-гo
змінного дроселя при оптимальному
значенні торцевого зазору;
- радіуси
(див. рис. 12);
- оптимальне
значення торцевого зазору;
- коефіцієнт
динамічної в’язкості;
- безрозмірний
торцевий зазор;
- безрозмірне зусилля
попереднього стиску пружин;
Q - витоки через ущільнення;
- безрозмірні витоки;
Е - модуль пружності рідини;
- частота
обертання ротора;
- відносна
частота обертання ротора;
- густина рідини;
І - число провідних каналів в імпульсному ущільненні;
«о» - індекс, який означає стале значення змінної величини;
- безрозмірний
ущільнюваний перепад тиску.
Результати експериментальних досліджень ущільнень ротора насоса ГЦН 20000-100
Для забезпечення високих вимог щодо надійності та довговічності, що ставляться до ущільнень ГЦН, доводиться проводити великий обсяг експериментальних досліджень, мета яких полягає у наступному:
зменшення зносу робочих ущільнювальних поверхонь у результаті відповідного підбору матеріалів пар тертя та використовування раціональних методів змащування;
виключення деформації робочих елементів ущільнення від дії сил тиску ущільнованого середовища та температури;
забезпечення статичної та динамічної стійкості ущільнювальних елементів;
розроблення ефективної системи охолоджування блоку ущільнення;
перевірка працездатності ущільнення при нестаціонарних і аварійних режимах;
перевірка справедливості використовуваних у процесі проектування методів розрахунку ущільнень.
Умови експлуатації вузла ущільнення ротора (рис. 11) у ГЦН 20000-100 характеризуються широким діапазоном зміни тиску (1,5—16 МПа) та температури (20—300 °С) ущільнюваної води. Швидкість ковзання на ущільнюваних поверхнях досягає 25 м/с. При певних режимах роботи ротор насоса одержує осьове переміщення до 2-3 мм. У аварійних ситуаціях можливе короткочасне припинення подачі запірної або охолоджуючої води. Необхідний ресурс - не менше 10 тис. год.

Рисунок 15 - Схема установки для випробувань натурних вузлів ущільнень:
1 - фільтр; 2 - бак; 3 - насос; 4 - гідроакумулятор;
5 - компресор; 6 - витратомірний пристрій; 7-теплообмінник;
8 - гідроциклон; 9 - прилад; 10, 11 та 12 - ступені основного ущільнення; 13 - плаваюче ущільнення; 14 - допоміжна ступень ущільнення; 15 - мірний бак; 16 - дросель; 17 – маслонасос
Для експериментальних досліджень та відпрацювання ущільнень до ГЦН 20000-100 у ВНДІАЕН створений ряд стендових установок. Одна з них показана на рисунку 15 [7]. До складу установки входять випробувальний прилад, допоміжне устаткування із забезпечення робочих параметрів, система управління, контролю та сигналізації.
Ротор приладу розміщений в кронштейні вертикально та в нижній частині забезпечений опорним та опорно-упорним гідродинамічними підшипниками ковзання з примусовою системою масляної змазки. Конструкція підшипників дозволяє імітувати під час випробувань осьове переміщення ротора. Блок ущільнення (рис. 11) натурних розмірів встановлений на консолі вала у верхній частині приладу. Для врівноваження осьової сили на роторі розміщена допоміжна ступень імпульсного гідростатичного ущільнення, яка розрахована для роботи при повному перепаді тиску. Приводом приладу служить асинхронний електродвигун (N=100 кВт, n=1500 об/хв), який передає крутний момент через пружну муфту.
Установка має замкнуті контури циркуляції води та масла з теплообмінниками для підтримки необхідної температури. Тиск перед ущільненням створюється двома (робочим та резервним) плунжерними насосами Тр 6,3/100. Зниження пульсацій тиску перед ущільненням досягається за допомогою поршневого гідроакумулятора, підживлення якого виконується компресором КВДМ. Воду від механічних домішок очищають двома сітчастими фільтрами з коморою розміром 40 мкм (один із них резервний). Тонше очищення виконується у гідроциклоні, через який забруднена вода повертається у бак, а чиста надходить у приймальну камеру приладу.
Робочі параметри ущільнення контролюються та вимірюються електроконтактними і зразковими манометрами ЕКМ (класи 1, 6) та МО (класи 0, 4), дифманометром ДМ у комплекті з приладом ВМД, термометрами опору ТСП-309 у комплекті з автоматичним мостом МСР-1-117, ротаметрами РЕ у комплекті з приладом ДСР-1-47. Зовнішні витоки через ущільнення вимірюють мірною посудиною, потужність, споживану приладом, - вимірювальним комплектом К-50 (класи 0, 5), час роботи - лічильником мотогодин. У вимірювальній схемі установки передбачений захист та блокування для автоматичного відключення приладу при порушенні нормальної роботи ущільнень або допоміжного устаткування.
Враховуючи
новизну конструкції імпульсного
ущільнення та складність динамічних
процесів, що відбуваються у ньому під
час роботи, спочатку проводили дослідження,
які дозволили уточнити механізм роботи
ущільнення та вибрати основні передумови
для побудови методики розрахунку. Для
цього розробили спрощену модель
ущільнення (рис. 16), яка дозволила
змінювати зазор між робочими поверхнями
за рахунок
зміни тиску р>4>
у допоміжній камері 1.
Конструкція моделі подібна ущільненню,
що показане на рисунку 10. На нерухомому
кільці 2
та кільці, що обертається 3,
виконані замкнуті камери 6
та живильні канали 4.
Для
вимірювання тиску по ширині ущільнюючого
паяска на кільці 2
розміщені дренажні отвори 5,
сполучені трубками з вимірювальними
приладами. Характер зміни тиску р>2>>
>у
камерах досліджували за допомогою
комплекту апаратури, що складається з
первинного перетворювача тиску, вимірника
високочастотних пульсацій,
електронно-променевого або шлейфового
осцилографів. Перед записом або
фотографуванням з екрану осцилографа
виконувалося тарування сигналу за
величиною вимірюваного тиску. Про
характер зміни зазору судили по витоках
через ущільнення, а його величину
оцінювали перерахунком за відомими
формулами для витрат. При р>4>=р>з>
ущільнення працювало в звичних умовах
з мінімальним осьовим зазором. З
підвищенням тиску р>4>
зазор
збільшувався та при тиску
досягав максимального значення.

Рисунок 16 - Модель імпульсного гідростатичного ущільнення
В якості пари тертя використовували силіційваний графіт, що має високу зносостійкість, що дозволило зберегти у ході випробувань практично незмінною геометрію робочої шпарини. Зношення робочих поверхонь оцінювали індикатором (ціна поділки 0,001 мм) та за характером інтерференційних смуг. Випробування проводили на воді з температурою 20-50 °С при перепаді тиску до 16 МПа. Частота обертання вала становила 1500 об/хв, а швидкість ковзання у робочій шпарині - 25 м/с.
У результаті експериментальних досліджень декількох варіантів імпульсного гідростатичного ущільнення встановлено таке [3]:
режим перебігу рідини в шпарині ламінарний;
величина середнього тиску р>2> у камері залежить від осьового зазору і має тим більше значення, чим менше зазор;
зміна
тиску р>2>
в камері відбувається з основною
частотою, що дорівнює добутку частоти
обертання ротора на число живильних
каналів. У момент поєднання живильного
каналу з порожниною камери тиск
підвищується приблизно до тиску р>1>
перед
ущільненням, потім знижується до
,
причому найбільше зниження тиску
спостерігається при великих зазорах,
коли провідність торцевої шпарини
велика;
збільшення зазору приводить до зменшення епюри тиску в шпарині, перед розкриттям ущільнення вона стає близькою до лінійної.
Одержані результати дозволили розробити інженерний метод розрахунку імпульсного гідростатичного ущільнення [3] та встановити зв’язок характеристик ущільнення з його геометричними параметрами.
Тривалі стендові випробування одного ступеня імпульсного гідростатичного ущільнення показали, що воно працює при малих зазорах (2-4 мкм) та має невеликі витоки, при цьому між ущільнювальними поверхнями режим тертя близький до рідинного. Цим можна пояснити той факт, що ущільнюючи паяски при випробуванні майже не зношувалися та зберігали площинність, близьку до первинної. Необхідно також відзначити, що в даному ущільненні значні зміни зазору відбуваються тільки при невеликих перепадах тиску (1-2 МПа), з підвищенням тиску зазор залишається приблизно постійним.
На підставі проведених експериментальних досліджень розроблений блок ущільнення (рис. 11) до ГЦН 20000-100, який пройшов ресурсні випробування на експериментальній установці (рис. 15) протягом більше 2000 годин. За цей час було виконано до 50 пусків-зупинок приладу. Всього з урахуванням випробувань на інших установках ущільнення пропрацювало більше 5000 годин.
Ресурсні випробування проводили на воді температурою 40-60 °С при тиску 1,5-16 МПа. Перепад тиску на плаваючих кільцях підтримувався у межах 0,1-0,5 МПа. Подвійна амплітуда коливань ротора в зоні ущільнення становила 360 мкм при кососиметричній формі коливань. Під час випробувань витратні потужності та температурні характеристики ущільнень були стабільними (рис. 17) [7]. При роторі, що не обертається, ущільнення зберігало повну герметичність у всьому діапазоні перепадів тиску.
Разом з ресурсними випробуваннями проведені спеціальні з відключенням подачі охолоджувальної та запірної води. Встановлено, що швидкість приросту температури та сама температура на ступенях ущільнення за відсутності подачі охолоджувальної води у теплообмінники в основному визначається витоками через ділильний пристрій. При організованих витоках 100 та 700 л/год, які відповідали перепадам тиску на блоці ущільнення 1,5 та 16 МПа, швидкість приросту температури становила відповідно 6° та 0,8° за хвилину.
При припиненні подачі запірної води лінія відведення організованих витоків перекривалася та третя (замикаюча) ступень ущільнення сприймала повний перепад тиску. Відведення фрикційного тепла відбувалося за рахунок циркуляції води через теплообмінники. Випробування при такому режимі підтвердили працездатність ущільнення.

Рисунок 17 - Характеристика блоку ущільнення ГЦН 20000-100:
1 - приріст температури запірної води на основному ущільненні;
2 - споживана потужність; 3 - організовані витоки (q>1>);
4 - зовнішні витоки (q>2>)
Для перевірки можливості гідроопресування системи першого контуру АЕС, включаючи ГЦН, без демонтажу блоку ущільнення вала проведені випробування ступеня тиском 25 МПа. При цьому ущільнення забезпечувало повну герметичність та не мало залишкових деформацій.
До спеціальних випробувань належала і імітація переміщення ротора у осьовому напрямі до ±2 мм. Встановлено, що такі переміщення помітного впливу на характеристики ущільнення не здійснювали.
Ревізія блоку ущільнення показала, що основні його елементи не мали помітних пошкоджень та зберегли стан, близький до початкового. Лише на циліндрових поверхнях під плаваючими ущільнюваними кільцями в окремих місцях спостерігалися натирання без задирання та зношення. В цілому стан вузла ущільнення дозволив використовувати його у подальших випробуваннях без заміни яких-небудь деталей та додаткового доведення робочих поверхонь.
Враховуючи, що на експериментальних установках неможливо повністю імітувати динаміку роторної системи, розподіл температур та деформацій, що мають місце в насосі, остаточна перевірка блоку ущільнення, як правило, проводиться безпосередньо у ГЦН. Для цієї мети створений унікальний випробувальний стенд, який повністю відтворює умови роботи ГЦН 20000-100 та дозволяє здійснювати остаточну перевірку і доведення елементів насоса та його систем.
Випробувальний стенд ГЦН 20000-100 є енергоємною спорудою, до складу якої входить цілий ряд систем та устаткування: електрична підстанція, розподільний пристрій, циркуляційний контур з регульованою засувкою та витратомірним пристроєм, система матеріального та теплового балансу, система нормального та аварійного запирання ущільнення ротора насоса, система компенсації об’єму, мастилосистеми, системи забезпечення водою та повітрям і т.д. Управління роботою стенда та насосним агрегатом виконується з пульта, оснащеного системами контролю сигналізації та захисту.
Технічна характеристика
Робочий тиск, МПа 16
Робоча температура, 0С 300
Максимальна подача, м3/год 25000
Потужність електропривода, кВт 8000
Маса устаткування стенда, т 600
Вода у циркуляційному контурі розігрівається за рахунок роботи насосного агрегату. Швидкість розігрівання та розхолоджування регулюється системою теплового балансу. Для зменшення пульсації тиску в циркуляційному контурі передбачена система компенсації об’єму. Захист вузла ущільнення ротора насоса ГЦН 20000-100 від високої температури (300 °С) забезпечується системою запирання буферною водою. До складу цієї системи входять два поршневі насоси, регулююча арматура, фільтри (сітчасті та гідроциклони), трубопроводи, контрольно-вимірювальні прилади. Під час роботи частина запірної води (приблизно 1 м3/год) надходить через внутрішнє ущільнення ротора у порожнину насоса та циркуляційний контур. Одночасно з цим така ж кількість води виводиться з контура за допомогою системи матеріального балансу. У разі припинення подачі запірної води в стенді передбачені аварійні ємності, заповнені холодною водою з певним тиском, за допомогою яких запобігається вихід гарячої води з порожнини насоса в зону вузла ущільнення.
Устаткування та системи стенда дають можливість проводити випробування насосного агрегату у всіх експлуатаційних режимах атомних електростанцій, включаючи і аварійні ситуації. Окрім відміченого, випробувальний стенд та його оснащеність контрольно-вимірювальною апаратурою дозволяють досліджувати пульсації тиску в контурі, розподілу температури та силових напруг у найвідповідальніших корпусних деталях насосного агрегату, динаміку роторної системи насоса і т. п.
Висновки
Від вузла ущільнення вала - відповідального елемента ГЦН - багато у чому залежать надійність, безпека та довговічність насосного агрегату, тому створення надійних ущільнювальних систем служить предметом постійних зусиль провідних насособудівних фірм. До цього часу більшість вимушених зупинок ГЦН відбувається через пошкодження ущільнень вала.
Вузли ущільнень є складною системою, що складається з внутрішнього, головного, замикаючого та аварійного ущільнень. Оскільки кожне з них виконує певну функцію та працює у різних умовах, то вузол є синтезом декількох типів ущільнень.
Аналіз існуючих конструкцій показує, що найбільше поширення у ГЦН набули гідростатичні та механічні торцеві ущільнення з поліпшеними умовами змащення. Гідростатичні ущільнення використовуються як головні та служать для дроселювання високих перепадів тиску з відносно невеликими організованими витоками (0,5 - 1 м3/год). Механічні торцеві ущільнення завдяки малим витокам використовуються головним чином як замикаючі. Останнім часом їх починають застосовувати і в головних ступенях ущільнень.
Перспективне гідростатичне ущільнення з імпульсним врівноваженням аксіально рухомого кільця: під час обертання вала воно забезпечує безконтактну роботу з малими витоками, а при стоянці - повну герметичність. Ці якості імпульсного ущільнення дозволяють звести до мінімуму зношення робочих поверхонь, організовані та зовнішні витоки і використовувати його у всіх ступенях вузла ущільнення.
При розробленні сучасних ГЦН на великі подачі та високий тиск намітилася тенденція до підвищення надійності вузлів ущільнень за рахунок скорочення кількості ступеней та спрощення системи запирання та охолоджування. У зв’язку з цим потрібне створення надійних ступеней ущільнень, що працюють при повних перепадах тиску. Для вирішення цієї задачі необхідне подальше вивчення фізико-механічних процесів, що відбуваються в ущільненнях, удосконалення матеріалів пар тертя, розроблення найефективніших та надійніших методів охолоджування і очищення ущільнювального середовища, зниження деформації основних елементів ущільнень роторів, розроблення точніших методів розрахунку.
Список літератури
1. Голубев А.И. Торцовые уплотнения вращающихся валов.- М.: Машиностроение, 1974.
2. Кондаков Л.А. Уплотнения гидравлических систем. - М.: Машиностроение, 1972.
3. Лисицын К.В.,
Марцинковский В.А. Расчет и
конструкции гидростатических уплотнений
роторов насосов АЭС
//
Энергомашиностроение.
– 1977. - №8.
4. Майер Э. Торцовые уплотнения. - М.: Машиностроение, 1978.
5. Марцинковский В.А. Гидродинамика и прочность центробежных насосов. - М.: Машиностроение, 1970.
6. Марцинковский В.А. Расчет гидростатических уплотнений с саморегулируемым зазором // Энергомашиностроение. – 1974. - №4.
7. Москаленко В.В., Передeрий Н.В. Стендовые испытания уплотнения ротора главного циркуляционного насоса атомной электростанции // Электрические станции. – 1978. - №7.
8. Синев Н.М., Удовиченко П.М. Бессальниковые водяные насосы. - М.: Атомиздат, 1972.
9. Уплотнение вала ГНЦ АЭС с кипящим реактором (проспект). Госкомитет СССР по использованию атомной энергии. - М., 1975.
10. Ченг, Чоу, Уилкок.
Поведение гидростатических и
гидродинамических бесконтактных
торцовых уплотнений.
//
Проблемы трения и смазки. – 1968. - №2.
11. Born D. Umwalzpumpen im Primarkreis von Kernkraftanlager. –KSB Technische Berichte, 1967, 12, S. 37-46.
12. Gleitrinddichtungen. Ponstruktionsmappe 9, Feodor Burgman. 1074 (Каталог фирмы).
13. Honold E. Hauptkulmittelpumpen in Lernkraftwerken. – Brennstoff – Warme – Kraft, 1969, 21, Nr. 10, S. 522-526.
14. Laumer H., Florjaancic D. Mechanical seals for hign pressures and high circumfetencial speeds. 5th Int. Conf. on Fluid Sealing, 1971, Paper A4.
15. Lepert, Cahet, Bertrand. Les problemes dhydrotechnique des pompes primaries des reackteurs nucleares. Journees de Lhydraulique, Question 1, Rappert 7, Peris, 1972.
16. Mayer E. Neuartige Gleitringdichtungen fur Kernkraftwerke. – Pumps – Pompes – Pumpen, 12, 1972, S. 558-560.
17. Mechanical shaft seal engineering. Crane Pacling LTD, 1967 (Каталог фирмы).
18. Meinhard B. Hochdruckpumpen: geloste Dichtungsprobleme. – Meschinenmarkt, 1970, 76. Nr. 29, S. 573-575.
19. Villim P. Development of an improved facetype mechanical ahaft seal for high temperature pressurized water centrifugal circulating pumps. – Proc. 3rd Int. Conf. Fluid Sealing, 1967, pap. B6.
20. Wersollmann W., Noritz G. Andritz main coolant pumps for PWR plants. – Nuclear Engineering International, 1976, 8, p. 58-60.
21. Williams I.G. Shaft-Seal systems for lange power-reactor-pumps. – nucleonics, 1965, 23, №2, p. 49-55.










