Розрахунок приводу подачі
Вступ
Курсовий проект з дисципліни СКЕП виконується з метою придбання навичок проектування електроприводів технологічних установок і уміння застосовувати на практиці отримані знання. Завданням передбачається проектування систем управління електроприводів подач металорізальних верстатів з метою забезпечення необхідних показників.
При виконанні проекту на підставі вимог до статичних і динамічних характеристик електропривода (ЕП) подач сучасних металорізальних верстатів треба обґрунтувати вибір структури СКЕП, і по заданих технологічних параметрах приводу подач самостійно вирішити питання вибору комплектного електропривода, розрахунку основних параметрів СКЕП, у тому числі регуляторів, настроювання яких повинно виконуватися з метою одержання необхідних показників якості. Показники якості визначаються по статичних і динамічних характеристикам спроектованої СКЕП. Динамічні характеристики одержують шляхом дослідження математичної моделі СКЕП на ПЕОМ.
1. Технологічні вимоги до приводів подач
У електроприводах подач двигун здійснює переміщення інструмента або заготовки для забезпечення процесу різання. Подача на верстатах здійснюється різноманітними засобами, але найбільше поширення одержав привод із високомоментним двигуном постійного струму зі збудженням від постійних магнітів. Такий двигун встановлюється безпосередньо на ходовий гвинт, що істотно скорочує механічну частину приводу, зменшує його момент інерції і підвищує коефіцієнт корисної дії (ККД). У зв'язку з цим знижується навантаження на двигун при холостих ходах і зростає складова від сил різання в загальному навантаженні приводів подач.

Зростання складової від сил різання в загальному навантаженні на привод подачі збільшує коливання навантаження при різанні, що посилює вимоги до статичної (S<20%) і динамічної жорсткості приводу подач. Через незадовільні динамічні властивості регульованого електропривода, особливо при збурюванні по навантаженню, з'являється шорсткість поверхні, тому дуже важливо забезпечити високу швидкодію приводу при скиданні навантаження, а також при реверсі двигуна під навантаженням на найменших частотах обертання. Для ЕП подач зміна частоти обертання при накиданні і скиданні навантаження 0,5М>н> щодо рівня 0,5М>н> не повинно перевищувати 100% при n = 0,001n>н> і час відновлення 100 мс. Час реверсу під навантаженням М>н> і n = 0,001n>н> не більше 0,5 с. Час пуску і гальмування подач верстатів із числовим програмним керуванням (ЧПК) з приведеним моментом інерції механізму, рівним моменту інерції двигуна, не повинен перевищувати 0,1 с.
Час перехідних процесів можна значно знизити при пуску з підвищенням напруги на якорі і забезпеченням максимально припустимого струму для поточного значення частоти обертання у всьому діапазоні її зміни. Тому перетворювачі повинні мати великий запас по напрузі стосовно номінальної напруги двигуна, а також систему залежного струмообмеження, що забезпечує автоматичну зміну розміру уставки струму, зменшуючи її у міру збільшення частоти обертання двигуна. Це пов’язано з характеристиками високомоментних двигунів, що припускають великі кратності струму (6–8) I>н> тільки при малих частотах обертання і в міру зростання швидкості потребують зниження перевантаження через умови комутацій. Характер перехідного процесу по керуючому впливу впливає на ідентичність параметрів при обробці партії деталей. При аперіодичному перехідному процесі і переміщенні в один бік не відбувається розкриття люфтів у механічних вузлах, а також відсутній вплив гістерезиса, що призводить до суттєвого підвищення стабільності і точності обробки.
Забезпечення необхідних статичних і динамічних характеристик приводу подач, забезпечення оптимального закону обмеження струму, що найкраще реалізується в двоконтурній системі підпорядкованого регулювання параметрів із П – або ПІ-регуляторами струму і швидкості. Для підвищення продуктивності верстатів переміщення виконавчих органів у зону обробки здійснюється на швидких ходах тими ж електроприводами подачі, що короткочасно працюють на частотах обертання вище номінальних, за рахунок подачі на якір двигуна напруги, вище номінальної. Збільшення швидкості швидких переміщень до 10 м/хвл і зниження швидкості установочних переміщень для верстатів із ЧПК потребує значного діапазону регулювання (до 10000: 1).
2. Вибір двигуна і комплектного електропривода
2.1 Вихідні данні
Вихідні данні до курсового проекту:
еквівалентний
момент на валу двигуна
;
швидкість
швидкого ходу робочого органу механізму
подачі
;
швидкість
мінімальної робочої подачі
;
крок
ходового гвинта
;
маса
вузла, що лінійно переміщується
;
середній
діаметр ходового гвинта
;
довжина
ходового гвинта
;
стала
часу фільтра датчика струму
;
стала
часу фільтра датчика швидкості
.
2.2 Вибір двигуна
Початковим етапом розрахунку приводу є вибір виконавчого двигуна. Від правильного вибору двигуна залежить забезпечення всіх технологічних режимів обробки і необхідних динамічних характеристик, а також конструкція механічної частини приводу.
Відсутність силового редуктора обумовила зниження загального моменту інерції механізму і збільшення припустимого для приводу за умовами механічної тривалості прискорення. Це забезпечило скорочення часу перехідних процесів, збільшення продуктивності верстатів, поліпшення якості обробки внаслідок підвищення швидкодії всієї електромеханічної системи приводу подачі як по керуючому впливу, так і по навантаженню.
Основними вихідними даними для вибору двигуна служать:
циклограма навантаження двигуна при роботі механізму, на підставі якої визначається еквівалентний момент на валу двигуна;
передатне відношення механічних ланок приводу (коробки передач, гвинтової пари, передачі рейка-шестірня);
швидкості швидкого ходу і діапазон робочих подач;
сила тертя в опорах;
маса, що переміщується (органа приводу разом із деталлю або інструментальним магазином);
моменти інерції механічних ланок;
ККД механічних передач;
припустимі для механізмів прискорення і необхідний час перехідних процесів.
Крім того, для правильного вибору двигуна необхідно знати закони його регулювання й управління в перехідних режимах. Як правило, у механізмах подач регулювання швидкості двигуна здійснюється при постійному моменті зміною напруги на якорі. Закон управління при розгоні і гальмуванні реалізується системою управління верстатом або пристроєм числового програмного керування (ПЧПК). Найбільш поширеними законами управління є стрибкоподібний і лінійно-змінний, проте можливі й інші форми сигналів, що задають.
Частота обертання двигуна визначається по швидкості переміщення робочих органів верстата і передатного відношення механічної передачі.
Так як двигун встановлений на ходовий гвинт, то передатне число редуктора, i>p>=1.
Необхідна максимальна частота обертання двигуна:

Частота двигуна при мінімальній робочій подачі:

Визначення моментів інерції
Визначаємо масу переміщуваної деталі:

Момент інерції вузла, що поступально переміщується, приведений до валу двигуна:

Момент інерції ходового гвинта, приведений до валу двигуна:
Густина
сталі:


Момент інерції зубчатої передачі, приведений до валу двигуна:

Сумарний момент інерції механізму:

Приведений момент інерції до вала двигуна:

Визначення моментів двигуна
Складова
від зусилля різання уздовж осі Oi:

ККД механічної передачі:
ККД
механічної передачі гвинт – гайка:

ККД
механічної передачі гвинт-гайка при
установці двигуна на ходовий гвинт:


Момент на валу двигуна від сили різання:

Коефіцієнт тертя залежить від матеріалу тертьових поверхонь і їхнього змащення для напрямних ковзання, від конструкції напрямних і їхнього попереднього натягу для напрямних котіння і комбінованих. Звичайно для напрямних ковзання зі змащенням при змішаному терті коефіцієнт тертя приймають f>тер> = 0,1.
Момент тертя в напрямних вузлів верстата, що переміщуються в горизонтальній площині:

Додатковий момент на валу двигуна від повної або неврівноваженої частини сили тяжіння вузлів, що переміщуються:

Статичний момент на валу двигуна від сил різання і тертя:

При повторно-короткочасному режимі двигун вибирається не по М’>ст>, а по моменту:

де ТВ=80% (тривалість включення).
Обираємо двигун типу ПБВ132L, що має наступні технічні данні:
|
Номінальний момент, Нм |
47,7 |
|
Номінальна частота обертання, об/хв |
600 |
|
Номінальна напруга, В |
70 |
|
Номінальний струм, А |
50 |
|
Тривалий момент у загальному стані, Нм |
62 |
|
Максимальний момент при пуску, Нм |
470 |
|
Момент при максимальній частоті обертання, Нм |
21 |
|
Максимальний момент при максимальній частоті обертання, Нм |
98 |
|
Максимальна частота обертання в тривалому режимі, об/хв |
2000 |
|
Момент інерції якоря, кг м2 |
0,238 |
|
Опір обмотки якоря при 15 ̊С, Ом |
0,0707 |
|
Індуктивність обмотки якоря, мГн |
0,554 |
|
Електромеханічна постійна часу, мс |
12,3 |
|
Електромагнітна постійна часу, мс |
7,85 |
|
Постійна ЕРС, В/(об/хв) |
0,105 |
|
Теплова постійна часу, хв |
100 |
|
Маса двигуна з тахогенератором, кг |
100 |
2.3 Вибір типу електропривода
На сучасному етапі при проектуванні електрообладнання металорізальних верстатів одним з найбільш раціональних способів є використання комплектних електроприводів, що задовольняють заданим технологічним вимогам. Комплектні електроприводи подач комплектуються високомоментних двигунами. Згідно варіанту завдання, необхідно використовувати комплектний електропривод серії ЕТ6.
Вибір комплектного електропривода для приводу подач верстата відбувається за:
1) I>n> – номінальному струму електропривода (ЕТУ – 3601) або по номінальній потужності використовуваного двигуна (ЕТ6);
2) U>n> – номінальній напрузі електропривода
U>н>>.>>п >>U>max>>,>
де U>max> – максимальна напруга на двигуні, необхідна для забезпечення n>max> при швидкому переміщенні робочого органа.
U>max> – максимальна напруга на двигуні, що необхідна для забезпечення n>max> при швидкому переміщенні робочого органа. Напругу визначаємо із співвідношення:

Знаходимо номінальну потужність двигуна Р>н>:

Обираємо електропривод типу ЕТ6-С-24, що має:


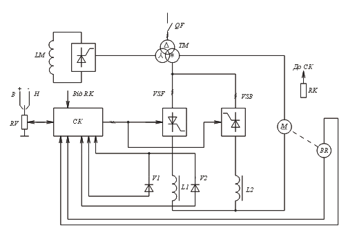
Рис. 1 Функціональна схема електропривода серії ЕТ6
До складу електроприводів, призначених для станків, включаються електродвигун з вмонтованим тахогенератором, ТП з СІФУ, системи управління і регулювання, автоматичний вимикач, трансформатор живлення, сгладжуючий реактор. На рис. 1 приведена функціональна схема електропривода серій ЕТ6.
В електроприводах цієї серії ТП виконаний по шестифазній нульовій схемі зі спільним керуванням вирівнювальними групами VSF та VSB. Реактори L1 і L2 обмежують зрівняльний струм. Датчиками струму являються магніто діоди V1, V2. Для захисту двигуна від перевищення температури в нього вмонтований терморезистор RK, що підключається до схеми захисту системи керування СК. Автоматичний вимикач на стороні змінного струму в комплект не входить. Заданий сигнал в системі керування швидкістю формується за допомогою реостата за датчика швидкості. Крім того, передбачений резервний підсилювач, що може бути використаний як регулятор положення.
2.4 Розрахунок параметрів тиристорного перетворювача
В ЕТ6 використовується нульова схема випрямляча.

Приймаємо значення випрямленої ЕРС:

Фазна ЕРС первинної обмотки трансформатора:

Фазна ЕРС вторинної обмотки трансформатора:

Коефіцієнт трансформації:

Типова потужність трансформатора:

Обираємо трансформатор потужністю:

Номінальний струм первинної обмотки трансформатора:

Номінальний струм вторинної обмотки трансформатора:

Номінальні данні трансформатора:


Визначаємо еквівалентний опір:

Активний опір однієї фази трансформатора:

Напруга та повний опір трансформатора:

Індуктивний опір:

Індуктивний опір однієї фази трансформатора:

Активний опір фаз трансформатора:

Реактивний опір фаз трансформатора:

Еквівалентний внутрішній опір тиристорного перетворювача:
– число фаз
вторинної обмотки трансформатора;

Струм привода:

Уточнюємо Е>оп> и Е>2ф>:


Еквівалентна індуктивність тиристорного перетворювача:

-
частота мережі.
3. Розрахунок індуктивності реакторів
У вентильному електроприводі реактори виконують наступні основні функції: зменшують зону переривчастих струмів, згладжують пульсації випрямного струму, обмежують струм через вентилі в перший півперіод напруги, що живить, при короткому замиканні на стороні випрямного струму. У реверсивному вентильному ЕП на реактори покладаються додаткові задачі: обмеження зрівняльних струмів при спільному керуванні вентильними групами, обмеження швидкості наростання аварійного струму при перекиданні інвертора. Індуктивність реактора залежить від його призначення, силової схеми перетворювача і розташування реактора в схемі.
3.1 Обмеження зрівняльних струмів
Синхронна частота приводу:

Амплітуда фазної ЕРС:

Діюче значення зрівняльного струму:

Коефіцієнт діючого значення зрівняльного струму:

Індуктивність струмообмежуючих реакторів:

3.2 Обмеження струму при однофазному перекиданні інвертора
З довідника вибираємо низькочастотні тиристори по граничних значеннях параметрів режиму:
– по максимальному значенню середнього струму у відкритому стані I>в> (А):

– по повторюваній імпульсній напрузі в закритому стані U>max> (В):

Обираємо тиристор типу Т2–12–6, що має наступні характеристики:
– струм вентиля в закритому стані:

– максимальна напруга в закритому стані:


– струм, що ударно не повторюється у відкритому стані:

3.3 Обмеження струму через тиристори при короткому замиканні на стороні постійного струму
При короткому замиканні на стороні постійного струму реактор, що токообмежує, повинен обмежити швидкість наростання аварійного струму, щоб він не перевищив небезпечного для тиристорів значення на протязі власного часу спрацьовування захисних пристроїв. Обмеження струму через вентилі може бути отримане за рахунок індуктивності розсіювання обмоток трансформатора й індуктивності в ланцюзі постійного струму.
Початковий струм у момент короткого замикання, при максимальному навантаженні:

Максимально допустимий протягом півперіоду струм вентиля:

Необхідна величина спільної індуктивності для нульової схеми:

Індуктивність додаткового реактора:

Обираємо
Оскільки індуктивність реактора має
від’ємне значення, то індуктивностей
електропривода та струмообмежуючих
реакторів достатньо для обмеження
швидкості наростання аварійного струму.
Тому додатковий реактор не потрібен.
3.4 Згладжування пульсацій випрямленого струму
Пульсації спрямованої напруги призводять до пульсацій спрямованого струму, які погіршують комутацію двигуна і збільшують його нагрів. У симетричних мостових і в нульових схемах найбільшу амплітуду мають основні гармоніки (k=1).
Амплітуди гармонік більш високої кратності (k = 2, 3) значно менше, а дія реакторів на них більш ефективна, тому розрахунки індуктивності дроселя для цих схем ведуться тільки по основній гармоніці, тобто при k = 1.
-
кратність основної гармоніки.
р>1> – припустиме діюче значення основної гармоніки струму. р>1> повинно бути в межах від 2% до 15% номінального струму в залежності від потужності, діапазону регулювання і величини іскріння під щітками.
Приймаємо

-
кут регулювання перетворювача.
Число пульсацій за період залежить від числа фаз т вторинної обмотки трансформатора і схеми з'єднання вентилів:

Амплітудні значення гармонійних складових спрямованої напруги E>nmax> пов'язані з її середнім значенням Е>0п> і кутом регулювання перетворювача виразом:

При відомій амплітуді основної гармоніки E>nmax> і припустимому діючому значенні основної гармоніки струму р>1> необхідна величина індуктивності ланцюга випрямленого струму може бути визначена:

Індуктивність додаткового реактора, для згладжування пульсацій:

Еквівалентна індуктивність якірного кола двигуна:

4. Розрахунок параметрів об'єкта керування для аналізу динамічних властивостей системи
Еквівалентний опір якірного кола двигуна:

Електромагнітна стала часу якірного ланцюга двигуна:

Температурний коефіцієнт:

Постійна двигуна та номінальна частота обертання:

Електромеханічна стала часу якірного ланцюга двигуна:

Напруга керування на вході ТП, що відповідає максимальній ЕРС на виході Е>0>>n>:

Коефіцієнт передачі тиристорного перетворювача:

Стала часу тиристорного перетворювача:

5. Розрахунок параметрів регулятора і елементів контуру регулювання струму якоря у системі підпорядкованого регулювання
Система підпорядкованого регулювання являє собою багатоконтурну систему з каскадним включенням регуляторів. При цьому число регуляторів і контурів регулювання дорівнює числу регульованих параметрів. У двоконтурній схемі (рис. 2) вихідний сигнал регулятора швидкості, включений у зовнішній контур, є заданим для регулятора струму, включеного у внутрішній контур. Налагодження регуляторів відбувається незалежно і послідовно від внутрішнього контуру до зовнішнього.
Контур струму складається з об'єкта регулювання – ланцюга якоря двигуна, силового перетворювача і регулятора струму. Контур замикається зворотнім зв'язком по величині напруги, що знімається з датчика струму в ланцюзі якоря.

Рис. 2 Двоконтурна система підпорядкованого регулювання
Напруга зворотного зв'язку за струмом:

Максимально припустимий струм двигуна при перехідних процесах для високомоментного двигуна прийняти:

що відповідає режиму роботи в номінальних обертах. При зменшенні обертів нижче ω>н> величина I>max> буде коректуватися вузлом залежного струмообмеження ВЗСО (у бік збільшення).
Передатний коефіцієнт зворотного зв'язку по струму:

5.1 Налагодження регулятора струму:
Так як об'єкт регулювання в контурі струму поданий аперіодичними ланками, застосовується ПІ-регулятор струму, який настроюється по модульному (технічному) оптимумі. При стандартному налагодженні контуру струму звичайно зневажають внутрішнім зворотним зв'язком по ЕРС, що справедливо, якщо електромагнітна (Т>е>) і електромеханічна (Т>м>) постійні двигуна значно перевершують постійну часу (Т>n>), и Т>м> >> Т>е>. У випадку невиконання умов характер перехідного процесу значно відрізняється від оптимального.
Тобто для відповідності перехідного процесу в контурі регулювання струму перехідному процесу в контурі оптимальній структурі, необхідний ПІ-регулятор струму з коефіцієнтом передачі К>рс> і постійною часу Т>рс>:

де
с
– некомпенсована мала стала часу.

Настроювання на технічний оптимум характеризуються невеликим перерегулюванням 4,3%. Тривалість перехідного процесу визначається тільки малою некомпенсованою постійною часу і складає 4,7Т>μ>.
Для одержання перехідного процесу в контурі струму, що відповідає налагодженню на модульний оптимум, визначимо передатну функцію регулятора струму:

5.2 Розрахунок параметрів регулятора струму:
В якості датчика струму використовуємо шунт.
Вибираємо номінальний струм шунта I>ш> з ряду 10, 20, 40, 100, 200А по номінальному струму привода: I>ш> ≥ I>п>.
Обираємо

При протіканні через шунт номінального струму шунта I>ш> с шунта знімається напруга 75 мВ, тому:
коефіцієнт передачі шунта:

коефіцієнт передачі датчика струму якоря:

Рис.3 ПІ-регулятор струму
Для розрахунку параметрів регулятора (рис. 3) задаємось величиною ємності C>зз>:

Постійна часу зворотного зв'язку регулятора:

визначаємо R>зз>:

Інші параметри:

6. Розрахунок параметрів регулятора й елементів контуру регулювання швидкості
6.1 Регулювання зовнішнього контуру швидкості

Об'єктом регулювання зовнішнього контуру швидкості є замкнутий контур струму і ланка, що описує механічний опір двигуна (рис. 4).
Перехідна функція об'єкту регулювання контуру швидкості:

Контур замикається інерційним зворотним зв'язком по швидкості з передатною функцією

Напруга негативного зворотного зв'язку за швидкістю:

Передавальний коефіцієнт зворотного зв’язку за швидкістю:

Об'єкт регулювання характеризується великою постійної часу Т>м>, для компенсації якої можна застосувати П – або ПІ-регулятори швидкості. Системи підпорядкованого регулювання з П-регулятором швидкості є інтегрованими однократно. Вони мають достатньо високу швидкодію і мале перерегулювання перехідних процесів, проте мають значний статизм. Такі системи електропривода не спроможні забезпечити великий діапазон регулювання швидкості.
Системи з ПІ-регулятором швидкості називають інтегрованими дворазово. Вони забезпечують широкий діапазон регулювання і практично нульову статичну помилку при збуренні по моменті опору. При налагодженні на симетричний оптимум регулятори характеризуються перерегулюванням 43%. Зменшити перерегулювання можна шляхом включення на вхід СК фільтра (аперіодична ланка).
6.2 Налагодження П-регулятора швидкості
Передатна функція контуру швидкості з П-регулятором:

де
– електромеханічна постійна часу:
Еквівалентна постійна часу контуру швидкості:

Корекція контуру здійснюється за рахунок зміни коефіцієнта підсилення регулятора:

Визначення
коефіцієнта К>рш>
по
формулі характеризує налагодження
контуру по модульному (технічному)
оптимумі з коефіцієнтом демпфування
перехідного процесу
.
Перехідна функція оптимізованого контуру швидкості:

Тобто перехідний процес визначає тільки малу постійну часу Т>μ>>ш>.
6.3 Налагодження ПІ-регулятора швидкості:
Передатна функція розімкнутого контуру швидкості з ПІ-регулятором:

При стандартному налагодженні на симетричний оптимум ПІ-регулятора:

Стала часу ПІ-регулятора швидкості:

Підставимо значення К>рш> і Т>рш1>, отримаємо:

тобто регулятор компенсував велику постійну часу – Т>м >і динамічні властивості контуру визначаються тільки по малій постійній часу Т>μ>>ш>.
Перехідна функція фільтра на вході СК з ПІ-регулятором швидкості:

6.4 Розрахунок параметрів П-регулятора швидкості:
Для визначення параметрів П-регулятора (рис. 5) задамося значенням R>зс>:

Напруга на тахогенераторі:


Рис.5 П-регулятор швидкості
Коефіцієнт передачі тахогенератора:

Інші параметри:

6.5 Розрахунок параметрів ПІ-регулятора швидкості:
Для розрахунку параметрів ПІ-регулятора швидкості (рис. 6), задамось розміром ємності C>зз1>:

Рис.6 ПІ-регулятор швидкості

Звідки:

Інші параметри:

7. Статичні характеристики замкненої і розімкненої систем
Було проведено статичні характеристики в програмі Mathcad, за допомогою формул:

8. Динамічні характеристики

Рис. 8 Структурна схема замкненої системи з ПІ – регулятором швидкості

Рис. 9 Структурна схема замкненої системи з П – регулятором швидкості

Рис. 10 Структурна схема замкнутої системи з ПІ – регулятором швидкості і фільтром

Рис. 11 Перехідні процеси швидкості

Рис. 12 Перехідні процеси струму якоря

Рис. 13 Перехідні процеси струму якоря
Висновок
При виконанні даної роботи були розраховані параметри системи керування верстатом при заміні його кінематики, що дало змогу відмовитися від редуктора та використання високомоментного двигуна із широким діапазоном регульованих швидкостей.
Дана модернізація не мала негативний вплив на показники якості верстата, що доведено розрахунками статики та динаміки привода. Отримані параметри задовольняють вимогам якості.
Найкращі параметри можливо отримати при використанні ПІ-регулятора. При включенням на його виході фільтра отримаємо найменшу величину пере регулювання.
Список літератури
О.Г. Васильєв, А.М. Фоменко, А.С. Віштакалюк. «Методичні вказівки до виконання курсового проекту з курсу «Системи управління електроприводами»»., Миколаїв, 2003.
Силовые полупроводниковые приборы. Справочник. Чебовский О.Г. и др. М.: Э. 1975 г., стр. 510.
Башарин А.В., Новиков В.А., Соколовский Г.Г. Управление электроприводами: Учебное пособие для вузов. - Л.: Энергоиздат. Ленингр. отд-ние, 1982. – 392 с., ил.
Электроприводы постоянного тока с вентильными преобразователями/Е.Н. Зимин, В.Л. Кацевич, С.К. Козырев. - М: Энергоиздат, 1981. – 192 с. ил.
Комплектные электроприводы: Справочник/ И.Х. Евзеров, А.С. Горобец, Б.И. Мошкович и др.; Под ред. канд. техн. наук В.М. Перельмутера. - М: Энергоатомиздат, 1988. – 319 с.: ил.
Системы автоматического управления электроприводом Анхимюк В.П. Ильин.
Примеры расчетов автоматизированного электропривода. Башарин А.В.Л.: Э, 1972 г., стр. 420.
Автоматизированный электропривод станков и промышленных роботов. Михайлов О.П.М.: Машиностроение, 1990 г., стр. 302.