Тепловые насосы (работа 1)
Реферат на тему:
Тепловые насосы
Понятие холодильной машины и теплового насоса, классификация и область применения
Обычно холодильная машина переносит тело от источника, температура которого ниже окружающей среды, к источнику, имеющего температуру окружающей среды, - воде или воздуху; в этом случае машина служит для охлаждения или поддержания низких температур в определенном объеме - холодильной камере.
При помощи холодильной машины тепло можно перенести и к источнику, температура которого значительно выше окружающей среды. Это тепло можно полезно использовать, например, для отопления. В этом случае холодильную машину принято называть тепловым насосом.
По виду затрачиваемой энергии холодильные машины разделяют на компрессионные, теплоизолирующие и термоэлектрические. Компрессионные машины потребляют механическую энергию, теплоизолирующие - тепловую энергию источников тепла с температурой выше окружающей среды, термоэлектрические машины используют непосредственно электрическую энергию.
В машинах первых двух типов перенос тепла достигается в результате совершаемого рабочим телом в машине обратного кругового процесса (обратный цикл). В термоэлектрической машине перенос тепла происходит при воздействии потока электронов на атомы.
В зависимости от свойств и агрегатного состояния рабочих тел, при помощи которых осуществляются процессы, холодильные машины делятся на паровые и газовые. В паровых холодильных машинах рабочие тела при совершении процессов меняют свое агрегатное состояние. В газовых холодильных машинах агрегатное состояние рабочего тела не изменяется.
В холодильной машине обратный круговой процесс, совершаемый за счет механической энергии, полученной в прямом цикле, может осуществляться в различных условиях.
Машина работает по холодильному циклу, если тепло от источника низкой температуры переносится к окружающей среде. В этом случае она служит для охлаждения или поддержания постоянных низких температур. При переносе тепла от окружающей среды к источнику с более высокой температурой холодильная машина работает как тепловой насос и используется для теплоснабжения. Если тепло переносится от источника низкой температуры к источнику с температурой выше окружающей среды, машина работает по теплофикационному циклу и служит как для охлаждения, так и для теплоснабжения.
Тепловой насос - термодинамическая установка, в которой теплота от низкопотенциального источника передается потребителю при более высокой температуре. При этом затрачивается механическая энергия.
Большую перспективу представляет использование тепловых насосов в системах горячего водоснабжения (ГВС) зданий. Известно, что в годовом цикле на ГВС расходуется примерно столько же тепла, как и на отопление зданий. Примером здания, в котором тепловые насосы использованы для ГВС, является многоэтажный жилой дом, построенный в Москве в Никулино-2. В этом здании в качестве источника низкопотенциальной тепловой энергии используется тепло земли и тепло удаляемого вентиляционного воздуха. Подробно эта система будет рассмотрена ниже.
Источником низкопотенциальной тепловой энергии может быть тепло как естественного, так и искусственного происхождения. В качестве естественных источников низкопотенциального тепла могут быть использованы:
• тепло земли (тепло грунта);
• подземные воды (грунтовые, артезианские, термальные);
• наружный воздух.
В качестве искусственных источников низкопотенциального тепла могут выступать:
• удаляемый вентиляционный воздух;
• канализационные стоки (сточные воды);
• промышленные сбросы;
• тепло технологических процессов;
• бытовые тепловыделения.
Таким образом, существуют большие потенциальные возможности использования энергии вокруг нас, и тепловой насос представляется наиболее удачным путем реализации этого потенциала.
Ранее тепловой насос использовался в первую очередь для кондиционирования (охлаждения) воздуха. Система была способна также обеспечить определенную отопительную мощность, в большей или меньшей степени удовлетворяющую потребности в тепле в зимний период. Однако характеристики этого оборудования стремительно меняются: сейчас во многих странах Европы тепловые насосы используются в отоплении и ГВС. Такое положение связано с поиском экологичных решений: вместо традиционного сжигания ископаемого топлива - использование альтернативных источников энергии, например, солнечной. Для массового потребителя одним из наиболее предпочтительных вариантов использования нетрадиционных источников энергии является использование низкопотенциального тепла посредством тепловых насосов.
Существуют разные варианты классификации тепловых насосов. Ограничимся делением систем по их оперативным функциям на две основных категории:
• тепловые насосы только для отопления и/или горячего водоснабжения, применяемые для обеспечения комфортной температуры в помещении и/или приготовления горячей санитарной воды;
• интегрированные системы на основе тепловых насосов, обеспечивающие отопление помещений, охлаждение, приготовление горячей санитарной воды и иногда утилизацию отводимого воздуха. Подогрев воды может осуществляться либо отбором тепла перегрева подаваемого газа с компрессора, либо комбинацией отбора тепла перегрева и использования регенерированного тепла конденсатора.
Тепловые насосы, предназначенные исключительно для приготовления горячей санитарной воды, зачастую в качестве источника тепла используют воздух среды, но равным образом могут использовать и отводимый воздух.
Следует отметить, что постепенно увеличивается предложение тепловых насосов класса реверсивные "воздух-вода", чаще всего поставляемых в комплекте с расширительным баком и насосным агрегатом. По отдельному заказу поставляется накопительный резервуар. Такие насосы можно врезать непосредственно в существующие водопроводные системы.
В Германии и других странах Северной Европы распространены тепловые насосы, которые используют тепло, содержащееся в грунте. Диапазон тепловой мощности разработанных моделей самый широкий - от 5 до 70 кВт.
По данным на 1997 год из 90 млн. тепловых насосов, установленных в мире, только около 5 %, или 4,28 млн. аппаратов, смонтировано в Европе. Совсем немного по сравнению с 57 млн. систем, имеющихся в Японии, где такое оборудование является основным в обеспечении отопления жилого фонда. В Соединенных Штатах насчитывается 13,5 млн. установленных агрегатов, а еще только развивающийся китайский рынок достиг уровня 10 млн. систем. Подобное нерасположение Европы имеет свои причины, однако в последнее время отношение к тепловым насосам меняется. Примерная оценка числа тепловых насосов, установленных в главных странах Сообщества в жилом фонде, торгово-административных и промышленных сооружениях, приводится в табл. 1. Основную долю составляют страны Южной Европы: Испания, Италия и Греция.
Цикл теплового насоса

Теплообмен между рабочим телом и источником высокой температуры протекает при конечной разности температур необратимо. В результате такого теплообмена увеличивается энтропия:
(Sd - Sc) - (S2 - S3) = delta S
Площадь под процессом 4 - 1, характеризующая количество подведенного тепла к рабочему телу, равна площади е - 4' - 5 - к, следовательно, процесс 5 - 4' характеризует убывание энтропии окружающей среды:
(S1 - S4) - (S5 - S4') = delta S1 > 0
Степень термодинамического совершенства этого цикла, как и в холодильном цикле, характеризуется коэффициентом обратимости. Для энергетической оценки цикла вводят коэффициент преобразования (трансформации)
j = Q / L
j = E + 1
Если холодильная машина работает по теплофикационному циклу, то для энергетической оценки этот цикл рассматривают как два: цикл теплового насоса и цикл холодильный, границей между которыми является температура окружающей среды.
Примерная схема теплоснабжения с помощью теплового насоса
Тепловые насосы могут применяться для отопления зданий при круглогодичном кондиционировании воздуха, горячего водоснабжения и технологических нужд различных предприятий. Однако использование тепловых насосов должно быть экономически обосновано.

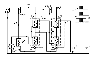
Рис.2. Схема теплоснабжения с помощью тепловых насосов.
Схема теплоснабжения с помощью тепловых насосов показана на рисунке. Вода из отопительной установки направляется в сетевой насос СН и нагнетается им для подогрева в конденсаторы К1 и К2, работающие по двухступенчатой схеме и включенный последовательно по сетевой воде. В конденсаторе нижней ступени К1 вода нагревается от температуры t2 до некоторой промежуточной температуры tпр. После этого вода направляется в конденсатор второй ступени К2, где нагревается до температуры t1. Далее вода входит в отопительную систему, отдает тепло обогреваемым помещениям и при температуре t2 вновь поступает в теплонаносную установку.
Тепло от источника низкой температуры (воды или воздуха) передается в испарителе к кипящему рабочему телу, пар которого при давлении Р0 направляется из испарителя И в компрессор нижней ступени КМ1, где сжимается до давления Рк1. После компрессора КМ1, рабочее тело распределяется двумя потоками. Один из них поступает в конденсатор К1. Другой поток поступает в компрессор КМ2 и сжимается до давления Рк2. Из компрессора КМ2 пар рабочего тела поступает в конденсатор К2, где нагревает теплоноситель от промежуточной температуры tпр до температуры t1. Из конденсатора К2 жидкое рабочее тело отводится в конденсатор К1 через дроссельный вентиль Д2. Весь поток конденсата поступает из конденсатора К1 через дроссельный вентиль Д1 в испаритель.
Режим работы теплонаносной машины определяется режимом работы отопительной системы. При повышении наружных температур отопительного сезона работает только компрессор нижней ступени КМ1. При этом весь поток рабочего тела после компрессора КМ1 поступает в конденсатор К1, где нагревает теплоноситель до температуры t1. Теплонаносная машина регулируется с помощью регулятора температуры, воздействующего на дроссельный вентиль Д1.
При более низких температурах наружного воздуха включается в работу компрессор КМ2 и конденсатор К2 второй ступени. Регулирование работы установки в диапазоне температур от tпр до температуры t1 осуществляется с помощью регулятора температуры, воздействующего на дроссельный вентиль Д2. Иногда верхняя ступень теплового насоса заменяется электрическим нагревателем, что снижает начальные затраты, но приводит к увеличению расхода электроэнергии.
Для круглогодичного кондиционирования в южных районах (отопление зимой, кондиционирование воздуха летом) распространение получают мелкие теплонаносные автоматизированные агрегаты (кондиционеры с тепловым насосом) для обслуживания небольших одноквартирных домов и отдельных комнат. Эти установки очень компактны и используют наружный воздух в качестве источника низкой температуры. Реверсирование установки, то есть переход с холодильного режима на теплонаносный осуществляется изменением направления потока рабочего тела. В мелких установках, где в качестве дросселирующего органа служит капиллярная трубка, изменение потока жидкого рабочего тела не вносит каких-либо затруднений в эксплуатацию.
тепловой насос термодинамическая температура
Поршневые компрессоры
Поршневые компрессоры относятся к разряду компрессоры объемного действия, в которых процесс сжатия и перемещения паров хладагента происходит в замкнутом пространстве цилиндра с помощью поршня. Поршневые компрессоры применяются в паровых холодильных машинах. По области применения различают стационарные и транспортные насосы. Кроме того, поршневые насосы подразделяют:
1. По сжимаемым в них хладагентам:
- аммиачные;
- фреоновые (хладоновые);
- универсальные;
2. По величине холодопроизводительности:
- малые (до 14 кВт);
- средние (14…105 кВт);
- крупные (свыше 105 кВт);
3. По числу ступеней сжатия:
- одноступенчатые;
- многоступенчатые (число ступеней обычно не превышает семи);
4. По числу цилиндров:
- одноцилиндровые;
- двухцилиндровые;
- многоцилиндровые (до 16 цилиндров);
5. В зависимости от кинематической схемы и расположения цилиндров в плоскости:
- горизонтальные;
- вертикальные;
- угловые;
- V-образные;
- W-образные;
- VV-образные;
- крестообразные;
- звездообразные;
6. По направлению движения хладагента в цилиндре:
- прямоточные (хладагент проходит по цилиндру только в одном направлении);
- непрямоточные (хладагент меняет направление движения, следуя за поршнем);
7. По типу привода:
- с электродвигателем;
- с двигателем внутреннего сгорания;
8. По конструкции уплотнения картера:
- сальниковые;
- бессальниковые;
- герметичные и др.
В настоящее время наиболее распространенными являются аммиачные и фреоновые (хладоновые), одноступенчатые, сальниковые и бессальниковые поршневые компрессоры простого действия, вертикальные и V-образные, прямоточные и непрямоточные.
Поршневой компрессор (рис.4.) состоит из цилиндрического корпуса 1, внутри которого перемещается поршень 2 с кольцами, всасывающего и нагнетательного клапанов. Поршень в корпусе совершает возвратно-поступательное движение. Преобразование вращательного движения привода в возвратно-поступательное движение поршня осуществляется с помощью кривошипно-шатунного механизма. При движении поршня вправо открывается клапан 3, и жидкость заполняет пространство внутри корпуса. При этом клапан 4 закрыт. При движении поршня влево клапан 3 закрыт, открывается клапан 4, и жидкость выталкивается в нагнетательный трубопровод.

Рис.4. Схема поршневого насоса.
1 - корпус; 2 - поршень; 3 - всасывающий клапан; 4 - нагнетательный клапан.
Поршневые компрессоры имеют следующие достоинства:
- высокий КПД (до 95 %);
- возможность получения высоких давлений;
- независимость подачи от противодавления сети;
- возможность запуска в работу без предварительного залива (при использовании в качестве насосов).
К недостаткам относится:
- громоздкость конструкции;
- невозможность использования для привода высокоскоростных электродвигателей из-за сложности привода через кривошипно-шатунный механизм;
- сложность регулирования подачи.
Для поршневых компрессоров предназначенных для транспортных машин большинство деталей изготавливаются из легких материалов и сплавов. Компрессоры автомобильных и железно-дорожных холодильных машин строятся с воздушным охлаждением и поэтому имеют высокую степень оребренности. Не только цилиндры и крышки цилиндров, но и картер имеет ребра.
Работа компрессоров транспортных машин в условиях тряски и вибрации, а также сложность, в ряде случаев и невозможность выполнения ремонта в дорожных условиях вызывают необходимость в значительном увеличении прочности деталей, особенно корпусных, и в повышении общей надежности компрессоров.
Компрессоры используются практически во всех отраслях народного хозяйства. Сжатый воздух как энергоноситель применяется в различных пневматических устройствах на машиностроительных и металлообрабатывающих заводах, в горно-добывающей и нефтяной промышленности, при производстве строительных и ремонтных работ. Компрессоры необходимы в газовой промышленности при добыче, транспортировке и использовании природных и искусственных газов.
В химической промышленности газовые многоступенчатые компрессоры используются в циклах синтеза химических продуктов при высоком давлении. В последнее время сжатый воздух, получаемый от поршневых компрессоров, находит применение в текстильной промышленности как энергоноситель для проведения ткацкого процесса.
В установках умеренного и глубокого холода, а также в газотурбинных установках компрессоры являются органической частью, в значительной степени, определяющей экономичность агрегатов.