Гидромеханические процессы
МИНИСТЕРСТВО ОБРАЗОВАНИЯ И НАУКИ РЕСПУБЛИКИ КАЗАХСТАН
ЮЖНО-КАЗАХСТАНСКИЙ ГОСУДАРСТВЕННЫЙ УНИВЕРСИТЕТ ИМ. М. АУЕЗОВА
ЛАБОРАТОРНЫЙ ПРАКТИКУМ
ПО ДИСЦИПЛИНАМ
"Основные процессы и аппараты химических производств",
"Технологические процессы и производства",
"Процессы и аппараты химической технологии",
"Процессы и аппараты перерабатывающей промышленности",
"Процессы и аппараты",
"Теоретические основы нефтехимической технологии".
Часть 1 "Гидромеханические процессы"
УЧЕБНОЕ ПОСОБИЕ
для студентов специальностей
050720, 050721, 050724, 050708, 050702, 050727, 050728, 050730, 050731
всех форм обучения
Алтынбеков Ф.Е., Нурунбетов Т.С., Тлеуов А.С.,
Ханходжаев Ш.Х., Омаркулов П.К., Якубова Р.Р.
Шымкент 2008
УДК 66.021.1 (072)
ББК 35.11
Алтынбеков Ф.Е., Нурунбетов Т.С., Тлеуов А.С., Ханходжаев Ш.Х., Омаркулов П.К., Якубова Р.Р. Лабораторный практикум по дисциплинам "Основные процессы и аппараты химических производств", "Технологические процессы и производства", "Процессы и аппараты химической технологии", "Процессы и аппараты перерабатывающей промышленности", "Процессы и аппараты", "Теоретические основы нефтехимической технологии". Часть 1 "Гидромеханические процессы": Учебное пособие - Шымкент: Южно-Казахстанский государственный университет им.М. Ауезова, 2008. - 47 с.
Учебное пособие предназначено для студентов специальностей 050720,050721, 050724, 050708, 050702, 050727, 050728, 050730, 050731 всех форм обучения. Лабораторный практикум содержит теоретические основы гидромеханических процессов, методики выполнения и расчета работы, контрольные вопросы. Учебное пособие составлено в соответствии с требованиями ГОСО соответствующих специальностей и с содержанием типовых программ дисциплин.
Рецензенты:: Волненко А.А., д. т. н., профессор, ЮКГУ им. М. Ауезова
Шахабаев Е.Ш., к. т. н., доцент ШИ МКТУ им. Х. Яссави
Учебное пособие рекомендовано к изданию Методическим советом ЮКГУ им.М. Ауезова (протокол № _4_ от "_31__"__03___ 2008 г.).
© Южно-Казахстанский государственный университет им. М. Ауезова, 2008 г.
Содержание
Введение
Лабораторная работа № 1
1. Изучение гидравлических сопротивлений в трубопроводе
1.1 Теоретическая часть
1.2 Описание установки
1.3 Обработка опытных данных
1.4 Порядок проведения расчета
1.5 Контрольные вопросы
Лабораторная работа № 2
2. Определение режима течения жидкости
2.1 Теоретическая часть
2.2 Описание установки
2.3 Методика проведения работы
2.4 Обработка опытных данных
2.5 Контрольные вопросы
Лабораторная работа № 3
3. Изучение гидродинамики псевдоожиженного слоя (ПС)
3.1 Теоретическая часть
3.2 Описание установки
3.3 Методика проведения работы
3.4 Обработка опытных данных
3.5 Контрольные вопросы
Лабораторная работа № 4
4. Определение расхода энергии на перемешивание
4.1 Теоретическая часть
Eu = f (Re, Fr, Г>1, >Г>2>) (4.1)
4.2 Описание установки
4.3 Методика проведения работы
4.4 Обработка опытных данных
4.5 Контрольные вопросы
Лабораторная работа № 5
5. Определение характеристик центробежного вентилятора
5.1 Теоретическая часть
5.2 Описание установки
5.3 Методика проведения работы
5.4 Обработка опытных данных
5.5 Контрольные вопросы
Лабораторная работа № 6
6. Определение констант процесса фильтрования суспензии
6.1 Теоретическая часть
6.2 Описание установки
6.4 Обработка опытных данных
6.5 Контрольные вопросы
Лабораторная работа № 7
7. Изучение работы лабораторных бегунов
7.1 Теоретическая часть
7.2 Описание установки. Методика проведения работы
7.3 Обработка опытных данных
7.5 Контрольные вопросы
Список литературы
Введение
Курс "Процессы и аппараты" является завершающей дисциплиной в общеинженерной и основополагающей в специальной подготовке специалиста.
Целью преподавания дисциплины "Процессы и аппараты" является изучение закономерностей протекания типовых технологических процессов, встречающихся в различных производствах, овладение методами подбора и расчета аппаратов, применяемых в промышленном производстве.
Настоящая дисциплина состоит из лекционного курса, лабораторного практикума, самостоятельной работы студентов.
Лабораторный практикум является важной частью изучения данной дисциплины. На лабораторных занятиях прививаются навыки практического экспериментального и расчетного анализа процессов различных производств. Изучаются и усваиваются основные закономерности расчета аппаратов, применяемые в химической, нефтехимической, пищевой производствах. На основании этого выбираются оптимальные условия ведения процесса, рассчитываются основные параметры, характеризующие эффективность технологического процесса.
Учебное пособие охватывает содержание курса в разделе "Гидромеханические процессы" и содержит 7 лабораторных работ, каждая из которых включает цель работы, теоретические сведения об изучаемом процессе, описание установки, методику выполнения работы, порядок расчета основных показателей процесса, контрольные вопросы. Лабораторные работы выполняются бригадами по 2-3 человека после получения допуска преподавателем. После выполнения работы каждый студент проводит расчеты в соответствии с заданием, оформляет отчет и затем его защищает преподавателю.
Лабораторный практикум составлен в соответствии с содержанием типовой и рабочей программ по соответствующим дисциплинам и требованиями фирменного стандарта ЮКГУ им.М. Ауезова Ф.4.7-008-02 и предназначен для студентов специальностей 050720, 050721, 050724, 050708, 050702, 050727, 050728, 050730, 050731 всех форм обучения.
Лабораторная работа № 1
1. Изучение гидравлических сопротивлений в трубопроводе
Цель работы: Опытное определение коэффициентов трения и коэффициентов местного сопротивления. Исследование зависимости величины коэффициентов трения и местного сопротивления от режима движения жидкости.
1.1 Теоретическая часть
При движении реального потока жидкости или газа часть его энергии теряется в результате преобразования механической энергии в тепловую за счёт преодоления касательных напряжений различного характера. Аналитически это явление учитывается в уравнении Бернулли:
(1.1)
где:
и
- нивелирные высоты, м;
;
- статистический напор, м;
;
- скоростной напор, м;
h
- потерянный напор, т.е. потерянная
энергия, выраженная в м.
Различают два виды касательных напряжений, на преодоление которых затрачивается энергия потока.
а) При прямолинейном движении потока жидкости по трубопроводу возникают силы межмолекулярного взаимодействия (силы трения) между слоями жидкости о внутреннюю стенку трубопровода. Энергия потока, теряемая на преодоление касательных напряжений, возникающих под действием сил трения, называется потерей энергии на трение по длине потока;
б) При движении потока по трубопроводу он проходит участки, в которых меняется форма русла или его скорость: вентили, краны, повороты, отводы и др. В этих участках также возникают касательные напряжения. Потери энергии на преодоление этих напряжений называются местными.
Таким образом, энергия движения жидкостей по трубопроводам теряется на преодоление потери напора, который складывается из двух составляющих.
(1.2)
где:
- напор, теряемый на преодоление сил
трения, м;
- напор, теряемый в местных сопротивлениях,
м.
Расчет потерь напора является одним из основных вопросов прикладной гидродинамики. Зная величину потерянного напора, определяют затраты энергии, необходимой для компенсации этих потерь и затем определяют вид насоса, компрессора или вентилятора для перекачивания потока жидкости или газа.
Для определения потерянного напора пользуются формулой Вейсбаха:
(1.3)
где: - коэффициент сопротивления;
w - средняя скорость потока, м/с.
При расчете потерь энергии на трение в качестве коэффициента сопротивления в формулу (1.3) подставляют коэффициент сопротивления на трение по длине >l>, а при расчете местных потерь энергии принимают коэффициент местного сопротивления >м. с>>.>
Определение потери напора на трение.
Коэффициент сопротивления на трение определяют по формуле:
(1.4)
где: - коэффициент трения (коэффициент Дарси);
l - длина трубопровода, м;
d - диаметр трубопровода, м.
С учетом выражения (1.4) уравнение (1.3) преобразуется в уравнение Дарси-Вейсбаха:
(1.5)
Величина коэффициента трения зависит от многих факторов: режима движения потока, его физических свойств, формы и величины живого сечения трубы, шероховатости внутренней стенки трубы. Зависимость (1.5) в логарифмических координатах:
(A)
где:
- средняя высота выступов шероховатости,
числовые значения которых приводятся
ниже, мм.
Трубы из латуни, свинца, меди: - 0,002
Стальные бесшовные трубы - 0,006-0,2
Стальные трубы - 0,1…, 0,5
Чугунные трубы - 0,2…,1,0
В функциональной зависимости (А) существуют четыре характерные области. Первая область соответствует ламинарному режиму движения (Re <2300). В этом режиме внутренние слои движутся параллельно друг другу, а количество элементарных струек, копирующих рельеф выступов шероховатости и имеющих повышенные потери энергии, невелико, поэтому коэффициент трения в этом режиме не зависит от шероховатости трубы. На основе теоретического анализа закономерностей ламинарного режима движения потока Пуазейль получил зависимость для определения потерь напора на трение:
(1.6)
где: - динамический коэффициент вязкости, Па. с;
- плотность жидкости, кг/м3;
g - ускорение свободного падения, м/с2.
Приравнивая правые части уравнений (1.5) и (1.6) и, учитывая, что комплекс равен числовому значению числа Рейнольдса, получим выражение для определения коэффициента Дарси
(1.7)
отсюда:
и, с учётом этого, потерянный на трение
напор равен:
(1.8)
Вторая область - начало турбулентного потока (2320 Re 105). В этом режиме выступы шероховатости не вызывают завихрения смывающей их жидкости, а значит и дополнительных сопротивлений и потери энергии. Коэффициент трения в этом режиме не зависит от шероховатости стенок трубопровода, он определяется значением числа Рейнольдса. Коэффициент трения в этом режиме рассчитывается по формуле Блаузиуса:
(1.9)
Третья область - развитой турбулентный режим, соответствующий числу Рейнольдса 105 Re 106. В этом режиме толщина ламинарного подслоя постепенно уменьшается и становится равной высоте выступов шероховатости стенок трубопровода, а затем и меньше. На выступы накатывается турбулентный поток, это вызывает дополнительное сопротивление движению потоков. Эта область сопротивления определяется по уравнению Альтшуля:
(1.10)
Четвертая область, соответствующая числовому значению Re 106 - автомодельная. В этом режиме роль шероховатости стенок трубы становится определяющей, а числовое значение потери напора пропорциональна скорости во второй степени. Коэффициент трения в этом режиме определяют по формуле Шифринсона:
(1.11)
Коэффициент трения также можно определить по графику (2, стр.22). Определение потери напора в местных сопротивлениях.
Местные потери напора возникают на коротких участках трубопровода, когда резко меняется форма и размеры русла движущегося потока. Это происходит при внезапных сужениях и расширениях, поворотах, отводах, в диафрагмах, вентилях, кранах, конфузорах, диффузорах и др.
Напор, теряемый в местном сопротивлении, определяется по формуле (1.3). Общий коэффициент сопротивления >м. с> заменяется на коэффициент местного сопротивления >м. с.>
(1.12)
Числовое значение
приводится в справочнике (2, стр.503).
1.2 Описание установки
Лабораторная установка состоит из системы трубопроводов, диафрагмы (4); приспособлений, вызывающих местные сопротивления (вентиль, колено, повороты, внезапное сужение и расширение), системы манометров. Включение установки в работу осуществляется плавным поворотом регулировочного вентиля (11), т.к. при резком открытии вентиля может произойти выброс воды из ди. манометра. Расход воздуха контролируется диф. манометром (7). С помощью диф. манометров (5, 6, 8, 9,10) замеряется сопротивление на различных участках трубопровода. Результаты измерений записываются в протокол испытаний. Необходимо сделать пять, шесть замеров для различных расходов воздуха.
1.3 Обработка опытных данных
Потери напора в трубе между двумя сечениями можно определить по уравнению Бернулли:
(1.13)
или
(1.14)
Так как перепад давления по
высоте в импульсных точках подключения
дифманометров незначительно, то примем,
что нивелирные высоты равны:
.
Перепад давления потока в двух сечениях трубопровода можно определить по уравнению:
∆P = P
- P
= ∆h
(1.15)
Подставляя (1.10) в (1.9), получим:
(1.16)
где:
- плотность манометрической жидкости,
кг/м3;
- показания диф. манометра, м;
- плотность воздуха, кг/ м3;
W>1>, W>2> - скорость воздуха в первом и втором сечении, м/с.
гидромеханический гидравлический трубопровод суспензия
При расчете сопротивление по длине трубопровода не меняется, поэтому второе слагаемое в уравнении (1.16) становится равным нулю и уравнение принимает вид:
(1.17)

Рис.1.1 Схема установки
1 - первый участок трубы, d = 24,5 мм;
2 - второй участок (расширение), d = 38,4 мм;
а - внезапное расширение; б, в, г, д, е - повороты; ж - прямой участок
3 - третий участок, d = 18 мм;
4 - диафрагма, d = 9 мм;
5, 6, 7, 8, 9, 10, 12 - диф. манометры; 11 - вентиль
Таблица 1.1 Протокол наблюдений
|
Расход воздуха |
Показания диф. манометров, мм вод. ст. |
мм. рт. ст. |
К |
|||||||
|
Диафрагма. Показания дифманометра 7. |
Расход воздуха |
Расширение. Показание дифманометра 5. |
Сужение. Показание дифманометра 6. |
Поворот на 60º. Показание дифманометра 9. |
Поворот на 90º. Показание дифманометра 12. |
Поворот на 120º. Показание диф. манометра 10 |
Прямой участок трубы длиной 1,8 м. Показание диф. манометра 8 |
Атмосферное давление |
Температура воздуха |
|
1.4 Порядок проведения расчета
Определить объемный расход воздуха в трубе для всех опытов по уравнению расхода:
(1.18)
где: V>c> - секундный расход воздуха в трубе, м3/с;
- коэффициент расхода диафрагмы, = 0,62;
f - площадь поперечного сечения диафрагмы, м2;
d - диаметр диафрагмы, d = 0,006 м;
Δh>м> - показания диафрагмового диф. манометра, м;
>м> - плотность манометрической жидкости, кг/м3;
>r> - плотность воздуха при этих условиях, кг/м3
Определить среднюю скорость в сечениях до и после сопротивления:
(1.19)
F - площадь поперечного сечения трубы, м2.
Определить перепад давления на линейном участке:
(1.20)
где: Δh>м> - показание диф. манометра на прямом участке, м.
Определить опытный коэффициент трения по формуле:
(1.21)
где: d>э> - эквивалентный диаметр живого потока, м; для круглой трубы d>э>=d>вн>, м
Определить числовое значение числа Рейнольдса:
(1.22)
Установить режим движения воздуха, выбрать формулу для расчета коэффициента трения, вычислить его.
Сравнить опытное значение коэффициента трения с расчетным по формуле:
(1.23)
Определить перепад давления на участке с местным сопротивлением:
(1.24)
где: Δh>мс> - показание соответствующего дифференциального манометра, м;
>ж> - плотность манометрической жидкости, кг/м3
>г> - плотность воздуха, кг/м3.
Рассчитать значение коэффициента местного сопротивления по формуле:
(1.25)
где: w - средняя скорость потока в трубе на участке местного сопротивления, м/с.
Опытное значение коэффициента сравнить со справочным (2, стр.520) по формуле:
(1.26)
где:
- справочное значение коэффициента, из
(2, стр.503)
Сделать выводы из проделанной работы.
1.5 Контрольные вопросы
1. Дать определение гидравлических сопротивлений и привести примеры.
2. Объяснить потерю энергии в местных сопротивлениях.
3. Чем отличается коэффициент трения от коэффициента сопротивления?
4. Влияет ли режим движения потока на числовое значение коэффициента
трения?
5. Объясните понятие "гидравлическая гладкая труба".
6. Записать и объяснить уравнение Бернулли для двух сечений трубопровода, по которому движется реальная жидкость и идеальная.
7. Чем отличается потерянная энергия и потерянный напор?
8. Как рассчитывается энергия, теряемая на трение?
Лабораторная работа № 2
2. Определение режима течения жидкости
Цель работы: Изучение изменений, проходящих в потоке при различных режимах течения.
2.1 Теоретическая часть
Большинство процессов химической технологии связаны с движением газа или жидкости, причем характер этого движения существенно сказывается на ходе процесса. При расчете таких процессов необходимо учитывать характер движения потоков, жидкости или газа.
Исследуя течение капельных жидкостей в трубах, английский ученый Рейнольдс (1883 г.) обнаружил существование двух различных режимов ее течения.
Обычно при малых скоростях и малых диаметрах трубопровода, элементарные струйки жидкости движутся параллельно, как бы скользя друг по другу, не перемешиваясь. Такое течение называют вязким или ламинарным. Распределение скоростей поперечному сочетанию трубопровода при ламинарном течении происходит по параболе, причем средняя скорость потока составляет 0,5 от максимальной
w>ср>= 0,5 w >max>> (>2.1)
При больших скоростях наблюдается поперечное перемешивание струек жидкости за счет образованных вихрей и движение частиц жидкости хаотическое, этот вид течения называется турбулентным. При таких скоростях характер течения различен поперечному сечению потока. У стенки течет тонкий ламинарный слой толщиной . В центральной части потока находится сфера вихревого движения с радикальным перемешиванием. Ламинарный слой отделяется от вихревого так называемым буферным слоем. Распределение скоростей при этом режиме пологой кривой и средняя скорость потока составляет 0,8 - 0,9 от максимальной.
w>ср >= (0,8 0,9) w>max>> (>2.2)
Характер движения жидкости (газа) зависит, как показали опыты, не только от скорости потока, но и от геометрических размеров потока, вязкости и плотности жидкости (газа). Влияние перечисленных физических параметров потока на характер движения определяется величиной безразмерного комплекса - критерия, названного в честь ученого, открывшего это явление, числом Рейнольдса:
(2.3)
где: w - средняя скорость потока, м/с;
d>э> - эквивалентный диаметр трубопровода, м;
- плотность жидкости (газа), кг/ м3;
- динамический коэффициент вязкости,
Па. с;
=
- кинематический коэффициент вязкости,
м2/с.
Число Рейнольдса показывает соотношение сил инерции, характеризующихся скоростью потока и его размерами, и сил внутреннего трения, характеризующихся вязкостью потока. Отсюда следует, что турбулентное течение свойственно потокам, обладающим развитыми силами инерции, а ламинарное течение характерно для потоков, в которых силы внутреннего течения преобладает над силами инерции. Установлено, что для ламинарного режима численное значение числа Рейнольдса всегда меньше некоторого определенного "критического" значения, для прямых труб критическое значение Re>кр> = 2300.
Необходимо отметить, что приведенное критическое значение является в известной степени условным, так как трудно обнаружить резкий переход от ламинарного режима к турбулентному. В действительности обычно наблюдается так называемая "переходная" область исчезновения ламинарного режима и установления турбулентного состояния потока. Численные значения числа Рейнольдса для потоков, проходящих по прямым трубам, характерны следующие значения числа Рейнольдса:
Ламинарное течение - Re < 2300
Переходная область - 2300 Re 10000
Развитое турбулентное течение - Re 10000
Для потоков, проходящих по изогнутым трубам (змеевикам), критическое значение Re>кр> выше, чем в прямых трубах, и зависит от отношения диаметра трубы d змеевика к диаметру D витков змеевика (d /D) /1, стр.18/.
При движении жидкости через сечение любой формы, отличной от круглой, в качестве расчетного линейного размера принимают гидравлический радиус или эквивалентный диаметр.
Под гидравлическим радиусом r>г>> >понимают отношение площади затопленного сечения потока к смоченному периметру:
(2.4)
Для круглой трубы с внутренним диаметром d и, значит, площадью свободного сечения S = πd2/4 при сплошном заполнении его жидкостью П = π d, откуда гидравлический радиус:
r>r>>
>=
(2.4 а)
Следовательно, для потоков некруглого сечения вместо диаметра можно применить эквивалентный диаметр:
d >э
>=
= 4r>u>>
>= d (2.5)
Для круглой трубы: d>э> = d>вн.>
Для канала прямоугольного сечения со сторонами полностью заполненного жидкостью, гидравлический радиус:
r>г>>
>=
(2.6)
а эквивалентный диаметр:
d >э
>= 4r>г>
= r>г >=
(2.6а)
2.2 Описание установки
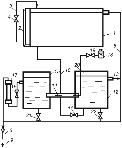
Схема установки приведена на рис 2.1 Воду из городского водопровода подают в бак 1 по трубе 3, регулируя подачу вентилем 4. Для предупреждения переполнения бака установлена переливная труба 5. Для слива воды из бака установлена воронка 6 на трубе (линия канализации).
Во время работы установки вода из бака 1 по питательной трубе 10 через вентиль 11 поступает в расходный бак 12. Излишек воды через трубу сливается в канализацию. Из расходного бака 12 вода по стеклянной трубе 14 поступает в буферный бак 15 и сливается из него через регулировочный вентиль 16 и ротаметр 12 в канализацию. Из бака с краской 18 через кран 19 по тонкой трубе 20 подкрашенная струйка воды поступает в стеклянную трубу 14.
По окончании работы для опорожнения баков 15 и 12 пользуется соответственно вентилями 21 и 22.
Для успешного проведения опытов весьма важными условиями являются стабилизация потока в стеклянной трубе 14 и согласование скоростей истечения краски со скоростью самого потока. В этих целях приняты следующие меры. Так как в городском водопроводе наблюдается временами колебания напора и пульсаций потока, то воду из водопровода подают сначала в запасный бак 1 достаточно большой вместимости. Затем вода поступает в расходный бак 12 по питательный трубе 10. Постоянный уровень воды в баке 12 поддерживается с помощью переливной трубы 13. Для согласования скорости истечения краски со скоростью воды в стеклянной трубе 14 бак с краской 18 закреплен на наружной высоте для создания необходимого напора при истечении краски. Расход краски регулируется краном 19.
2.3 Методика проведения работы
Работу начинают с установления ламинарного режима и, увеличивая постепенно скорость движения воды в стеклянной трубе, наблюдают за изменениями, происходящими с подкрашенной струйкой при разных режимах течения.
Перед началом работы проверяют наличие воды в баке 1 по водомерному стеклу 2. Если вода в баке меньше половины, то открывают вентиль 4 и заполняют бак, следя за уровнем воды в водомерном стекле 2. Затем заполняют баки 10 и 15, открывая вентиль 11. Затем понемногу открывают вентиль 16, устанавливая по ротаметру 17 минимальный расход воды.

Рис.2.1 Схема экспериментальной установки.
В первой части работы для пуска подкрашенной струйки постепенно открывают кран 19, регулируя степень открытия вентилей 11 и 16 и крана 1, Добиваются четкого очертания подкрашенной струйки, хорошо видимой на освещенном фоне - экрана. Затем, увеличивая степень открытия вентиля 15, повышают тем самым скорость воды в стеклянной трубе 14, вследствие чего ламинарный режим начинает нарушаться и переходить в турбулентный. При этом надо регулировать открытие крана 19, а также вентиля 11, не позволяя уровню воды в баке 12 опускаться ниже переливной трубы 13.
Во второй части работы производят замеры, необходимые для определения значения число Рейнольдса при разных режимах течения, Настраивают установку на ламинарный режим и приступают к определению расхода по ротаметру 17. Таких замеров проводят несколько раз (6-7), заканчивая их при развитом турбулентном движения.
2.4 Обработка опытных данных
Определить скорость движения воды в стеклянной трубе, через массовый расход воды:
w =

где: G - массовый расход воды, кг/ с;
- плотность воды, кг/м3
d >BH>> - >внутренний диаметр стеклянной трубы (d = 20 мм), м.
Массовый расход воды определяется из уравнения расхода:
G = V
где: V - объемный расход воды, м3/сек.
Вычисляют число Re и определяют режим течения:

где: ν - кинематический коэффицент вязкости.
Определить число Рейнольдса для случаев прохождения жидкости через прямоугольное и квадратное сечения трубопроводов со сторонами "a" и "b". Значения сторон выдается преподавателем каждому студенту. При этом для определения скорости воды можно использовать экспериментальные значения расхода воды.
Результаты наблюдаемые, опытные и расчетные данные заносят в отчетную таблицу.
Таблица 2.1 Протокол наблюдений
|
№ п/п |
Расход воды G, кг/с |
Температура воды, t>у>>,> 0С |
Скорость движения воды w, м/с |
Число Рейнольдса Re |
Состояние подкрашенной струйки |
Режим потока |
2.5 Контрольные вопросы
Какое течение называется ламинарным?
Как определить среднюю скорость потока движущегося ламинарно?
Какое течение называется турбулентным?
Какого соотношение между средней и максимальной скоростями потока при турбулентном течении?
Что такое эквивалентный диаметр и гидравлический радиус?
Что такое число Рейнольдса? Каков его физический смысл?
В каком интервале числе Рейнольдса наблюдают "переходную" область?
От каких параметров зависит значение Re для змеевиков?
Лабораторная работа № 3
3. Изучение гидродинамики псевдоожиженного слоя (ПС)
Цель работы: Получение экспериментальной зависимости гидравлического сопротивления от фиктивной скорости газа; определение скорости начала псевдоожижения; скорости свободного витания; веса слоя.
3.1 Теоретическая часть
В настоящее время целый ряд процессов в химической технологии осуществляется при взаимодействии газа или жидкости с мелкораздробленными твердыми частицами (абсорбция, сушка, обжиг и др.) в аппаратах с так называемым взвешенным (кипящим, псевдоожиженным) слоем. В таких аппаратах указанные процессы существенно ускоряются. В целом в настоящее время свыше пятидесяти технологических процессов используют технику псевдоожижения в промышленной практике, что обусловлено следующими их достоинствами:
1. Интенсивное перемешивание твердой фазы, которое приводит к выравниванию температур и концентрации в объеме ПС.
2. Высокие коэффициенты эффективной теплопроводности и теплоотдачи от ПС (или, наоборот) к поверхностям теплообмена, значит малые площади необходимой поверхности теплообмена.
3. Возможность использования твердых частиц малых размеров, т.е. твердой фазы с развитой удельной поверхностью. Это приводит к повышению производительности аппаратов для сорбционных, тепловых, каталитических и других процессов.
4. Подвижность (текучести) ПС позволяет создать аппараты с непрерывным вводом и отводом твердых частиц.
5. Небольшое гидравлическое сопротивление и независимость его от скорости газа (жидкости).
6. Простое устройство аппарата и легкая механизация и автоматизация.
Наряду с достоинствами принципу псевдоожижения присущи следующие недостатки:
1. Неравномерность времени пребывания частиц в аппарате.
2. Истирание и унос газом хрупких частиц.
3. Агломерация и спекание мелких частиц.
4. Эрозия труб и стенок аппаратов в результате абразивного действия частиц.
Несмотря на серьезные недостатки, существенные экономические преимущества ПС обусловили его успешное использование в промышленности.
Гидродинамическая сущность процесса взаимодействия газовой фазы с твердыми частицами заключается в следующем: если через слой зернистого материала, расположенного на решетке, пропускать снизу вверх поток газа, то состояние слоя твердого материала будет различным в зависимости от скорости потока.
При относительно небольших скоростях движения газа, рассчитанной на полное сечение аппарата (фиктивная скорость) зернистый слой остается неподвижным, перепад давления при этом увеличивается линейно с ростом скорости.
Однако, когда скорость достигает некоторой критической величины, слой перестает быть неподвижным и весь слой твердых частиц переходит во взвешенное состояние, напоминающий кипящий (псевдоожиженный) слой, ограниченный ясно выраженной верхней границей раздела фаз. В таком слое твердые частицы интенсивно перемешиваются в потоке в различных направлениях. В этом режиме перепад давления на слое сохраняет практически постоянное значение и зависимость P = f (w) выражается прямой линией, параллельной оси абсцисс.
Скорости газа (жидкости), при которой неподвижный слой зернистого твердого материала переходит в псевдоожиженное состояние, называется скоростью начала псевдоожижения (или первой критической) - w>ПС.>
Скорость газа (или жидкости) при которой начинается массовый вынос частиц из слоя, называется скоростью уноса или иначе, скоростью свободного витания - w>СВ>>. >При w > w>СВ> частицы уносятся из слоя, их весовое количество в слое падает в результате уменьшается энергия, необходимая для поддержания твердой фазы во взвешенном состоянии. По этой причине ∆Р>сл> точки В понижается.
Явление массового уноса твердых частиц используют в промышленности для перемещения сыпучих материалов (пневмотранспорт).
Опыты по определению перепада давления P, а также веса слоя зернистого материала G>сл. >Показывают, что критическая скорость w>кр. >Отвечает соотношению:
G>сл. >= P. S (3.1)
где: G>сл. - >вес зернистого слоя, кг;
S - площадь поперечного сечения аппарата, м2.
Поскольку уравнение (3.1) выражает силу гидравлического сопротивления слоя, можно отметить, что состояние псевдоожижения возникает при скорости потока, которая соответствует силе гидравлического сопротивления слоя, равного весу слоя. Рабочие скорости потоков при проведении процессов с применением псевдоожиженного слоя зернистого материала выбирается в пределах:
w>p> = nw>кр. >= (2 10) w>кр> (3.2)
где: n - число псевдоожижения, характеризующее отношение рабочей скорости потока газа и критической скорости (начала псевдоожижения).
При достижении скорости газа некоторого значения w>у> (точка В) псевдоожиженный слой практически прекращает свое существование, так как начинается процесс пневмотранспорта материала.
Переход твердых частиц неподвижного слоя во взвешенное состояние будет происходить тогда, когда сила F динамического воздействия потока на частицу станет равной весу ее за вычетом подъемной (архимедовой) силы R:
(3.3)
где: >Т>, >С> - плотность твердой частицы и среды, соответственно, кг/м3.
Отношение рабочей скорости w>раб> (в пределах w>ПС - >w>СВ>) к скорости начала псевдоожижения w>ПС>> >называется числом псевдоожижения
(3.4)
K>W> - характеризует интенсивность перемешивания частиц и состояния ПС. Опытным путем найдено, что во многих случаях интенсивное перемешивание достигает при K>W>> >= 2, хотя оптимальные значения устанавливаются практически для каждого конкретного процесса.
Отношение высоты псевдоожиженного слоя (H>C>>П>) к первоначальной высоте неподвижного слоя (H>0>) называется степенью расширения
(3.5)
В системах капельная жидкость - твердые частицы (например, процессы экстракция, адсорбция) увеличение скорости потока выше w>ПС>> >приводит к спокойному, постепенному расширению слоя. Образование больших пузырей или неоднородности не наблюдается. Такой ПС называется однородным слоем.
Обычно система газ - твердые частицы (например, сушка, адсорбция, и т.п.) ведет себя совершенно иначе. При увеличении скорости потока выше w>ПС >наблюдается неоднородный ПС в виде пузыреоброзования (ПС разделяется на отдельные части газовыми "пробками"); каналообразование (значительное количество газа проскакивает через один или несколько каналов) и фонтанирующий слой (характерен для аппаратов конических и коническо-цилиндрических с малым диаметром у основания).
Важнейшей характеристикой слоя твердых частиц является его порозность:
(3.6)
где: V>СЛ> - общий объем, занимаемый слоем, м3;
V>Т> - объем, занимаемый только твердыми частицами материала, м3.
Для неподвижного слоя шаровых частиц одинакового диаметра порозность равна = 0,4 независимо от диаметра частицы. Для взвешенного слоя порозность с увеличением скорости газа будет повышаться, так как V>СЛ> при этом возрастает. При скорости газа w>у>, предельной для взвешенного слоя можно считать, что V>СЛ > V>Т >и = 1.
Порозность псевдоожиженного слоя ε>ПС> можно определить из зависимости:
H>0 (>1-ε>0>) = H>ПС (>1-ε>ПС>) (3.7)
где: ε - порозность
H>0>, H>ПС> - высота неподвижного и псевдоожиженого слоев, соответственно.
Для расчета аппаратов со взвешенным слоем необходимы расчетные уравнения, устанавливающие зависимость между физическими свойствами газа и твердых частиц, скоростью газа и порозностью слоя .
Такие эмпирические уравнения удобно представлять в виде зависимостей между обобщенными безразмерными переменными, так называемыми числами подобия, которые включают все физические величины, оказывающие влияние на рассматриваемый процесс.
В гидравлике взвешенного слоя очень удобной для расчетов является графическая зависимость между числами Лященко Ly и Архимеда Ar: Ly = f (Ar, ).
Число Лященко
(3.8)
Число Архимеда
(3.9)
где: >С> - динамический коэффициент вязкости среды, Па. с.
Для удобства расчетов зависимость дана в логарифмических координатах. Этот график дает возможность найти любую из трех величин: Ly, Ar, /2, с.108/.
3.2 Описание установки
Установка состоит из смонтированной на щите колонны К>1> (рис.3.2) с внутренним диаметром 50 мм. В колонне имеется четыре металлических сеток. На каждой сетке находится слой твердых частиц (силикагель).
Воздух, подаваемый компрессором, проходит под нижнюю сетку колонны. Вентиль В>2> служит для выпуска воздуха в атмосферу. Гидравлическое сопротивление измеряют дифференциальным манометром Д>2>, который через переключатель П>1> может быть подключен для измерения перепада давления либо в одной нижней секции (положение 1), либо в других секциях (положение 2 и 3), либо во всей колонне (положение 4).
Расход воздуха, проходящего через колонну, определяют по показаниям диф. манометра Д>1>, присоединенного к диафрагме с диаметром отверстия 9 мм.
3.3 Методика проведения работы
Приступая к работе, закрываем полностью вентиль 1 и открываем вентиль 2 на выходе в атмосферу. После этого пускают воздушный компрессор. Открывая вентиль 1, устанавливают такой начальный расход воздуха, чтобы показания диф. манометра Д>1> было порядка 100 мм вод. ст. с помощью переключателя П>1> при этом расходе воздуха измеряют перепад давления по диф. манометру Д>2> в нижней секции колонны.

Рис.3.2 Схема установки.
К>1> - колонна, Д>1>, Д>2> - диф. манометры, П>1> - переключатель, Д>3> - диафрагма.
Записав результаты измерения в отчетную таблицу 3.1, проводят в той же последовательности измерения при втором расходе воздуха, затем при третьем и т.д. до максимального увеличения. Увеличение расхода воздуха производят на такую величину, чтобы показания диф. манометра воздуха нарастали приблизительно на 10 мм вод. ст. Опытные данные записывают в таблицу 3.1.
По окончании работы открывают полностью вентиль В>2> и воздух выбрасывается в атмосферу, а вентиль В>1> закрывают, затем выключают воздушный компрессор.
Таблица 3.1 Протокол измерений
|
№№ пп |
Показания диф. манометра Д>1 >h>1>,> >мм вод. ст |
Расход воздуха V, м3/с |
Скорость воздуха w, м/с |
Показания диф. манометра Д>2> (гидравл. сопротивление) h>2>, мм вод. ст. |
3.4 Обработка опытных данных
По данным таблицы 3.1 строят для каждого слоя график зависимости Р от скорости воздуха w. Скорость воздуха определяется по формуле:
(3.10)
где: V>СЕК> - расход воздуха, рассчитанный по формуле (3.8), м3/с;
F - площадь поперечного сечения аппарата диаметром D = 50 мм, м2.
Расход воздуха определяется по формуле:
(3.11)
где: - коэффициент расхода, = 0,6;
f>0> - площадь поперечного сечения диафрагмы диаметром d = 9 мм, м2;
h>1> - показания диф. манометра Д>1>, м;
>Ж> - плотность манометрической жидкости, кг/м3;
>Г> - плотность воздуха, кг/м3.
2. Из графика Р = f (w) определяют критическую скорость начала псевдоожижения.
3. Вычисляют число Лященко для критической скорости:

где: >Т> - плотность твердой частицы, кг/м3.
4. По рисунку /2, с.108/ Ly = f (Ar, ) при = 0,4 находят соответствующее значение числа Архимеда, по которому определяют диаметр частицы:
(3.12)
5. По рисунку /2, с.108/ Ly
= f (Ar,
) находят
предельное значение критерия Ly
при = 1, позволяющее
определить скорость уноса w>у>
и расход воздуха при уносе:

6. Определяют коэффициент формы частицы по формуле:
(3.13)
где: >Т> - плотность твердого материала (силикагель), кг/м3;
- порозность слоя, для неподвижного слоя материала = 0,4.
7. Определяют вес слоя частиц в каждой секции:

3.5 Контрольные вопросы
Чем отличаются друг от друга скорость уноса, фиктивная, критическая (скорость псевдоожижения), рабочая скорости газа?
Что такое порозность слоя? В каких пределах изменяется порозность взвешенного слоя?
Какой характер имеет зависимость Р = f (w) от фиктивной скорости газа в процессе псевдоожижения?
Какой характер имеет зависимость порозности слоя от расхода газа?
С какой целью определяются значения чисел Лященко и Архимеда?
Лабораторная работа № 4
4. Определение расхода энергии на перемешивание
Цель работы: Опытное определение расхода энергии при перемешивании и определение опытных коэффициентов в критериальном уравнении и расхода мощности.
4.1 Теоретическая часть
Перемешивание является обязательным условием успешного проведения разнообразных технологических процессов. В зависимости от целей и условий перемешивания применяют аппараты с мешалками различных конструкций.
Вследствие широкого промышленного распространения процесса перемешивания количество энергии, затрачиваемой на этот процесс на химических заводах, обычно составляет существенную часть общих энергетических расходов производства.
Рассматривая движение жидкости в аппарате с мешалкой как частный случай явления движения жидкости, для описания процесса при установившемся движении жидкости можно воспользоваться критериальным уравнением:
Eu = f (Re, Fr, Г>1, >Г>2>) (4.1)
где: Еu - число Эйлера, Rе - число Рейнольдса; Fr - число Фруда; Г>1, >Г>2> - симплексы геометрического подобия.
В этих выражениях
(4.2)
где: ∆Р - потеря давления, Па;
ρ - плотность жидкости, кг/м3;
w - средняя скорость движения потока, м/с;
d - диаметр, определяющий линейный размер, м;
μ - динамический коэффициент вязкости жидкости, Па· с.
Для аппаратов с мешалками в качестве определяющего линейного размера принимают диаметр мешалки (диаметр окружности, описываемый лопастями мешалки).
В связи с трудностями определения действительной скорости движения жидкости целесообразно эту величину заменить пропорциональной ей величиной числа оборотов мешалки, а вместо величины потери давления ввести величину потребляемой мощности. Тогда числа гидродинамического подобия будет иметь вид:
(4.3)
где: n - число оборотов мешалки, об/с;
N - мощность на валу мешалки, Вт;
- модифицированное число мощности;
- центробежное число Рейнольдса;
- центробежное число Фруда.
Не учитывая влияния силы тяжести, обобщенная зависимость для определения мощности на валу мешалки, при условии геометрического подобия мешалок и сосудов, будет иметь вид:
=
С·
(4.4)
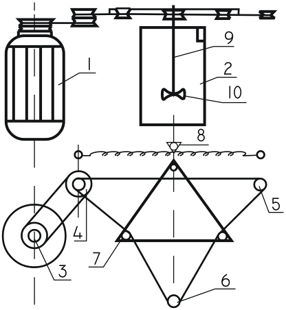
4.2 Описание установки
Установка состоит из сосуда 2, в который заливается перемешиваемая жидкость. Перемешивание осуществляется четырёхлопастной мешалкой 1О. Крепится мешалка на съемном валу 9. Мешалка приводится во вращение от электродвигателя 1 с помощью шнурового привода. При вращении вала мешалки возникает момент, величина которого зависит от числа оборотов вала, размеров лопастей и рода жидкости. Момент с вала передается на равноплечный рычаг динамометра. Этот момент практически равен рабочему моменту привода мешалки.
4.3 Методика проведения работы
1. Проверяем исправность привода, стрелки динамометра устанавливаем ее в нулевое положение.
2. Замеряется свободный конец
пружины динамометра
.
3. Включается электродвигатель.
4. Пружина динамометра оттягивается до тех пор, пока стрелка не займет нулевое положение.
5. Замеряют свободный конец
пружины динамометра
,
,
,
соответствующий различным числам
оборотов мешалки.
6. Отключают электродвигатель.
7. Шнур привода перекидывается на другой шкив, и опыты повторяют для другого числа оборотов вала мешалки.

Рис.4.1 Схема установки.
1 - мотор-редуктор; 2 - сосуд с мешалкой; 3, 4, 5, 6 - шкивы;
7 - указатель смешивания; 8 - указатель нуля.
4.4 Обработка опытных данных
1 мм смещения пружины соответствует усилию 4 грамма. Зная фактическое перемещение свободного конца пружины, определяем силу натяжения пружины:
F= (
-
)
(4.5)
Плечо этой силы натяжения на
динамометре
>д
>= 75 мм, рабочий момент на валу мешалки:
М>кр>=F·
>д>
(4.6),
(4.7)
где: i>i> - передаточное число;
D>0> - диаметр шкива на валу мешалки, D>0> =38 мм;
D>i> - диаметр шкивов на валу двигателя, мм;
Размеры шкивов: D>1>> >= 38 мм; D>2>> >= 52 мм; D>3> = 66мм.
Рассчитывается число оборотов вала мешалки, если число оборотов двигателя равно n>д> = 1410 об/мин.
n>i>=
(об/с) (4.8)
Мощность на валу мешалки определяется по формуле:
N = М>кр>·2πn>i> (4.9)
где: n - число оборотов вала мешалки, об/с.
Подсчитаем число Рейнольдса для перемешивания по формуле:
(4.10)
Подсчитаем число Эйлера по формуле:
(4.11)
Расчеты аналогичны для каждого числа оборотов. Далее строим график зависимости: Еu>M>> >= f (Re>Ц>) в логарифмической системе координат, где получаем прямую, соответствующую исходному числовому значению: Еu>M>> >= C · (Re>Ц>) - m.
Тангенс угла наклона дает значение показателя m, а отрезок, отсекаемый на оси ординат, - значение lgC, из которого получают значение С.
Подставляя значение коэффициентов С и m, получают критериальное уравнение и определяют потребляемую мощность N.

4.5 Контрольные вопросы
1. Роль процесса перемешивания в химической технологии.
2. Как определить мощность на валу?
3. Физический смысл числа Рейнольдса и Фруда при перемешивании.
4. Физический смысл критерия мощности Еu.
5. Как определяется коэффициенты С и m?
Лабораторная работа № 5
5. Определение характеристик центробежного вентилятора
Цель работы: Построение экспериментальных характеристик вентилятора и сети и определение параметров рабочей точки.
5.1 Теоретическая часть
Работа центробежного вентилятора при постоянном числе оборотов характеризуется следующими величинами:
1 - производительностью Q, м3/с;
2 - создавае6мым давлением (напором) H, н/м2 или Р, мм вод. ст.;
3 - затрачиваемой мощностью N, Вт;
4 - коэффициентом полезного действия , %.
У центробежных вентиляторов величины Q, Р, связаны между собой и изменение одной из них вызывает изменение остальных. Графические зависимости Р = f (Q), N = f (Q), = f (Q) называются характеристиками вентиляторов.
На основании теоретических расчетов эти характеристики с достаточной точностью построить нельзя. Поэтому на практике применяют характеристики вентиляторов, полученные опытным путем. Типичные характеристики центробежного вентилятора при некотором постоянном числе оборотов n>1> показаны на рисунке 5.1 При другом числе оборотов n>2> характеристики вентилятора будут другими. Изменение величин Q, Р, N определяется при этом следующими приближенными соотношениями:
(5.1)
Характеристики вентиляторов служат для исследования их работы в различных условиях и для подбора вентиляторов при проектировании вентиляционных установок.
Если по какому-либо трубопроводу или каналу (сети) проходит газ, то, как известно, давление Н>С>, теряемое газом при прохождении его через трубопровод (сеть) расходуется на сообщение скорости газу (Р>СК>), на преодоление трения и всех местных сопротивлений сети (Р>ТР> + Р>МС>), на преодоление гидростатического давления - высоты подъема (Р>ПОД>) и на преодоление разности давлений в пространствах всасывания и нагнетания (Р>ДОП>):
(5.2)
где: - коэффициент трения;
L - длина трубопровода, м;
d - диаметр трубопровода, м;
- коэффициент местного сопротивления;
w - скорость потока, м/с;
- плотность газа, кг/м3.
Подставив в уравнение (5.2) значение скорости из уравнения расхода:
(5.3)
получим:
(5.4)
где: Q>С> - расход газа, проходящего через трубопровод (сеть), м3/с;
f - площадь поперечного сечения трубопровода, м2.
Обозначая
,
получим следующее уравнение характеристики
сети:
(5.5)

Рис.5.1 Характеристики центробежного вентилятора.
Это уравнение выражает зависимость между расходом проходящего по трубопроводу газа Q>C> и потерей давления в сети Н>С>, идущей на преодоление всех гидравлических сопротивлений трубопровода (сети).
При Р>ПОД >= 0 и Р>ДОП >= 0 второе слагаемое правой части уравнения (5.5) обращается в ноль и кривая характеристики сети H>C> = aQ>C>2 будет проходить через начало координат.
Когда вентилятор работает на сеть, то Q = Q>C> и Н = Н>С>, так как вентилятор создает такое давление Р>С>, которое расходуется на преодоление полного сопротивления сети Н>С>.
Если на график характеристик вентилятора Q - H, Q - N, Q - нанести кривую характеристики сети Q>С> - H>С> (в том же масштабе, что и Q - H), то можно найти так называемую рабочую точку А, для которой Q = Q>C> и Н = Н>С >и определить все характеристики вентилятора при работе его на данную сеть. Положение рабочей точки дает возможность судить об экономности использования вентилятора в данных условиях.
5.2 Описание установки
Схема экспериментальной установки показана на рисунке 5.2.
Установка состоит из центробежного вентилятора 1, смонтированного на одном валу с электродвигателем постоянного тока 2. Электродвигатель постоянного тока дает возможность легко изменить с помощью реостатов 11, 12 число оборотов вентилятора.
К вентилятору присоединены трубы: всасывающая 3 и нагнетательная 4 одинакового диаметра (внутренний диаметр d = 220 мм). На входном участке всасывающей трубы имеется плавный раструб 5, на котором установлена сетка 6 для предохранения от всасывания в трубопровод посторонних предметов.
В выходном отверстии нагнетательной трубы установлена диафрагма переменного сечения 7, позволяющая плавно изменять площадь выходного отверстия и, следовательно, изменять сопротивление нагнетательного трубопровода. Реостаты 11 и 12 служат для пуска и изменения числа оборотов электродвигателя. На щите электродвигателя и на трубопроводах установлены следующие контрольно-измерительные приборы:
1 - тахометр 13 для определения числа оборотов вентилятора;
2 - вольтметр 8 и амперметр 9 для определения напряжения и силы постоянного электрического тока;
3 - трубки Пито 14 и 15, снабженные дифференциальными манометрами 16 и 17.
5.3 Методика проведения работы
Для получения характеристик вентилятора Q - H, Q - N, Q - проводят серию опытов (10 наблюдений) при постоянном числе оборотов n, которое задает преподаватель (не более 1200 об/мин.). Производительность вентилятора изменяют при помощи диафрагмы 7, изменяя ее открытие. Для получения характеристики трубопровода (сети) H>C> = aQ>C>2 проводят вторую серию опытов (5 наблюдений) при открытой диафрагме 7, т.е. геометрическая характеристика сети остается постоянной (ее задает преподаватель), а расход воздуха меняется путем изменения числа оборотов вентилятора.

Рис.5.2 Схема экспериментальной установки
1 - вентилятор, 2 - электродвигатель, 3 - всасывающая труба,
4 - нагнетательная труба, 5 - плавный раструб, 6 - сетка,
8 - вольтметр, 9 - амперметр, 10 - тахометр, 11, 12 - реостаты,
14 - трубка Пито, 16, 17 - манометры.
Необходимые для построения характеристик вентилятора и сети значения величин Q, H, N, определяют путем соответствующей обработки показаний контрольно-измерительных приборов, полученных во время испытаний.
Показания приборов: дифф. манометра 16 (1 рабочее место) и диф. манометра 17 (2 рабочее место), вольтметра 8 и амперметра 9 (3 рабочее место), после того как диафрагма 7 переставлена в новое положение и восстановлено реостатами заданное число оборотов.
После ознакомления с описанием работы и с установкой распределяют рабочие места, проверяют правильность положения трубок Пито в трубопроводах, нулевое положение жидкости в диф. манометрах и с разрешения преподавателя пускают вентилятор, включают рубильник и плавно выводят сначала пусковой реостат 2, а затем регулировочный 12. Остановку вентилятора после окончания работы производят в обратном порядке.
5.4 Обработка опытных данных
1. Повышение давления Н, создаваемое вентилятором или называемый "полный напор" вентилятора, определяется (в мм вод. ст.) непосредственно замером по диф. манометру 16.
2. Мощность N, потребляемую вентиляционной установкой, рассчитывают по формуле:
(5.6)
где: V - напряжение постоянного тока, В;
I - сила тока, А.
3. Производительность вентилятора Q определяют:
(5.7)
где:
- площадь поперечного сечения трубопровода,
м2.
Среднюю скорость воздуха w во всасывающем трубопроводе находят следующим образом. Диф. манометр 17, присоединенный к трубке Пито 15, которая установлена по оси всасывающего трубопровода, показывает скоростное давление Р>СК> (в мм вод. ст.) в центре этого трубопровода. Скорость элементарной струйки воздуха (в м/с), проходящей в центре трубопровода (осевая или максимальная скорость) будет равна:
(5.8)
где:
- плотность воздуха, кг/м3; 9,81 -
коэффициент пересчета Р>СК>
с мм вод. ст. в н/м2. Для турбулентного
потока отношение средней скорости к
максимальной
составляет в среднем 0,9.
Таблица 5.1 Протокол измерений
|
№№ пп |
число оборотов вентилятора n, об/мин. |
положение диафрагмы 7 |
Показания приборов |
Рассчитанные величины |
||||||
|
H, мм вод. ст. |
P>СК>, мм вод. ст |
V, В |
I, А |
Q, м3/с |
, % |
N, Вт |
Re |
|||
|
1 |
2 |
3 |
4 |
5 |
6 |
7 |
8 |
9 |
10 |
11 |
|
а) характеристика вентилятора |
||||||||||
|
1 |
||||||||||
|
2 |
||||||||||
|
3 |
||||||||||
|
4 |
||||||||||
|
5 |
||||||||||
|
б) характеристика сети |
||||||||||
|
1 |
||||||||||
|
2 |
||||||||||
|
3 |
||||||||||
|
4 |
||||||||||
|
5 |
Примечания:
Число Рейнольдса Re вычисляют при определении характеристик вентилятора только для первого и последнего расходов воздуха.
При определении характеристик сети замеряют только показания диф. манометров 16, 17 и вычисляют только Q>C>.
КПД вентилятора (с электродвигателем) определяют по уравнению:
(5.9)
где: Q - расход воздуха, м3/с;
Н - "полный напор", создаваемый вентилятором, Па;
N - потребляемая мощность, Вт.
5.5 Контрольные вопросы
Как устроен и работает центробежный вентилятор?
Разность каких давлений показывает диф. манометр, установленный во всасывающем трубопроводе вентилятора?
Почему при определении характеристик вентилятора можно изменять расход воздуха затвором, а при определении характеристик сети нельзя?
Какой физический смысл имеют характеристика сети и рабочая точка?
Почему плотность воздуха во всасывающем и нагнетательном трубопроводах считают одинаковой?
Что нужно сделать на установке, чтобы характеристика сети стала бы мене крутой?
В чем преимущество диф. манометра с наклонной шкалой по сравнению с обычным U-образным диф. манометром?
Если убрать сетку из всасывающего трубопровода, то при том же открытии затвора как это отразится на положении рабочей точки (для данного числа оборотов вентилятора)?
Для чего служит тахометр?
Лабораторная работа № 6
6. Определение констант процесса фильтрования суспензии
Цель работы. Определение констант процесса фильтрования суспензии, а также удельного сопротивления осадка и сопротивления фильтровальной перегородки.
6.1 Теоретическая часть
Фильтрованием называется процесс разделения неоднородных систем при помощи пористых перегородок, которые задерживают одни фазы систем и пропускают другие.
При разделении суспензии частицы твердой фазы задерживаются на твердой перегородке, образуя осадок, а жидкая фаза проходит через слой осадка и через поры фильтровальной перегородки. Таким образом, суспензия разделяется на чистый фильтрат и влажный осадок.
Фильтрование может быть:
с закупориванием пор - на поверхности фильтровальной перегородки осадок почти не образуется: твердые частицы задерживаются внутри пор;
с образованием осадка - на фильтровальной перегородке, когда твердые частицы почти не проникают внутрь перегородки.
Процесс фильтрования осадка на практике встречается значительно чаще. Фильтрование является гидродинамическим процессом, скорость которого прямо пропорциональна разности давлений, создаваемой по обе стороны фильтровальной перегородки (движущей силе процесса) и обратно пропорциональна сопротивлению, испытываемому жидкостью при ее движении через поры перегородки и слой образовавшегося осадка. Разность давлений на фильтровальной перегородке создают при помощи компрессоров, вакуум-насосов и жидкостных насосов (поршневых, центробежных и др.). Также для этой цели используются гидростатическое давление разделяемой суспензии. Фильтрующие перегородки изготовляют из х/б тканей (бязь, диагональ и др.), шерстяных тканей (сукно, байка, войлок), тканей из синтетических волокон (полиамидные, перхлорвиниловые).
Все шире применяются металлические, керамические и металлокерамические фильтрующие перегородки. Выбор той или иной фильтровальной перегородки обусловлен:
пористостью (размеры пор должны быть такими, чтобы частицы осадка задерживались на перегородке);
химической стойкостью к действию фильтруемой среды;
достаточной механической прочностью;
теплоемкостью при температуре фильтрования.
Сопротивление фильтрования является суммой сопротивлений фильтровальной перегородки и слоя осадка, т.е.:
R = Rф. п. + Rос. (6.1)
Сопротивление осадка потоку жидкости зависит от свойств твердых частиц и жидкой фазы суспензии, а также от условий фильтрования. Из условий фильтрования, влияющих на его течение, наибольшее значение имеет разность давлений по обеим сторонам фильтровальной перегородки.
Осадки, получаемые на фильтровальной перегородке при разделении суспензии, подразделяются на несжимаемые и сжимаемые. Под несжимаемыми понимают такие осадки, в которых пористость, т.е. отношение объема пор к объему осадка, не уменьшается при увеличении разности давлений.
Практически под несжимаемыми можно считать осадки, состоящие из частиц песка, кристаллов карбоната и бикарбоната натрия.
Скорость фильтрования суспензии существенным образом зависит от физических свойств крупности твердых частиц суспензии, которые делятся на:
а) грубые - dч > 100 мкм
б) тонкие - 0,5 < d ч< 100 мкм
в) мути - 0,1 < d ч< 0,5 мкм
г) коллоидные растворы - dч < 0,1 мкм.
При фильтровании с образованием несжимаемого осадка на сжимаемой фильтровальной перегородке опытным путем установлено, что объем фильтрата, получаемый за малый промежуток времени с единицы поверхности фильтра, прямо пропорционален разности давлений и обратно пропорционален вязкости фильтрата, а также общему сопротивлению осадка и фильтровальной перегородки:
dV/[F d = P/[R>ос>+ R>ф.п>)], (6.2)
где: V - объем фильтрата, м3;
F - поверхность фильтрования, м2;
продолжительность фильтрования, с;
P - разность давлений, Па;
- динамический коэффициент вязкости жидкости, Па*с;
Rос - сопротивление слоя, м-1;
Rф. п. - сопротивление фильтровальной перегородки, м-1.
При этом величина dV/ [F d представляет собой переменную скорость фильтрования, выраженную в м/сек. Чтобы проинтегрировать уравнение (6.2) нужно установить зависимость между объемом слоя осадка Vос и фильтрата Vф, выразив их отношение через х0=Vос/Vф, что равно концентрации суспензии. Тогда объем осадка будет равен х0 Vф. Вместе с тем, объем может быть выражен произведением hос Fф, где hос - высота слоя осадка в м.
Следовательно х0 Vф = hос Fф, откуда толщина равномерного слоя осадка на фильтровальной перегородке составит:
hос = х0 Vф/Fф (6.3)
Сопротивление слоя осадка можно выразить:
Rос = rо hос = rо xо Vф /Fф, (6.4)
где: rо - удельное сопротивление слоя осадка, м-2.
Удельное сопротивление осадка представляет собой потери напора в Па при прохождении жидкости вязкостью 1 Па с через слой осадка толщиной 1 м при скорости фильтрации 1 м/с.
Величина удельного сопротивления слоя осадка учитывает структурные характеристики осадка (число пор 1 м2 поверхности фильтрата, их форму и размер). Подставив значения Rос в уравнение (6.2), получим основное уравнение фильтрования с образованием несжимаемого осадка на несжимаемой перегородке:
dV/ [F d] = P/ [ (r0 x0 Vф /Fф + Rф. п)] (6.5)
Процесс фильтрования можно осуществить при постоянном значении перепада давления и постоянном значений скорости фильтрования.
Режим P = const дает большую производительность фильтрата и принимается в большинстве фильтров.
При проведении процесса при P = const все величины в уравнении (6.5) постоянны, кроме V и .
После разделения переменных и интегрирования в пределах от 0 до V и от 0 до то получим:
= r0 x0 Vф2/ (2 P Fф2) + Rф. п Vф/ (P Fф) (6.6)
В практических расчетах часто пользуются удельной производительностью фильтрата q = Vф /Fф, т.е. количеством фильтрата, получаемым с единицы поверхности фильтрования, тогда:
r0 x0q2PRф. пq P (6.7)
Обозначим постоянные величины:
r0 x0 / (2 P) = k1 и Rф. п Pk2 (6.8)
Тогда получим:
k1 q2 + k2 q, (6.9)
где: k1 и k2 - константы процесса фильтрования, характеризующие гидравлические сопротивления осадка и фильтруемой перегородки.
По величинам констант можно определить удельное сопротивление осадка и фильтруемой перегородки:
r0 = 2 P k1/ ( x0) (6.10)
Сопротивление фильтровальной перегородки:
Rф. п = P k2/ (6.11)
Разделив члены уравнения (6.9) на q получаем:
/q= k1q + k2 (6.12)
В координатах q - /q (рис.6.2) это уравнение изображается прямой линией АВ, наклонной к оси абсцисс под углом , тангенс которого tq k1. Эта линия отсекается на оси ординат АО = k2. Для определения постоянных фильтрования k1 и k2 производим опыт по разделению исследуемой суспензии на фильтре выбранной конструкции при постоянной разности давления. В течение опыта отмечают ряд соответствующих друг другу значений q и . В конце фильтрования измеряют высоту осадка hос. По опытным данным в координатах q - /q наносят точки, которые соединяют прямой линией до пересечения с осью ординат. По графику находят значение k1 и k2, а из уравнении (610 и 611) вычисляют r0 и Rф. п, величину х0 находят из равенства:
х0= Vос /Vф, (м3 твердой фазы) / (м3 жидкой фазы) (6.13)
6.2 Описание установки
Установка состоит (см. рисунок 6.1):
Фильтровальной воронки с фильтровальным материалом - 1.
Приемника фильтрата - 2.
Дифференциального манометра-вакуумметра - 3.
Промежуточной емкости - 4.
Вакуум-насоса - 5.
Воздушного крана - 6.
Зажима - 7.
6.3 Методика проведения работы
Приготовляют суспензию в заданной руководителем соотношении Т: Ж (1: 5; 1: 6; 1: 7; 1: 8; 1: 9; 1: 10; 1: 11; 1: 12; 1: 13; 1: 14).
Включают вакуум-насос, предварительно проверив закрыт ли зажим 7.
Краном 6 устанавливают заданный руководителем вакуум (100; 120; 140; 160; 180; 200; 250 мм водн. ст.).
Все время размешивают суспензию, наполняя воронку так, чтобы она оставалась полной.
При появлении первых капель фильтрата включают секундомер.
В течение всего опыта суспензия добавляется в воронку.
Первые показания секундомера записывают при измерении уровня фильтрата до первого деления в приемнике (цена одного деления 100 мл). Далее записывают все следующие показания секундомера, соответствующие каждому делению, секундомер во время опыта не выключать.

Рис.6.1 Схема фильтровальной установки.
После 5-ти замеров прекратить подачу суспензии, профильтровать все до конца, записать количество полученного фильтрата и время фильтрования.
Выключить вакуум-насос.
Измерить металлической линейкой толщину на фильтре.
Измерить температуру фильтрата.
6.4 Обработка опытных данных
По полученным замерам объемов фильтрата V1, V2…, Vn и времени строят график, определив предварительно q1, q2…, qn давлением каждого значения V1, V2…, Vn на F. При построении графика откладывают по оси абсцисс значение q (м3/м2), а по оси ординат соответствующее значение q (с. м2/м3).
Константу k2 находят замером отрезка АО. На графике k2 = АО, умноженному на масштаб по оси ординат. Далее определяют удельное сопротивление осадка r0 и сопротивление фильтровальной перегородки Rф. п.
Определяют часовую производительность фильтра по фильтрату и влажному осадку по формуле:
Vф= (Vф 3600) / (Fф n), (м3/час) (6.19)
Vос= (Vос 3600) / (Fф n), (м3/час) (6.20)
где: Vф - общее количество фильтрата, собранное за время опыта, м3;
Vос - объем осадка, равный hос Fф, м3;
Fф - площадь фильтра, м2;
n - продолжительность опыта, с.
Таблица 6.1 Протокол измерений.
|
№ № п. п. |
Время замера, , с |
Объем фильтрации, V, м3 |
Удельная производительность, q, м3/м2 |
|
1 2 3 4 … … n |

Рис. 6.2.
6.5 Контрольные вопросы
Что такое процесс фильтрования?
Что является движущей силой процесса фильтрования?
Скорость фильтрования?
От чего зависит скорость фильтрования?
Сопротивление фильтровальной перегородки и сопротивление осадка.
Виды фильтровальных перегородок.
Лабораторная работа № 7
7. Изучение работы лабораторных бегунов
Цель работы: изучение работы лабораторных бегунов.
7.1 Теоретическая часть
Исходным сырьем в химико-технологических процессах во многих случаях служит твердое тело минерального или растительного происхождения. Часто приходится его измельчать. Процесс измельчения характеризуется степенью измельчения, которая определяется по формуле:
(7.1)
где: d>1> - средний размер куска материала до измельчения, м;
d>2> - средний размер куска материала после измельчения, м.
В зависимости от степени измельчения различают:
крупное измельчение
среднее измельчение,
мелкое измельчение,
тонкое измельчение,
коллоидное измельчение,
Среди измельчающих машин среднего и мелкого измельчения широко применяются бегуны. Они имеют два цилиндрических жернова (катка) из чугуна и чашу. Жернова совершают сложное движение.
При вращении вертикального вала 3 катки 2 бегунов вращаются вокруг собственных осей. При этом точки, которые находятся на середине ширины катков, проходят путь качения, тогда как все остальные точки, находящиеся на поверхности катков, проходят путь не только качения, но и скольжения.
В соответствии с этим можно заметить, что мощность двигателя бегунов расходуется на преодоление сил трения, качения катков, трения в отдельных частях механизма бегунов. Необходимую мощность для преодоления сопротивления трения качения катка можно выразить формулой:

(7.2)
где: G - вес катка, кг;
w>K> - средняя скорость качения катка, м/с;
f>K> - коэффициент трения качения;
R - радиус катка, м;
i - количество катков.
Подставляя в формулу (7.2) значения окружности и скорости
(7.3)
получим:
(7.4)
где: n - число оборотов вертикального вала, n = 32 об/мин.;
r>CP> - средний радиус качения катков, м;
r>1> = 160 мм, r>В> = 96 мм, r>СР> = 128 мм,
b - ширина катка, м; b = 64 мм.
Мощность, необходимая для преодоления трения скольжения катков определяется по формуле:
(7.5)
где: f>CK> - коэффициент скольжения, f>CK> = 0,3 0,4.
Потребляемая мощность двигателя:
(7.6)
где: - к. п. д. установки, учитывающий потери на трение в подшипниках и передачах, ориентировочно равный 0,3 0,5.
С учетом расхода мощности на преодоление пускового момента и сил трения скребков из-под чаши получим:
(7.7)
В момент захвата куска в точке А (см. рисунок 7.3) возникает сила нормального давления, действующая на материал по углом . Этот угол между касательной осью к точке А и горизонтальной осью х называется углом захвата.
Одна из составляющих нормального движения стремится отбросить материал от катка под влиянием нормального давления Р в точке А.
По касательной действует сила трения, равная PS, направленная под прямым углом к силе нормального давления. Сила трения Pf раскладывается на составляющие. Одна составляющая сила U стремится втянуть кусок под каток бегунов. Для измельчения необходимо условие, когда

Угол захвата можно определить по формуле:
(7.8)
где: f - коэффициент трения, f = 0,3 0,5.
Зная угол захвата, можно найти соотношение между диаметром катка бегунов и диаметром куска дробленного материала. Для этой цели воспользоваться следующей зависимостью:
(7.9)
где: D - диаметр катка, м; D = 238 мм;
d - диаметр куска материала, м.
7.2 Описание установки. Методика проведения работы
В качестве измельченного материала рекомендуется использовать кирпичный бой, известняк, сланец, фосфорит и другие твердые материалы. Предварительно материал должен быть раздроблен на лабораторной щековой дробилке до размеров куска d = 5 15 мм. Затем берут навеску весом 1,5 3,0 кг на технических весах. Постепенно загружают ею работающие бегуны. Через 10 - 15 мин. после начала процесса измельчения следует взять пробу материала, подвергаемого измельчению. Для этого бегуны останавливают и из 5 - 6 разных мест берут усредненные пробы. Из усредненной пробы отсеивают навеску весом 50 - 100 г для определения тонкости помола. Эта навеска просеивается через сито с размером ячеек 500 мкм. Остаток на сите взвешивают и выражают по формуле:

где: G - остаток на сите или степень помола, %;
К - остаток, кг;
m - навеска, кг.
7.3 Обработка опытных данных
Отбор проб через указанный промежуток времени и определения степени помола продолжают до достижения полного прохождения материала через бегуны.
Полученные результаты заносят в таблицу 7.1.
Таблица 7.1 Протокол наблюдений.
|
№№ |
Измельчаемый материал |
размер кусков, d, м |
навеска, m, кг |
время, , мин. |
остаток на сите, К, кг |
степень помола, G, % |
|
1 |
2 |
3 |
4 |
5 |
6 |
7 |
По данным таблицы 7.1 строят диаграмму помола G = f ().
Далее определяют:
Мощность по формулам (7.2), (7.4), (7.5), (7.6), (7.7).
Угол захвата по формуле (7.8).
Соотношение диаметров по формуле (7.9).
7.5 Контрольные вопросы
Что такое степень измельчения?
Какие бывают виды измельчения?
Что собой представляют бегуны?
Как определяется мощность?
Каким образом определяется угол захвата?
Список литературы
Процессы и аппараты химической технологии. Явления переноса, макрокинетика, подобие, моделирование, проектирование: В 5т. Т.1. Основы теории процессов химической технологии / Д.А. Баранов, А.В. Вязьмин, А.А. Тухман и др.; Под. ред. А.М. Кутепова. - М.: Логос. 2000. - 480с.: ил.
Процессы и аппараты химической технологии. Явления переноса, макрокинетика, подобие, моделирование, проектирование: В 5т. Т.2. Механические и гидромеханические процессы / Д.А. Баранов, В.Н. Блиничев, А.В. Вязьмин и др.; Под. ред. А.М. Кутепова. - М.: Логос. 2001. - 600с.: ил.
Касаткин А.Г. Основные процессы и аппараты химической технологии.9-ое изд., М.: Химия. - 1973-750с.
Плановский А.Н., Николаев П.И. Процессы и аппараты химической и нефтехимической технологии. Изд.2. М.: Химия, 1972.
Павлов К.Ф., Романков П.Г., Носков А.А. Примеры и задачи по курсу процессов и аппаратов химической технологии. М.: Химия, 1967-567с.
Основные процессы и аппараты химической технологии. (Пособие по проектированию). Под ред. Ю.И. Дытнеркого. М.: Химия. - 1991 - 496с.
Руководство к практическим занятиям в лаборатории процессов и аппаратов химической технологии. Под рук. Романкова П. Г.5-е изд. Л.: 1979-256с.
Дробление, измельчение и грохочение полезных ископаемых. М.: Недра, 1980 - 415с.
Общий курс процессов и аппаратов химической технологии. Учебник для вузов: В 2-х книгах / Под ред. проф. В.Т. Айнштейна М.: Химия, 2000 - 1760с.