Деаэрационная колонка
Конструкция и принцип действия.
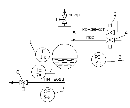
Деаэратор состоит из деаэраторной колонки и бака –аккумулятора. Рассмотренный в данном реферате деаэратор повышенного давления (6 атм).
Принцип действия: к деаэраторной колонке сверху подводится конденсат, а снизу в эту же колонку подводится пар. Конденсат стекает по дырчатым листам вниз, а пар поднимается снизу вверх. В результате пар пробулькивает через воду, избавляя её от газов (в основном от кислорода). Выделившиеся газы (выпар) удаляются из деаэрационной колонки.
Работа деаэратора зависит от потребности котлоагрегата в питательной воде, которая в свою очередь зависит от потребности потребителей. Деаэратор имеет запас воды в баке-аккумуляторе на несколько минут бесперебойной работы котла.
Для поддержания заданных параметров необходима система регулирования. Она позволяет деаэратору изменять и поддерживать свои параметры в зависимости от работы котла.
АВТОМАТИЗАЦИЯ КОНТРОЛИРУЕМЫХ ПАРАМЕТРОВ.
1. материальный баланс по жидкой фазе
F>конд>+ F>пара>- F>выпара>- F>п.в.>=± k>1> ´(dl/dt ), где
F>конд> ,F>пара>, F>выпара>, F>п.в.>, - расход конденсата, пара, выпара, питательной воды, l – уровень воды в баке-аккумуляторе.
Баланс находится в равновесии, когда l=const, поэтому управлять балансом можно изменяя F>конд>.
2. Материальный баланс по кислороду:
G пар>газ> -G выпар>газ> +G конд>газ> -G пит.в.>газ> = ±k>2>´(dG>газ> /dt)
G пар>газ> ,G выпар>газ> ,G конд>газ> ,G пит.в.>газ> – содержание кислорода в паре, выпаре, конденсате, пит. воде.
Баланс находится в равновесии, когда G>газ>==const.
Управлять балансом можно изменяя G пит.в.>газ>.
3. Материальный баланс по кинтетической энергии
Q>пара>+ Q>конд>- Q>п.в.>- Q>вып.> =±k>3>´(dT/dt)
Q>пара>, Q>конд>, Q>п.в.>, Q>вып.>- тепло пара, конденсата, пит. воды, выпара.
Бланс находится в равновесии, когда Т=const. Управлять балансом можно изменяя только Q>пара>.
4. Материальный баланс по газовой фазе
G вода>газ> +G пара>газ> -G выпар>газ> =±k>4>´(dP/dt)
G вода>газ> ,G пара>газ> ,G выпар>газ>- содержание газа в воде, паре и выпаре.
Баланс находится в равновесии, когда Р=const.
Управлять балансом можно изменяя G выпар>газ>.
Совокупность всех этих балансов отражает состояние работающего деаэратора. Балансы взаимодействуют друг на друга через конструкцию деаэратора.
Таблица исходных данных.
|
№ |
Наименование параметра |
Наименьшее значение параметра |
Допусти-мое значение |
Аварий-ное значение параметра |
Регис-трация |
Запись |
Сигна-лиза-ция |
Защита |
|
1.1. |
Уровень воды |
1000 мм.вод.ст. |
±50 |
±100 |
+ + |
+ + |
+ + |
- - |
|
1.2. |
Концентрация кислорода |
20% |
±5% |
±10% |
+ |
+ |
+ |
- |
|
1.3. |
Температура питательной воды |
1580С |
±20 |
±30 |
+ |
+ |
- |
- |
|
1.4. |
Давление |
6 атм |
±0,5 |
±1 |
+ |
+ |
+ |
+ |
|
1.5. |
Давление пара |
6,5 атм |
±0,5 |
±1 |
+ |
+ |
+ |
+ |
|
1.6. |
Температура пара |
3000С |
±40 |
±60 |
+ |
+ |
+ |
- |
|
2.1. |
Расход пара |
90 т/ч |
±10 |
±30 |
+ |
+ |
+ |
+ |
|
2.2. |
Расход конденсата |
250 т/ч |
±10 |
±20 |
+ |
+ |
+ |
- |
|
2.3. |
Положение задвижек |
0-100% |
0-100% |
- |
+ |
- |
+ + |
- - |
|
3.1. |
Расход выпара |
10 т/ч |
±1 |
±2 |
+ |
- |
+ |
+ |
|
4.1. |
Ток привода |
500А |
±50 |
±100 |
+ |
- |
+ + |
+ - |
Таблица исходных данных служит исходным материалом для построения функционально-структурной схемы. Выбираем для систем регулирования следующие пераметры:
l,
,
Т>п.в.>,
Р>д>

Функционально-структурная схема контроля
|
1 |
2 |
3 |
4 |
|
|
приборы по месту установки |
|
|
|
|
|
щит |
|
|
|
|
|
1 |
2 |
3 |
4 |
|
|
Приборы по месту |
|
|
|
|
|
регистрация |
||||
|
запись |
||||
|
сигнализация |
||||
|
защита |
Выбор параметров регулирования и построение структурных схем.
1. F>конд>+ F>пара>- F>выпара>- F>п.в.>=± k>1> ´(dl/dt ),
l- параметр регулирования

F>конд>- регулирующее воздействие.
2. G пар>газ> -G выпар>газ> +G конд>газ> -G пит.в.>газ> = ±k>2>´(dG>газ> /dt)
G>газ>- параметр регулирования

G пит.в.>газ> – регулирующее воздействие
3. Q>пара>+ Q>конд>- Q>п.в.>- Q>вып.> =±k>3>´(dT/dt)
Т>деаэр.> – регулируемый параметр
Q>пара> – регулирующее воздействие

4. G вода>газ> +G пара>газ> -G выпар>газ> =±k>4>´(dP/dt)
Р – регулируемый параметр

G выпар>газ> – регулирующее воздействие

Функционально- структурная схема автоматизации
|
1 |
2 |
3 |
4 |
5 |
6 |
7 |
8 |
|
|
приборы по месту |
|
|
|
|
|
|
|
|
|
щит |
|
|
|
|
|
|
|
|
|
1 |
4 |
2 |
5 |
8 |
3 |
6 |
7 |
4 |
||||
|
приборы
по месту |
|
|
|
|
|
|
|
|
|
|
|
|
|
регистрация |
||||||||||||
|
запись |
||||||||||||
|
сигнализация |
||||||||||||
|
регулирование |
|
|
|
|
|
|
|
|
|
||||
|
|
|
|
|
|
|
|
|
||||
|
|
|
|
|
|
|
|
|
|
|
|
|
ИРКУТСКИЙ ГОСУДАРСТВЕННЫЙ ТЕХНИЧЕСКИЙ УНИВЕРСИТЕТ
РЕФЕРАТ ПО
АВТОМАТИЗАЦИИ ТЕПЛОЭНЕРГЕТИЧЕСИКХ ПРОЦЕССОВ.
Тема: Деаэратор повышенного давления
ВЫПОЛНИЛ: СТУДЕНТ ГР. ЭСТу-97-2
Наделяев А.А.
ПРИНЯЛ: ПАРИСИН В.Д.
Иркутск 2000 г.









































