Экспериментальные исследования электромагнитной индукции (№28)
Нижегородский Государственный Технический Университет.
Лабораторная работа по физике №2-28.
Экспериментальные исследования электромагнитной индукции.
Выполнил студент
Группы 99 – ЭТУ
Наумов Антон Николаевич
Проверил:
Н. Новгород 2000г.
Цель работы: экспериментальное исследование зависимости ЭДС индукции от ориентации контура в магнитном поле, измерение взаимной индуктивности двух индуктивно связанных катушек, индуктивности одной из них, исследование зависимости поля от времени в RL-цепи при переходных процессах.
Теоретическая часть.
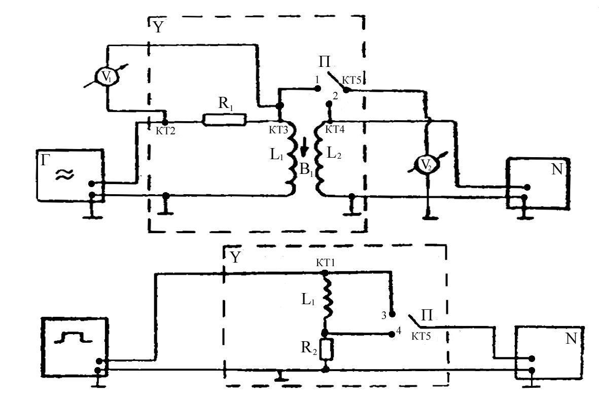
Схема экспериментальной установки.

Опыт 1. Исследование электромагнитной индукции, взаимоиндукции, самоиндукции.
f=200 Гц, U=8 В - на генераторе, U>v>>1 >= 8 В - эффективное.
(угол между катушками)=0.
Снимаем значения с L>1> и L>2>:
U (L>1>)=0,19 В, U (L>2>)=0,04 В, на осциллографе получаем:
Развертка 2 мс/см.
U>m>=


Гц.

Опыт 2. Исследование зависимости ЭДС индукции (взаимоиндукции) от частоты (скорости) изменения магнитного поля.
F[200, 2000] Гц; f=200 Гц; U>эффект>=8 В.
;

|
f,Гц |
200 |
400 |
600 |
800 |
1000 |
1200 |
1400 |
1600 |
1800 |
2000 |
|
>2>,B |
0,04 |
0,10 |
0,15 |
0,20 |
0,27 |
0,32 |
0,37 |
0,43 |
0,49 |
0,54 |

>21>(f=400
Гц)=
;

Расчет погрешности:


Опыт 3. Исследование зависимости ЭДС индукции от ориентации контура в магнитном поле.
f=2000 Гц;
[0;180];
= 15;

|
|
0 |
15 |
30 |
45 |
60 |
75 |
90 |
105 |
120 |
135 |
150 |
165 |
180 |
|
>2(ЭФ),>В |
0,55 |
0,51 |
0,43 |
0,33 |
0,23 |
0,08 |
0 |
0,08 |
0,20 |
0,30 |
0,42 |
0,50 |
0,55 |
|
>2(ТЕОР),>В |
0,49 |
0,47 |
0,42 |
0,35 |
0,24 |
0,12 |
0 |
-0,12 |
-0,24 |
-0,35 |
-0,42 |
-0,47 |
-0,49 |
Опыт 4. Исследование зависимости ЭДС самоиндукции от частоты синусоидального сигнала.
f[500;2000] Гц; f=250 Гц, R>1>=16000 Ом.

|
f,Гц |
500 |
750 |
1000 |
1250 |
1500 |
1750 |
2000 |
|
>1ЭФ>,В |
0,50 |
0,74 |
0,99 |
1,22 |
1,49 |
1,73 |
1,98 |
|
X>L>,Ом |
707,34 |
1046,86 |
1400,53 |
1725,91 |
2107,87 |
2447,39 |
2801,06 |

Расчет погрешностей:


Опыт 5. Исследование переходных процессов в LR - цепи.
>U>=1 мс, f=100 Гц, U>0>=3 B.
Вывод: Экспериментально исследовали зависимость ЭДС индукции от ориентации контура в магнитном поле, измерили взаимную индуктивность двух индуктивно связанных катушек и нашли индуктивность одной из них. Исследовали зависимость тока от времени в LR-цепи при переходных процессах.


