Расчет тепловой схемы ПТУ К-500-65 (3000 (Часть пояснительной к диплому)
Расчет тепловой схемы ПТУ К-500-65/3000.
Постановка задачи.
Расчет тепловой схемы АЭС сводится к расчету стандартной турбоустановки. Расчет приведен для турбоустановки К-500-65/3000, паровой турбины с мощностью 500 МВт для одноконтурной АЭС с реактором РБМК-1000.
Конечной целью расчета является определение электрической мощности и КПД турбоустановки при заданном расходе пара на турбину и заданной мощности теплофикационной установки.
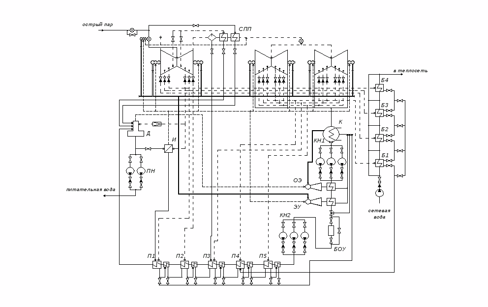
Описание расчетной тепловой схемы.
Особенности тепловой схемы одноконтурной АЭС связаны с радиоактивностью паров. В любой схеме таких АЭС обязательно: во-первых, включение в тепловую схему испарителя для получения нерадиактивного пара, подаваемого на уплотнения турбины; во-вторых, использование промежуточного водяного контура между греющим паром и водой теплосети. Выполнение этих решений обязательно. Оба этих условий были реализованы в рассчитываемой тепловой схеме.
Производится расчет паротурбинной установки, в которой образование пара происходит в корпусе реактора блока АЭС с РБМК-1000. В барабан-сепараторе происходит разделение острого пара и воды. Острый пар подается на ЦВД турбины и двухступенчатый пароперегреватель (ПП2).
Турбина К-500-65/3000 состоит из одного двухпоточного ЦВД и четырех двухпоточных ЦНД. Отборы из ЦВД и ЦНД идут на регенеративные подогреватели, а также на подогреватели сетевой воды, деаэратор и испаритель. Для уменьшения поступления продуктов коррозии в реакторную воду, ПВД не устанавливаются. Охладители дренажей установлены после каждого ПНД (в данной схеме пять ПНД). Используем каскадного слива дренажей ПНД, которые сливаются в конденсатор. Конденсатный насос установлен по двухподъемной схеме: КН1 – после конденсатора, а КН2 – перед ПНД1.
Подогрев основного конденсата, проходящего последовательно через все ПНД, происходит в следующей последовательности: ПНД1 – 7 отбор, ПНД2 – 6 отбор, ПНДЗ – 5 отбор, ПНД4 – 4 отбор, ПНД5 – 3 отбор. Также происходит подогрев сетевой воды: Б1 – 5 отбор, Б2 – 4 отбор, БЗ – 3 отбор, Б4 – 2 отбор. За счет 2 отбора происходит деаэрация, а также парообразование нерадиактивного пара в испарителе.
Между ЦВД и ЦНД установлен сепаратор и двухступенчатый пароперегреватель. Дренаж после сепаратора сбрасывается в ПНДЗ, после ПП1 и ПП2 в деаэратор.
От естественных примесей воды реактор одноконтурной АЭС надежно защищает 100 % - ная конденсатоочистка. БОУ установлен перед КН2, после КН1 установлены основной эжектор и эжектор уплотнений.
Расчетная схема ПТУ и h, s – диаграмма процесса в турбине.
Расчетная схема составлена на основе принципиальной схемы, разработанной заводом-изготовителем (ХТГЗ). Исходные данные по параметрам отборов турбины К-500-65/3000 были взяты из [1] и сведены в табл 0.4.-1. Некоторые числовые данные были взяты из [4], проекта турбоустановки К-750-65/3000 (близкой по своим характеристикам к рассчитываемой). В табл. 0.4.-1 представлены данные о параметрах пара в отборах турбины. По таблице построена h, s – диаграмма процесса расширения пара в турбине (рис.2). В табл. 0.4.-2 представлены основные исходные данные.
Таблица 0.4.-1: Параметры пара в отборах турбины К-500-65/3000.
|
Отбор i |
Давление p>i>, МПа |
Ст. сухости X |
Энтальпия h>i>, кДж/кг |
Температура Т>i>,°С |
|
0 |
6.59 |
0.995 |
2770 |
281.8 |
|
1 |
2.055 |
0.900 |
2608 |
213.8 |
|
2 |
1.155 |
0.880 |
2544 |
186.3 |
|
3 |
0.632 |
0-.860 |
2468 |
160.9 |
|
4 |
0.348 |
0.849 |
2390 |
138.7 |
|
5 |
0.142 |
- |
2852 |
189.3 |
|
6 |
0.066 |
- |
2724 |
122 |
|
7 |
0.026 |
0.990 |
2596 |
65.9 |
Давление в конденсаторе: р>к>=0.004 МПа (h>к>=2416 кДж/кг).
Таблица 0.4.-2: Основные исходные данные.
|
Характеристика |
Численное значение |
Размерность |
|
|
793.1 |
кг/с |
|
|
6.59 |
МПа |
|
|
0.995 |
- |
|
|
265.4 |
оС |
|
|
0.69 |
МПа |
|
|
0.04 |
МПа |
|
|
22.2 |
МВт |
Р
ис.
1: Тепловая схема ПТУ
К-500-65/3000.
Р
ис.
2: Процесс расширения
пара в турбине.
Таблица параметров и расходов рабочего тела.
При заполнении таблицы используем материал изложенный в [2]. Значения параметров рабочего тела, необходимые для расчета уравнений теплового баланса элементов схемы и заданные расходы, так же как и основные результаты расчета, удобно сводить в таблицу. Данные в строках 1, 2, 3 – номера отборов, давления и энтальпии в них вносятся из табл. 0.4.-1. Давления в подогревателях (строка 4) рассчитываются по давлению в отборах с учетом гидравлических потерь по формуле:
необходимое давление в точке турбины, из которой отбирается пар на подогреватель r:

относительная величина потери давления в паропроводе от турбины до подогревателя:

r – номер подогревателя по ходу воды, включая деаэратор.
В стоку 5 внесены температуры насыщения при этих давлениях. Строка 6 заполняется при наличии у подогревателя охладителя дренажа (указывается выбранный недогрев в нем). Температура дренажа (строка 7) при отсутствии охладителя дренажа равна температуре насыщения в подогревателе (строка 5), в противном случае температура дренажа рассчитывается по формуле:

-
температура среды на выходе из предыдущего
подогревателя (строка 11);
-
значение min
температурного напора в охладителе
дренажа (строка 6).
Энтальпии дренажей подогревателей (строка 8) определяются по [4] на линии насыщения при давлении в соответствующем подогревателе. Давление воды за подогревателями (строка 9) находят по напору питательного и конденсатного насосов с учетом гидравлических потерь по водяной стороне подогревателя. Температура обогреваемой среды после подогревателя (строка 11) определяется по формуле:

-
температура насыщения в
подогревателе (строка 5);
-
принятое значение минимального
температурного напора (строка 10).
Энтальпия
нагреваемой воды (строка
12) определяется по
соответствующим давлениям и температурам
(строки 9
и 11).
В строку 6
и 10
вносятся выбранные значения
с учетом используемых в схеме
подогревателей. В строку
13 вносятся рассчитанные
значения расходов пара через элементы
схемы.
Таблица 0.4.-3: Параметры рабочего тела в элементах расчетной схемы.
|
№ стр. |
Параметры среды |
Пр* |
ПП2 |
ПП1 |
Д |
И |
Б4 |
П5+ОД |
БЗ |
Б2 |
П4+ОД |
Пр** |
С |
Б1 |
ПЗ+ОД |
П2+ОД |
П1+ОД |
К |
|
1 |
2 |
3 |
4 |
6 |
6 |
7 |
8 |
9 |
10 |
11 |
12 |
13 |
14 |
16 |
16 |
17 |
||
|
1 2 3 4 5 |
Греющий пар Номер отбора Давление в отборе, МПа Энтальпия, кДж/кг Давление в подогревателе, Мпа Температура насыщения в подогревателе, град С |
0 6.59 2770 --- --- |
0 6.59 2770 6.29 278.4 |
1 2.055 2608 1.952 211.2 |
2 1.155 2608 0.69 164.2 |
2 1.155 2608 0.64 161.4 |
2 1.155 2608 1.09 183.7 |
3 0.632 2544 0.6 158.9 |
3 0.632 2544 0.59 158.2 |
4 0.348 2468 0.32 135.8 |
4 0.348 2468 0.33 136.8 |
4 0.348 2468 --- --- |
4 0.348 2468 0.328 136.6 |
5 0.142 2852 0.129 106.9 |
5 0.142 2852 0.135 108.2 |
6 0.066 2724 0.063 87.2 |
7 0.026 2596 0.025 65.0 |
К 2416 0.004 29.0 |
|
6 7 8 |
Дренаж греющего пара Недогрев, град С Температура, град С Энтальпия, кДж/кг |
--- --- --- |
--- 278.4 1219 |
--- 211.2 903.2 |
--- --- --- |
--- 161.4 681.6 |
--- 183.7 779.6 |
10 141.8 596.8 |
--- 158.2 667.7 |
--- 135.8 571.1 |
10 112.2 470.6 |
--- --- --- |
--- 136.6 574.6 |
--- 106.9 448.2 |
10 90.2 377.7 |
10 68.0 284.6 |
10 50 209.3 |
--- 29.0 121.4 |
|
9 10 11 12 |
Обогреваемая среда на вых. Давление, Мпа Недогрев, град С Температура, град С Энтальпия, кДж/кг |
--- --- --- --- |
0.33 13.4 265 2973 |
0.34 13.4 197.8 2847 |
0.69 --- 164.2 694 |
0.6 --- --- 2757 |
--- 18.7 165 698 |
1.20 5 153.9 649.1 |
--- 10 148.2 625.3 |
--- 8 127.8 538.1 |
1.30 5 131.8 554 |
--- --- --- --- |
0.32 --- --- 2728 |
--- 6 100.9 424.2 |
1.40 6 102.2 428.3 |
1.50 7 80.2 335.7 |
1.60 7 58 242.7 |
--- --- --- --- |
|
13 |
Расходы пара, кг/с |
1.2 |
42.57 |
36.58 |
6.19 |
6.59 |
2.28 |
36.53 |
2.53 |
3.17 |
44.63 |
0.8 |
96.59 |
2.57 |
16.14 |
19.27 |
25.89 |
769.53 |
Пр* - протечки острого пара через уплотнения штоков клапанов.
Пр** - протечки пара через уплотнения ЦВД.
Расчет теплоты для внешних потребителей.
Такой расчет проводят по группам потребителей с последующим суммированием расходов теплоты. В рассчитываемой схеме для внешнего потребления предусмотрена только теплофикационная установка ТУ для отпуска теплоты в тепловую сеть. Основное количество теплоты требует бойлерная установка с теплообменниками Б1, Б2, БЗ, Б4. Температурный график сетевой воды принят 70-165 °С (70°С -температура воды, возвращаемой в ТУ; 165 °С - температура воды, направляемой в теплосеть). Значение подогрева воды в каждом сетевом подогревателе определено параметрами соответствующего отбора турбины и минимальным температурным напором (подогревом) в подогревателе (табл. 0.4.-3). Количество теплоты, отдаваемое в теплосеть, определяется по формуле:
МВт
кДж/кг
– энтальпия сетевой воды на выходе из
последнего (Б4) сетевого подогревателя
(определяется при
МПа,
оС);
кДж/кг
– энтальпия сетевой воды на входе в
первый (Б1) сетевого подогревателя
(определяется при
МПа,
оС).
При заданной мощности и параметрах сетевой воды можно определить расход сетевой воды по формуле:
кг/с
В данной схеме 2 шт. основных подогревателей сетевой воды и 2 шт. пиковых подогревателей сетевой воды типа ПН-950-42-8А [З]. Гидравлическое сопротивление при номинальном расходе воды для таких подогревателей составляет 0.0147 МПа. Сетевой насос создает давление на входе в теплофикационную установку в размере 2.0 МПа.
В дальнейшем расчете в обозначениях параметров, используемых в расчетных уравнениях, будут нижние индексы - условное обозначение элементов схемы, а верхние индексы - обозначение среды.
Для любого (i-го) сетевого подогревателя уравнение теплового баланса имеет следующий вид:

-
энтальпия сетевой воды на выходе из
(i-го) сетевого
подогревателя;
-
энтальпия дренажа (i-го)
сетевого подогревателя;
-
энтальпия греющего пара;
-
расход дренажа греющего пара;
-
расход греющего пара;
-
к.п.д., учитывающий тепловые потери.
Как видно из расчетной схемы (рис.1), теплофикационная установка (ТУ) питается паром из отборов 2, 3, 4, 5. Необходимые данные для расчета энтальпии берем из столбцов 6, 8, 9, 13 (табл. 0.4.-3). Получаем систему уравнений:




Расходы греющих паров (строка 13) рассчитываем последовательно по подогревателям, начиная с Б4, учитывая каскадный слив дренажей. Расчет данной системы дает следующий результат:
кг/с;
кг/с;
кг/с;
кг/с.
Суммарный расход теплоты из отборов турбины на теплофикационную установку определяется по формуле:
МВт
Расходы пара на уплотнения вала турбины, штоков регулирующего и стопорного клапанов и на эжекторы.
Т.к. в проекте отсутствуют необходимые численные значения, то эти данные возьмем из проекта однотипной турбоустановки, близкой по мощности и параметрам к рассчитываемой.
Основной
эжектор (ОЭ) питается паром из деаэратора
с расходом 1.9
кг/с. Кроме того, для выработки относительно
чистого пара для подачи его на уплотнения
и в качестве рабочего тела на эжектор
уплотнений (ЭУ) в схеме предусмотрен
испаритель (И), питательной водой для
которого служит конденсат после
деаэратора с энтальпией
кДж/кг. Расход первичного пара из отбора
2 турбины на испаритель
определяют из уравнения теплового
баланса этого элемента:

кг/с
- паропроизводительность И;
-
относительная величина продувки;
кДж/кг
- энтальпия 2-го отбора идущего на И;
кДж/кг
- энтальпия вторичного пара, опред. по
давлению в И;
кДж/кг
- энтальпия продувочной воды, опред. по
давлению в И;
кДж/кг
- энтальпия дренажа И;
-
к.п.д. испарителя, связанный с потерями
тепла в ОС.
Из расчета получаем расход первичного пара из отбора 2 турбины на испаритель:
кг/с
Определить
величины подогрева основного конденсата
в конденсаторах пара эжекторов можно
на основе соответствующих балансных
уравнений, если известен теплоперепад,
срабатываемый в эжектирующих устройствах.
Обычно эти величины не рассчитывают. В
нашем случае принимаем
кДж/кг.
Параметры рабочего тела в системе регенерации.
Напоры насосов тракта питательной воды и конденсата рассчитывают по методике главы 1 [2], причем к.п.д. насосов принимают по проекту турбоустановки или оценивают. Повышение энтальпии воды в насосах определяется по следующей формуле:
,
кДж/кг
-
необходимый напор насоса;
-
удельный объем перекачиваемой воды;
-
к.п.д. насоса.
Для питательного
насоса (ПН) при
:
Расчет необходимого напора питательного насоса:
МПа
МПа
– давление рабочего тела перед турбиной;
МПа
– гидравлическое сопротивление
трубопроводов;
МПа
– сопротивление питательного трубопровода;
МПа
– сопротивление регулирующего клапана
питания;
МПа
– давление в деаэраторе.
Расчет повышения энтальпии воды в ПН:
кДж/кг
м3/кг
- удельный объем перекачиваемой воды
ПН.
Для
конденсационного насоса 1-го подъема
(КН1) при
:
Расчет необходимого напора конденсатного насоса 1-го подъема:
МПа
МПа
– сопротивление охладителей эжекторов;
МПа
– сопротивление конденсатоочистки;
МПа
– сопротивление трубопроводов;
МПа
– сопротивление регулирующего клапана
уровня.
Расчет повышения энтальпии воды в КН1:
кДж/кг
м3/кг
- удельный объем перекачиваемой воды
КН1.
Для
конденсационного насоса 2-го подъема
(КН2) при
:
Расчет необходимого напора конденсатного насоса 2-го подъема:
МПа
Сопротивления регенеративных подогревателей и вынесенных охладителей дренажа принимаем с учетом оборудования, используемого в паротурбинной установки типа (К-500-65/3000) [1]:
МПа
– давление в деаэраторе;
МПа
– сопротивление трубопроводов;
МПа
– геодезический подпор;
МПа
– сопротивление подогревателя ПНД1;
МПа
– сопротивление подогревателя ПНД2;
МПа
– сопротивление подогревателя ПНД3;
МПа
– сопротивление подогревателя ПНД4;
МПа
– сопротивление подогревателя ПНД5;
МПа
– сопротивление охладителя дренажа
ОД1;
МПа
– сопротивление охладителя дренажа
ОД2;
МПа
– сопротивление охладителя дренажа
ОД3;
МПа
– сопротивление охладителя дренажа
ОД4;
МПа
– сопротивление охладителя дренажа
ОД5.
Расчет повышения энтальпии воды в КН1:
кДж/кг
м3/кг
- удельный объем перекачиваемой воды
КН2.
Энтальпия конденсата на входе в первый регенеративный подогреватель (П1):
кДж/кг
Определение расходов рабочего тела по элементам схемы.
Определение расходов рабочего тела производим на основе уравнений тепловых и материальных балансов. Определим порядок решения этих уравнений. В данном примере определить расходы греющего пара на П3, Д6 сразу не удается, т.к. эти потоки связаны с величинами дренажей из СПП. Поэтому поступим следующим образом: обозначим расход пара после ЦВД турбины через Х и будем решать балансные уравнения для элементов схемы в следующем порядке:
а) Сепаратор (С):


б) Первая ступень пароперегревателя (ПП1):


в) Вторая ступень пароперегревателя (ПП2):


г) Деаэратор (Д):
кг/с
(19-13) кг/с – расход, связанный с подсосом уплотняющей воды в ПН;
кг/с
– расход питательной воды;
кг/с
– расход пара на турбину;
8 кг/с – расход, учитывающий протечки реакторной воды у ГЦН.
Уравнение материального баланса:

кг/с
– расход пара, отводимого на основной
эжектор (ОЭ) и (ЭУ).
Уравнение материального баланса:

кДж/кг
– энтальпия пара, отводимого на основной
эжектор (ОЭ).

д) Подогреватель низкого давления 5 (ПНД5):


е) Подогреватель низкого давления 4 (ПНД4):


ж) Подогреватель низкого давления 3 (ПНД3):


з) Подогреватель низкого давления 2 (ПНД2):


и) Подогреватель низкого давления 1 (ПНД1):


к) Расход пара после ЦВД турбины (X):

кг/с
– протечки острого пара через уплотнения
штоков турбины;
кг/с
– протечки пара через уплотнения ЦВД.
Система
состоит из 12-и уравнений теплового и
материального баланса с 12-ю неизвестными
(
).
Все значения используемых энтальпий
берутся из табл.
0.4.-3. Результаты, полученные
в ходе решения системы уравнений, сведены
в табл.
0.8.-1.
Таблица 0.8.-1: Сводная таблица результатов.
|
Характеристика |
Численное значение |
Размерность |
|
|
615.36 |
кг/с |
|
|
96.59 |
кг/с |
|
|
36.58 |
кг/с |
|
|
42.57 |
кг/с |
|
|
717.47 |
кг/с |
|
|
6.19 |
кг/с |
|
|
36.53 |
кг/с |
|
|
44.63 |
кг/с |
|
|
16.14 |
кг/с |
|
|
19.27 |
кг/с |
|
|
25.89 |
кг/с |
|
|
698.93 |
кДж/кг |
Баланс всех полученных расходов проверяем на основе уравнения материального баланса конденсатора. Расход рабочего тела после конденсатора запишем в следующем виде:
кг/с
кг/с;
кг/с
– конденсат после ХВО, сбрасываемый в
конденсатор;
кг/с
– дренаж после ЭУ;
кг/с
– дренаж после ОЭ;
кг/с
– протечки уплотняющей воды через ПН;
кг/с
– протечки уплотняющей воды через ГЦН;
кг/с
– расход пара за ЦНД;
кг/с
– расход пара уплотнения ЦНД;
кг/с
– протечки пара через уплотнения ЦНД.
Зная
,
определим расход основного конденсата
через ПНД:
кг/с
кг/с
– расход связанный с подсосом уплотняющей
воды ПН;
кг/с
– расход связанный с подсосом уплотняющей
воды ГЦН.
Данный
результат совпадает с величиной,
полученной в ходе решения системы
уравнений
кг/с.
Температура
питательной воды
oC
определяем по энтальпии питательной
воды
кДж/кг и по давлению за деаэратором,
которое складывается из
МПа.
Внутренняя мощность турбины [4].
Внутреннюю мощность турбины определяют как сумму мощностей отсеков турбины (количество отсеков турбины К-500-65/3000 равно 8) табл. 0.9.-1.
Таблица 0.9.-1: Внутренняя мощность турбины.
|
Расход пара через отсек турбины D>i>, кг/с |
Теплоперепад H>i>, кДж/кг |
D>i>H>i>, кВт |
|
|
|
121391 |
|
|
|
45616 |
|
|
|
53025 |
|
|
|
51373 |
|
|
|
62123 |
|
|
|
63476 |
|
|
|
61010 |
|
|
|
81441 |
|
|
Расчет мощности на клеммах генератора:
кВт
кВт
– расход мощности на вращение самого
турбогенератора;
– к.п.д.
генератора (принимаем).
Гарантированная эл. мощность (по методике завода-изготовителя):
кВт
Расход электроэнергии на привод насосов конденсатно-питательного тракта.
К.п.д.
электроприводов всех насосов принимаем
следующим
.
Расход электроэнергии на привод конденсатного насоса 1-го подъема:
кВт
Расход электроэнергии на привод конденсатного насоса 2-го подъема:
кВт
Расход электроэнергии на привод питательного насоса:
кВт
Суммарный расход электроэнергии на собственные нужды турбоустановки:
кВт
Показатели тепловой экономичности.
Расход теплоты на производство электроэнергии турбоустановки:
кВт
Суммарный расход теплоты на внешнее потребление:
кВт
кВт
– количество теплоты, отдаваемое в
теплосеть;
кВт
– расход теплоты на подогрев доб. воды;
кг/с
– расход добавочной воды;
кДж/кг
– энтальпия добавочной воды (t>нач>28
0С).
Удельный расход теплоты брутто по турбоустановке:

Электрический к.п.д. брутто турбоустановки:

Электрический к.п.д. нетто турбоустановки:

Заключение.
В ходе проведенного расчета были определены: электрическая мощность и КПД турбоустановки при заданном расходе пара на турбину и заданной мощности теплофикационной установки.
-
расход пара на турбоустановку
-
давление пара перед турбоустановкой
-
степень сухости пара перед турбоустановкой
-
температура промперегрева
-
давление в деаэраторе
-
давление в конденсаторе
-
тепловая мощность, отдаваемая в
теплосеть
-
расход пара после ЦВД
-
расход пара через С
-
расход греющего пара через ПП1
-
расход греющего пара через ПП2
-
расход конденсата после ПНД5
-
расход греющего пара от 2-го отбора
-
расход греющего пара через ПНД5
-
расход греющего пара через ПНД4
-
расход греющего пара через ПНД3
-
расход греющего пара через ПНД2
-
расход греющего пара через ПНД1
-
энтальпия питательной воды















кВт