Гидравлические системы АКПП
1. ОСНОВНЫЕ ПРИНЦИПЫ ГИДРАВЛИКИ
Гидравлическая система управления играет очень важную роль в обеспечении нормальной работы автоматической трансмиссии. Без гидравлической системы невозможна ни передача мощности, ни автоматическое управление трансмиссией. Рабочая жидкость обеспечивает смазку, переключение передач, охлаждение и соединение трансмиссии с двигателем. При отсутствии рабочей жидкости ни одна из этих функций не будет выполняться. Поэтому перед детальным изучением работы фрикционов и тормозов автоматической трансмиссии необходимо изложить основные положения гидравлики.
Гидравлический «рычаг» (Закон Паскаля)
В начале 17-го века французский ученый Паскаль открыл закон гидравлического рычага. Проведя лабораторные исследования, он выяснил, что сила и движение могут передаваться посредством сжатой жидкости. Дальнейшие исследования Паскаля с использованием грузов и поршней различной площади показали, что гидравлические системы можно использовать в качестве усилителей, а соотношения между силами и перемещениями в гидравлической системе подобны соотношениям сил и перемещений в рычажной механической системе.

Закон Паскаля гласит:
"Давление на поверхности жидкости, вызванное внешними силами, передается жидкостью одинаково во всех направлениях". В правом цилиндре (рис. 6-1) создается давление пропорциональное площади поршня и приложенному усилию. Если к поршню приложено усилие 100 кг, а его площадь -10 см2, то созданное давление будет равно 100 кг/10 см2=10 кг/см2. Вне зависимости от формы и размеров системы давление жидкости распределяется равномерно. Другими словами, давление жидкости одинаково во всех точках.
Естественно, если жидкость не сжимать, то давление создаваться не будет. К этому могут привести, например, утечки через уплотнения поршня. Поэтому уплотнение поршня играет важную роль в обеспечении нормальной работы гидравлической системы.
Необходимо отметить, что, создав давление 10 кг/см2, можно перемещать груз массой 100 кг, прикладывая к другому поршню (меньшего диаметра) усилие всего 10 кг. Приведенный закон очень важен, так как он используется при управлении фрикционными муфтами и тормозами.
1.2. ОСНОВНЫЕ ЭЛЕМЕНТЫ ГИДРАВЛИЧЕСКИХ СИСТЕМ УПРАВЛЕНИЯ АКПП
Рассмотрим теперь, принципы работы элементов, входящих в состав гидравлической части системы управления АКПП.
Рассмотрим, каким образом происходит формирование, регулирование и изменение различных давлений, используемых в системе управления автоматических коробок передач, назначение и принципы работы других клапанов, их взаимодействие при переключении передач. Кроме того, будет показано, каким образом осуществляется управление качеством переключения. В заключении рассмотрим принципы работы системы смазки, охлаждения ATF и управления блокировочной муфтой гидротрансформатора.
Поток жидкости в АКПП создается насосом, расположенным в передней части картера трансмиссии между гидротрансформатором и коробкой передач. Обычно, насос приводится непосредственно от двигателя через корпус гидротрансформатора и приводную втулку (рис.6-3). Основная задача насоса -обеспечение независимо от режима работы двигателя непрерывным потоком ATF всех обслуживаемых систем.
Для управления коробкой передач ATF от насоса через систему клапанов подводится к исполнительным элементам управления тормозами и блокировочными муфтами. Все это, вместе, называется гидросистемой управления АКПП. К элементам гидросистемы относятся насосы, гидроцилиндры, бустеры, поршни, жиклёры, гидроаккумуляторы и клапаны.
В процессе развития гидросистема претерпела значительные изменения, в основном с точки зрения выполняемых функций. Первоначально, она отвечала за все процессы, происходящие в АКПП во время движения автомобиля. Она формировала все необходимые давления, определяла моменты переключения передач, отвечала за качество переключения и т.п. Однако, с момента появления на автомобилях электронных блоков управления, гидросистема утратила часть своих функций в управлении АКПП. В настоящее время большая часть управляющих функции АКПП переданы электронному блоку управления, а гидросистема используется только лишь в качестве исполнительного элемента.
Перед тем, как приступить к изучению принципов работы гидравлической части системы управления, познакомимся с основами работы наиболее часто используемых в ней гидравлических элементов.
Гидросистемы автоматических коробок передач схожи, поскольку все они состоят из одних и тех же элементов. Даже в самой современной АКПП с электронным блоком управления используется гидросистема, мало, чем отличающаяся по составу элементов от АКПП с чисто гидравлической системой управления.
Любую гидравлическую систему управления АКПП упрощенно можно представить в виде системы, состоящей из резервуара (поддона), насоса, клапанов, соединительных каналов (магистралей) и устройств, преобразующих гидравлическую энергию в механическую (гидропривод) (рис.6-2).

1.2.1. РЕЗЕРВУАР ДЛЯ ATF
Для нормальной работы гидросистемы необходимо, чтобы в резервуаре постоянно находился определенный уровень ATF. Функцию резервуара в АКПП легковых автомобилей, как правило, выполняет поддон или картер трансмиссии.
Поддон через трубку щупа для измерения уровня ATF или сапун соединяется с атмосферой. Соединение с атмосферой необходимо для нормальной работы насоса и манжетных уплотнений. Во время работы насос создает во всасывающей магистрали разряжение, в результате чего ATF из поддона под действием атмосферного давления поступает через фильтр во всасывающую магистраль насоса.
Если роль резервуара ATF выполняет поддон, то внутри него располагается постоянный магнит (иногда он находится внутри сливной пробки) для улавливания железных продуктов износа.
1.2.2. НАСОС
Создание непрерывного потока жидкости, а также давления, в гидросистеме АКПП осуществляется с помощью насоса. Однако следует отметить, что насос непосредственно не формирует давление. Давление возникает только в том случае, если в гидросистеме имеется сопротивление потоку жидкости. Первоначально ATF свободно заполняет систему управления АКПП. Только после полного заполнения в гидросистеме из-за наличия тупиковых каналов начинает формироваться давление.
Обычно, насосы располагают между гидротрансформатором и коробкой передач и приводят через корпус гидротрансформатора и приводную втулку (рис.6-3) непосредственно от коленчатого вала двигателя. Таким образом, если двигатель не работает, то насос не может создавать давление в гидросистеме управления АКПП.
В настоящее время в трансмиссиях с автоматическими коробками передач используются насосы, следующих типов:
шестерёнчатого;
трохоидного;
лопастного.

Принцип работы насосов шестерёнчатого и трохоидного типов весьма схож. Эти насосы относятся к насосам постоянной производительности. За один оборот коленчатого вала двигателя они поставляют в гидросистему постоянный объём жидкости, независимо от режима работы двигателя и потребностей гидросистемы. Поэтому, чем выше частота вращения двигателя, тем большее количество ATF за единицу времени поступает в гидросистему управления АКПП, и наоборот, чем ниже частота вращения двигателя, тем меньший объём ATF за единицу времени попадает в гидросистему. Таким образом, режим работы таких насосов никак не учитывает потребностей самой системы управления в количестве ATF, необходимой для управления переключениями, подпитки гидротрансформатора и т.п. В результате в случае малой потребности ATF, большая часть подаваемого насосом в гидросистему жидкости, будет сливаться через регулятор давления обратно в поддон, что приводит к лишним потерям мощности двигателя и снижению топливно-экономических показателей автомобиля. Но при этом насосы шестерёнчатого и трохоидного типа имеют достаточно простую конструкцию и надежны в эксплуатации.
Лопастные насосы позволяют регулировать объём ATF, подаваемой насосом в гидросистему за один оборот двигателя, в зависимости от режима работы системы управления АКПП. Так при запуске двигателя, когда необходимо заполнить трансмиссионной жидкостью все каналы и элементы гидросистемы, или во время переключения передачи, когда происходит заполнение жидкостью гидроцилиндра или бустера, система управления насосом обеспечивает его максимальную производительность. При равномерном же движении без переключения передач, когда ATF расходуется только лишь на подпитку гидротрансформатора, смазку и компенсацию утечек, производительность насоса имеет минимальную величину.
Насос шестерёнчатого типа
Шестерёнчатый насос состоит из двух зубчатых колес, установленных в корпусе (рис.6-4). Существует две разновидности шестерёнчатых насосов: с внешним и внутренним зацеплением зубчатых колес. В автоматических коробках передач используется, как правило, шестерёнчатые насосы с внутренним зацеплением. Ведущей шестерней является внутреннее зубчатое колесо, которое, как уже отмечалось, приводится непосредственно от коленчатого вала двигателя. Работа насоса похожа на работу зубчатой передачи с внутренним зацеплением. Но только в отличие от простой зубчатой передачи в насосе устанавливается делитель (рис.6-4), который по своей форме очень похож на полумесяц. Назначение делителя - предотвратить утечку жидкости из зоны нагнетания.
При выходе зубьев из зацепления объём между зубьями колес увеличивается, что приводит к появлению в этом месте зоны разряжения, поэтому к этому месту подводится всасывающая магистраль насоса. Поскольку давление в зоне разряжения меньше атмосферного, то ATF выталкивается из поддона во всасывающую магистраль насоса.

В месте, где зубья шестерён начинают входить в контакт, пространство между зубьями начинает уменьшаться, из-за чего возникает зона повышенного давления, поэтому в этом месте располагается выходное отверстие, соединенное с напорной магистралью насоса.
Насос трохоидного типа
Принцип работы насоса трохоидного типа точно такой же, как и у шестерёнчатого, но только вместо зубьев внутренний и внешний роторы имеют кулачки специального профиля (рис.6-5). Кулачки спрофилированы таким образом, что отпадает необходимость в установке делителя, без которого не могут работать шестерёнчатые насосы с внутренним зацеплением зубчатых колес.
Внутренний ротор, являющаяся ведущим элементом, с помощью кулачков вращает внешний ротор. Насосная камера формируется между кулачками и впадинами роторов. При вращении кулачки выходят из впадин, и камера увеличивается, создавая при этом зону разряжения. В дальнейшем кулачки внешнего и внутреннего роторов вновь входят в контакт, постепенно уменьшая объём камеры. В результате чего жидкость вытесняется в напорную магистраль (рис.6-5).

Насос лопастного типа
Типичный лопастной насос состоит из ротора, лопаток и корпуса (рис.6-6). Ротор имеет радиальные прорези, куда устанавливаются лопатки насоса. При вращении ротора лопатки могут свободно скользить в его прорезях.
Ротор приводится во вращение двигателем через корпус гидротрансформатора. Вращение ротора вызывает действие на лопатки центробежной силы, которая прижимает их к цилиндрической поверхности корпуса. Таким образом, между лопатками формируется насосная камера.
Ротор размещен в цилиндрическом отверстии корпуса насоса с некоторым эксцентриситетом, поэтому нижняя часть ротора расположена ближе к цилиндрической поверхности корпуса насоса (рис.6-6), а верхняя часть - дальше. При выходе лопаток из зоны, где ротор расположен ближе к корпусу насоса, в насосной камере возникает разряжение. В результате ATF из поддона под действием атмосферного давления выталкивается в напорную магистраль. При дальнейшем повороте ротора, после прохождения точки максимального удаления ротора от цилиндрической поверхности корпуса, насосная камера начинает уменьшаться. Давление жидкости в ней увеличивается, и далее ATF под давлением попадает в напорную магистраль.

Таким образом, чем больше эксцентриситет ротора по отношению к цилиндру корпуса насоса, тем выше производительность насоса. Очевидно, что в случае нулевого эксцентриситета производительность насоса будет также нулевой.
В автоматических коробках передач используются усовершенствованные версии лопастных насосов, обеспечивающие переменную производительностью при постоянной частоте вращения двигателя. В отличие от лопастного насоса постоянной производительности здесь в корпус насоса установлено подвижное кольцо, внутри которого и размещается ротор с лопатками (рис.6-7).
Подвижное кольцо имеет одну шарнирную опору, относительно которой оно может поворачиваться, и изменять, таким образом, положение относительно ротора. Это обстоятельство дает возможность увеличивать или уменьшать эксцентриситет между подвижным кольцом и ротором, и, следовательно, соответствующим образом изменять производительность насоса.
Внутри ротора находится опорное кольцо лопаток, которое ограничивает перемещение лопаток внутрь ротора (рис.6-7). Кроме того, оно обеспечивает прижатие лопаток к цилиндрической поверхности подвижного кольца в тех случаях, когда частота вращения ротора мала и центробежной силы не достаточно для того, чтобы обеспечить должную герметичность между торцами лопаток и цилиндрической поверхностью подвижного кольца.

Если двигатель не работает, то подвижное кольцо за счет действия возвратной пружины находится в крайнем левом положении (рис.6-7а). В таком положении эксцентриситет между подвижным кольцом и ротором имеет самую большую величину, что обеспечивает максимальную производительность насоса, необходимую для запитывания всей гидросистемы трансмиссионной жидкостью во время запуска двигателя.
После запуска двигателя лопастной насос переменной производительности работает точно так же, как и простой лопастной насос.
Большинство эксплуатационных режимов движения автомобиля не требуют от насоса максимальной производительности, поэтому логично на таких режимах уменьшать объём ATF, подаваемой насосом в гидросистему АКПП. Для этого, обычно, в пространство между корпусом насоса и подвижным кольцом подают управляющее давление (рис.6-7), таким образом, чтобы сила давления переместила подвижное кольцо в сторону уменьшения эксцентриситета. Уменьшение эксцентриситета между подвижным кольцом и ротором приводит к снижению производительности насоса и, следовательно, снижает потребную мощность на привод насоса. Насос будет иметь минимальную производительность, когда подвижное кольцо при повороте относительно шарнирной опоры займет крайнее правое положение. В случае снижения давления управления, подвижное кольцо под действием возвратной пружины начинает перемещаться в обратном направлении, увеличивая тем самым величину эксцентриситета и производительность насоса.
В процессе работы насоса всегда возникают утечки, поэтому ATF может скапливаться в полости образованной подвижным кольцом и правой частью корпуса насоса. Наличие в этой полости ATF может привести к возникновению давления, которое будет препятствовать перемещению подвижного кольца. Поэтому эту полость соединяют со сливной магистралью с тем, чтобы просочившаяся туда ATF сливалась в поддон и не мешала перемещению подвижного кольца.
Управление производительностью лопастного насоса осуществляет регулятор давления (рис.6-8), который в процессе движения автомобиля соответствующим образом формирует управляющее давление, корректируя при этом производительность насоса.

1.2.3. КЛАПАНЫ
Каждая АКПП имеет клапанную коробку, в которой расположены всевозможные клапаны, выполняющие в составе гидравлической части системы управления различные функции. Все многочисленные клапаны можно разделить по их функциональному назначению на две группы:
клапаны, регулирующие давление;
клапаны, управляющие потоками ATF.
В гидросистемах АКПП с электронным блоком управления активно используются электромагнитные клапаны (соленоиды), которые позволяют достаточно точно управлять фрикционными элементами управления, учитывая при этом разнообразные условия эксплуатации автомобиля. Кроме того, использование соленоидов значительно упрощает конструкцию клапанной коробки.
Принцип работы клапанов
Большинство клапанов, используемых в системах управления АКПП, представляют собой клапаны золотникового типа и несколько напоминают катушку (рис.6-9). Клапан имеет, как минимум, два пояска, с помощь которых образуется кольцевая канавка.

Клапан перемещается внутри отверстия втулки. При этом пояски перекрывают то или иное отверстие во втулке клапана. Давление, действующее на торцы клапана, совместно с пружиной определяют его положение относительно отверстий. В клапанных коробках АКПП можно найти множество вариантов исполнения клапанов золотникового типа. Некоторые, наиболее простые, имеют только одну кольцевую канавку и управляют только одним отверстием, в то время как другие клапаны могут иметь четыре и более кольцевых канавок и отверстий. Пружина чаще всего устанавливается только с одного торца клапана, и при отсутствии давления смещает клапан в одно из предельных положений.
Торцы поясков, образующих кольцевые канавки, не всегда имею одинаковый диаметр. Разные диаметры торцевых поверхностей поясков позволяют формировать силы, действующие на клапан, различной величины, поскольку согласно основному закону гидравлики сила давления, действующего на какую-либо поверхность прямо пропорциональна площади этой поверхности. С помощью поясков различного диаметра также можно осуществлять управление положением клапана относительно отверстий. При равном давлении клапан будет перемещаться в сторону действия той силы, которая формируется на большей площади (рис.6-10).

В клапанах часто используются пружины, обеспечивающие дополнительную силу, направление которой может совпадать или не совпадать с направлением суммарной силы давления жидкости на торцы клапана (рис.6-9). В большинстве случаев, с помощью пружин осуществляется согласование работы клапанов с характеристиками автомобиля, на котором используется данная трансмиссия. Это позволяет использовать одну и туже трансмиссию на различных автомобилях, отличающихся друг от друга как по массе, так и по мощности двигателя. Для каждого клапана подбирается пружина вполне определенной жёсткости и длины.
Большинство пружин, используемых в одной и той же клапанной коробке, не взаимозаменяемы и, поэтому их использование в других клапанах не допустимо.
Клапаны, регулирующие давление
Клапаны, регулирующие давление, предназначены для формирования в гидросистеме давления, пропорционального тому или иному параметру состояния автомобиля (скорости автомобиля, углу открытия дроссельной заслонки и др.), или для поддержания давления в переделах заданной величины. В автоматических коробках передач используется два типа таких клапанов: регуляторы давления и предохранительные клапаны.
Принцип действия регулятора давления
Регулятор давления представляет собой комбинацию клапана золотникового типа и пружины. Подбирая соответствующим образом характеристики пружины можно задавать величину давления, формируемого данным клапаном. Если регулятор давления установлен в магистрали сразу же после насоса, то, как уже отмечалось выше, формируемое им давление называется давлением основной магистрали или рабочим давлением.
Принцип работы регулятора давления достаточно прост. На один торец клапана действует пружина, а к другому подводится давление (рис.6-11).

В начальный момент клапан под действием пружины находится в крайнем левом положении. В таком положении он открывает входное отверстие и перекрывает своим левым пояском выходное отверстие. При поступлении в клапан жидкости, в кольцевой канавке и в левой полости клапана начинает формироваться давление, которое создает на левом торце клапана силу, пропорциональную величине формируемого давления и площади торца клапана. Как только, сила давления достигнет величины, способной деформировать пружину, клапан начнет перемещаться вправо, открывая при этом выходное отверстие и перекрывая входное отверстие. В результате ATF устремится в выходное отверстие и давление в клапане начнет уменьшаться. Сила давления на левый торец клапана уменьшается, и клапан под действием пружины начнет перемещаться влево. Выходное отверстие перекрывается, а входное вновь откроется. Давление в клапане опять возрастет, и процесс повторится вновь. Результатом такой работы клапана будет определенное устойчивое давление в выходной магистрали. Величина этого давления определяется, прежде всего, жёсткостью пружины. Чем жестче пружина, тем выше давление в выходной магистрали.
В некоторых регуляторах давления к клапану со стороны пружины подводится дополнительно давление, например, пропорциональное углу открытия дроссельной заслонки, что позволяет получать на выходе давление основной магистрали, зависящее уже и от режима работы двигателя. Бывают и более сложные схемы регулирования давления в основной магистрали.
Электромагнитные клапаны (соленоиды) регулирования давления
В системах управления с электронным блоком управления для регулирования давления в основной магистрали используются PWM-соленоиды или по-другому Duty Control-соленоиды (рис.6-12).

Для управления такими соленоидами электронный блок непрерывно посылает сигналы определённой частоты. Управление заключается в изменении времени включенного состояния соленоида по отношению ко времени выключенного состояния при неизменной частоте сигнала, в зависимости угла открытия дроссельной заслонки, скорости автомобиля и других параметров. При этом клапан соленоида постоянно находится в циклическом режиме «Вкл»-«Выкл». Такой способ регулирования давления позволяет весьма точно формировать давление в системе управления в зависимости от параметров движения автомобиля.
Предохранительный клапан
Назначение предохранительного клапана заключается в предохранении магистрали, в которой он установлен, от чрезмерно высокого давления. В случае, когда давление превысит определенную величину, сила давления, действующая на клапан, сжимает его пружину, и клапан открывается, соединяя при этом магистраль со сливом в поддон (рис.6-13). Давление в магистрали и, следовательно, сила давления быстро уменьшаются, и пружина вновь закроет клапан.
Отсутствие предохранительного клапана может приводить к нежелательным последствиям, как, например, разрушение уплотнений, появлению утечек и т.п. Поэтому в гидроситеме управления АКПП, как правило, используется несколько предохранительных клапанов.
Предохранительные клапаны бывают двух типов: тарельчатые (рис.6-13) и шариковые (рис.6-14).

Клапаны, управляющие потоками жидкости
Клапаны, управляющие потоками жидкости или клапаны переключения, направляют ATF из одного канала в другой. Эти клапаны открывают или закрывают проходы в соответствующие магистрали. В автоматических коробках передач используется несколько типов клапанов переключения.
Одноходовые клапаны
Эти клапаны управляют потоком жидкости в одной магистрали (рис.6-15). Одноходовой клапан очень похож на предохранительный клапан, за исключением того, что при открытии клапана ATF попадает не в поддон, а в какую-то магистраль. Пока, давление не достигнет определенной величины, пружина подпирает шарик и не позволяет, таким образом, жидкости перемещаться по магистрали, где установлен этот клапан. При определенном давлении, которое также определяется жёсткостью пружины, клапан открывается и ATF попадает в магистраль (рис.6-15а). Движение жидкости через клапан будет происходить до тех пор, пока давление не станет меньше заданной пружиной величины. Движение жидкости в обратном направлении через одноходовой клапан невозможно.
Второй тип одноходового клапана - клапан, в котором сила пружина заменена силой тяжести. Принцип работы такого клапана точно такой же, как и одноходового клапана с пружиной, но только сила пружины заменена силой тяжести самого шарика.

Двухходовые клапаны
Двухходовой клапан управляет потоками жидкости одновременно в двух магистралях, направляя поток ATF в выходную магистраль либо из левой входной магистрали, либо из правой входной магистрали (рис.6-16).
При поступлении жидкости из правой входной магистрали шарик перекатывается и садится в левое седло клапана, перекрывая тем самым доступ жидкости в левую входную магистраль (рис.6-16а). ATF из правой входной магистрали через клапан направляется в выходную магистраль. В случае, если жидкость подводится к клапану через левую входную магистраль, шарик перекрывает правую входную магистраль (рис.6-16б), обеспечивая тем самым доступ ATF из левой входной магистрали в выходную магистраль.

Шарики клапанов, управляющих потоками жидкости обычно изготавливаются из стали, но в некоторых АКПП используются шарики, изготовленные из резины, нейлона или композитного материала. Стальные шарики обладают большей износостойкостью, но вызывают больший износ седла клапана. Шарики, изготовленные из других материалов, меньше изнашивают седла клапана, но больше изнашиваются сами.
Клапан выбора режима (Manual Valve)
Клапан выбора режима (рис.6-17), является одним из основных управляющих элементов в гидравлической системе АКПП.

Этот клапан имеет механическую связь с рычагом селектора режимов, установленного в салоне автомобиля. Перемещение селектора через механическую связь передается клапану выбора режима, каждое положение которого фиксируется с помощью специального механизма - гребёнки, поджимаемой пружинным фиксатором (рис.6-18).

Основная задача клапана выбора режима распределить поток ATF таким образом, чтобы жидкость подводилась только к тем клапанам переключения, которые используются для включения разрешенных в данном режиме передач. К клапанам переключения передач, включение которых запрещено в выбранном режиме, ATF не подводится (рис.6-19).

Клапаны, формирующие вспомогательные давления
Основными параметрами состояния автомобиля, по соотношению которых в АКПП определяются моменты переключения передач, являются скорость движения автомобиля и загруженность двигателя, определяемая углом открытия дроссельной заслонки и оборотами коленчатого вала. В чисто гидравлических системах управления для определения этих двух параметров формируются соответствующие давления, для чего используется давление основной магистрали, которое подводится к соответствующему клапану, на выходе из которого, в зависимости от назначения клапана, формируется либо давление пропорциональное скорости движения автомобиля, либо давление пропорциональное степени открытия дроссельной заслонки.
Для получения давления, зависящего от загруженности двигателя, используется клапан-дроссель, который, чаще всего располагается в клапанной коробке. Управление этим клапаном на различных моделях АКПП осуществляется двумя различными способами. В соответствии с первым способом используется механическая связь между дроссельной заслонкой двигателя и клапаном-дросселем. В качестве механической связи может использовать либо трос, либо система тяг и рычагов. Во втором способе для управления клапаном-дросселем используется вакуумный модулятор. Модулятор с помощью трубки соединен с задроссельным пространством впускного коллектора двигателя. Степень разряжения во впускном коллекторе и является задающим параметром для получения давления, пропорционального степени загруженности двигателя. Чем выше загрузка двигателя, тем выше давление, которое формирует клапан-дроссель. Часто давление клапана-дросселя называю TV-давлением, что происходит от английского словосочетания «Throttle Valve pressure».
Для получения давления, пропорционального скорости движения автомобиля, используются скоростные регуляторы давления, принцип работы которых аналогичен принципу работы центробежного регулятора. Привод скоростного регулятора давления осуществляется механическим путем и весьма схож с механическим приводом спидометра. Устанавливается скоростной регулятор, как правило, на выходном валу коробки передач, и он устроен таким образом, что с увеличением частоты вращения выходного вала АКПП, увеличивается и формируемое скоростным регулятором давление.
Давление клапана-дросселя и скоростного регулятора подводится к клапанам переключения передач. Соотношение этих давлений, действующих на торцы клапанов переключения, и определяет моменты переключения передач в АКПП с чисто гидравлической системой управления.
В современных трансмиссиях с электронными блоками управления необходимость формирования TV-давления и давления скоростного регулятора отпала. Теперь для определения положения дроссельной заслонки двигателя и скорости автомобиля используются соответствующие электрические датчики. Сигналы этих датчиков поступают в электронный блок управления, где на основе анализа их сигналов, а также сигналов ряда других датчиков, вырабатывается определенное решение и выдается сигнал на соответствующий соленоид.
Клапаны переключения
Клапаны переключения предназначены для управления переключением передач (рис.6-20).
В чисто гидравлических системах управления моменты переключения определяются соотношением TV-давления и давления скоростного регулятора. Поэтому к одному торцу клапана подводится давление клапана-дросселя, а к другому давление скоростного регулятора (рис.6-20). В зависимости от соотношения этих давлений клапан может занимать крайнее нижнее положение (передача выключена) или крайнее верхнее положение (передача включена). С помощью пружины, действующей на торец клапана со стороны подвода TV-давления, можно осуществлять корректировку моментов включения и выключения передачи. Кроме того, пружина при отсутствии в гидросистеме давления удерживает клапан переключения в положении, соответствующему выключению передачи.

Рассмотрим принцип работы клапана переключения несколько подробнее. В начальный момент суммарная сила упругости пружины и давления клапана-дросселя, действующая на правый торец клапана, больше силы давления скоростного регулятора, которая приложена к левому торцу клапана (рис.6-21а). Это обстоятельство определяет крайнее левое положение клапана. При этом клапан своим правым пояском перекрывает отверстие подвода давления основной магистрали и не позволяет, таким образом, жидкости пройти через клапан и попасть в гидропривод фрикционного элемента управления АКПП.

Как только сила давления скоростного регулятора, в результате роста скорости автомобиля, станет больше суммарной силы пружины и силы давления клапана-дросселя, так сразу же клапан переместится в крайнее правое положение (рис.6-21 б). При этом основная магистраль через клапан переключения соединяется с магистралью подвода давления в бустер фрикционного элемента управления, в результате чего начнется процесс переключения передачи.
1.2.4. КЛАПАННАЯ КОРОБКА
Большая часть клапанов системы управления АКПП расположено в клапанной коробке (рис.6-22). Корпус клапанной коробки чаще всего изготавливается из алюминиевого сплава. Клапанная коробка с помощью болтов крепится к картеру АКПП.
В корпусе клапанной коробки имеются многочисленные каналы весьма причудливой формы. В некоторых таких каналах устанавливаются одноходовые шариковые клапаны. Кроме того, на торцевых поверхностях имеются отверстия для установки в них деталей многочисленных клапанов. Большинство клапанных коробок состоит из двух или трех частей, которые стягиваются между собой болтами, а между ними устанавливают сепараторные (разделительные) пластины с прокладками. Часть каналов гидросистемы, а иногда и часть клапанов располагаются в картере АКПП. Сепараторные пластины имеют большое количество калиброванных отверстий (жиклёров), через которые осуществляется сообщение между различными частями клапанной коробки.


1.2.5. ГИДРАВЛИЧЕСКИЕ МАГИСТРАЛИ
Насос всасывает ATF из поддона, который затем, пройдя регулятор давления, попадает в клапанную коробку. В клапанной коробке происходит распределение потока жидкости к соответствующим сервоприводам, с помощью которых и осуществляется управление фрикционными муфтами и тормозами. Кроме того, часть жидкости из регулятора давления подается в систему подпитки и управления блокировочной муфтой гидротрансформатора. После гидротрансформатора ATF попадает в систему охлаждения, затем используется в системе смазки АКПП и вновь попадает в поддон.
Для обеспечения нормальной циркуляции ATF в описанном контуре используются специальные каналы. В валах также имеются отверстия для подвода ATF в бустеры фрикционных элементов управления и к трущимся поверхностям для обеспечения их смазки.
1.2.6 ГИДРОЦИЛИНДР
Гидроцилиндр - это исполнительный механизм системы управления АКПП. Эти механизмы преобразовывают давление трансмиссионной жидкости в механическую работу, обеспечивая тем самым, включение и выключение фрикционных элементов управления.

Давление жидкости создает силу на поверхности поршня гидроцилиндра, которая вызывает перемещение поршня (рис.6-24). Величина этой силы пропорциональна площади поршня и давлению, действующего на поршень.
Термин гидроцилиндр, как правило, относится к механизму, который используется для включения ленточного тормоза (рис.6-25а). Если же речь идет о включении дискового тормоза или блокировочной муфты, то используется термин «бустер» (рис.6-25б), который представляет собой кольцевое пространство, куда подается ATF.

1.2.7. ЖИКЛЁРЫ И ГИДРОАККУМУЛЯТОРЫ
Второй основной задачей любой системы управления АКПП, после определения моментов переключения передач, является задача обеспечение требуемого качества самих переключений. Иными словами система управления АКПП должна так управлять переключениями, чтобы исключить слишком длительное скольжение фрикционных элементов, но при этом и не слишком быстро их включать, иначе, пассажиры будут ощущать во время переключения передач толчки. Все эти моменты, связанные с качеством переключения передач, обуславливаются скоростью изменения давления в гидроприводах фрикционных элементов управления АКПП. Если давление в гидроприводе нарастает слишком быстро, то во время переключения передачи будет ощущаться толчок. При слишком медленном нарастании давления фрикционные элементы будут слишком долго скользить, что отражается неоправданным увеличением оборотов двигателя, и, кроме того, отрицательно сказывается на долговечности фрикционных элементов.
Поэтому в системе управления любой АКПП можно найти элементы, отвечающие за качество переключения передач. К таким элементам относятся жиклёры и гидроаккумуляторы, которые используются в настоящее время в каждой модели АКПП, независимо от используемой на ней типа системы управления (чисто гидравлическая или электрогидравлическая). Если управление АКПП осуществляется с помощью электронного блока управления, то за качество переключения дополнительно отвечает еще и сам блок управления, который во время переключения передачи соответствующим образом изменяет давление в основной магистрали. Кроме того, в некоторых моделях АКПП используются специальные соленоиды, назначение которых - обеспечение требуемого качества переключения передач.
Жиклёры
Жиклёр - это резкое локальное уменьшение площади поперечного сечения канала (рис.6-26). Жиклёр создает дополнительное сопротивление для движения жидкости, что позволяет, например, снизить скорость заполнения жидкостью гидроцилиндра или бустера фрикционного элемента управления.

Из-за резкого изменения поперечного сечения канала жидкость не может свободно проходить через жиклёр, и поэтому со стороны насоса создается повышенное давления, а за жиклёром формируется более низкое давление. Если за жиклёром нет тупика, т.е. жидкость может свободно двигаться дальше, то в канале возникает перепад давлений. Если же после жиклёра имеется тупик в виде гидроцилиндра или бустера фрикционного элемента управления (рис.6-27), то давление по обе стороны жиклёра по истечении некоторого времени постепенно станет одинаковым.

Жиклёры используются в гидросистемах управления АКПП для обеспечения плавного нарастания давления или управления расходом жидкости. Как правило, жиклёры устанавливаются перед гидроцилиндром или бустером фрикционных элементов управления АКПП, где они совместно с гидроаккумуляторами формируют требуемый закон нарастания давления. Поэтому при включении фрикционного элемента управления жиклёры играют весьма существенную роль. Однако, для того, чтобы процесс переключения передачи проходил с высоким качеством (без заметных толчков автомобиля и повышенного скольжения во фрикционных элементах управления), необходимо быстро сбрасывать давление в гидроприводе выключаемого элемента управления. Наличие же в канале жиклёра не позволяет это сделать, поэтому в схемах управления АКПП иногда к гидроприводу подводятся два канала (рис.6-28).
В одном канале устанавливается жиклёр, а во втором шариковый клапан одностороннего действия. Во время включения фрикционного элемента давление жидкости, подводимой из основной магистрали, прижимает шарик к седлу клапана (рис.6-28а). В результате жидкость попадает в гидропривод только через жиклёр, и формирование давления происходит по заданному закону. В случае выключения фрикционного элемента гидропривод соединяется со сливной магистралью, поэтому давление отжимает шарик клапана одностороннего действия (рис.6-28б), и жидкость вытекает по двум каналам, что значительно увеличивает скорость его опорожнения.


Жиклёры, как правило, располагаются в сепараторной пластине клапанной коробки, и представляют собой отверстия вполне определенного диаметра (рис.6-29).
Гидроаккумуляторы
Гидроаккумулятор представляет собой обычный цилиндр с подпружиненным поршнем, который устанавливается параллельно гидроцилиндру или бустеру фрикционного элемента управления АКПП, и его задачей является снижение скорости нарастания давления в гидроприводе. В настоящее время используются два типа аккумуляторов: обычные и управляемые клапаном.
В случае использования обычного гидроаккумулятора (рис.6-30), процесс включения любого фрикционного элемента можно разделить на четыре этапа (рис.6-31):
этап заполнения цилиндра или бустера;
этап перемещения поршня;
этап неуправляемого включения фрикционного элемента;
этап
управляемого включения фрикционного
элемента.
После
того, как клапан переключения переместится
и соединит основную
магистраль с каналом подвода давления в гидропривод фрикционного элемента управления АКПП, жидкость начинает заполнять цилиндр или бустер (этап заполнения). По окончании этого этапа поршень гидропривода под действием давления начинает перемещаться, выбирая при этом зазор во фрикционном элементе (этап перемещения поршня). При соприкосновении поршня с пакетом фрикционных дисков поршень останавливается и начинает сжимать пакет фрикционных дисков. Причем, поскольку перемещение поршня прекратилось, то давление в гидроцилиндре или бустере, практически мгновенно изменяется до некоторой величины, которая определяется жёсткостью и величиной предварительной деформацией пружины гидроаккумулятора.
Следует отметить, что жёсткость и предварительная деформация пружины подбираются таким образом, чтобы на первых трех этапах работы поршень гидроаккумулятора оставался неподвижным. После того, как давление в гидроприводе и, следовательно, в гидроаккумуляторе достигнет величины, при которой сила давления на поршень гидроаккумулятора, будет способна преодолеть силу пружины, начнется заключительный, этап управляемого включения фрикционного элемента. Перемещение поршня гидроаккумулятора приводит к снижению интенсивности нарастания давления в гидроприводе, и в результате происходит плавное включение фрикционного элемента. В момент остановки поршня гидроаккумулятора давление в гидроцилиндре или бустере должно стать равным давлению основной магистрали. На этом процесс включения фрикционного элемента заканчивается.

Нетрудно показать, что, чем меньше жёсткость или предварительная деформация пружины гидроаккумулятора, тем меньше скачок давления на третьем этапе включения фрикционного элемента управления и тем более растянут этап управляемого скольжения фрикционного элемента (рис.6-31а). И, наоборот, увеличение жёсткости или величины предварительной деформации пружины приводят к большему скачку давления в гидроприводе и уменьшению времени скольжения фрикционного элемента.
Следует отметить, что изменение жёсткости пружины в ту или иную сторону от номинальной величины приведет к ухудшению качества включения фрикционного элемента. Уменьшение жёсткости или величины предварительной деформации пружины вызовет чрезмерное длительное скольжение фрикционного элемента, и, как следствие этого, быстрый износ фрикционных накладок. При увеличении этих двух параметров включение фрикционного элемента должно происходить ударно, что будет ощущаться пассажирами автомобиля в форме неприятных толчков.
Таким образом, качество включения фрикционного элемента определяется тем, насколько правильно подобраны жёсткость и величина предварительной деформации пружины гидроаккумулятора. Однако, такое устройство гидроаккумулятора не позволяет изменять время включения фрикционного элемента в зависимости от того, с какой интенсивность водитель нажимает на педаль управления дроссельной заслонкой. Как уже отмечалось выше, если водитель спокойный и не нажимает до упора на педаль управления дроссельной заслонкой, то гидросистема должна обеспечивать мягкие, практически незаметные переключения. Если же водитель предпочитает разгон с большим ускорением, то основная задача системы управления в этом случае - обеспечить быстрые во времени переключения, принося в жертву этому качество переключения. И все это должен обеспечивать один и тот же гидроаккумулятор. Для решения этой задачи в автоматических коробках передач используется весьма простой прием. К поршню гидроаккумулятора со стороны расположения пружины подводится давление, называемое давлением подпора (рис.6-32).
Как правило, в качестве давления подпора используется TV-давление или давление, формируемое специальным клапаном пропорционально TV-давлению. Для малых углов открытия дроссельной заслонки характерно малое давление клапана-дросселя, и поэтому включение фрикционных элементов будет происходить мягко. Чем больше угол открытия дроссельной заслонки, тем больше TV-давление и давление подпора и тем жестче будет происходить переключения передач.

Для эффективной работы гидроаккумулятора, его рабочий объём должен быть соизмерим с объёмом гидропривода включаемого элемента управления, поэтому все вышеописанные гидроаккумуляторы имеют достаточно большие размеры.
1.3. ОСНОВНЫЕ ПРИНЦИПЫ РАБОТЫ ГИДРАВЛИЧЕСКОЙ СИСТЕМЫ УПРВЛЕНИЯ АКПП
1.3.1. РЕГУЛЯТОРЫ ДАВЛЕНИЯ
Среднее давление, создаваемое насосом, несколько выше, чем это требуется для нормальной работы гидросистемы, что вполне естественно, поскольку режим работы двигателя в процессе движения автомобиля непрерывно изменяется от минимальных оборотов до максимальных. Поэтому насосы рассчитывают таким образом, чтобы они обеспечивали нормальное давление в гидросистеме при минимальных оборотах двигателя. В связи с этим в системе управления каждой АКПП, в том числе и с электронным блоком управления, обязательно используется клапаны, назначение которых - поддерживать соответствующую величину давления в гидросистеме.
Кроме регулятора давления в гидросистеме могут использоваться и другие клапаны, формирующие всякого рода вспомогательные давления.
В автоматических коробках передач с чисто гидравлической системой управления за все процессы, происходящие в АКПП, такие, как определение моментов переключения и качество переключения передач, отвечает гидравлический блок управления. Для этого в гидравлическом блоке формируются три основных давления:
давление основной магистрали;
давление клапана-дросселя (TV-давление);
давление скоростного регулятора.
Кроме того, независимо от типа системы управления, в АКПП используются еще и дополнительные давления:
давление подпитки гидротрансформатора;
давление управления блокировочной муфтой гидротрансформатора;
давление системы охлаждения ATF;
давление системы смазки АКПП.
Давление в основной магистрали
Как уже отмечалось, производительность насоса рассчитана на обеспечение системы управления достаточным потоком жидкости при минимальных оборотах двигателя. При номинальных частотах вращения его производительность становится явно выше потребной. В результате в гидросистеме может возникнуть слишком высокое давление, которое приведёт к выходу из строя ее некоторых элементов. Для того, чтобы этого не происходило, в каждой системе управления АКПП имеется регулятор давления, задачей которого является формирования давления в основной магистрали. Кроме того, в гидросистемах большинства трансмиссий с помощью регулятора давления происходит регулирование еще ряда других вспомогательных давлений, таких, например, как давления подпитки гидротрансформатора, давление управления производительностью насоса лопастного типа и др.
В настоящее время существует два основных способа регулирования давления в основной магистрали:
чисто гидравлический, при котором давление в основной магистрали формируется с помощью вспомогательных давлений;
электрический,
когда давление в основной
магистрали
регулируется
с помощью соленоида, управление которым
осуществляет
электронный
блок управления.
Гидравлический способ регулирования давления
Давление основной магистрали создается насосом и формируется регулятором давления. Оно, прежде всего, используется для включения и выключения фрикционных элементов управления АКПП, с помощью которых, в свою очередь, обеспечиваются соответствующие переключения передач. Кроме того, пропорционально давлению основной магистрали осуществляется формирование всех остальных перечисленных выше давлений гидросистемы АКПП.
Обычно регулятор давления устанавливается в основной магистрали сразу же после насоса. Регулятор давления начинает работать сразу же после запуска двигателя. Трансмиссионная жидкость из насоса проходит через регулятор давления и направляется затем в два контура: в контур системы управления АКПП и в контур системы подпитки гидротрансформатора (рис. б – ЗЗ а). Кроме того, ATF по внутреннему каналу подается под левый торец клапана.
После заполнения всей гидросистемы жидкостью, в ней начинает возрастать давление, которое создает на левом торце клапана силу, пропорциональную величине давления и площади торца клапана регулятора давления. Силе давления ATF противодействует сила пружины, поэтому до определенного момента клапан регулятора давления остается неподвижным. При достижении величины давления определенного значения его сила становится больше силы, развиваемой пружиной, и в результате клапан начнет перемещаться вправо, открывая при этом отверстие слива жидкости в поддон (рис.6-33б). Давление в основной магистрали станет падать, результатом чего будет уменьшение силы давления, действующей на левый торец клапана. Под действием силы пружины клапан переместится влево, перекрыв при этом сливное отверстие, и давление в основной магистрали вновь начнет увеличиваться. Далее весь процесс регулирования давления повторится вновь.

Следует отметить, что в случае использования в гидросистеме лопастного насоса переменной производительности, при открытии сливного отверстия регулятора давления часть ATF направляется в поддон, а другая часть поступает в насос для управления его производительностью.
Так происходит формирование давления в основной магистрали при использовании в гидросистеме простого регулятора давления. При этом следует отметить, что величина давления, формируемая таким регулятором, определяется только жёсткостью и величиной предварительной деформации его пружины.
Простые регуляторы давления, принцип работы которых был только что рассмотрен, обеспечивают на выходе только лишь одно фиксированное значение давления. Они не позволяют изменять величину регулируемого ими давления в зависимости от внешних условий движения автомобиля и режимов работы АКПП и двигателя.
Регуляторы, используемые в системах управления АКПП, при формировании давления в основной магистрали должны непременно учитывать все выше перечисленные факторы, с тем, чтобы обеспечить достаточно длительную и нормальную работу элементов коробки передач.
В начале движения двигателю приходится преодолевать, помимо сопротивления качению колес, еще и значительные инерционные нагрузки, складывающиеся из инерции поступательного движения автомобиля, инерции вращательного движения колес и деталей трансмиссии. Кроме того, при движении на передаче заднего хода, моменты во включенных при этом фрикционных элементах управления АКПП имеют максимальное значение по сравнению с моментами в элементах управления, включаемых на передачах переднего хода. Помимо сказанного, следует отметить, что величина момента, подводимого к коробке передач, существенным образом зависит от степени открытия дроссельной заслонки, и может изменяться в значительных пределах. Поэтому во всех перечисленных случаях для предотвращения возникновения скольжения во фрикционных элементах управления АКПП следует увеличивать давление основной магистрали. Таким образом, при формировании давления в основной магистрали системы управления АКПП необходимо учитывать режимы движения автомобиля и загруженность двигателя.
Для увеличения давления в основной магистрали существует несколько способов, но все они основаны на использовании дополнительной силы, прикладываемой к одному из торцев клапана регулятора давления. Для создания такой силы используется или механическое воздействие на клапан или для этого используется одно из вспомогательных давлений, формируемых в гидросистеме. Чаще всего для создания дополнительной силы используют специальный клапан, называемый клапаном повышения давления, который устанавливается в том же самом отверстии, что и сам регулятор давления. Типовой регулятор давления с клапаном повышения давления показан на рисунке 6-34.

Клапан повышения давления может управляться несколькими давлениями. Так на рисунке 6-34а к правому торцу его клапана подводится TV-давление, т.е. давление пропорциональное степени загрузки двигателя. В этом случае силе давления, действующей на левый торец клапана регулятора, необходимо преодолевать теперь, помимо силы пружины, еще и силу, создаваемую TV-давлением. В результате, при неизменной площади левого торца клапана регулятора давления, давление в основной магистрали должно возрасти. Чем выше загрузка двигателя, тем выше TV-давление, поэтому и давление в основной магистрали будет также увеличиваться пропорционально степени загрузки двигателя.
Аналогичным образом происходит увеличение давления в основной магистрали во время движения автомобиля задним ходом. При включении передачи заднего хода давление, поступающее в гидропривод фрикционного элемента управления этой передачи, по специальному каналу подводится в кольцевую канавку клапана повышения давления (рис.6-34б). Здесь за счет разности диаметров левого и правого торцов клапана повышения давления, создается сила давления, направленная в сторону торца, имеющего больший диаметр. Таким образом, в этом случае силе давления, действующей на левый торец клапана регулятора давления, необходимо преодолевать сопротивление деформации пружины и силы давления, возникающей в кольцевой канавке клапана повышения давления. В результате давление в основной магистрали также должно повыситься.
Электрический способ регулирования давления
В настоящее время нашел широкое применение электрический способ регулирования давления в основной магистрали, который позволяет делать это гораздо точнее, учитывая при этом более широкий спектр параметров состояния автомобиля. При таком способе в формировании одной из сил, действующих на клапан регулятора давления, используется управляемый электронным блоком соленоид, устройство которого показано на рисунке 6-35.

Электронные блок получает информацию от многочисленных датчиков, измеряющих различные параметры состояния, как трансмиссии, так и всего автомобиля в целом. Анализ этих данных позволяет компьютеру определить наиболее оптимальное для данного момента времени давление в основной магистрали.
Соленоиды, которые используются для регулирования какого-либо давления, как правило, управляются сигналами широтно-импульсной модуляции (Duty Control). Такие соленоиды способны с высокой частотой переключаться из положения «Вкл» в положение «Выкл». Управление таким соленоидом можно представить, как следующий один за другим циклов сигналов (рис.6-36).

Каждый цикл состоит из двух фаз: фазы наличия (Вкл.) сигнала (напряжения) и фазы отсутствия (Выкл.) сигнала (рис.6-36). Длительность всего цикла Т принято называть периодом цикла. Время в пределах одного цикла t, когда на соленоид подается напряжение, называется шириной импульса. Данный вид управляющего сигнала принято характеризовать отношением ширины импульса к периоду цикла, выраженным в процентах. Следует отметить, что период импульса в течение всего процесса управления остается постоянной величиной, а ширина импульса может изменяться плавно от нуля до величины равной периоду импульса. Тем самым достигается плавное регулирование давления.
Давление клапана-дросселя (TV-давление)
Для определения степени загруженности двигателя в АКПП с чисто гидравлической системой управления формируется давление, пропорциональное открытию дроссельной заслонки. Клапан, формирующий это давление, называется клапаном-дросселем, а давление, которое он формирует, -TV-давлением. Уже отмечалось, что для получения TV-давления используется давление основной магистрали.
В настоящее время существует несколько способов формирования давления, пропорционального степени открытия дроссельной заслонки. В некоторых, более ранних образцах АКПП, управление клапаном-дросселем осуществлялось с помощью модулятора, принцип работы которого основан на использовании разряжения во впускном коллекторе двигателя. На более поздних моделях АКПП использовалась механическая связь между приводом управления дроссельной заслонкой и клапаном-дросселем.
Во всех моделях автоматических коробок передач TV-давление используется, как уже отмечалось, и для управления давлением в основной магистрали. Для этого оно подводится к клапану повышения давления, который через пружину воздействует на регулятор давления (рис.6-34а).
В трансмиссиях с электронным блоком управления от использования TV-давления отказались. Для определения степени открытия дроссельной заслонки на ее корпус устанавливается специальный датчик - TPS (Throttle Position Sensor), по величине сигнала которого электронный блок управления определяет угол поворота дроссельной заслонки. В соответствии с сигналом этого датчика в электронном блоке формируется сигнал управления соленоидом, который отвечает за регулирование давления в основной магистрали. Кроме того, сигнал датчика положения дроссельной заслонки используется блоком управления и для определения моментов переключения передач.
Механический привод управления клапаном-дросселем
Механическую связь дросселя с клапаном-дросселем можно осуществить двумя способами: с помощью рычагов и тяг (рис.6-37) и с помощью троса (рис.6-38).
Устройство клапана-дросселя с механическим приводом управления весьма похоже на устройство регулятора давления. Он также состоит из клапана и пружины, которая упирается в один из торцов клапана (рис.6-39). В корпусе клапана имеется внутренний канал, который позволяет подводить формируемое давление к другому торцу клапана. К клапану-дросселю подводится давление основной магистрали, из которого и формируется TV-давление.

В начальный момент плунжер клапана-дросселя под воздействием пружины находится в крайнем левом положении (рис.6-39). При этом отверстие, соединяющее клапан с основной магистралью, полностью открыто и ATF под давлением поступает в канал формирования TV-давления и под левый торец клапана-дросселя. При определенном давлении, определяемом жёсткостью и величиной предварительной деформации пружины, сила давления на левый торец клапана превысит усилие пружины, и он начнет перемещаться вправо. При этом поясок клапана перекроет отверстие основной магистрали и откроет сливное отверстие (рис.6-40). TV-давление начнет падать, и клапан под действием пружины вновь переместится влево, перекрывая при этом сливную и открывая основную магистраль. Давление в канале формирования TV-давления вновь начнет возрастать.
При таком варианте управления клапан-дроссель практически ничем не отличается от обычного регулятора давления. Отличительной особенностью его работы является то обстоятельство, что с помощью толкателя можно изменять величину предварительной деформации пружины. Толкатель с помощью механического привода жёстко соединен с педалью управления дроссельной заслонкой (рис.6-37 и 6-38), и его положение зависит от положения педали. При полностью отпущенной педали толкатель под действием все той же пружины занимает крайнее правое положение (рис.6-40). В этом случае пружина имеет минимальную величину предварительной деформации, поэтому в канале формирования TV-давления достаточно небольшого давления, чтобы переместить клапана-дроссель вправо. При нажатии на педаль управления дроссельной заслонкой перемещение педали с помощью механического привода передается толкателю. Он перемещается влево, увеличивая тем самым величину предварительной деформации пружины. Теперь для того, чтобы переместить клапана-дроссель вправо потребуется повышение TV-давления. Причем, чем больше перемещение педали управления дроссельной заслонкой, тем больше должно быть давление на выходе из клапана-дросселя. Так происходит формирование давления пропорционального степени открытия дроссельной заслонки. Причем, чем больше угол открытия дроссельной заслонки, тем выше TV-давление, и наоборот.
Управление клапаном дросселем с помощью модулятора
Во многих АКПП с чисто гидравлической системой управления для управления клапаном-дросселем используется модулятор. Модулятор представляет собой камеру, разделенную с помощью металлической или резиновой диафрагмы на две части (рис.6-41).
Левая часть камеры соединена с атмосферой, правая с помощью шланга с впускным коллектором двигателя. Пружина, которая в случае механического привода непосредственно действовала на клапан дросселя, размещена в этом случае в камере модулятора, соединенной с впускным коллектором двигателя. Клапан-дроссель соединен с диафрагмой модулятора с помощью толкателя.
Таким образом, слева на диафрагму модулятора действует сила атмосферного давления и сила TV-давления, которая создается на левом торце клапана-дросселя и передается на диафрагму с помощью толкателя. С права на диафрагму действует сила пружины и сила, создаваемая давлением во впускном коллекторе двигателя.

При работе двигателя на холостых оборотах разрежение во впускном коллекторе из-за, практически, полного перекрытия дроссельной заслонкой впускного отверстия, имеет максимальную величину (иными словами давление во впускном коллекторе намного меньше атмосферного давления). Поэтому сила атмосферного давления, действующая на диафрагму значительно больше силы давления во впускном коллекторе. Это приводит к тому, что пружина под действием силы давления сжимается и диафрагма перемещает толкатель и клапан-дроссель вправо (рис.6-42).

При таком положении клапана достаточно небольшого TV-давления, чтобы один поясок клапана перекрыл отверстие основной магистрали, а второй открыл отверстие сливной магистрали. Результатом этого является низкое значение TV-давления.
В случае открытия дроссельной заслонки разряжение во впускном коллекторе двигателя начинает уменьшаться (т.е. давление во впускном коллекторе возрастает) Поэтому сила давления, действующая на диафрагму модулятора, увеличивается и начинает частично уравновешивать силу атмосферного давления, действующую в противоположную сторону диафрагмы. В результате диафрагма вместе с толкателем перемещается влево, что приводит к такому же перемещению клапана-дросселя (рис.6-43). В этом случае для того, чтобы сместить клапан вправо, требуется уже более высокое TV-давление.
Таким образом, чем больше открыта дроссельная заслонка, тем меньше степень разряжения во впускном коллекторе и тем выше TV-давление.
Давление скоростного регулятора
Давление скоростного регулятора используется, наряду с TV-давлением, для определения моментов переключения передач.
Величина давления скоростного регулятора пропорциональна скорости движения автомобиля. Оно так же, как и давление клапана-дросселя, формируется из давления основной магистрали.
В коробках передач заднеприводных автомобилей скоростной регулятор обычно устанавливается на ведомом валу, а в АКПП переднеприводных автомобилей на промежуточном валу, где расположена ведущая шестерня главной передачи.
В трансмиссиях с электронным блоком управления скоростные регуляторы не используются, а определение скорости движения автомобиля осуществляется с помощью специальных датчиков, которые также устанавливаются на выходном валу АКПП.
Скоростные регуляторы, используемые в АКПП можно разделить на две группы:
регуляторы с приводом от ведомого вала АКПП;
регуляторы
расположенные непосредственно на
ведомом валу
АКПП.
Регуляторы с приводом от ведомого вала бывают двух типов -золотникового типа и шариковые. Для их привода используется специальное зубчатое зацепление, одна шестерня которого установлена на ведомом или промежуточном валу АКПП, а вторая на самом скоростном регуляторе.
Скоростной регулятор золотникового типа и приводом от ведомого вала АКПП
Скоростной регулятор золотникового типа состоит из клапана, двух типов грузов (первичного и вторичного) и пружин (рис.6-44). В начальный момент, когда автомобиль стоит на месте, скоростной регулятор, соединенный с помощью зубчатого зацепления с ведомым валом коробки передач, также неподвижен. Поэтому клапан скоростного регулятора под действием собственного веса находится в крайнем нижнем положении. При таком положении верхний поясок
клапана перекрывает отверстие, соединяющее регулятор с основной магистралью, а нижний поясок открывает сливную магистраль (рис.6-44а). В результате давление на выходе из скоростного регулятора равно нулю.

При движении автомобиля, скоростной регулятор вращаться с угловой скоростью, пропорциональной угловой скорости ведомого или промежуточного вала АКПП. При определенной скорости транспортного средства под действием центробежной силы грузы скоростного регулятора начинают расходиться и, преодолевая силу тяжести клапана, перемещают его вверх. Такое перемещение клапана приводит к открытию отверстия основной магистрали и закрытию отверстия сливного канала (рис.6-44б). В результате ATF из основной магистрали начинает поступать в канал формирования давления скоростного регулятора. Кроме того, по радиальному и осевому отверстиям трансмиссионная жидкость поступает в полость между корпусом скоростного регулятора и верхним торцом клапана (рис.6-44б). Давление жидкости на этот торец клапана создает силу, которая совместно с силой тяжести клапана противодействует центробежной силе, возникающей в грузах. При достижении определенного значения давления сумма сил, действующих на верхний торец клапана, станет больше центробежной силы грузов, и клапан начнет перемещаться вниз, перекрывая отверстие основной магистрали и открывая одновременно сливной канал. При этом давление скоростного регулятора начнет уменьшаться, что приведет уменьшению силы давления на верхний торец клапана. В какой-то момент действие центробежной силы опять станет больше силы веса и давления, и клапан вновь начнет подниматься. Так происходит формирование давления скоростного регулятора. В случае увеличения скорости движения автомобиля для того, чтобы клапан стал опускаться вниз, потребуется, очевидно, более высокое давление скоростного регулятора. В конечном счете, при определенной скорости автомобиля вес клапана регулятора совместно с давлением, действующим на верхний торец клапана, не смогут уравновесить центробежную силу грузов. В этом случае отверстие основной магистрали полностью откроется, и давление скоростного регулятора станет равным давлению в основной магистрали. При уменьшении скорости автомобиля уменьшится и центробежная сила, действующая на грузы скоростного регулятора, и, следовательно, должно уменьшиться давление скоростного регулятора.
Система грузов скоростного регулятора состоит из двух ступеней (первичной и вторичной) и двух пружин. Такое устройство регулятора позволяет получить зависимость давления скоростного регулятора (р) от скорости движения автомобиля (V) близкую к линейной (рис.6-45).
На первом этапе первичные (более тяжелые) и вторичные (легкие) грузы действуют на клапан скоростного регулятора совместно. Пружины удерживают вторичные грузы относительно первичных. Конструкция выполнена таким образом, что более легкие грузы через рычаги действуют непосредственно на клапан скоростного регулятора. При этом грузы двигаются совместно.
Начиная с определенных оборотов, скоростного регулятора центробежная сила, которая, как известно, зависит от квадрата частоты вращения, становится весьма большой. Так, например, двукратное увеличение оборотов увеличивает центробежную силу в четыре раза. Поэтому становится необходимо принять меры к снижению влияния центробежной силы на формируемое скоростным регулятором давление. Жёсткость пружин подобрана таким образом, что, примерно, на скорости движения 20 миль/ч (16 км/ч), центробежная сила первичных грузов превышает силу пружины, и они отклоняются в крайнее положение и упираются в ограничители (рис.6-44б). Первичные грузы в таком положении не воздействуют на вторичные и становятся неэффективными, а клапан скоростного регулятора на втором этапе уравновешивается центробежной силой только вторичных грузов и силой пружины.

Скоростной регулятор шарикового типа с приводом от ведомого вала АКПП
Скоростной регулятор шарикового типа состоит из полого вала, который приводится во вращение с помощью зубчатого зацепления ведомым валом АКПП, двух шариков, установленных в отверстиях вала, одной пружины и двух грузов различной массы, шарнирно закрепленных на валу (рис.6-46). К валу через жиклёр подводится давление основной магистрали, из которого во внутреннем канале вала формируется давление скоростного регулятора. Величина давления скоростного регулятора определяется величиной утечек через отверстия, в которых установлены шарики. Каждый из двух грузов имеет специальной формы захваты, с помощью которых они удерживают противоположно расположенный им шарики (рис.6-46).
При неподвижном автомобиле скоростной регулятор не вращается, поэтому грузы не оказывают ни какого воздействия на шарики, и вся жидкость, подводимая к валу из основной магистрали, сливается через незакрытые шариками отверстия в поддон. Давление скоростного регулятора равно нулю.
В случае движения с небольшой скоростью центробежная сила, действующая на вторичный (легкий) груз мала, и пружина не позволяет прижать его к седлу отверстия. В это время регулировка давления скоростного регулятора осуществляется только за счет первичного (более тяжелого) груза, который прижимает свой шарик к седлу с силой пропорциональной квадрату скорости движения автомобиля. При определенной скорости движения первичный груз полностью прижимает шарик к седлу отверстия, и утечки ATF через него уже не происходит. При этом центробежная сила, возникающая во вторичном грузе, достигает величины, способной преодолеть силу сопротивления пружины, и специальный захват этого груза начинает прижимать второй шарик к седлуотверстия вала. Теперь одно из двух отверстий вала полностью закрыто, и формирование давления скоростного регулятора осуществляется только за счет второго шарика. При высокой скорости движения автомобиля вторичный груз также полностью прижимает свой шарик к седлу отверстия, и давление скоростного регулятора становится равным давлению основной магистрали.

Давление подпитки гидротрансформатора
Часть ATF после регулятора давления поступает в основную магистраль, а другая его часть используется в системе подпитки гидротрансформатора. Для предотвращения в гидротрансформаторе кавитационных явлений желательно, чтобы жидкость в нем находилась под небольшим давлением. Поскольку давление основной магистрали для этой цели слишком велико, то давление подпитки гидротрансформатора чаще всего формируется дополнительным регулятором давления.
Давление управления блокировочной муфтой гидротрансформатора
Все современные трансмиссии имеют в своем составе только блокирующиеся гидротрансформаторы. Как правило, для блокировки гидротрансформатора используется фрикционная муфта, которая, как уже было показано, обеспечивает прямую механическую связь двигателя с коробкой передач. Это позволяет устранить скольжение в гидротрансформаторе и улучшить топливную экономичность автомобиля.
Включение блокировочной муфты гидротрансформатора возможно только при выполнении следующих условий:
охлаждающая жидкость двигателя имеет рабочую температуру;
скорость
автомобиля достаточно высока, что
позволяет ему
двигаться
без переключения передач;
педаль тормоза не нажата;
в
коробке передач не происходит переключение
передачи.
При
выполнении перечисленных требований
гидросистема обеспечивает подвод
давления к поршню муфты гидротрансформатора,
результатом чего является
жёсткое соединение вала турбинного
колеса с коленчатым валом двигателя.
В современных модификациях автоматических коробок передач используется не простое управление блокировочной муфтой гидротрансформатора, которое основано на принципе «Вкл»-«Выкл», а осуществляется управление процессом скольжения блокировочной муфты. При таком управлении муфтой достигается плавность ее включения. Естественно, что подобный способ управления блокировочной муфтой гидротрансформатора возможен только лишь в случае использования на автомобиле электронного блока управления.
Давление в системе охлаждения
Даже во время штатной работы трансмиссии с автоматической коробкой передач выделяется большое количество тепла, что приводит к необходимости охлаждения ATF, используемой в трансмиссии. В результате перегрева, трансмиссионная жидкость быстро теряет свои свойства, необходимые для нормальной работы трансмиссии. В результате снижается ресурс коробки передач и гидротрансформатора. Для охлаждения ATF постоянно пропускается через радиатор, куда она поступает из гидротрансформатора, поскольку именно в гидротрансформаторе выделяется большая часть тепла.
Для охлаждения ATF используются два типа радиаторов: внутренний или внешний. На многих современных автомобилях используются внутренний тип радиатора. В этом случае он расположен внутри радиатора охлаждающей жидкости двигателя (рис.6-47). Горячая жидкость поступает в радиатор, где отдает тепло, охлаждающей жидкости двигателя, которая, в свою очередь, охлаждается воздушным потоком.

Внешний тип радиатора располагается отдельно от радиатора охлаждающей жидкости двигателя и отдает тепло непосредственно воздушному потоку.
После охлаждения, как правило, ATF направляется в систему смазки АКПП.
Давление в системе смазки АКПП
В автоматических коробках передач используется принудительный способ смазки трущихся поверхностей. Трансмиссионная жидкость непрерывно под давлением через специальную систему каналов и отверстий подается к зубчатым зацеплением, подшипникам, фрикционным элементам управления и всем остальным трущимся деталям коробки передач. В большинстве АКПП жидкость поступает в систему смазки после прохождения через радиатор, в котором она предварительно охладилась.
1.3.2. ПРИНЦИП РАБОТЫ КЛАПАНОВ ПЕРЕКЛЮЧЕНИЯ
Клапаны переключения предназначены для управления маршрутами, по которым ATF из основной магистрали подводится в гидроцилиндр или бустер (гидропривод) включаемого на данной передаче фрикционного элемента управления. Как правило, любая система управления АКПП, независимо от того, чисто гидравлическая она или электрогидравлическая, имеет в своем составе несколько клапанов переключения.
В АКПП с чисто гидравлической системой управления клапаны переключения являются, условно говоря, интеллектуальными, поскольку именно они определяют моменты переключения передач. В АКПП с электронным блоком управления эти клапаны также используются, но их роль уже весьма пассивна, поскольку решение о переключении передач принимает компьютер, который посылает определенный сигнал на соленоид переключения, а тот, в свою очередь преобразует его в давление жидкости, которое подводится к соответствующему клапану переключения.
Поскольку принцип работы клапана переключения в случае электрогидравлической системы управления достаточно прост, то рассмотрим более подробно, каким образом работают эти клапана в АКПП с чисто гидравлической системой управления.

Повышающие переключения
Любой клапан переключения это клапан золотникового типа, к которому подводится давление основной магистрали. Клапан переключения может занимать только два положения либо крайнее правое (рис.6-48а), либо крайнее левое (рис.6-48б). В первом случае правый поясок клапана перекрывает отверстие основной магистрали, и давление не поступает в гидропривод фрикционного элемента управления АКПП. В случае перемещения клапана в крайнее левое положение он открывает отверстие основной магистрали, соединяя ее тем самым с каналом подвода давления в гидропривод.
Одно из двух упомянутых положений клапана переключения определяется тремя факторами: давлением скоростного регулятора, давлением клапана-дросселя и жёсткостью пружины. На левый торец клапана действует сила пружины, и к этому же торцу подводится давление клапана-дросселя (TV-давление). К правому же торцу клапана подводится давление скоростного регулятора. При неподвижном автомобиле давление скоростного регулятора TV-давление, практически, равны нулю, поэтому клапан под действием пружины будет находиться в крайнем правом положении, разъединяя основную магистраль и канал подвода давления в гидропривод фрикционного элемента (рис.6-48а). После начала движения начинают формироваться давления скоростного регулятора и TV-давление. Причем, при неизменном положении педали управления дроссельной заслонкой, давление клапана-дросселя будет оставаться постоянным, а давление скоростного регулятора по мере увеличения скорости движения автомобиля будет увеличиваться. При определенной скорости давление скоростного регулятора достигнет величины, при которой сила, создаваемая им на правый торец клапана переключения, станет больше суммы силы пружины и TV-давления, которые действуют на левый торец клапана. В результате клапан переместится из крайнего правого положения в крайнее левое положение и соединит канал подвода давления в гидропривод фрикционного элемента с основной магистралью. Таким образом, происходит повышающее переключение.
Работу системы управления АКПП необходимо согласовывать с режимом работы двигателя и внешними условиями движения автомобиля. Переключения в коробке передач должны происходить таким образом, чтобы передаточное отношение АКПП, момент сопротивления движению автомобиля и момент, развиваемый двигателем, имели бы оптимальное сочетание.
Если водитель управляет автомобилем так, что разгон происходит с небольшим ускорением, то, этот водитель, предпочитающий спокойную езду, и для него важно обеспечить режим движения с минимальным расходом топлива. Для этого необходимо производить повышающие переключения на более низких скоростях, при оборотах двигателя близких к минимальному расходу топлива, т.е. иными словами переключения должны быть ранними. Кроме того, в этом случае следует обеспечить такое качество переключения передач, при котором езда на автомобиле была наиболее комфортной. Поэтому, при малых углах открытия дроссельной заслонки за счет низкого давления клапана-дросселя, повышающие переключения происходят на более низких скоростях движения, по сравнению со случаем, когда дроссельная заслонка открыта на большой угол.
Если же водитель старается максимально открыть дроссельную заслонку, стремясь получить максимальное ускорение автомобиля, то в этом случае речь об экономии топлива не идет, и для быстрого разгона необходимо использовать максимальную мощность двигателя. Для чего необходимы более поздние по скорости повышающие переключения, что обеспечивается более высоким значением TV-давления, которое формируется при больших углах открытия дроссельной заслонки.
Весьма важную роль в определении моментов переключения оказывает жёсткость пружины клапана-дросселя и величина ее предварительной деформации. Чем больше жёсткость и величина предварительной деформации пружины, тем позже будут происходить повышающие переключения, и наоборот меньшие жёсткость и предварительная деформация пружины приводят к более ранним повышающим переключениям.
Поскольку TV-давление и давление скоростного регулятора к разным клапанам переключения подводятся одинаковые, то единственный способ предотвратить одновременное включение всех фрикционных элементов управления, это установка в разные клапаны переключения пружин с различной жёсткостью. Причем, чем выше передача, тем большей жёсткостью должна обладать пружина.
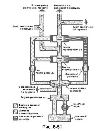
В качестве примера рассмотрим в упрощенном виде работу системы управляющей переключением трехскоростной коробки передач. В этой системе использовано два клапана переключения: клапан переключения с первой передачи на вторую (1-2) и клапан переключения со второй на третью передачу (2-3).
Для включения первой передачи клапан переключения не требуется, поскольку первая передача включается непосредственно клапаном выбора режима. Давление жидкости от насоса через регулятор давления подается к клапану выбора режима. Поток ATF разделяется этим клапаном на четыре. Один из них подводится к скоростному регулятору давления, второй к клапану-дросселю, третий к клапану переключения 1-2 и четвертый направляется непосредственно в гидропривод фрикционного элемента, включаемого на первой передаче (рис.6-49).
При достижении определенной скорости давление скоростного регулятора становится таким, что сила создаваемая им на правом торце клапана переключения 1-2 становится больше силы пружины и TV-давления, которые действуют на левый торец клапана.
Клапан переключения 1-2 перемещается, соединяя при этом основную магистраль с каналом подвода давления в сервопривод включения второй передачи (рис.6-50). Помимо этого давление основной магистрали подводится к клапану переключения 2-3, готовя его тем самым к следующему переключению. Кроме того, давление основной магистрали подается в канал подвода давления к клапану, ответственному за выключение первой передачи, что необходимо делать для предотвращения одновременного включения двух передач.

За счёт большей жёсткости пружины, установленной в клапане переключения 2-3, клапан остается на этом этапе управления АКПП неподвижным. Дальнейшее увеличение скорости автомобиля приводит к тому, что сила давления скоростного регулятора становится способной переместить и клапан переключения 2-3. В этом случае давление основной магистрали поступает в сервопривод включения третьей передачи и подается к клапану выключения второй передачи (рис.6-51).
Дальнейшее движение автомобиля при неизменном положении педали управления дроссельной заслонкой и неизменных внешних условиях движения будет происходить на третьей передаче.
Однако следует отметить, что если не предпринять дополнительных мер, то состояние коробки передач при движении на второй или третьей передачах будет неустойчивым. Небольшое отклонение педали в сторону увеличения угла открытия дроссельной заслонки, и в результате увеличения TV-давления в коробке произойдет понижающее переключение. К такому же эффекту приведет и небольшое уменьшение скорости движения автомобиля, вызванного, например, незначительным подъемом. В дальнейшем опять-таки из-за небольшого отпускания педали управления дроссельной заслонкой или восстановления скорости движения автомобиля АКПП вновь произойдет повышающее переключение. И этот процесс может многократно повториться. Такие колебательные переключения передач нежелательны, и необходимо защитить коробку передач от их воздействия.

Для защиты АКПП от воздействия многократно повторяющихся повышающих и понижающих переключений в гидросистеме предусматривается гистерезис между скоростями, при которых происходят повышающие переключения, и скоростями, на которых в АКПП осуществляются понижающие переключения. Иными словами понижающие переключения происходят на несколько меньших скоростях, по сравнению со скоростями на которых происходят повышающие переключения. Это достигается весьма простым приемом.
После того, как произошло повышающее переключение (1-2 или 2-3), в соответствующем клапане переключения (1-2 или 2-3) происходит блокировка канала подвода давления клапана-дросселя (рис.6-52). В этом случае силе давления скоростного регулятора, действующей на торец клапана переключения, противодействует только усилие сжатой пружины. Такая отсечка TV-давления от клапана переключения действует как фиксатор для предотвращения включения пониженной передачи и устраняет возможность возникновения колебательного процесса при переключении передач.

Если во время движения водитель полностью отпустит педаль управления дроссельной заслонкой, то автомобиль начнет постепенно замедляться, что автоматически приведет и к снижению давления скоростного регулятора. В момент, когда сила этого давления на клапан переключения станет меньше силы пружины, клапан начнет перемещаться в противоположное положение. При этом основная магистраль перекроется и в АКПП произойдет понижающее переключение.
Режим принудительного понижения передачи (kickdown)
Часто, особенно при обгоне впереди движущегося автомобиля, необходимо развить большое ускорение, которое возможно получить только лишь в случае подвода к колесам более высокого значения крутящего момента. Для этого желательно произвести переключение на пониженную передачу. В системах управления АКПП, как чисто гидравлических, так и с электронным блоком управлении, такой режим работы предусмотрен. Для принудительного переключения на пониженную передачу водитель должен нажать до упора на педаль управления дроссельной заслонкой. При этом, если речь идет о чисто гидравлической системе управления, то это вызывает повышение TV-давления до величины давления основной магистрали и, кроме того, в клапане-дросселе открывается дополнительный канал, позволяющий подвести TV-давление к торцу клапана переключения в обход ранее заблокированного канала. Под действием повышенного TV-давления клапан переключения перемещается в противоположное положение и в АКПП произойдет понижающее переключение. Клапан, с помощью которого осуществляется весь описанный выше процесс, называется клапаном принудительного понижения передачи.
В некоторых трансмиссиях для принудительного включения пониженной передачи используется электропривод. Для этого под педалью устанавливается датчик, сигнал которого в случае нажатия на него поступает на соленоид
принудительного понижения передачи (рис.6-53). При наличии сигнала управления соленоид открывает дополнительный канал подвода максимального TV-давления к клапану переключения.

В случае использования в трансмиссии электронного блока управления все решается несколько проще. Для определения режима принудительного понижения передачи может использоваться так же, как и в предыдущем случае, специальный датчик под педалью управления дроссельной заслонкой или сигнал датчика, определяющего полное открытие дроссельной заслонки. И в том и в другом случае их сигнал поступает в электронный блок управления АКПП, который и вырабатывает соответствующие команды на соленоиды переключения.
2. ЭЛЕКТРОГИДРАВЛИЧЕСКИЕ СИСТЕМЫ УПРАВЛЕНИЯ
Начиная со второй половины 80-х годов прошлого столетия, для управления автоматическими трансмиссиями стали активно использоваться специальные компьютеры (электронные блоки управления). Их появление на автомобилях позволило реализовать более гибкие системы управления, учитывающие гораздо большее, по сравнению с чисто гидравлическими системами управления, число факторов, что, в конечном счете, повысило КПД связки двигатель-трансмиссия и качество переключения передач.
Первоначально компьютеры использовались только для управления блокировочной муфтой трансформатора и в некоторых случаях для управления повышающим планетарным рядом. Последнее касается трехскоростных коробок передач, в которых для получения четвертой (повышающей передачи) использовался дополнительный планетарный ряд. Это были достаточно простые блоки управления, как правило, входящие в состав блока управления двигателем. Результаты эксплуатации автомобилей с подобной системой управления имели положительный результат, что и послужило толчком развития уже специализированных систем управления трансмиссией. В настоящее время практически все автомобили с автоматическими коробками передач выпускаются с электронными системами управления. Такие системы позволяют гораздо точнее управлять процессом переключения передач, используя для этого гораздо больше параметров состояния, как самого автомобиля, так и его отдельных систем.
В общем случае электрическую часть системы управления трансмиссией можно разделить на три части: измерительную (датчики), анализирующую (блок управления) и исполнительную (соленоиды).
В состав измерительной части системы управления, могут входить следующие элементы:
датчик положения селектора режимов;
датчик положения дроссельной заслонки;
датчик частоты вращения коленчатого вала двигателя;
датчик температуры ATF;
датчик частоты вращения выходного вала коробки передач;
датчик частоты вращения турбинного колеса гидротрансформатора;
датчик скорости автомобиля;
датчик принудительного понижения передачи;
выключатель повышающей передачи;
переключатель режимов работы коробки передач;
датчик использования тормозов;
датчики давления.
На анализирующую часть системы управления возложены следующие задачи:
определение моментов переключения;
управление качеством переключения передач;
управление величиной давления в основной магистрали;
управление блокировочной муфтой гидротрансформатора;
контроль за работой трансмиссии;
диагностика неисправностей.
К исполнительной части системы управления относятся различные соленоиды:
соленоиды переключения;
соленоид
управления блокировочной
муфтой
гидротрансформатора;
соленоид регулятора давления в основной магистрали;
прочие соленоиды.
В блок управления поступают сигналы от датчиков, где они обрабатываются и анализируются, и на основании результатов их анализа блок вырабатывает соответствующие сигналы управления. Принцип работы блоков управления всех трансмиссий, независимо от марки автомобиля, примерно один и тот же.
Иногда работой трансмиссии управляет отдельный блок управления, называемый трансмиссионным. Но в настоящее время наметилась тенденция использования общего блока управления двигателем и трансмиссией, хотя, по сути, этот общий блок также состоит из двух процессоров, только расположенных в едином корпусе. В любом случае оба процессора взаимодействуют друг с другом, но при этом процессор управления двигателем всегда имеет приоритет над процессором управления трансмиссией. Кроме того, блок управления трансмиссией использует в своей работе сигналы некоторых датчиков, относящихся к системе управления двигателем, например, датчика положения дроссельной заслонки, датчика частоты вращения коленчатого вала двигателя и др. Как правило, эти сигналы поступаю сначала в блок управления двигателем и затем в блок управления трансмиссией.
Задача блока управления заключается в обработке сигналов датчиков, входящих в систему управления данной трансмиссии, анализе получаемой информации и выработке соответствующих управляющих сигналов.
Сигналы датчиков, поступающих в блок управления, могут быть как в форме аналогового сигнала (рис.7-1а) (непрерывно изменяющегося), так и в форме дискретного сигнала (рис.7-1б).

Аналоговые сигналы преобразовываются в блоке управления с помощью аналого-цифрового преобразователя в оцифрованный сигнал (рис.7-2). Полученная информация оценивается в соответствии с алгоритмами управления, находящимися в памяти компьютера. На основе сравнительного анализа поступивших и хранящихся в памяти данных, вырабатываются управляющие сигналы.

В электронной памяти блока управления хранится набор команд по управлению трансмиссией в зависимости от внешних условий движения автомобиля и состояния АКПП. Кроме того, современные системы управления автоматическими коробками передач анализируют манеру управления автомобилем и выбирают соответствующий алгоритм переключения передач.
В результате анализа полученной информации блок управления вырабатывает команды для исполнительных механизмов, в качестве которых в электрогидравлических системах используются электромагнитные клапаны (соленоиды). Соленоиды преобразовывают поступающие к ним электрические сигналы в механическое перемещение гидравлического клапана. Кроме того, блок управления трансмиссией осуществляет обмен информацией с блоками управления других систем (двигателя, круиз-контроля, кондиционера и др.).
3