Заправочная установка ОЗ-5467
Содержание
Содержание
Введение
Назначение
Устройство
Принцип работы
Техническое обслуживание
Эксплуатация
Хранение
Техника безопасности
Противопожарные мероприятия
Ремонт водяного насоса установки
Список использованной литературы
Введение
Поведение технического обслуживания и регулировок машин требует высокий уровень квалификации и необходимый уровень производительности труда, все это может быть достигнуто путем механизации и правильной организации работ. В настоящие время широко распространено техническое обслуживание машинотракторного парка звеньями, мастеров наладчиков, которые оснащены механизированными средствами технического обслуживания и ремонта сельскохозяйственной техники.
Оно обеспечивает резкое сокращение простоя машин из-за неисправностей, повышение сменной выработки машинотракторных агрегатов, сокращение расхода топлива и запасных частей, уменьшение затрат на содержание машинотракторного парка.
Техническое обслуживание осуществляют соответствующие звенья, которые на вооружении имеют стационарные и передвижные средства технического обслуживания. В зависимости от принятой формы организации труда используются новые формы технического обслуживания и ремонта звеньями. Эти звенья создаются как в одном предприятии , так и в межхозяйственных предприятиях.
Виды специализированных звеньев могут быть следующими:
- Звено заправки машин.
- Звено планового технического обслуживания машин.
- Звено технического диагностирования.
- Звено хранения машин.
-Звено выполнения сварочных работ.
Все эти звенья оснащены стационарными механизированными средствами технического обслуживания и ремонта. Рабочие звенья подбирают с хорошими звеньями и умением технического обслуживания и ремонта. Возлагает эту работу заведующий мастерской или главный инженер хозяйства.
Назначение
Заправочный агрегат ОЗ-5467 предназначен для заправки тракторов, автомобилей и сельскохозяйственной машин нефтепродуктами и водой с автоматическим измерением выданного топлива.
Устройство
Заправочный агрегат ОЗ-5467 на шасси автомобиля ГАЗ-53. Он состоит из цистерны для дизельного топлива и резервуаров для моторного, трансмиссионного масел, бензина и воды, бункера для солидола с пистолетом-солидолонагнетателем ОЗ-1153А и фильтра тонкой очистки топлива ФДГ-ЗОТМ. На раме агрегата с левой стороны расположены барабаны с самонаматывающимися рукавами и раздаточными кранами, щит управления, всасывающий и нагнетательный трубопроводы цистерны. Для доступа к горловинам резервуаров, щиту управления, барабанам, фильтру и бункеру для солидола на облицовке имеются дверцы.
Принцип работы
Насос для перекачки дизельного топлива установлен под цистерной между лонжеронами рамы агрегата. Привод насоса осуществлен от двигателя автомобиля через коробку отбора мощности.
Для уменьшения пожарной опасности агрегат оборудован постоянной цепью заземления и заземляющим штырем. С этой же целью глушитель выхлопной трубы двигателя установлен под передним бампером
На щите управления дополнительно установлен перенесенный с топливного фильтра дифференциальный манометр, показывающий степень засоренности топливного фильтра и давление в напорной магистрали насоса.
Для создания давления в резервуарах при выдаче нефтепродуктов и воды, привода в действие пневматического солидолонагнетателя, а также создания вакуума в резервуарах при их заполнении на двигателе автомобиля установлен компрессор который приводится от шкива водяного насоса.
Цистерна представляет собой резервуар эллиптической формы. Внутри ее приварены ребра жесткости и рассекатели волн. В верхней части цистерны имеется горловина с заливным люком и крышкой. В горловине выведены концы двух дыхательных трубок, предназначенных для предупреждения образования воздушных мешков внутри цистерны около днищ, а также закреплен уровнемер.
Цистерна, заполненная до его уровня вмещает объем топлива в литрах, который указан на табличке, прикрепленной снаружи горловины. Дыхательный шариковый клапан, установленный на крышке горловины, регулирует давление паров дизельного топлива в цистерне.
Он автоматически открывается для выпуска воздуха или выпуска смеси паров топлива с воздухом лишь в том случае, когда разрежение или давление внутри цистерны достигнет опасной величины.
Насос для перекачки дизельного топлива центробежно-лопастной марки СЦЛ-00. Производительность его 6,3-10-3 м3/с при 26,6 с-1 (1600 об/мин) и давление 0,29 МПа (3 кгс/см2). Высота всасывания 4 м. При максимальной частоте вращения 48-с"1 (2900 об/мин) насос может развить давление до 0,49 МПа (5 кгс/см2). Насос оборудован перепускным клапаном, который поддерживает давление в нагнетательной магистрали до 0,49 МПа (5 кгс/см2).
Заправочный агрегат оборудован фильтром очистки дизельного топлива ФДГ-ЗОТ или ФДГ-ЗОТМ . Фильтр ФДГ-ЗОТ представляет собой герметичный цилиндрический сосуд с установленным в нем фильтрующим пакетом с дисками из специального нетканого материала.
На крышке корпуса сосуда имеется кран для выпуска воздуха из фильтра. Периодический спуск отстоя и воды, скапливающихся в фильтре, производят через кран. Кран служит для спуска очищенного топлива из центральной трубы и отводного патрубка при промывке или замене фильтрующих дисков в фильтрующем пакете.
Фильтрующий пакет состоит из опорного диска , фильтрующих дисков , каркасных дисков , разделительных дисков и нажимного диска . Каркасные диски имеют буртики во внутренней окружности, а разделительные — буртики по наружной поверхности.
Для доступа неочищенного топлива к фильтрующим дискам буртики разделительных дисков имеют дренажные отверстия . Буртики каркасных дисков имеют дренажные отверстия для пропуска очищенного топлива в центральную трубу . Каждый каркасный диск имеет с обеих сторон сетки для предупреждения прилегания фильтрующих дисков к каркасным. Для прохода неочищенного топлива к верхнему и нижнему фильтрующим дискам нажимной и опорный диски имеют отверстия .
Фильтр работает следующим образом. Топливо поступает во входной патрубок, движется по окружности между корпусом и фильтрующим пакетом затем проходит через фильтрующий пакет, через четыре продольные прорези в центральной трубе и очищенным поступает в отводной патрубок .
В модернизированном фильтре ФДГ-ЗОТМ по сравнению с фильтром ФДГ-ЗОТ изменены корпус и фильтрующий пакет. Разъем крышки и корпуса выполнен посередине фильтрующего пакета, что значительно облегчает осмотр и сборку фильтрующего пакета при обслуживании фильтра.
Фильтрующий пакет состоит из набора дисков, помещенных в специальные чехлы (мешки) из нетканого материала, концы которых заклеены. В каждый чехол вставлен опорный диск, который своим буртиком упирается в материал чехла.
В фильтре ФДГ-ЗОТМ более надежно закрыты каналы для случайного прохода неочищенного топлива, минуя фильтрующий материал.
Для контроля степени загрязнения фильтрующего материала на корпусе фильтра установлен дифманометр, который замеряет давление топлива до фильтрующего пакета и после, и одновременно замеряет разницу (перепад) давления. Для этого штуцер «+» дифманометра соединен с входным патрубком фильтра, а штуцер «—» — с выходным.
Стрелка и указатель подвижной шкалы дифманометра показывают на неподвижной шкале соответственно величину давления до фильтрующего пакета и после него, а на подвижной шкале стрелка показывает разницу давления до фильтрующего пакета и после него.


Механизированный заправочный агрегат ОЗ-5467:
1 — нагнетательный трубопровод, 2 — всасывающий трубопровод, 3 — вентили трубопроводов смазочных материалов, 4 — барабаны с самонаматывающимися рукавами и раздаточными кранами, 5 — огнетушитель, 6 — шасси автомобиля ГАЗ-53, 7 — панель с направляющими рукавов с раздаточными кранами, 8 — щит управления, 9 — кожух, 10 — крышка кожуха, 11 — счетчик дизельного, топлива, 12 — трап, 13 — цистерна для дизельного топлива, 14 — шнур с вилкой заземления, 15 — штырь заземления, 16 — рукав для забора и выдачи дизельного топлива, 17 — лестница, 18 — отсек хранения вспомогательного инвентаря, 19 — цепь заземления.

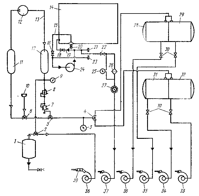
Принципиальная схема механизированного заправочного агрегата ОЗ-5467:
1 бункер для солидола, 2, 4, 5, 6 — трехходовой воздушный распределительный кран, 3 — мановакуумметр, 7 — предохранительный клапан, 8 — воздушный редуктор, 9 — манометр высокого давления, 10 — воздушный фильтр, 11 — ресивер всасывания, 12 — компрессор, 13 — нагнетательный воздушный трубопровод, 14 — цистерна дизельного топлива, 15 — трубопровод всасывающий, 16 — задвижка всасывающего трубопровода, 17 — ресивер нагнетания, 18 — задвижка нагнетательного трубопровода, 19 — нагнетательный трубопровод, 20 — отстойник с краном слива отстоя, 21 — трубопровод выдачи дизельного "топлива, 22 — кран, 23 — трубопровод для забора дизельного топлива, 24 — насос для дизельного топлива, 25 — дифманометр, 26 — фильтр тонкой очистки, 27 — счетчик дизельного топлива, 28 — бак для воды, 29 — бак для бензина, 30 — кран, 31 — бак для дизельного масла, 32 — бак для автотракторного масла, 33—37 — барабаны с самонаматывающимися рукавами и раздаточными кранами, 38 —. барабан с самонаматывающимся воздушным рукавом, 39 -г- пистолет-солидолонагнетатель
Техническое обслуживание
Своевременное техническое обслуживание является одним из основных условий бесперебойной работы агрегата.
Периодичность обслуживания за агрегатом совмещена с периодичностью технического обслуживания за шасси.
При ежедневном техническом обслуживании (ЕТО) в начале рабочего дня осматривают и обслуживают составные части агрегата и убеждаются в отсутствии перебоев, ненормальных шумов и стуков в двигателе, приводе механизмов, компрессоре, водяном насосе и вентиляторе подогревателя;
проверяют работу контрольных приборов, осветительной арматуры, предохранительных клапанов, вакуумного предохранительного устройства, механизмов включения привода компрессора и водяного насоса;
убеждаются в отсутствии течи воды, топлива и смазочных материалов из баков, водяного насоса, компрессора, топливного фильтра, подогревателя, кожуха зарядного бункера для солидола, привода механизмов, трубопроводов, самонаматывающихся барабанов, раздаточных кранов, пробковых и муфтовых кранов;
проверяют и при необходимости подтягивают хомуты крепления рукавов, крышки заливных горловин баков, крепления огнетушителя и заземляющего устройства;
проверяют
и при необходимости регулируют натяжение
ремней
компрессора и водяного насоса;
проверяют уровень и при необходимости
доливают в картер 1 компрессора летом
компрессорное масло К>12 ГОСТ
1861—73 или моторное масло М-10Б ГОСТ
8581—63 и моторное масло М-8Б ГОСТ 8581—63
— зимой, в картер редуктора водяного
насоса доливают автол АС-6 (М6Б) ГОСТ
10541—63.
При первом техническом обслуживании (ТО-1) выполняют операции ежесменного технического обслуживания агрегата и дополнительно следующие:
промывают воздухоочиститель компрессора, приемные фильтры баков, фильтр-отстойник подогревателя, детали запорного поплавкового устройства вакуумного предохранительного устройства; проверяют и при необходимости подтягивают крепления рамы к продольным лонжеронам шасси, каркасов баков, ресивера нагнетания, щитов управления, привода механизмов, компрессора, водяного насоса, корпуса топливного фильтра, зарядного бункера солидола, кронштейна самонаматывающихся барабанов и подогревателя к раме агрегата;
смазывают солидолом УС-2 (ГОСТ 1033—73) промежуточные и опорные подшипники валов привода компрессора и водяного насоса, шлицевое соединение карданного вала, а карданные шарниры летом — автотракторным маслом АК-15 ГОСТ 1862—63 и автотракторным маслом АКп-10 ГОСТ 1862—63 —зимой.
При втором техническом обслуживании (ТО-2) выполняют операции первого технического обслуживания и дополнительно следующие:
смазывают оси и пружины самонаматывающихся барабанов, петли дверок, люков и шарнирные соединения;
проверяют и при необходимости подтягивают крепления у компрессора: маховика, головки цилиндров, крышки головки, фланца нагнетательного трубопровода, регулятора давления и ниппельного соединения регулятора давления с механизмом разгрузки, а у водяного насоса крышку цилиндров и картера; заменяют масло в картерах компрессора и водяного насоса. Сезонное техническое обслуживание (СТО) проводят два раза в год:
сезонное техническое обслуживание при переходе к весенне-летнему периоду эксплуатации агрегата (СТО-ВЛ);
сезонное техническое обслуживание при переходе к осенне-зимнему периоду эксплуатации агрегата (СТО-ОЗ). проведение сезонного технического обслуживания, как правило, осуществляют совместно с очередным вторым техническим обслуживанием агрегата.
Дополнительно к операциям второго технического обслуживания выполняют следующие работы:
промывают все баки для хранения жидких нефтепродуктов, технологических материалов, топливный бак и котел подогревателя;
очищают внутренние и наружные поверхности агрегата от пыли, грязи и следов коррозии, наносят грунтовку и окрашивают их;
промывают воздушные распределительные краны и при необходимости притирают их;
очищают от грязи, промывают и продувают сжатым воздухом воздушные и жидкостные трубопроводы, кассеты второй ступени воздухоочистителя и фильтр регулятора компрессора;
частично разбирают компрессор и водяной насос, устраняют неисправности в их составных частях, возникающие в процессе работы, и заменяют отдельные детали из комплекта запасных частей.
Техническое обслуживание автомобиля, тракторного прицепа, тракторного самоходного шасси, компрессора, счетчика жидкости, фильтра дизельного топлива, ручного насоса для дизельного топлива, пневматического пистолета-солидолонагнетателя, приборов и приспособлений проводят согласно соответствующим руководствам, прикладываемым к агрегату.
Техника безопасности.
Разрешается эксплуатировать только технически исправный агрегат. Это относится как к техническому состоянию шасси, так и к установленному на нем оборудованию. При этом строго соблюдают правила эксплуатации автомобиля и следят за состоянием тормозов, рулевого управления и исправностью электрооборудования.
Технические обслуживания проводят в удобном и наиболее безопасном месте, двигатель обслуживаемого трактора или комбайна должен быть обязательно заглушен.
Запрещается работать на агрегате, если обнаружено просачивание нефтепродуктов из баков, неисправны предохранительны-клапаны, давление в баках для- нефтепродуктов поднимается выше допустимого, обнаружены трещины, выпучины или потение в сварных швах, разорваны прокладки, неисправен манометр и невозможно определить давление по другим приборам, неисправны или имеют неполное количество крепежных деталей крышки горловин баков. Неисправности должны быть устранены, и только после этого разрешается продолжать работать на агрегате.
Запрещается при работе использовать неисправный инструмент, подавать в баки давление выше допустимого, снимать крышки горловин баков для нефтепродуктов и бункера для солидола при наличии в них избыточного давления, отходить от работающего агрегата во время заполнения или выдачи нефтепродуктов, длительно подавать топливо в подогреватель при отсутствии вспышки после двух- и трехкратной попытки зажигания без предварительной продувки, нагревать воду до кипения.
К эксплуатации агрегата допускаются лица, сдавшие экзамен на получение звания мастера-наладчика и прошедшие инструктаж по технике безопасности, устройству и работе механизмов агрегата, а также противопожарным мероприятиям.
Механизаторы, машины которых обслуживаются агрегатом не реже одного раза в год, должны проходить инструктаж по устройству агрегата, правилам его эксплуатации (а также эксплуатации сосудов, работающих под давлением) и противопожарным мероприятиям. Так как на агрегате установлены баки для нефтепродуктов, а также ресивер для сжатого воздуха, работающего под давлением 0,19—0,68 МПа (2—7 кгс/см2), то при их эксплуатации необходимо строго соблюдать «Правила устройства и безопасной эксплуатации сосудов, работающих под давлением», утвержденные Госгортехнадзором СССР 17/ХII 1956 г.
Периодически проверять знания персонала по обслуживанию должен человек, ответственный за технику безопасности, не реже одного раза в двенадцать месяцев. Результаты проверки он заносит в специальный журнал: отмечает дату проверки и ставит оценки.
Категорически запрещается передача агрегата, хотя бы временно лицам, не имеющим документа на право эксплуатации агрегата.
На сосуды, работающие под давлением и установленные на агрегатах технического обслуживания, должны быть паспорта, а также удостоверение о качестве изготовления сосуда, сведения об основных частях сосуда и т. д. Эти документы необходимо тщательно хранить и предъявлять представителям органов Госгор-технадзора при проверке сосудов, установленных на агрегатах, согласно «Правилам устройства и безопасной эксплуатации сосудов, работающих под давлением».
Противопожарные требования.
Запрещается разводить огонь рядом с агрегатом; ремонтировать баки и трубопроводы; отворачивать и заворачивать гайки, крышки и другие детали ударами молотка или стальными инструментами и предметами, вызывающими искрообразование; работать с короткой, не достигающей земли заземляющей цепью; выезжать на работу без огнетушителя. Огнетушитель должен быть всегда в полной исправности и готовности к действию. Перезаряжают огнетушители согласно инструкции пожарной охраны.
В жаркое время огнетушитель следует обернуть белой бумагой, так как при температуре выше 50° он может разрядиться. Масса заряда в огнетушителе должна соответствовать массе, записанной в паспорте. Огнетушитель должен быть всегда опломбирован. Если пломбировка снята, значит огнетушитель был использован, поэтому его надо заменить.
Хранение
Очень важно обеспечить работоспособность агрегата после перерыва в его работе в осенне предупредить разрушение и повреждение деталей, узлов и машины в целом при длительном хранении.
Поэтому перед постановкой агрегата на хранение подготавливают его шасси в соответствии с правилами хранения, а также очищают оборудование от грязи и пыли; сливают из баков нефтепродукты, а остатки жидкости — через грязеспускные пробки и краны; краны, а также все отверстия закрывают пробками для обеспечения полной герметизации в резервуарах, баках и трубопроводах. Тщательно очищают от влаги и пыли внутренние поверхности ящиков для инструментов и приспособлений, панель щита управления и приборы протирают и смазывают тонким слоем масла; наружные поверхности, которые могут подвергаться коррозии, покрывают тонким слоем защитной смазки, а места деталей, где поврежден слой краски, подкрашивают, снимают резиновые рукава, очищают и продувают их сжатым воздухом (рукава следует хранить в отапливаемом помещении в подвешенном состоянии); тщательно очищают от пыли и грязи и просушивают, смазывают и упаковывают в ящики раздаточные краны, инструмент и приспособления; при зимнем хранении снимают аккумуляторную батарею и хранят ее в помещении в сухом месте.
Хранение производят в помещениях отапливаемых и неотапливаемых, под навесом, а также на открытых площадках.
Помещения для хранения (стоянки) подразделяются на манежные и боксовые.
Стоянка манежного типа характеризуется размещением значительного количества автомобилей в одном общем помещении, не имеющем перегородок для разделения хранящихся автомобилей. Такие стоянки применяются для хранения автобусов, легковых и грузовых автомобилей.
Стоянка боксового типа характеризуется изолированным хранением каждого автомобиля или небольшой группы автомобилей. Обычно боксовое хранение применяется для стоянки специальных автомобилей.
Площадка для открытого хранения обычно используется для стоянки грузовых автомобилей и должна быть спланирована, вымощена или заасфальтирована и освещена.
В зоне хранения могут находиться только исправные и вполне готовые к выезду автомобили и прицепы. За каждым автомобилем закрепляется определенное место. Для пожарной безопасности зона хранения автомобилей должна иметь несколько свободно открывающихся ворот, проезды и проходы не должны быть загромождены. После выезда автомобилей на линию зона для хранения должна быть убрана, разлитые нефтепродукты тщательно удалены, а использованный обтирочный материал убран в специальные металлические ящики, находящиеся вне зоны хранения. Зона хранения автомобилей в закрытом отапливаемом помещении не требует специального оборудования для подготовки автомобилей к выезду в холодное время года. При храпении автомобилей на открытых площадках пуск двигателя при низких температурах затруднен в связи с загустеванием масла, увеличенным сопротивлением при прокручивании коленчатого вала двигателя, а также из-за большой конденсации топлива.
Для обеспечения пуска двигателей и уменьшения их износа в холодный период года площадки для открытого хранения оборудуются групповым или индивидуальным подогревом.
Наиболее распространенным является групповой способ подогрева двигателей паром или иодом, для чего в непосредственной близости от зоны храпения размещается котельная. Пар или вода подается на площадку по трубам, врытым в землю, откуда поступает на поверхность к стоякам, оборудованным резиновыми шлангами и вентилями. При пароподогреве избыточное давление пара у ввода в систему охлаждения двигателя должно быть в пределах 0,3—1 кг/см2, при водоподогреве избыточное давление воды — не более 0,4 кг/см2. Применяется также электроподогрев, при котором в нижнем соединительном патрубке системы охлаждения установлен электро элемент, питаемый током от электрической сети. Кроме этого, в гаражах для подогрева воды и масла могут применяться водомаслогрейки. Для наблюдения за сохранностью автомобилей, пользующихся длительным подогревом, и работой обогревательных устройств назначаются дежурные.
Эксплуатация
Операции по заполнению резервуаров заправочного агрегата (кроме цистерны дизельного топлива), а также их выдаче не отличаются от аналогичных операций на агрегатах технического обслуживания.
Заполнение цистерны дизельным топливом и его выдачу производят следующим образом.
Закрывают кран и задвижку всасывающего трубопровода , открывают задвижку нагнетательного трубопровода . Снимают защитные крышки с заправочного рукава и крышку трубопровода для забора дизельного топлива. Соединяют с ним один конец заправочного рукава, а другой — со стояком нефтесклада. Перед заполнением цистерны дизельным топливом на нефтескладе агрегат заземляющим шнуром соединяют с электрической розеткой заземления. Гнезда для штепселя заземляющего шнура находятся на задней поперечной балке рамы агрегата. Без заземления заполнять цистерну дизельным топливом запрещается. Пускают двигатель автомобиля, включают муфту сцепления, переводят рычаг включения коробки отбора мощности на себя, плавно отпускают педаль муфты сцепления и устанавливают средние обороты двигателя. Затем устанавливают переключатель указателя уровня на щите управления в положение «дизельное топливо» и следят за наполнением цистерны по указателю уровня. Как только цистерна заполнится и стрелка указателя уровня па щите управления дойдет до риски с обозначением «П» (полный), выключают насос и двигатель автомобиля. После этого закрывают задвижку нагнетательного трубопровода , снимают заправочный рукав и сливают оставшееся в нем топливо. Закрывают заборные концы рукава и трубопровода защитными крышками и укладывают рукав в задний отсек агрегата. Для выдачи топлива из цистерны устанавливают на нулевую отметку стрелки счетчика дизельного топлива , открывают задвижку всасывающего трубопровода и кран перед фильтром для дизельного топлива. Затем вытягивают из барабана рукав на нужную длину, устанавливают раздаточный кран в заливную горловину заправляемого резервуара и открывают его. Запускают двигатель автомобиля и включают насос . При отпуске дизельного топлива следят за показаниями счетчика и дифманометра на щите управления. Для прекращения выдачи дизельного топлива выключают насос, двигатель автомобиля, закрывают кран , задвижку нагнетательного трубопровода и наматывают рукав на барабан.
Техническое обслуживание, основные неисправности, способы их устранения и правила техники безопасности при работе на заправочных агрегатах и агрегатах технического обслуживания аналогичны
Ремонт водяного насоса двигателя установки.
Основные дефекты корпусов водяного н а с о с а и вентилятора — трещины, обломы, изнашивание [Отверстий под подшипники, торца корпуса, повреждение резьбы, изнашивание посадочного места под валик.
Обломы и трещины заваривают с применением в качестве (присадочного материала латунных прутков МЖУ 59-1-1 диаметром 16 мм. Корпус также может быть восстановлен постановкой дополни-Iтельной ремонтной детали (ДРД). Для этого его устанавливают в (приспособление на шпиндель токарного станка, отрезают дефектную [часть, растачивают отверстие, запрессовывают ремонтную втулку, приваривают и растачивают под номинальный размер. При значительных трещинах и обломах корпус заменяют.
Изношенные отверстия под подшипники восстанавливают постановкой ДРД. Перед запрессовкой втулок корпус нагревают в масле до температуры 85...100°С.
Изнашивание торцовой поверхности устраняют ее цековкой, наплавкой с последующей цековкой или постановкой ДРД. После постановки ДРД торец обрабатывают чугунным притиром.
При повреждении резьбы применяют способы, описанные выше. При изнашивании посадочного места под валик у крыльчатки ремонт производят постановкой ДРД, для чего отрезают старую ступицу, запрессовывают новую и стопорят двумя штифтами. Изношенные лопатки наплавляют газовой сваркой чугунными прутками и протачивают до номинального размера. После механической обработки крыльчатку подвергают статической балансировке с точностью 8 г-см. Валик водяных насосов изготовляют из стали 35, 40ХР и закаливают до твердости НКС 22...28.
Дефекты валика — изнашивание шеек валика, паза, посадочных мест под подшипник, повреждение резьбы.
Изношенные шейки валика восстанавливают хромированием или железнением с последующим шлифованием на бесцентрово-шлифо-вальном станке до номинального размера.
При износе паза более допускаемого нарезают новый паз, смещенный на 180° по отношению к старому.
Изношенные посадочные места в шкивах под подшипник восстанавливают расточкой и постановкой промежуточных колец или железнением с последующим шлифованием.
Поврежденную резьбу восстанавливают наплавкой с последующим нарезанием новой резьбы. Допускается нарезание резьбы ремонтного размера с установкой ремонтных гаек.
Список использованной литературы
Техническое обслуживание автомобилей – Газарян А. А.
Техническое обслуживание и ремонт автомобилей – Боровский Ю.И.
Средства Технического обслуживания машино-тракторного парка Туховский В.Н. Копынов Ю.И. Ленский А.В. Овчинников В.И
Оборудование ремонта сельскохозяйственной техники Козлов Ю. С.
Ремонт дорожно-строительных машин и тракторов Крюков П. В.
Основы ремонтного дела Козлов Ю. С.