Деаэраторные баки
Деаэраторные баки
Деаэраторный бак представляет собой горизонтальный сосуд цилиндрической формы, устанавливаемый на двух катковых опорах со средним неподвижным упором между ними или на одной катковой и одной неподвижной опоре.
Деаэраторные баки предназначены в основном для аккумулирования запаса питательной воды. Кроме того, в деаэраторном баке заканчивается процесс дегазации воды, то есть осуществляется выделение дисперсных газов и разложение бикарбонатов. Поэтому установка деаэрационной колонки на баке-аккумуляторе является предпочтительной, как и подвод греющего пара к деаэратору через паровое пространство бака-аккумулятора, что способствует хорошей вентиляции его парового объема и обеспечивает более глубокую деаэрацию воды. Температура пара, подаваемого в бак-аккумулятор, не должна превышать 250°С.
Так как для осуществления процессов разложения бикарбонатов требуется значительное время, при больших добавках в деаэратор химически умягченной воды, содержащей свободную углекислоту и бикарбонат натрия, необходимо стремиться к применению на основе ГОСТ 16860 – 88 аккумуляторных баков большей емкости.
В настоящее время для деаэраторов повышенного давления выпускаются баки полезной емкостью 65, 100, 120, 150 и 185 м3. Атмосферные баки разработаны емкостью 2, 4, 8, 15, 25, 50, 75 м3.
Емкость деаэраторных баков выбирается из расчета трехминутной работы питательных насосов после прекращения подачи воды в деаэратор. Уровень воды в деаэраторе должен быть определенным и контролироваться с помощью водомерного стекла. При достижении предельно допустимого уровня, избыток воды сливается через переливное устройство. Повышение уровня свыше максимально допустимого ухудшает работу деаэрационной колонки. Давление в деаэраторе необходимо поддерживать постоянным. Это связано с тем, что после деаэратора вода, нагретая до температуры насыщения, питательным насосом подается в питательную магистраль и далее в барабан сепаратор. При резком изменении давления в деаэраторе может произойти вскипание воды, и работа насоса нарушается. При изменении нагрузки на турбину давление пара в отборах изменится, изменится давление и в деаэраторе. Если турбина имеет регулируемые отборы пара, то деаэратор следует подключать к этому отбору. Для обеспечения постоянства давления деаэратор по пару подсоединяется к нескольким отборам турбин. Постоянство давления в деаэраторе нарушает оптимальный подогрев питательной воды по ступеням. Но при недогреве воды, идущей в деаэратор, на 8–10°С это влияние незначительно, и подогрев в деаэраторе можно рассматривать как общую ступень подогрева, тем более, что питаются они от одного и того же отбора пара.
Охладители выпара
На отечественных электростанциях преимущественное распространение получили охладители выпара поверхностного типа. Для деаэраторов атмосферного давления используются охладители типа ОВА, для деаэраторов повышенного давления – охладители ОВП, для вакуумных деаэраторов – охладители ОВВ.
Охладители выпара ОВП 18 и ОВП 28 для деаэраторов повышенного давления представляют собой вертикальные цилиндрические прямотрубные аппараты, состоящие из корпуса 1, верхней 2 и нижней 3 водяных камер и сборника конденсата 4. внутри корпуса находится трубная система, состоящая из двух трубных досок 5–6, в которых развальцованы трубки 7. Нижняя трубная доска свободно перемещаться. Охлаждающая вода по штуцеру 8 подается в верхнюю водяную камеру, проходит по трубной системе и отводится по трубе 9. Выпар поступает в корпус аппарата через патрубок 10 и омывает снаружи трубную систему, имеющую промежуточные перегородки 11. Конденсат выпара стекает в сборник, из которого отводится через штуцер 12. Неконденсирующиеся газы удаляются через штуцер 13 в нижней части охладителя. Охладители выпара снабжаются водоуказательными приборами 14.
Основные технические характеристики охладителей выпара для деаэраторов повышенного давления, выпускаемых ОАО «Сибэнергомаш», приведены в табл. 1.1.
В качестве охлаждающей воды в охладителях выпара повышенного давления используют основной конденсат турбин или воду после деаэраторов атмосферного давления. Конденсат выпара деаэраторов повышенного давления может сливаться в колонку деаэратора атмосферного давления или в дренажные баки. При установке нескольких деаэраторов повышенного давления целесообразно устанавливать групповой охладитель выпара. Поскольку эксплуатация поверхностных охладителей выпара связана с рядом трудностей, весьма целесообразным является применение смешивающих охладителей выпара, выполняемых в виде циклона и размещаемых в верхней части деаэрационной колонки.
Таблица 1. Технические характеристики серийных охладителей выпара деаэраторов повышенного давления
|
Наименование |
Марка охладителя |
|
|
ОВП 18 |
ОВП 28 |
|
|
Площадь
поверхности теплообменника,
|
18 |
28 |
|
Рабочее давление, МПа: – в корпусе – в трубной системе |
0,7 1,1 |
0,6 0,9 |
|
Температура выпара, ºС |
164 |
158 |
|
Расход выпара, т/ч |
1 |
0,6 |
|
Рабочая температура в корпусе, ºС |
172 |
164 |
|
Среда |
Вода, пар |
Вода, пар |
|
Масса охладителя, кг |
1070 |
1860 |
|
Высота, мм |
2611 |
2550 |
|
Наружный диаметр корпуса и толщина стенки, мм |
630×10 |
920×10 |
|
Диаметр штуцеров, мм: – входа и выхода конденсата – входа греющего пара – слива конденсата – дренажа |
200 80 20 15 |
80 100 32 25 |

Рис. 1.
Поверхностные охладители выпара
вертикального типа с поверхностью
нагрева 18
и 28
:
1
– корпус; 2,
3 – верхняя
и нижняя водяные камеры; 4
– сборник
конденсата; 5,
6 – трубные
доски; 7
– трубки; 8
– штуцер; 9
– труба
отвода охлаждающей воды; 10
– входной
патрубок выпара; 11
– промежуточные перегородки; 12
– штуцер
отвода конденсата выпара; 13
– штуцер
отвода неконденсирующихся газов; 14
–
водоуказательный прибор
Охладители смешивающего типа, в сравнении с поверхностными охладителями, просты и удобны в эксплуатации. Для конденсации выпара в смешивающем охладителе следует использовать поток воды с температурой на 12–15ºС ниже температуры насыщения. Расход охлаждающей воды должен быть таким, чтобы ее нагрев не превышал 5–7ºС, причем он меньше, чем расход воды на охладитель поверхностного типа. Для отстоя пузырьков газа, содержащихся в воде после смешивающего охладителя выпара, следует предусматривать лоток для выдержки на нем воды в слое высотой 50–100 мм в течение 20 секунд. Охладитель выпара рассчитывается как противоточный конденсатор смешения при условии конденсации 99% поступающей смеси. К достоинствам охладителей поверхностного типа относится отсутствие в них разрыва потока охлаждающей воды, что позволяет устанавливать их на низких отметках.
Высота, необходимая для размещения смешивающего охладителя выпара, составляет 400–700 мм.
Несмотря на то, что охладитель выпара, согласно нормативным материалам, является обязательным элементом деаэрационной установки, вопрос о расположении охладителя относительно колонки деаэратора никогда не ставился. Практически на всех тепловых электростанциях охладитель выпара установлен на отметке обслуживания деаэратора. В результате этого возврат теплоносителя после охладителя в деаэрационную колонку невозможен. Установка охладителей выпара над деаэрационными колонками, на высоте, обеспечивающей самотечный слив конденсата выпара в верхнюю часть колонок обеспечивает надежный и полный возврат охлажденного исходной водой выпара в колонку деаэратора, и предотвращает унос ценного теплоносителя по трубопроводу отвода неконденсирующихся газов в атмосферу.
Деаэрация питательной воды на ГРЭС, ТЭЦ и в котельных
На рис. 2. представлена одноступенчатая схема деаэрации воды энергетических установок в деаэраторе повышенного давления. Добавочная обессоленная вода при этом направляется в конденсатор турбины. Недостатком такой схемы является возможность коррозии труб конденсатора при значительных добавках воды и тракта от обессоливающей установки до конденсатора. В экономически оправданных случаях для восполнения потерь пара и воды могут применяться испарительные установки.
В настоящее время деаэраторы повышенного давления могут включаться в тепловую схему турбоагрегата следующим образом:
с подводом греющего пара из нерегулируемого отбора;
с подводом греющего пара из регулируемого отбора.
При падении давления в нерегулируемом отборе меньше определенной величины должна быть предусмотрена возможность автоматического переключения деаэратора на отбор с более высоким давлением.

Рис. 2. Одноступенчатая схема деаэрации воды: 1 – котел; 2 – турбина; 3 – конденсатор; 4 – конденсатные насосы; 5 – подогреватели низкого давления; 6 – деаэратор повышенного давления; 7 – питательные насосы; 8 – подогреватели высокого давления; 9 – регулятор давления; 10 – подогреватель, 11 – обессоливающая установка
Регулирование деаэраторов
Регулирование работы деаэраторов предназначено для поддержания заданного значения давления греющего пара и уровня в баках деаэрированной воды. Основное деаэрирование добавочной воды, восполняющей потери в цикле электростанции и потери невозвращенного конденсата отпущенного пара, а также деаэрации всего конденсата электростанции производятся в деаэраторах 0,6 или 0,7 МПа. Предварительная деаэрация перечисленных потоков до поступления их в деаэраторы 0,7 МПа осуществляется в конденсаторах турбин или в деаэраторах 0,12 МПа.
Величина подачи дополнительной воды в конденсаторы ограничивается турбинными заводами по условиям работы самой турбины или ее вспомогательного оборудования. Уральский турбомоторный завод для турбин Т 50–130, Т 100–130 и ПТ 50–130/7 допускает расход добавочной воды в конденсатор не более 5% номинального расхода пара на турбину, вне зависимости от ее нагрузки. Для турбины ПТ 60–130/13 ЛМЗ максимальная подача добавочной воды в конденсатор ограничивается величиной, составляющей в каждый данный момент не более 60% количества пара, отдаваемого из производственного отбора, или величиной суммарного расхода основного конденсата и добавочной воды, подаваемой в конденсатор, равной 200 т/ч. Избыточное количество обессоленной воды направляется в деаэраторы 0,12 МПа и оттуда подается либо в линию основного конденсата турбин за ПНД 2, либо в связи с ограничением подачи в эту точку непосредственно в деаэраторы 0,6 МПа. Ограничение подачи в линию основного конденсата осуществляется по перепаду давления на последнем подогревателе низкого давления с целью недопущения чрезмерно большого расхода воды через него.
Снабжение деаэраторов греющим паром в энергетическом блоке производится только от отбора своей турбины. На электростанциях с поперечными связями все деаэраторы одного давления имеют объединенную магистраль, питаемую от отборов нескольких установленных на электростанции турбин.
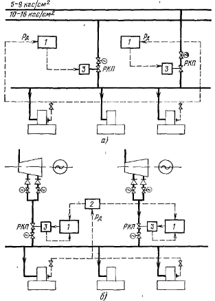
Структурная схема автоматического регулирования деаэраторов энергетического блока приведена на рис. 1.23. Регулятор давления 1 с исполнительным механизмом 3 поддерживает заданную величину давления пара на входе в деаэраторы р>д> за регулирующим клапаном РКП, общим для обоих деаэраторов блока.

Рис. 3. Структурная схема регулирования деаэраторов энергетического блока
Регулятор уровня 2, также являющийся общим для двух деаэраторов, поддерживает заданное значение уровня h>д> воздействием либо на клапаны подвода греющего пара к испарительной установке, если таковая имеется у блока, либо на клапан РК>д.в> подвода добавочной воды к конденсатору турбины.
Различные варианты автоматизации деаэраторов, установленных на ТЭЦ, рассматриваются раздельно для регулирования давления греющего пара и регулирования уровня воды в баках деаэраторов.
Регулирование давления греющего пара
Пароснабжение деаэраторов 0,6 МПа осуществляется от магистральных паропроводов тех и других турбин, но единовременно питание может производиться только от одной из магистралей, т.е. один из источников всякий раз является резервным.
На все деаэраторы устанавливаются два регулятора давления, регулирующие клапаны которых размещены на паропроводах от каждого источника. Оба регулятора 1 воспринимают импульс по давлению пара р>д> в головке одного из деаэраторов и всегда находятся во включенном состоянии, но один из них настраивается на более высокое значение давления и через исполнительный механизм 3 управляет паровпуском, в то время как другой, настроенный на более низкое значение, держит свой регулирующий клапан РКП в закрытом положении. При понижении по каким-либо причинам давления в головке деаэратора функцию поддержания давления принимает на себя второй резервный регулятор. Одновременно подается команда на автоматическое закрытие запорной задвижки у действовавшей линии и открытие запорной задвижки у резервной.
На электростанциях с отборами пара одного давления на производство можно было бы ограничиться установкой лишь одного регулятора давления, однако для повышения надежности работы и в этом случае предпочтительно устанавливать два регулятора с сохранением того же принципа работы.
На рис. 1.24 б приведена структурная схема автоматического регулирования давления пара в деаэраторах при снабжении их паром из нерегулируемых отборов турбин. Корректирующий прибор 2 воспринимает импульс по давлению пара р>д> в головке деаэратора и воздействует на подчиненные ему регуляторы, управляющие клапанами РКП, установленными в паропроводах от нерегулируемых отборов каждой из турбин к общему коллектору.

Рис. 4. Структурные схемы регулирования давления греющего пара деаэраторов 0,6 МПа на ТЭЦ: а – ТЭЦ с турбинами, имеющими отборы пара на производство различного давления; б – ТЭЦ с отопительными турбинами
Кроме импульса от корректирующего прибора, в каждый подчиненный регулятор вводится импульс от датчика положения исполнительного механизма 3 своего регулирующего клапана. Перепад на регулирующих клапанах а, следовательно, и расход пара через них будет зависеть от нагрузки соответствующей турбины, что согласуется с желательными условиями работы турбин.
Пароснабжение деаэраторов 0,12 МПа осуществляется из отопительных отборов теплофикационных турбин. На группу деаэраторов одного назначения устанавливается свой регулятор давления, управляющий клапаном в соответствующем паропроводе.
Регулирование уровня воды в баках деаэраторов
Схема автоматического регулирования уровня в деаэраторах 0,12 и 0,6 МПа для электростанций с турбинами УТМЗ приведена на рис 1.25. Количество добавочной воды, направляемой в конденсаторы турбин, определяется пропускной способностью дроссельной диафрагмы, установленной на подводе к каждому конденсатору.
Для электростанций с турбинами ЛМЗ наиболее распространенный вариант автоматического регулирования уровня в деаэраторах приведен на рис 5.
Для ограничения подачи добавочной воды в конденсатор и в линию основного конденсата каждая турбина оснащается регулятором 3, ограничивающим подачу обессоленной воды в конденсатор турбины, который получает импульсы по суммарному расходу W>k> основного конденсата и добавочной воды, поступающей в конденсатор, а также регулятором 4, ограничивающим подачу обессоленной воды в линию основного конденсата турбины, получающим импульс Δр по перепаду на последнем подогревателе низкого давления. Регуляторы 3 и 4 воздействуют соответственно на регулирующие клапаны РК 5 к РК 6 через исполнительные механизмы 5. Регулятор уровня 1 в деаэраторах 6 МПа вначале управляет регулирующим клапаном РК 1 на общей линии подвода добавочной воды в конденсаторы всех турбин. Регулятор уровня 2 в деаэраторе 0,12 МПа в это время управляет либо регулирующим клапаном РК 2 на общем трубопроводе подачи воды из него в линии основного конденсата турбин, либо регулирующим клапаном РК 3 на трубопроводе подачи воды к деаэраторам 0,6 МПа. Регуляторы 1 и 2 получают импульс h>д> по уровню в баке деаэратора. Переключение воздействия регулятора с одного клапана на другой происходит автоматически от конечных выключателей «открыто» одного и конечных выключателей «закрыто» другого клапана.

Рис. 5. Структурные
схемы регулирования уровня воды в баках
деаэраторов на ТЭЦ с турбинами Уральского
турбомоторного завода: 1,
2 – регуляторы
уровня в деаэраторах соответственно
0,6 и 0,12 МПа, 3
– исполнительный механизм, 4
– дроссельные
диафрагмы; h>д>
– уровень в баке деаэратора; РК 1
– регулирующий
клапан на подводе обессоленной воды в
деаэратор, РК 2
– регулирующий
клапан на подводе воды из деаэратора
1,2 МПа в деаэратор 0,6 МПа.