Спроектировать ректификационную установку для разделения бензол – толуол
ФЕДЕРАЛЬНОЕ АГЕНТСТВО ПО ОБРАЗОВАНИЮ
АНГАРСКАЯ ГОСУДАРСТВЕННАЯ ТЕХНИЧЕСКАЯ АКАДЕМИЯ
КАФЕДРА МАШИН И АППАРАТОВ ХИМИЧЕСКИХ ПРОИЗВОДСТВ
КУРСОВОЕ ПРОЕКТИРОВАНИЕ
по процессам и аппаратам химической технологии на тему:
«Спроектировать ректификационную установку для разделения
бензол – толуол»
Проектировал студент
гр. Мху – 06 – 1
Руководитель проекта
Подоплелов Е. В.
Ангарск, 2009
СОДЕРЖАНИЕ
1 ТЕХНОЛОГИЧЕСКАЯ СХЕМА
2 ТЕХНОЛОГИЧЕСКИЙ РАСЧЕТ АППАРАТА
2.1 Материальный баланс колонны
2.2 Пересчет массовых долей
2.3 Расчет рабочего флегмового числа
2.4 Расчет физико-химических параметров процесса колонны
2.5 Определение диаметра колонны
2.6 Определение тангенса угла наклона
2.7 Определение высоты колонны
2.8 Гидравлический расчет колонны
2.9 Расчет патрубков
2.10 Расчет кипятильника
СПИСОК ЛИТЕРАТУРЫ
1 ТЕХНОЛОГИЧЕСКАЯ СХЕМА
Ректификация – частичное или полное разделение гомогенных жидких смесей на компоненты в результате различия их летучести и противоточного взаимодействия жидкости, получаемой при конденсации паров, и пара, образующегося при перегонке.
Ректификация широко распространена в химической технологии и применяется для получения разнообразных продуктов в чистом виде, а также для разделения газовых смесей после их сжижения (разделение воздуха на кислород и азот, разделение углеводородных газов и др.).
Процесс ректификации не применяется при разделении чувствительных к повышенным температурам веществ, при извлечении ценных продуктов или вредных примесей из сильно разбавленных растворов, разделении смесей близкокипящих компонентов.
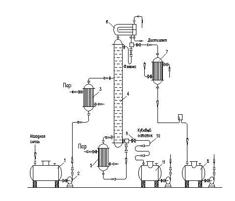
Технологическая схема процесса ректификации представленная на рис.1.
Исходную смесь из промежуточной емкости-1 центробежным насосом-2 подают в теплообменник-3, где подогревают до температуры кипения и подают в колонну на ту тарелку, где кипит смесь того же состава х>F>, т.е. на верхнюю тарелку нижней исчерпывающей части колонны. Верхняя часть колонны называется укрепляющей по легколетучему компоненту.
Внутри ректификационной колонны-4 расположены контактные устройства в виде тарелок или насадки. Снизу вверх по колонне движется пар, поступающий из выносного куба – испарителя (кипятильника)-5 (куб – испаритель может размещаться и непосредственно под колонной). На каждой тарелки происходит частичная конденсация пара труднолетучего компонента и за счет конденсации – частичное испарение легколетучего компонента. Начальный состав пара примерно равен составу кубового остатка х>W>, т.е. обеднен легколетучим компонентом. Таким образом, пар, выходящий из куба – испарителя и представляющий собой почти чистый труднолетучий компонент, по мере движения вверх обогащается легколетучим компонентом и покидает колонну в виде почти чистого пара легколетучего компонента. Для полного обогащения верхнюю часть колонны орошают в соответствии с заданным флегмовым числом жидкостью (флегмой) состава х>Р>, получаемой в дефлегматоре-6 путем конденсации пара, выходящего из колонны. Пар конденсируется в дефлегматоре, охлаждаемом водой. Часть конденсата выводится из дефлегматора в виде готового продукта разделения – дистиллята, который охлаждается в теплообменнике-7 и направляется в промежуточную емкость-8. Флегма, стекая по колонне и взаимодействуя с паром, обогащается труднолетучим компонентом.
Из куба – испарителя отводят нижний продукт или кубовый остаток.
И
з
кубовой части колонны насосом-9 непрерывно
выводится кубовая жидкость – продукт,
обогащенный труднолетучим компонентом,
который охлаждается в теплообменнике-10
и направляется в емкость-11.
Рис. 1. Технологическая схема ректификационной установки
2 ТЕХНОЛОГИЧЕСКИЙ РАСЧЕТ АППАРАТА
2.1 Материальный баланс колонны
Производительность колонны по дистилляту Р и кубовому остатку W определяется из уравнений материального баланса:
,
где F, Р, W – расход исходной смеси, дистиллята, кубового остатка, кг/с;
Х>F>, Х>Р>, Х>W> – концентрация низкокипящего компонента в исходной смеси, кубовой остатке и дистилляте.
F = 10000 кг/ч = 2,78 кг/с
= 1,26 кг/с
W = 2,78 – 1,26 = 1,52 кг/с
2.2 Пересчет массовых долей
Пересчет массовых долей в мольные:
,
где M>A> и M>Б> – молярные массы низкокипящего (бензол) и высококипящего (толуол) компонентов, кг/кмоль.



2.3 Расчет рабочего флегмового числа
Для технологического расчета ректификационной колонны необходимо построить равновесную зависимость между жидкостью и паром для смеси в координатах У–X и t–X,У.
Определяем минимальное флегмовое число:

– концентрация легколетучего
компонента в паре, находящегося в
равновесии с исходной смесью X>F>>
>(графика У–X).
= 70,5 %
Рабочее флегмовое число
определяется как
,
где β – коэффициент избытка флегмы (β = 1,02÷3,5).
Определяется рабочее флегмовое
число R,
отрезок B,
число теоретических тарелок в колонне
n>T>,
путем вписывания «ступенек» между
равновесной и рабочими линиями. Рабочие
линии строятся для каждого отрезка
.
Результаты расчетов заносим в таблицу
2.
Таблица 2
-
β
R
В
n>Т>
п>Т> (R + 1)
1,2
1,56
38,4
17,8
45,57
1,5
1,95
33,3
14,2
41,89
1,8
2,34
29,4
12,5
41,75
2,5
3,25
23,1
11
46,75
3,5
4,08
19,4
10,3
52,33
4,5
5,4
15,4
9,5
60,8
Строится график в координатах
и из точки минимума на кривой определяется
оптимальное рабочее флегмового число
R:
R>опт>
= 2,2 при

2.4 Расчет физико-химических параметров процесса колонны
Средние массовые расходы жидкости для верхней и нижней частей колонны определяются из соотношений:
LB = P · R = Ф = 4421 · 2,2 = 9726,2 кг/ч
LH = Ф + F = P · R + F = 9726,2 + 10000 = 19726,2 кг/ч
Средний расход пара по колонне постоянен:
G = P · (R + 1) = 4421 · (2,2 + 1) = 14147,2 кг/ч
средние концентрации жидкости:


средние концентрации пара:


где
;
;
(график Х-У).
По диаграмме
при средних концентрациях пара и жидкости
определяются средние температуры пара,
°С:

средние мольные массы жидкости:
;

средние мольные массы пара:
;

средние плотности пара:
;
,
средние плотности жидкости:

;
,
где ρ>1>
и ρ>2>
– плотности массы соответственно
низкокипящего и высококипящего
компонентов при температурах
=
88,5ºС и
=
103ºС
и
– среднее массовые концентрации жидкости
вверху и внизу колонны:
;
,

;
= 800 кг/м3
;
= 787,4 кг/м3
средние вязкости пара:
; 
где
и
– среднее мольные массы пара в верху и
низу колонны, кг/кмоль;
и
– вязкости низкокипящего и высококипящего
компонентов паровой смеси при температурах
и
,
мПа·с
,
0,92 · 10-2
мПа·с;
,
0,923·
10-2 мПа·с
средние вязкости жидкости:
,
где
и
– вязкости НК и ВК компонентов жидкости
при
,
мПа·с (табл. 2).
;

;

2.5 Определение диаметра колонны
Рабочая скорость пара для насадочной колонны:
,
где ρ>п> и ρ>ж> – плотность пара и жидкости.
Насадка – Кольца Рашига 25х25х3.
f=200м2/м3
Е=0,74 м2/м3
Низ колонны:

Верх колонны:

Диаметр колонны рассчитывают отдельно для верхней и нижней частей колонны:

Рассчитанные диаметры верхней и нижней частей колонны отличаются друг от друга на 3,5% < 10%, принимаем колонну одного диаметра, равного: D=1600 мм.
Принимаю d аппарата равным 1600 мм с насыпной насадкой, перераспределительными тарелками типа ТСН-ll (ОСТ 26-705-73) и распределительной тарелкой типа ТСН-lll (ОСТ 26-705-73).
Рабочая скорость пара в колонне при выбранном диаметре:

2.6 Определение тангенса угла наклона
Коэффициент массопередачи зависит от угла наклона кривой равновесия, причем этот угол является переменной величиной. Поэтому линию равновесия из графика Х-У (рис. 1) разбивают на равные участки вертикальными линиями, проведенными через точки Х>1> = 0,1; Х>2>= 0,2 и т. д. Для каждого участка определяют тангенс угла наклона отрезка кривой равновесия:


2.7 Определение высоты колонны Расчет высоты насадки методом ВЭТТ:


Действительная высота насадки:


Общая высота насадки:

Высота колонны определяется по формуле:
,
где
,
–
высота соответственно сепарационной
части колонны, расстояние между днищем
колонны и тарелкой.
2.8 Гидравлическое сопротивление слоя орошаемой насадки

где
-
гидравлическое сопротивление сухой
насадки, Па.
,
где
- свободный объём насадки,
=0,74
м3/м3;
-
эквивалентный диаметр насадки,
=0,015
м;
- коэффициент сопротивления
сухой насадки.
,
где
-
удельная поверхность насадки,
=200
м2/м3.
Гидравлическое сопротивление для верхней части колонны:






Гидравлическое сопротивление для нижней части колонны:






Общее гидравлическое сопротивление для всей колонны:

2.9 Расчет патрубков
Внутренний диаметр патрубка определяется из уравнений расхода:
,
откуда
,
где G – массовый расход перекачиваемой среды, кг/с;
ρ – плотность среды, кг/м3;
ω – скорость движения жидкости, м/с
Внутренний диаметр штуцера для вывода дистиллята из колонны:
Стандартный диаметр патрубка d>у> = 200 мм (наружный диаметр 219 мм, толщина стенки 6 мм).
Внутренний диаметр штуцера для ввода пара в колонну:
Стандартный диаметр патрубка d>у> = 300 мм (наружный диаметр 325 мм, толщина стенки 8 мм).
Внутренний диаметр штуцера на входе исходной смеси в колонну:
,
Стандартный диаметр патрубка d>у> = 100 мм (наружный диаметр 108 мм, толщина стенки 5 мм) [2, прил. 7].
Внутренний диаметр штуцера на выходе кубового остатка из колонны:

Стандартный диаметр патрубка d>у> = 80 мм (наружный диаметр 89 мм, толщина стенки 4 мм).
2.10 Расчет кипятильника
Исходные данные:
Количество паров воды для конденсации G>1> = 3,93 кг/с; удельная теплота парообразования смеси (толуола) r>1> = 362,5 кДж/кг при температуре кипения t>к> = 110ºС. В качестве теплоносителя использовать водяной пар с абсолютным давлением 5 кгс/см2. Влияние примеси бензола на теплоотдачу не учитывать.
Тепловая нагрузка аппарата:
Q = G>1> · r>1> = 3,93 · 362,5·103 = 1424,63·103 Вт
Расход воды:
G>2>
=
,
где r>2>=2117·103 Дж/кг – удельная теплота парообразования водяного пара при температуре конденсации t>конд>=151,1 ºС
Средняя разность температур:
Примем ориентировочный коэффициент теплопередачи от конденсирующего пара к воде (конденсатор) (4, табл. 3) К>ор> = 1000 Вт/м2·К, тогда требуемая площадь поверхности теплообменника:

Поверхность, близкую к ориентировочной имеет теплообменник с высотой труб Н=2,0 м и диаметром кожуха D=0,6 м и поверхностью теплообмена F=40 м2. Испарители могут быть только одноходовыми, с диаметром труб d=25x2 мм.
Проведу уточненный расчет:
,
где ρ>1>=777 кг/м2 ; λ>1>=0,116 Вт/(м ·К); μ=0,251 ·10-3 Па·с; σ>1>=18,35·10-3 Н/м - физико-химические характеристики жидкого толуола при t>кип>=110ºС
Значение коэффициента b определяется по формуле:
,
где ρ>п> – плотность паров толуола, при t>кип>=110ºС



Коэффициент теплоотдачи для пара, конденсирующегося на наружной поверхности труб высотой Н, определяется:
,
где ρ>2>=932 кг/м2 ; λ>2>=0,683 Вт/(м ·К); μ>2>=0,207 ·10-3 Па·с – физико-химические характеристики конденсата воды при t>конд>=132,9ºС

Сумма термических сопротивлений стенки и загрязнений:
,
где
-
толщина стенки,
мм;
λ>ст> – теплопроводность нержавеющей стали, λ>ст> =17,5 Вт/(мК)

Коэффициент теплопередачи:

Удельная тепловая нагрузка:


откуда

Это уравнение решается графически, задаваясь значением q. В качестве первого приближения принимается ориентировочное значение удельной тепловой нагрузки:

q=40000 Вт/м2 у =2,55
q=38000 Вт/м2 y =0,93
q=37000 Вт/м2 y =0,15
при у=0 q=36800 Вт/м2
Требуемая поверхность F=1424630/36800=38,71 м2
Выбранный из каталога теплообменник с F=40 м2; D=600 мм; Z=1; n=257; H=2,0 м; d=25x2 мм подходит, так как присутствует запас поверхности.
СПИСОК ЛИТЕРАТУРЫ
К.Ф. Павлов, П.Г. Романков, А.А. Носков. Примеры и задачи по курсу процессов и аппаратов химической технологии. – Л.: Химия, 1987.
Методические указания по курсовому проектированию процессов и аппаратов химической технологии. «Расчет ректификационной установки непрерывного действия». – Ангарск, АГТА, 2000.
Основные процессы и аппараты химической технологии: Пособие по проектированию. Под ред. Ю.И. Дытнерского, 2-е изд., перераб. и дополн.- М.: Химия, 1991.
Расчет теплообменников. Справочно-методические указания по курсовому проектированию процессов и аппаратов химической технологии. Составили: Л. И. Рыбалко, Л. В. Щукина. Ангарская государственная техническая академия. – Ангарск: АГТА, 2001.