Выбор и расчет средств по пылегазоочистке воздуха (работа 1)
Практическое задание №4,5
Выбор и расчет средств по пылегазоочистке воздуха
Вариант №16
1. Подобрать циклон, обеспечивающий степень эффективности очистки газа от пыли не менее = 0.87
Циклоны предназначены для сухой очистки газов от пыли со средним размером частиц 10…20 мкм. Все практические задачи по очистке газов от пыли с успехом решаются циклонами НИИОГАЗа: цилиндрическим серии ЦН и коническим серии СК. Избыточное давление газов, поступающих в циклон, не должно превышать 2500 Па. Температура газов во избежание конденсации паров жидкости выбирается на 30…500С выше температуры точки росы, а по условиям прочности конструкции – не выше 4000С. Производительность циклона зависит от его диаметра, увеличиваясь с ростом последнего. Цилиндрические циклоны серии ЦН предназначены для улавливания сухой пыли аспирационных систем. Их рекомендуется использовать для предварительной очистки газов при начальной запыленности до 400 г/м3 и устанавливать перед фильтрами и электрофильтрами.
Конические циклоны серии СК, предназначенные для очистки газов от сажи, обладают повышенной эффективностью по сравнению с циклонами типа ЦН за счет большего гидравлического сопротивления. Входная концентрация сажи не должна превышать 50 г/м3.
Исходные данные:
количество очищаемого газа - Q = 1.4 м3/с;
плотность газа при рабочих условиях - = 0,89 кг/м3;
вязкость газа - = 22,210-6 Нс/м2;
плотность частиц пыли - >П> = 1750 кг/м3;
плотность пыли – d>П> = 25 мкм;
дисперсность пыли - lg>п> = 0,6;
входная концентрация пыли – С>вх> = 80 г/м3.
Расчет: Задаёмся типом циклона и определяем оптимальную скорость газа >опт>, в сечении циклона диаметром Д:
Выберем циклон ЦН-15, оптимальная скорость газа, в котором >опт >= 3,5 м/с.
Определяем диаметр циклона, м

Ближайшим стандартным сечением является сечение в 700 мм.
По выбранному диаметру находим действительную скорость газа в циклоне, м/с
м/с,
где n – число циклонов.
Вычисляем коэффициент гидравлического сопротивления одиночного циклона:

где К>1> – поправочный коэффициент на диаметр циклона;
К>2> - поправочный коэффициент на запыленность газа;
>500>
– коэффициент гидравлического
сопротивления одиночного циклона
диаметром 500 мм.
Определяем гидравлическое сопротивление циклона:
Па
По таблице 2.4 определяем значение
параметров пыли
и
lg>>:
Для выбранного типа циклона -
=4.5
мкм lg>>=0.352
Ввиду того, что значения
,
приведенные в таблице 2.4, определены по
условиям работы типового циклона (Д>т>
= 0,6 м; >пт>
= 1930 кг/м3; >т>
= 22,210-6; >т>
= 3,5 м/с), необходимо учесть влияние
отклонений условий работы от типовых
на величину d>50>:
мкм
Рассчитываем параметр x:


по табл. 2.5 находим значение параметра Ф(x):
Ф(x)=0.8413
Определяем степень эффективности очистки газа в циклоне:

Расчетное значение = 0,92 больше необходимого условия = 0,87, таким образом циклон выбран верно.
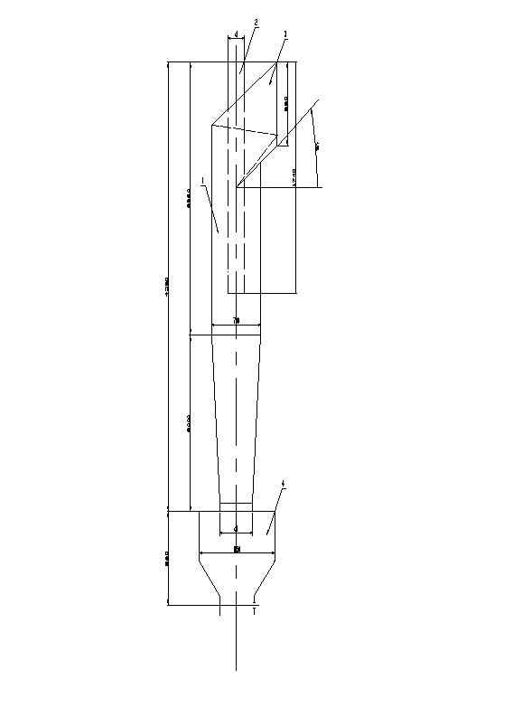
Р
ис.
4.1 Цилиндрический циклон
1 – корпус
2 – входная труба
3 – патрубок
4 – буннер
2. Рассчитать эффективность применения скруббера Вентури для очистки от пыли производственных выбросов.
Скрубберы Вентури нашли наибольшее применение среди аппаратов мокрой очистки газов с осаждением частиц пыли на поверхности капель жидкости. Они обеспечивают эффективность очистки 0.96…0.98 на пылях со средним размером частиц 1…2 мкм при начальной концентрации пыли до 100 г/м3 . Удельный расход воды на орошение при этом составляет 0.4…0.6 л/м3 .
Исходные данные:
Загрязнитель – конвекторная пыль В = 9,88 10-2; n = 0,4663
Плотность газа в горловине >г> = 0,9 кг/м3
Скорость газа в горловине W>г> = 135 м/с
Массовый расход газа М>г> = 0,9 кг/с
Массовый расход орошающей жидкости М>ж> = 0,865 кг/с
Удельный расход жидкости m = 1,5 л/м3
Давление жидкости >ж> = 300 кПа
Плотность жидкости >ж> = 1000 кг/м3
Коэффициент гидравлического
сопротивления сухой трубы -
=0.15
Требуемая эффективность очистки от пыли не менее 0.9
Расчет:
Определяем гидравлическое сопротивление сухой трубы Вентури,


Рассчитываем гидравлическое
сопротивление, обусловленное введением
орошающей жидкости,

Н/ м2 , где
>ж>
– коэффициент гидравлического
сопротивления трубы, обусловленный
вводом жидкости

Находим гидравлическое сопротивление трубы Вентури, Н/ м2

Находим суммарную энергию сопротивления Кт, Па
г
де
V>ж>
и V>г
>– объемные
расходы жидкости и газа соответственно,
м3/с
V>ж >= М>ж>/>ж> = 0,865/1000 = 8,65 10-4 м3/с
V>г >= > >М>г>/>г> = 0,9/0,9 = 1 м3/с
К>т> = 10662855 + 300103(8,6510-4/1) = 10663114 Па
Определяем эффективность скруббера Вентури

Э
ффективность
скруббера Вентури, полученная в результате
расчетов (величина
),
удовлетворяет заданному условию,
т.е. обеспечивает очистку газов от
пыли с эффективностью не менее 0.9.
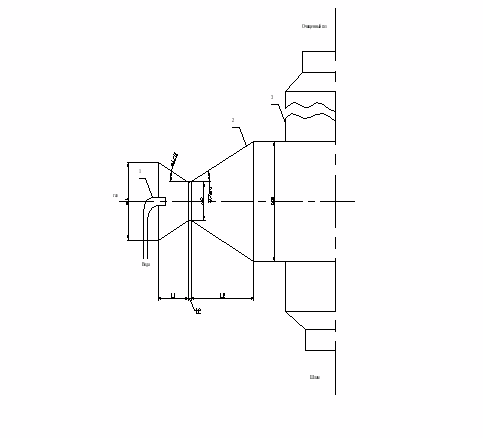
Рис. 2.1 Скруббер Вентури
1 – форсунки
2 – сопло
3 – пылеуловитель
>1> = 28;

>2> = 8;
l>2>
= 0.15
d>2>;

3. Определить размеры, энергозатраты и время защитного действия адсорбера для улавливания паров этилового спирта, удаляемых местным отсосом от установки обезжиривания при условии непрерывной работы в течение 8 часов.
Метод адсорбции основан на физических свойствах некоторых твердых тел с ультрамикроскопической структурой селективно извлекать и концентрировать на своей поверхности отдельные компоненты из газовой среды. При расчете определяют необходимое количество сорбента, продолжительность процесса поглощения, размеры адсорбционной аппаратуры и энергетические затраты.
Исходные данные:
Производительность местного отсоса - L>м>=250 м3/ч
Начальная концентрация спирта - С>о>=11 г/м3
Температура в адсорбере - t>р>=20 оС
Давление в адсорбере - Р=9.8*104 Н/м2
Плотность паровоздушной смеси - >г>=1.2 кг/м3
Вязкость паровоздушной смеси - =0.15*10-4 м2/с
Диаметр гранул поглотителя (активированный уголь) - d=3 мм
Длина гранул - l=5мм
Насыпная плотность - >н>=500 кг/м3
Кажущаяся плотность - >к>=800 кг/м3
Эффективность процесса очистки = 0,99
По изотерме адсорбции (рис. 3.1) и заданной величине С>о, >г/м3, находим статическую емкость сорбента: >0>=175 г/кг
Определяем весовое количество очищаемого газа:
>
>кг/с
Переводим весовую статическую емкость сорбента >0>, в объемную >0>’:
кг/м3
Определяем массу сорбента:
,
кг,
где К=1.1…1.2 – коэф. запаса;
- продолжительность процесса сорбции, с.
Выбираем скорость потока газа в адсорбере W, м/с. Обычно фиктивная скорость паровоздушной смеси или скорость, рассчитанная на полное сечение слоя, выбирается в пределах 0.1…0.25 м/с. Выберем W=0.2 м/с.
6. Определяем геометрические размеры адсорбера. Для цилиндрического аппарата:
-
диаметр
м
длина (высота) слоя адсорбента
м
Находим
пористость сорбента

Рассчитываем эквивалентный диаметр зерна сорбента:
м
9. Коэффициент трения находим в зависимости от характера движения
при R>e><50 =220/R>e>
при R>e>50 =11.6/R>e>0.25,
где
- критерий Рейнольдса
откуда: =220/R>e>=220/49 =4.5
Определяем гидравлическое сопротивление, оказываемое слоем зернистого поглотителя при прохождении через него потока очищаемого газа
,
где Ф=0.9 – коэффициент формы
Определяем коэффициент молекулярной диффузии паров этилового спирта в воздухе при заданных условиях: Д>0> = 0,101 10-4 при Т>0> = 273 К и Р>0> = 9,8 104 Па:

Находим диффузионный критерий Прантля

Для заданного режима течения газа (определяется значением R>е>) вычисляем величину коэффициента массопередачи для единичной удельной поверхности, м/с
при
R>е><30
при
R>е>>30

т.к. в нашем случае R>e>=49, то

По изотерме адсорбции (рис 2.1) находим:
- количество вещества, максимально сорбируемое поглотителем при данной температуре а>>=175 г/кг
- величину концентрации поглощаемого вещества на входе в адсорбер С>х>= 2,5 г/м3
Рассчитываем удельную поверхность адсорбента:
м2/м3
Определяем концентрацию паров этилового спирта на выходе из аппарата:
,
где - эффективность
очистки
Находим продолжительность защитного действия адсорбера:

Полученные в результате расчета параметры обеспечивают заданный режим работы адсорбера в течении более чем 8 часов. В целях экономии адсорбента можно уменьшить высоту его слоя.
Р
ис.
3.1. Адсорбер вертикальный
труба для ввода газа
слой пористого сорбента
труба для удаления чистого газа
барбатер
5. труба для выхода пара
Список использованных источников
Безопасность жизнедеятельности: Уч. пособие под ред. Бережного С.А. и др. – Тверь: ТГТУ, 1996.
Бережной С.А., Седов Ю.С. Сборник типовых расчетов и заданий по экологии: Уч. пособие. - Тверь: ТГТУ, 1999.
Äèñöèïëèíà: Áåçîïàñíîñòü æèçíåäåÿòåëüíîñòè Àâòîð: Ðîìàí Ñèäîðîâ Ïðèñëàë: Ñåðãåé Ïîëÿêîâ (kosh_s@mail.ru) Íàçâàíèå ðàáîòû: Âûáîð è ðàñ÷åò ñðåäñòâ ïî ïûëåãàçîî÷èñòêå âîçäóõà Ðàñ÷åòíî-ãðàôè÷åñêàÿ ðàáîòà Ñäàâàëñÿ â 2000 ãîäó â Òâåðñêîì Ãîñóäàðñòâåííîì Òåõíè÷åñêîì Óíèâåðñèòåòå íà êàôåäðå áåçîïàñíîñòè æèçíåäåÿòåëüíîñòè è ýêîëîãèè ïðîôåññîðó Áåðåæíîìó À.Ñ.