Источники бесперебойного питания APC SU620
Федеральное агентство по образованию
Федеральное государственное образовательное учреждение
среднего профессионального образования
«Ивановский промышленно-экономический колледж»
Пояснительная записка
к курсовому проекту на тему:
«Источники бесперебойного питания APC SU620»
Студент Смирнов Н.В.
Иваново 2009
РЕФЕРАТ
В данном курсовом проекте 14 страниц, 1 таблица и 5 литературных источников.
ИБП, ПРИНЦИПИАЛЬНАЯ СХЕМА, КОНСТРУКЦИЯ И ТЕХНИЧЕСКИЕ ХАРАКТЕРИСТИКИ, АКБ, СХЕМА ЭЛЕКТРИЧЕСКАЯ ПРИНЦИПИАЛЬНАЯ.
В данном курсовом проекте мы рассмотрим ИБП APC SU620, типа Line-Interactive, а именно: конструкцию и технические характеристики ИБП, принципиальную схему ИБП и типовые неисправности ИБП, а также методы их устранения
СОДЕРЖАНИЕ
Введение
1. Конструкция и технические характеристики ИБП
2. Принципиальная схема ИБП
3. Типовые неисправности ИБП и методы их устранения
Заключение
Список использованных источников
Приложение
ВВЕДЕНИЕ
Наверное, обычный пользователь и не подозревает, каким опасностям он подвергает свой компьютер, подключая его к обыкновенной сети электропитания. Казалось, чего проще: воткнул штекер в розетку - и работай на здоровье. Однако в результате не получается ни работы, ни здоровья: сколько раз вам приходилось хвататься за сердце при виде внезапно гаснущего монитора, осознавая безвозвратную потерю набиравшегося в течение нескольких часов текста? И если бы дело ограничивалось только пропаданием напряжения в электросети, - "электрические демоны" изощренны и коварны, их обличия разнообразны, имя им легион: броски напряжения, электромагнитные наводки, грозовые разряды...
1. КОНСТРУКЦИЯ И ТЕХНИЧЕСКИЕ ХАРАКТЕРИСТИКИ ИБП
Компанией APC в серии Smart-UPS выпускаются модели ИБП SU420/620/700/1000/ 1400, относящиеся к классу Line-interactive. На тыльной стенки источника имеется четыре сетевые розетки, расположенные в виде вертикального ряда. Как правило, верхняя розетка в этом ряду не обеспечивается батарейным питанием, напряжение на ней присутствует при подключенном ИБП к сети и выключенной кнопке сеть. Аппаратура, подключенная к этой розетке, будет защищена только лишь от перенапряжения, поэтому к ней рекомендуется подключать печатающее устройство, сканер, факс, акустическое устройство или любое другое устройство, не требующее предварительного сохранения информации. Остальные розетки, кроме защиты от перенапряжения, обеспечивают защиту и от пропадания электроэнергии. ИБП снабжается программным обеспечением для дистанционного управления питанием. В этом случае кабель интерфейса подключается к порту RS232 разъемом DB-9.
Line-Interactive
В прямой цепи содержатся ступенчатый-автоматический регулятор напряжения (Booster). Инвертор соединен с нагрузкой и питает ее параллельно стабилизируемому переменному напряжению. Booster имеет несколько дополнительных отводов во вторичной обмотке переключением которых в случае изменения входного напряжения управляет контроллер, поддерживая напряжения на выходе в заданном диапазоне.

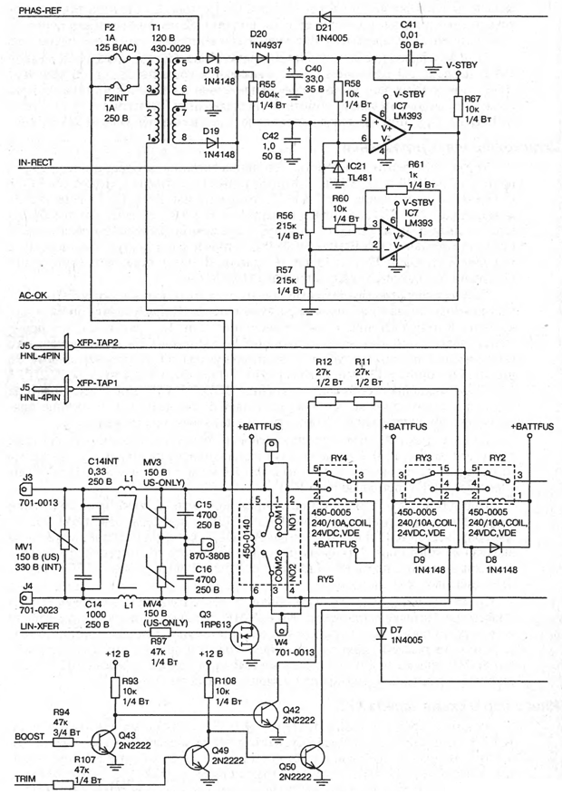
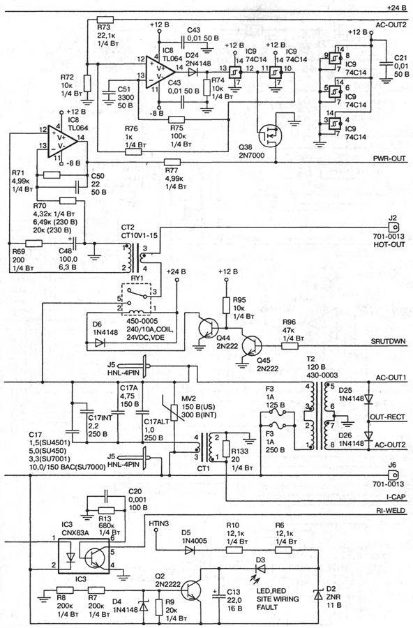
2. ПРИНЦИПИАЛЬНАЯ СХЕМА ИБП
Принципиальная схема
Указанные модели характеризуются одинаковой идеологией построения принципиальной схемы и имеют тоже программное обеспечение, что и Back-UPS. Источники в серии отличаются емкостью батарей, а также исполнением выходного каскада источника, т.е. числом выходных транзисторов в инверторе и мощностью трансформатора, а соответственно – размерами. Рассмотрим особенности построения принципиальных схем этих моделей.
Входной и выходной фильтры
Напряжения первичной сети поступает на входной фильтр EMI/RFI помех, образованный элементами L1, C14, C15, C16. Защита первичной сети от выбросов осуществляется металлооксидными варисторами MV1, MV3, MV4. К выходу фильтра подключен датчик контроля входного напряжения Т1. Далее напряжения электрической сети поступает на выход источника. При работе от сети возможны два случая: входное напряжение соответствует номинальному значению или оно ниже/выше номинального.
Пусть входное напряжения первичной сети соответствует номинальному значению. В этой ситуации при включенном ИБП, т.е. при замкнутых контактах 1-2, 3-4 реле RY5, 3-4 реле RY4, 3-5 реле RY3, 5-3 реле RY2 это напряжение поступает на выходной фильтр источника, состоящий из элементов C17, MV2. Через замкнутые контакты 2-3 реле RY3 выходное напряжения сети снимается с выходных клемм источника HOT-OUT и XFMR-NEU. В цепь выходного фильтра включены трансформаторы токов СТ1 и СТ2. Первый, СТ1 контролирует высокочастотные выбросы в первичной сети, второй СТ2 предназначен для контроля тока нагрузки. Трансформатор Т2 осуществляет контроль выходного напряжения.
Если же напряжения первичной сети ниже/выше номинального, но не меньше 194 В (больше 249 В), в этом случае замыкаются контакты 4-3 (4-3) реле RY2 (RY3), в результате чего к выходному напряжению добавляется (отнимается) напряжения дополнительной обмотки, подключенной к клеммам XFP-TAP1, XFP-TAP2. При этом выходное напряжения устанавливается равным 218…223 В.
Цепи контроля и управления
Управления режимами работы источника питания осуществляется микропроцессором IC12 типа S87C654. Контролируемые сигналы (входное IN-RECT и выходное напряжение OUT-RECT, ток нагрузки PWR-OUT, напряжение заряда АКБ +24V-FET, состояния инвертора CH-ERR, температура) преобразуются в импульсный сигнал с помощью аналого-цифрового преобразователя последовательного типа IC10 (ADC0838), который затем поступает на вход Р2.6 микропроцессора IC12 и на вход DI (вывод 3 IC13) перепрограммируемого постоянно запоминающего устройства (EEPROM).
Осуществляя последовательный анализ этих сигналов, микропроцессор выдает команды управления, причем с выходов порта Р2 происходит корректировка выходного напряжения в режиме работы от сети. Так, например, при понижении/повышении входного напряжения в пределах 12% от номинального (информация о нем поступает с трансформатора Т1 и подключенному ко вторичной обмотки Т1 выпрямителя D18, D19, D20, C40) с вывода Р2.2/Р2.3 (н. 23/24) микропроцессор выдает команду BOOST/TRIM для управления реле RY3/RY2, с помощью которой осуществляется согласное или встречное подключение дополнительной обмотки к шине выходного напряжения.
Связь с главной ЭВМ осуществляется по порту Р3, входная информация поступает на вход Р3.0. В случае поступления команды на отключения выходного напряжения источника IC12 с вывода Р2.4 выдает команду SHUTDOWN на сброс нагрузки с помощью реле RY1.
При длительном исчезновении напряжения сети, а также при понижении выходного напряжения до уровня Uном-12% с триггера Q54, Q55, Q56 на микропроцессор IC12 поступает сигнал AC-OUT, который посылает команду на включения инвертора. Для формирования выходного напряжения близкого к синусоидальному с порта Р0 на цифро-аналоговый преобразователь IC15 поступает цифровой код синусоиды.
Элементы IC11, Q51, Q52, Q53 образуют схему начальной установки микропроцессора. Наличие встроенного слота SNMP позволяет расширить возможности источника питания путем подключения дополнительных плат. При этом появляется возможность иметь прямое соединение с сервером при наличии адаптера Power Net SNMP, управления до трех серверов с расширителем интерфейса ИБП, дистанционное управление от модема при помощи устройства Call-UPS.
Инвертор ИБП схема заряда АКБ
Режимы заряда и питания ИБП от АКБ реализуются микросхемами IC14, IC17. При питании от батарей осуществляется управления транзисторами инвертора. Выходной мостовой инвертор составного типа, который включает мощные выходные каскады на полевых транзисторах и драйверы для управления ими. Выходной каскад образуют полевые транзисторы Q9…Q14, Q19…Q24, а транзисторы Q27…Q37 являются драйверами выходного каскада.
3 ТИПОВЫЕ НЕИСПРАВНОСТИ ИБП И МЕТОДЫ ИХ УСТРАНЕНИЯ
ИБП не включается при нажатой кнопке «сеть». На выходных розетках отсутствует переменное напряжение.
Проверить качество подсоединения ИБП к электрической сети, исправность кнопки «сеть», исправность реле RY1, RY2, RY3, RY4, RY5.
При включении ИБП происходит сброс нагрузки.
Сработал входной автоматический выключатель ИБП, уменьшить нагрузку на ИБП, отсоединив часть оборудования, при необходимости полностью. Возвратить автоматический выключатель в исходное состояние, нажав на его плунжер. Проверить исправность Q45.
ИБП включается только от батареи при номинальном сетевом напряжении.
Проверить исправность входных цепей ИБП, в частности элементов EMI/RFI фильтры
ИБП не обеспечивает расчетного времени резервирования.
Проверить состояние батареи, при необходимости зарядить. Если срок службы истек – батарею заменить.
Мигают индикаторы «Сеть» и «Питание от батареи».
Проверить исправность элементов СТ2, IC8, IC9, Q38, IC10, IC15, неисправный элемент при необходимости заменить.
Не заряжается батарея.
Проверить исправность батареи, схемы заряда – IC14, C88, C17, IC12 при необходимости заменить.
Не происходит самотестирования ИБП при нажатии кнопки «сеть».
Проверить исправность батареи, схемы управления инвертором IC14, микропроцессора IC12.
ЗАКЛЮЧЕНИЕ
В данной работе я осмотрел ИБП и ознакомился с:
Принципиальной схемой ИБП
Типовыми неисправностями ИБП и методами их устранения
В принципиальной схеме ИБП я рассмотрел: принцип ее работы, входные и выходные фильтры, цепи контроля и управления, инвертор ИБП, схему заряда АКБ и пришел к выводу, что схема составлена очень грамотно и замечательно работает.
Также я ознакомился с типовыми неисправностями ИБП и методами их устранения и узнал для себя много того, чего мне может пригодится в дальнейшей жизни при работе с ИБП.
СПИСОК ИСПОЛЬЗУЕМЫХ ИСТОЧНИКОВ
1. А.Г. Кушниренко, Г.В. Лебедев, Р.А. Сворень. Основы информатики и вычислительной техники. – М.: Просвещение, 2002.
2. А.Г. Гейн, В.Г. Житомирский, Е. В. Линецкий, М.В. Сапир, В.Ф. Шолохович. Основы информатики и вычислительной техники. – М.: Просвещение, 2004 .
3. А.М. Кенин, Н.С. Печенкина. Работа на ЭВМ. – М.: Книга, ЛТД, 2003.
4. В.Э. Фигурнов. ЭВМ для пользователя. – СПб.: АО Коруна, 20044.
5. О.Е. Вершинин. За страницами учебника информатики. – М.: Просвещение, 2002
Приложение 1(начало)

Рис. П.1.1. Принципиальная схема ИБП APC SU620
Приложение 1(окончание)

Рис. П.1.2. Принципиальная схема ИБП APC SU620
Приложение 2
Технические характеристики SU620
|
Параметр |
SU620 |
|
Допустимое входное напряжения, В |
0-320 |
|
Входное напряжения (при работе от сети), В |
165…283 |
|
Выходное напряжение, В |
208-253 |
|
Защита входной цепи от перегрузки |
Возвращаемый в исходное положение автоматический выключатель |
|
Диапазон частоты (при работе от сети), Гц |
47…63, автоматическое измерение |
|
Время перехода, мс |
4 |
|
Максимальная нагрузка ВА/Вт |
620/390 |
|
Выходное напряжение при работе от сети, В |
230 |
|
Частота при работе от батареи, Гц |
50±0,1 или 60±0,1, если во время отключения электроснабжения не была осуществленна синхронизация с частотой сети |
|
Форма сигнала при работе от батареи |
Ступенчатая синусоида |
|
Защита выходной цепи от перегрузки |
Защита от перегрузки и короткого замыкания, выключение при перегрузке с фиксацией |
|
Тип батареи |
RBC4 |
|
Срок службы батарей, лет |
3…6, в зависимости от числа циклов разрядки и температуры окружающей среды |
|
Низкочастотный уровень шума, дБ |
<45 на расстоянии 1м |
|
Удовлетворяет стандартам по технике безопасности |
EN50091, EN60950 выдан VDE |
|
Стандарты электромагнитной совместимости |
EN55022 |
|
Стандарт защищенности от электромагнитных помех |
IEC801-2, уровень IV, 801-3, уровень III, 801-4 уровень IV |