Алгоритмизация и программирование (работа 2)
1. Имеется информация о наличии N наименований продуктов на складе. Определить общее количество оборудования
1. Математическая постановка.
а) Обозначение переменных.
N – количество торгового оборудования.
i – номер оборудования
К(N) – наличие оборудования каждого вида
S – общее количество оборудования
б) Классификация по группам
N; K (N) – исходные данные
S – конечный результат
i – промежуточный результат
в) Типы переменных
N
i целые переменные.
К(N) integer
S
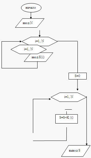
г) Расчетные формулы
S=0
i=1
S=S+K(i)
i=i+1
i ≤N, то выход из цикла.
2. Блок схема

3. Текст программы
sub> пример()
Dim i, N As Integer
Dim K() As Integer
N = InputBox (» количество торгового оборудования»)
ReDim K(N) As Integer
For i = 1 To N
K(i) = InputBox («наличие оборудования»)
Next
S = 0
For i = 1 To N
S = S + K(i)
Next
Debug. Print «общее количество оборудования =»; S
End sub>
4. Результат

Результат выполнения программы

2. По результатам продажи жилья за полгода администрацией области получена следующая информация
|
Город |
Кол-во проданных квартир |
Кол-во кв. м. |
Сумма от продажи тыс. руб. |
|
Мыски |
34 |
2800 |
41870 |
|
…. |
…. |
…. |
…. |
Напечатать таблицу, заменив последний столбец на «Средняя стоимость 1 квартиры».
1. Математическая постановка.
а) Обозначение переменных.
N – количество обследуемых городов.
i – номер текущего города
G(N) – массив названия города
P(N) – массив количества проданных квартир
K(N) – массив количества кв. м.
S(N) – массив суммы от продажи
Sr(N) – массив средней стоимости
б) Классификация по группам
Исходные данные:
N; G (N); P (N); K (N); S (N).
Конечный результат:
Sr(N).
Промежуточный результат:
i.
в) Типы переменных:
i целые переменные
N integer
G(N) – массив текстовой информации (string)
P(N) – массив переменной целого числа (integer)
K(N) – массив вещественных чисел (single)
S(N) – массив вещественных чисел (single)
Sr(N) – массив вещественных чисел (single)
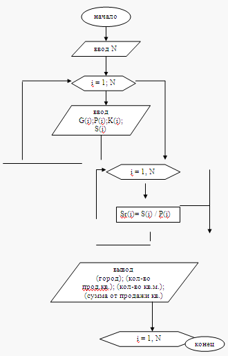
г) Расчетные формулы.
i =1
Sr(i)= S(i) / Р(i)
i = i+1
Если I ≤, то повторять действие.
2. Блок схема.

3. Текст программы
sub> Пример()
Dim N, i As Integer
Dim G() As String
Dim P() As Integer
Dim K() As Single
Dim S() As Single
Dim Sr() As Single
N = InputBox («количество обследуемых городов»)
ReDim G(N) As String
ReDim P(N) As Integer
ReDim K(N) As Single
ReDim S(N) As Single
ReDim Sr(N) As Single
For i = 1 To N
G(i) = InputBox («название города»)
P(i) = InputBox («количество проданных квартир»)
K(i) = InputBox («количество кв. м.»)
S(i) = InputBox («сумма от проданыных квартир»)
Next
For i = 1 To N
Sr(i) = S(i) / P(i)
Next
Debug. Print «город»; Tab(30); «количество проданных квартир»; Tab(50); «количество кв. м.»; Tab(70); «средняя стоимость одной квартиры»
For i = 1 To N
Debug. Print G(i); Tab(30); P(i); Tab(50); K(i); Tab(70); Sr(i)
Next
End sub>
4. Результат

Результат выполнения программы
оборудование программный операционный решение

3. Теоретический вопрос
Приведите пример известной вам операционной системы (Windows, Unix, Linux и их версии.)
Приведите пример сервисного программного обеспечения.
Приведите пример программного обеспечения, которое используется для решения задач прикладного характера.
Результат выполнения задания оформите таблицей.
|
Характеристики |
Операционная система |
Сервисная программа |
Прикладная программа |
|
Название |
Windows Vista |
Microsoft Word |
Антивирусная программа. |
|
Назначение |
Это операционная система, которая контролирует вашу работу на компьютере. |
Microsoft Word (часто – MS Word, WinWord или просто Word) – это текстовый процессор, предназначенный для создания, просмотра и редактирования текстовых документов, с локальным применением простейших форм таблично-матричных алгоритмов. |
Эта программа для обнаружения компьютерных вирусов, и восстановления зараженных такими программами файлов, а также для профилактики предотвращения заражения файлов или операционной системы вредоносным кодом. |
|
Предметная область |
Данная программа позволят решать разные задачи, например, писать письма, просматривать страницы Интернета, воспроизводить музыку, работать с цифровой видеокамерой (причем, немало операций при этом выполняется автоматически). |
Microsoft Word является наиболее популярным из используемых в данный момент текстовых процессоров, что сделало его бинарный формат документа стандартом де-факто, и многие конкурирующие программы имеют поддержку совместимости с данным форматом. |
Антивирусная программа обеспечивает защиту работы вашего компьютера. |
|
Возможности |
Windows Vista представлено совершенно новое средство поиска, которое позволяет найти любые файлы, которые казались вам безвозвратно утерянными. |
Word может расширять свои возможности посредством использования встроенного макроязыка. |
Антивирусное программное обеспечение состоит из подпрограмм, которые пытаются обнаружить, предотвратить размножение и удалить компьютерные вирусы и другое вредоносное программное обеспечение. |
|
С какой операционной системой совместима |
Совместимость со всеми операционными системами. |
Совместимость со всеми операционными системами. |