Пожежна профілактика
Реферат
з дисципліни
"Охорона праці"
Тема: "Пожежна профілактика"
План
1. Закон України "Про пожежну безпеку"
2. Загальні відомості про процес горіння
3. Причини пожеж
4. Пожежна профілактика в машинобудуванні
5. Основні методи вогнегасіння
6. Класифікація матеріалів, будівель і виробництв по пожежній безпеці
7. Протипожежні перешкоди в будівлях
8. Евакуація людей з приміщення
9. Вогнегасильні речовини
10. Первинні засоби пожежогасінні
11. Пожежна сигналізація і зв'язок
12. Автоматичні установки пожежогасіння
13. Автоматичні пожежні сповіщувачі
14. Автоматичні системи придушення вибуху
Вступ
Старогрецький письменник Гесіод в "Теології" так славить подвиг Прометея: "Коли боги на чолі із Зевсом одержали перемогу над титанами і стали домовлятися з людьми про жертвопринесення, Прометей, відстоюючи інтереси людей, обдурив богів, надав їм гірші частини жертовної тварини. Розгніваний Зевс відняв за це у людей вогонь. Тоді Прометей викрав вогонь з Олімпу і приніс його людям. Зевс за це звелів прикувати Прометея до однієї з кавказьких скель і послав орла, який щодня викльовував його печінку…".
Вогонь. Люди не випадково обожнювали його!
Немислиме без вогню і сучасне життя. Проте з надійного помічника вогонь може перетворитися на страшну стихію і знищити все на своєму шляху: ліси, хлібні поля, будівлі, пам'ятники старовини, архітектуру – все те, що створене працею людей за десятки і сотні років. Нерідкі випадки, коли пожежі забирають нічим непоправні людські життя.
Лише у США щороку гине у вогні більше 12 тис. чоловік.
Промислові пожежі заподіюють великого матеріального збитоку. У США щорічні збитки від пожеж перевищують 3 млрд. доларів, в Англії - близько 200 млн. ф. ст. Можна з упевненістю сказати, що і в нашій країні пожежі обходяться недешево.
Боротьба з пожежами є науково-технічною проблемою, що має велике народногосподарське значення. Ця проблема набуває особливої гостроти сьогодні, в період інтенсифікації виробничих процесів з використанням особливо пожежонебезпечних речовин.
1. Закон України "Про пожежну безпеку"
Закон України "Про пожежну безпеку" ухвалений 17.XII.1993 г.
Обов'язки підприємств по забезпеченню пожежної безпеки
Керівництво підприємства зобов'язане:
– розробляти комплексні заходи щодо забезпечення пожежної безпеки;
– розробляти і затверджувати положення, інструкції, інші нормативні акти, які діють в межах підприємства;
– організовувати навчання працівників правилам пожежної безпеки;
– зберігати в справному стані протипожежне обладнання;
– проводити службові розслідування випадків пожеж.
Пожежна охорона поділяється на:
– державну;
– відомчу;
– сільську;
– добровільну.
Дотримання вимог пожежної безпеки при проектуванні, будівництві і реконструкції об'єктів виробничого і іншого призначення
1. Забороняється будівництво, реконструкція об'єктів виробничого призначення, впровадження нових технологій, випуск пожежонебезпечної продукції без попередньої експертизи проектної документації на відповідність нормативним актам з пожежної безпеки.
2. Введення в експлуатацію нових і реконструйованих виробництв, житлових і інших об'єктів, впровадження нової технології, оренда будь-яких приміщень без дозволу органів державного пожежного нагляду забороняється.
3. Машини, механізми, устаткування і інше впровадження у виробництво повинні мати сертифікат, що засвідчує безпеку їх використання і видається в установленому порядку.
4. Знову створені підприємства починають свою діяльність після одержання на це дозволу в органах Держпожнагляду.
5. Забороняється застосовувати в будівництві і виробництві матеріали і речовини, на які немає даних з пожежної безпеки.
Права і обов'язки особового складу державної пожежної охорони.
Особи начальницького складу державної пожежної охорони є представниками органів державної виконавчої влади, їх законні вимоги є обов'язковими для виконання всіма посадовими особами і громадянами.
Ніхто не має права, за винятком уповноважених посадових осіб, втручатися в законну діяльність працівника державної пожежної охорони.
Посадові особи державної пожежної охорони зобов'язані:
– запобігати і присікати правопорушення в галузі пожежної безпеки;
– брати участь у вдосконаленні і впровадженні нової техніки пожежного захисту;
– зберігати в таємниці державну і комерційну інформацію, яка стає їм відомою у зв'язку з виконанням службових обов'язків.
Особовий склад державної пожежної охорони під час виконання службових обов'язків має право безкоштовно користуватися всіма видами громадського транспорту (окрім таксі).
Соціальний захист працівників державної пожежної охорони
Особовий склад державної пожежної охорони користується пільгами при розподілі житла, встановленні телефонів, влаштування дітей до дитячих дошкільних заклвдів.
Житлова площа надається в першочерговому порядку.
Особовому складу державної пожежної охорони і членам їх сімей надається 50% знижка при оплаті житлової площі, комунальних послуг, а також палива.
Особи рядового і начальницького складу державної пожежної охорони підлягають обов'язковому державному особистому страхуванню на суму десятирічного грошового постачання по останній посаді, яку вони займали.
Організація добровільних пожежних дружин і пожежно-технічних комісій на підприємстві
На підприємстві можуть створюватися добровільні пожежні дружини (ДПД). Членам ДПД може надаватися додаткова відпустка із збереженням заробітної плати до 10 робочих днів на рік. Члени ДПД підлягають обов'язковому страхуванні на суму десятирічної заробітної плати за посадою, яку вони займали.
На підприємстві з чисельністю працюючих більше 50 чоловік рішенням трудового колективу може організуватися пожежно-технічна комісія.
Державний пожежний нагляд за станом пожежної безпеки здійснюється державною пожежною охороною.
Органи Дерпожнагляду не залежать від господарських органів, політичних формувань, органів державної виконавчої влади, органів місцевого і регіонального самоврядування.
2. Загальні відомості про процес горіння
Горіння – це хімічна реакція окислення, що супроводжується виділенням великої кількості тепла і звичайно світінням. Для виникнення процесу горіння потрібна наявність 3-х чинників:
– горючої речовини в будь-якому агрегатному стані;
– окислювача (кисень повітря, хлор, фтор, бром, оксиди азоту і т. д.);
– джерела загоряння (імпульсу).
Залежно від властивостей горючої суміші горіння може бути гомогенним і гетерогенним. При гомогенному горінні вихідні речовини мають однаковий агрегатний стан (наприклад, горіння газів). Горіння твердих і рідких горючих речовин є гетерогенним.
Горіння диференціюється також за швидкістю поширення полум'я і залежно від цього параметра може бути:
– дефлаграційним (в межах декількох м/с);
– вибуховим (порядку десятка м/с);
– детонаційним (тисячі м/с).
Пожежам властиве дефлаграційне горіння.
Залежно від співвідношення пального і окислювача розрізняють процеси горіння бідних і багатих горючих сумішей.
Бідними називають суміші, що містять в надлишку окислювач, їх горіння лімітується вмістом горючого компонента.
До багатих відносяться суміші з вмістом пального вищим за стехіометричне співвідношення компонентів. Горіння таких сумішей лімітується вмістом окислювача.
Виникнення горіння пов'язане з обов'язковим самоприскоренням реакції в системі. Існує три основні види самоприскорення хімічної реакції при горінні: тепловий, ланцюговий і комбінований ланцюжково-тепловий. Тепловий механізм прискорення пов'язаний з екзотермічністю процесу окислення і зростанням швидкості хімічної реакції з підвищенням температури за умови акумуляції тепла в реагуючій системі.
Ланцюгове прискорення реакції пов'язане з каталізом хімічних перетворень, що здійснюються проміжними продуктами перетворень і володіють особливою хімічною активністю, і називаються активними центрами. Відповідно до ланцюгової теорії хімічний процес здійснюється не шляхом безпосередньої взаємодії вихідних молекул, а за допомогою осколків, що утворюються при розпаді цих молекул (радикали, атомарні частинки).
Реальні процеси горіння здійснюються, як правило, по комбінованому ланцюгово-тепловому механізму.
Процес горіння характеризується самозайманням горючої суміші і самозайманням горючих речовин.
Температура самозаймання – це температура, при якій відбувається загоряння горючих речовин при підведенні тепла без зіткнення з джерелом відкритого вогню.
Встановлено, що процесу горіння завжди передує повільне окислення речовини. Під впливом зовнішнього джерела процес окислення прискорюється і швидкість теплоутворення перевищує швидкість тепловідведення.
Розрізняють ще процес самозагорання. Він аналогічний самозайманню з тією лише різницею, що самозагорання відбувається за рахунок біологічних або хімічних реакцій внутрішнього характеру, без надходження тепла ззовні.
Найбільше значення при оцінці пожежної безпеки горючих речовин мають температури, при яких горюча речовина підготовлена до горіння. Такими температурами є температура спалаху і температура займання.
Температурою спалаху називається найменша температура горючої речовини (рідкого), при якій створюється суміш газів або пари з повітрям, яка здатна запалати при піднесенні відкритого вогню. При цій температурі горючої речовини згорає тільки утворена при випарюванні (розкладанні) суміш пари (газів) з повітрям, але горіння самої речовини не відбувається.
Температурою займання називається найменша температура горючої речовини (рідини), при якій вона спалахує від відкритого джерела вогню або тепла і продовжує стійке, спокійне горіння після видалення цього джерела.
Відповідно до ГОСТ 12.1.004-85 під горючою рідиною (ГР) мається на увазі рідина, що здатна самостійно горіти після видалення джерела запалювання і котра має температуру спалаху більшу за +61С.
Легко займиста рідина (ЛЗР) – це рідина, що здатна самостійно горіти після видалення джерела запалювання яка має температуру спалаху до +61С.
Для ЛЗЖ різниця між температурами спалаху і займання дорівнює 1-2 С, а для горючих рідин доходить до 30 С.
Горючі гази, пара, пил (ацетилен, водень, СО, бензин, скипидар, кам'яновугільний пил і ін.) в суміші з киснем повітря здатні утворювати вибухові суміші. Згідно з ГОСТ 12.1.010-80, вибух – надзвичайно швидке хімічне (вибухове) перетворення, що супроводжується виділенням енергії і утворенням стиснутих газів, здатних проводити механічну роботу. Вибух супроводжується звуком. Наприклад, при вибуху 250 гр. бензину розвивається потужність більш 10000 квт.
Умови вибуху:
– певна концентрація пило-, паро- або газоповітряної суміші;
– імпульс, здатний нагрівати речовину до температури самозаймання (полум'я, удар, адіабатичне стискання і ін.).
Вибухонебезпечні суміші характеризуються межами вибуху (таблиця. 1). Найменша концентрація пари, газів або пилу в повітрі, при якій можливий вибух, називається нижньою межею вибуху.
(1)
Де а – кількість атомів кисню, необхідна для повного згорання молекули даної горючої речовини.
горіння машинобудування евакуація вибух
Таблиця 1. Межі вибуху деяких речовин
|
Найменування речовини |
П>Н>, % |
П>В>, % |
|
Бензин |
1,1 |
5,4 |
|
Ацетилен |
1,5 |
82 |
|
Водень |
4,1 |
75 |
|
Метан |
5,0 |
16 |
|
Окисел вуглецю |
12,8 |
75 |
Подальше збільшення концентрації робить суміш вибухонебезпечною. Проте досягши якогось значення концентрації суміш стає невибухонебезпечною через нестачу окислювача. Така концентрація називається верхньою межею вибуху.
(2)
Всі концентрації між нижньою і верхньою межами є вибуховими і визначають діапазон вибуху. Чим більший діапазон, тим небезпечніша суміш.
Пожежонебезпечність речовин характеризується лінійною (вираженою в см/с) і масовою (г/с) швидкостями горіння (поширенням полум'я і вигорання (г/(м2 · с) або см/с)), а також граничним вмістом кисню, при якому ще можливе горіння. Для звичайних горючих речовин (вуглеводнів і їх похідних) це граничний вміст кисню і складає 12-14%, для речовин з високим значенням верхньої межі займання (водень, ацетилен, окисел етилену і ін.) граничний вміст кисню складає 5% і нижче.
3. Причини пожеж
Причини пожеж технічного характеру, що виникають на машинобудівних підприємствах, і відповідно ним частота випадків наступні:
|
1) порушення технологічного режиму |
32% |
|
2) несправність електричного устаткування (коротке замикання, перевантаження). |
17% |
|
3) погана підготовка устаткування до ремонту |
12% |
|
4) самозагорання промасленого мотлоху і інших матеріалів, схильних до самозагорання.. |
10% |
|
5) недотримання графіка планового ремонту, спрацювання устаткування |
8% |
|
6) конструктивні недоліки устаткування |
7% |
|
7) несправність запорної арматури |
5% |
|
8) іскри при електро- і газозварювальних роботах |
4% |
|
9) ремонт устаткування на ходу |
2% |
|
10) реконструкція установок з відхиленнями від технологічних схем. |
1% |
Ці дані показують, що основною причиною пожеж на машинобудівних підприємствах є порушення технологічного режиму. Складність протипожежного захисту сучасних машинобудівних підприємств посилюється:
– гігантськими розмірами;
– великою щільністю забудови;
– застосуванням полімерних матеріалів, що мають низьку вогнестійкість.
4. Пожежна профілактика в машинобудуванні
Запобігання пожежам і вибухам і успішна боротьба з ними забезпечуються, перш за все, пожежно-профілактичними заходами.
Пожежна профілактика - найважливіша частина протипожежного захисту і є комплексом заходів, що проводяться як в період проектування і будівництва підприємств, так і в процесі їх експлуатації.
Заходи щодо пожежної профілактики розділяються на:
– організаційні;
– технічні;
– режимні;
– експлуатаційні.
Організаційні заходи передбачають:
– правильну експлуатацію машин і внутрішньозаводського транспорту;
– правильне утримання будівель, території;
– протипожежний інструктаж робітників і службовців;
– організацію ДПД, пожежно-технічних комісій;
– видання наказів з питань посилення пожежної безпеки і т.д.
До технічних заходів відносяться:
– дотримання протипожежних правил, норм при проектуванні будівель, при упорядкуванні електропроводки і устаткування, опалювання, вентиляції, освітлення;
– правильне розміщення устаткування.
До заходів режимного характеру відноситься:
– заборона куріння в не встановлених місцях;
– проведення зварювальних і інших робіт, пов’язаних з вогнем, в пожежонебезпечних приміщеннях і ін.
Експлуатаційними заходами є:
– своєчасні профілактичні огляди;
– ремонти;
– випробування.
5. Основні методи вогнегасіння
Горіння в умовах пожежі може бути ліквідоване наступними методами:
1) видаленням окислювача або зниженням його процентного вмісту в зоні горіння (тобто вогнище пожежі ізолюється від навколишнього повітря або палаючи об'єми заповнюються газами, що не горять, або парою);
2) видаленням горючої речовини з вогнища пожежі (або зниження його процентного вмісту в зоні горіння) чи зміною його властивостей (тобто метод передбачає облаштування розривів, а також спуск рідини, що спалахнула, в резервний об'єм з тим, щоб згоріли лише залишки рідини);
3) інтенсивним гальмуванням (інгібіруванням) швидкості хімічної реакції в полум'ї за рахунок застосування інгібіторів, що вводяться в зону горіння;
4) механічним зриванням полум'я в результаті дії на нього сильного струменя газу або води (вибухом або турбореактивними установками);
5) створенням умов вогнеогородження, тобто застосуванням спеціальних вогнеперешкод.
Сучасне гасіння пожеж засноване на широкому використанні комбінації методів і прийомів ліквідації горіння. Вибір методу гасіння залежить від конкретних умов пожежі і її можливого розвитку.
6. Класифікація матеріалів, будівельі виробництв по пожежній безпеці
Згідно з будівельними нормами і правилами всі будівельні матеріали і конструкції по мірі займистості поділяються на три групи: незгоряючі,
важкоспалимі і згоряючі.
Незгоряючими вважаються конструкції, виконані з незгоряючих матеріалів. Незгоряючи матеріали під дією вогню чи високої температури не спалахують, не тліють і не обвуглюються (червона і силікатна цегла, азбоцемент, мінеральна вата і ін.).
Важкоспалимими вважаються конструкції, виконані із важкоспалимих матеріалів, а також із згоряючих матеріалів, захищених від вогню штукатуркою або облицьовкою з незгоряючих матеріалів. Ці матеріали під впливом вогню чи високої температури важко спалахують, тліють чи обвуглюються, але лише за наявності джерела вогню (бетон з органічними наповнювачами, деревина, піддана глибокому просоченню вогнезахисними сумішами, повсть, змочена в глині, саман і ін.).
Якщо конструкція виконана із згораючи матеріалів і не захищена від високих температур або вогню, то вона буде згоряючою.
Здатність конструкцій чинити опір дії пожежі протягом певного часу, зберігаючи при цьому звичайні експлуатаційні функції, називається вогнестійкістю.
Вогнестійкість конструкцій характеризується межею вогнестійкості, що є часом в годинах від початку випробування конструкцій по стандартному температурному режиму до виникнення однієї з наступних ознак:
– утворення в конструкції отворів або тріщин;
– підвищення температури від початкової на не обігрітому боці, в середньому більш ніж на 140 С або в будь-якій точці цієї поверхні більше ніж на 180 С;
– втратою конструкції несучої здатності і обвалення.
По вогнестійкості, що характеризується групою займистості і межею вогнестійкості, будівельні конструкції підрозділяються на п'ять категорій: I, II, III, IV, V. Із зростанням номера категорії збільшується ступінь займистості конструкції і зменшується межа її вогнестійкості. Згораючі конструкції не володіють вогнестійкістю.
Підвищити вогнестійкість будівель і споруд можна облицьовкою, обштукатурюванням будівельних конструкцій, а також просоченням антіпиренами і фарбуванням спеціальною фарбою (яка при пожежі спучується і підвищує термічний опір і тим самим підвищує межу вогнестійкості).
Відповідно до протипожежних норм (СНиП II – 2-80) всі виробництва по вибуховій, вибухопожежній і пожежній небезпеці підрозділяються на наступні категорії: А, Б, В, Г, Д.
Категорія А – вибухопожежонебезпечні; до цієї категорії відносяться виробництва, пов'язані з виготовленням, застосуванням і зберіганням:
– газів і пари з нижньою межею займання до 10 % (за об'ємом) і наявних в кількостях, при яких вони можуть утворювати з повітрям вибухонебезпечні суміші;
– рідин, з температурою спалаху до 28 С;
– твердих і рідких речовин, займання або вибух яких може статися при взаємодії з водою, киснем повітря або один з одним. До цієї категорії відносяться водневі і ацетиленові станції, цехи лакофарбуючих покриттів і т. д.
Категорія Б – вибухопожежні; до цієї категорії відносяться виробництва, в яких обертаються горючі гази, нижня межа займання яких понад 10 % до об'єму повітря, а також рідини з температурою спалаху від 28 С до 61 С (виробництва виготовлення і транспортування вугільного пилу, мазутне господарство електростанцій, цехи з наявністю алюмінієвого і цинкового пилу, аміаку).
Категорія В – пожежонебезпечні; до цієї категорії відносяться виробництва, в яких обертаються:
– рідини з температурою спалаху вище 61 С;
– горючий пил, нижня концентраційна межа займання якого більша за 65 г/м3;
– речовини, здатні просто горіти;
– тверді згоряючі матеріали (деревооброблювальні цехи, склади мінеральних змащувальних мастил, трансформатори, гаражі т.д.).
Категорія Г – пожежонебезпечні, де використовуються негорючі речовини і матеріали в гарячому, розжареному і розплавленому стані (ливарні цехи, кузня, зварювальні цехи і т. д.).
Категорія Д – пожежонебезпечні, де обертаються негорючі матеріали в холодному стані (інструментальні цехи, цехи холодної обробки металів, насосні станції для перекачування негорючих рідин, компресорні станції для нагнітання повітря і негорючих газів і т. д.).
Категорія виробництва з пожежної небезпеки в значній мірі визначає вимоги до будівлі, її конструкцій і планування, організацію пожежної охорони і її технічну оснащеність, вимоги до режиму і експлуатації. Тому до питання віднесення виробництва до тієї або іншої категорії слід підходити найсерйознішим чином.
7. Протипожежні перешкоди в будівлях
До протипожежних перешкод відносяться:
– протипожежні стіни (брандмауери);
– перекриття і двері;
– водяні завіси;
– протипожежні зони.
Брандмауером називається глуха незгоряюча стіна, з граничною вогнестійкістю не меншою за 2,5 години, що перетинає всі важкоспалимі та спалимі елементи будівлі. Вона підноситься на 60 см над крівлею, при цьому конвективні потоки відхиляються на висоту, безпечну для займання ділянки крівлі, що знаходиться за брандмауером.
Протипожежні перешкоди мають бути незгоряючими і мати межу вогнестійкості не менше 2,5 годин.
Протипожежні двері, вікна і ворота обладнують замками із застосуванням легкоплавких матеріалів і пристроями для самозакриття, і повинні мати межу вогнестійкості не менше 1,2 години.
Великі отвори в брандмауерах або зонах інколи захищаються водяними завісами.
Протипожежні зони є незгоряючою смугою покриття шириною, 6 м, що перетинає будівлю по всій ширині або довжині. Межа вогнестійкості їх має бути 4 години, а покриттів 2 години.
8. Евакуація людей з приміщення
При проектуванні будівель необхідно передбачити безпечну евакуацію людей на випадок виникнення пожежі. При виникненні пожежі люди повинні залишити будівлю потягом мінімального часу, який визначається найкоротшою відстанню від місця їх знаходження до виходу назовні.
Відповідно до СНиП II-2-80 число евакуаційних виходів з будівель, приміщень і з кожного поверху визначається розрахунком, але повинно складати не менш 2-х (за деяким винятком). Ширина ділянок шляхів евакуації має бути не меншою за 1 м, дверей на шляхах евакуації – не меншою за 0,8 м, висота проходу на шляхах евакуації – не меншою за 2 м. Розрахунок евакуаційних виходів заснований на зіставленні розрахункового і необхідного часу евакуації. Необхідний час регламентується СНиП II-2-80 залежно від призначення будівель і ступеня вогнестійкості основних конструктивних елементів.
9. Вогнегасильні речовини
У практиці гасіння пожеж використовується наступні вогнегасильні речовини:
– вода;
– піни;
– інертні гази і пара;
– галоідовуглеводні;
– порошкові суміші.
Вода застосовується при гасінні пожежі у вигляді компактних або розпорошених струменів.
Дії води:
– механічна, шляхом збивання полум'я компактним струменем;
– охолоджуюча дія, внаслідок значної теплоємності і теплоти пароутворення;
– розбавляюча дія, що призводить до зниження вмісту кисню в навколишньому повітрі, зумовлюється тим, що об'єм пари в 1700 разів перевищує об'єм води, що випарувалася.
Водою не можна гасити:
1) горіння ЛЗР;
2) електроустановки під напругою;
3) тверді речовини, які вступають в реакцію з водою (карбіди лужних металів);
4) дуже нагріті предмети.
Гасіння водою проводять установками водяного пожежогасіння, пожежними автомашинами і водяними стволами (ручними і лафетними).
Піни застосовують для гасіння ЛЗР, каучуків, гуми, продуктів нафти. Піни підрозділяються на хімічні і повітряно-механічні.
Хімічна піна утворюється при взаємодії розчинів кислот і лугів у присутності пінотворної речовини.
Повітряно-механічна піна кратності 5-10 одержується за допомогою спеціальної пінотворної апаратури з 4-6%-х водних розчинів піноутворювачів ПО-1, ПО-6, ПО-11.
Для одержання повітряно-механічної піни застосовують повітряно-пінні стволи, генератори піни і пінні зрошувачі. Повітряно-пінні стволи з кратністю близько 10 і генератори піни з кратністю до 100 використовують в пересувних установках для гасіння зовнішніх і внутрішніх пожеж.
Інертні гази – двоокис вуглецю (вуглекислий газ), азот, димові чи відпрацьовані гази, пара, а також аргон і інші гази.
Гасіння пожеж парою застосовується для пожежного захисту закритих технологічних апаратів чи об'єктів з обмеженим повітрообміном.
Перспективніші такі вогнегасильні засоби, які ефективно гальмують хімічні реакції в полум'ї, тобто здійснюють на них інгібіруючу дію. Такими сумішами є інгібітори на основі граничних вуглеводнів, в яких один або декілька атомів водню заміщено атомами галоїду.
Галоїдовуглеводень погано розчиняється у воді, але добре змішується з багатьма органічними речовинами. Найбільшого поширення набули: тетрафтордиброметан (хладон 114В2), бромистый метилен, трифторбромметан (хладон 13В1) а також суміші 3,5; 7; 4НД; СЖБ; БФ, розроблені в ВНИИПО на основі бромистого етилу.
Галоїдовуглеводні суміші володіють зручними для пожежогасіння фізичними властивостями. Так, високі значення щільності рідини і пари обумовлюють можливість створення вогнегасного струменя і проникнення крапель в полум'я, а також утримання вогнегасної пари біля вогнища горіння. Низькі температури замерзання дозволяють використовувати ці суміші при мінусових температурах.
Порошкові суміші – на основі неорганічних солей лужних металів. Не дивлячись на високу вартість, складність в експлуатації і зберіганні, ці суміші, завдяки своїм властивостям, знаходять широке застосування. Порошкові суміші є, зокрема, єдиним засобом гасіння пожеж лужних металів, алюмінійорганічних і ін. металоорганічних сполук. Найширше використовуються порошкові суміші на основі карбонатів і бікарбонатів натрію, калію (ПСБ-1, ПСБ-2, ПФ, П-1А, СИ і ін.).
Проте порошки не позбавлені недоліків. Відомо, що для досягнення найбільшого вогнегасного ефекту частинки порошку мають бути дуже дрібними, проте це збільшує їх зчіплюваність і схильність до злежування, що утрудняє зберігання і особливо подачу порошку у вогнище горіння.
10. Первинні засоби пожежогасінні
Первинні засоби пожежогасіння призначені для ліквідації вогню в первинній стадії його розвитку. Сюди відносяться: ящики з піском, діжки з водою, відра, покривала, багри, ломи, сокири, вогнегасники.
Серед первинних засобів пожежогасіння особливе місце займають вогнегасники. Залежно від вогнегасних речовин, що використовуються, вогнегасники ділять на пінні, газові та порошкові (рис. 1).
Пінні вогнегасники застосовують для гасіння твердих та рідких горючих матеріалів, за виключенням речовин, які здатні горіти та вибухати при взаємодії з піною. Також ними не можна гасити електрообладнання, що знаходиться під напругою. За способом утворення піни пінні вогнегасники поділяються на хімічні та повітряно-механічні.

Рис. 1. Вогнегасники: а) хімічний пінний ВХП-10: 1 - корпус, 2 - поліетиленовий стакан з кислим розчином, 3 - ручка, 4 - горловина, 5 - рукоятка, 6 - шток, 7 - кришка, 8 - сприск, 9 - гумовий клапан; б) повітряно-пінний ВПП: 1 - корпус, 2 - дифузор, 3 - гумова трубка, 4 - кришка, 5 - ручка, 6 - важіль, 7 - шток, 8 - балон з повітрям, 9 - трубка сифону; в) вуглекислотний ВВ-2: 1 - суцільнотягнутий сталевий корпус, 2 - хомути кріплення вогнегасника, 3 - маховичок голчастого запірного клапана, 4 - рукоятка, 5 - дифузор; г) порошковий ВП: 1 - корпус, 2 - балон зі стисненим повітрям, 3 - шланг, 4 - патрубок.
Заряд хімічно-пінного вогнегасника ВХП-10 складається з кислотної та лужної частин. При приведенні вогнегасника в дію кислотна та лужна складові змішуються, і відбувається хімічна реакція з інтенсивним виділенням вуглекислого газу. Частина цього газу іде на утворення піни з розчину, який містить піноутворювач. Інша частина створює тиск (до 1 МПа), необхідний для викиду піни. Час дії вогнегасника - 60 с, довжина струменя - 6-8 м, кратність піни - 8-10. У повітряно-пінних вогнегасниках піна утворюється завдяки механічному перемішуванню розчину піноутворювача стиснутим повітрям, яке міститься у спеціальному балончику. Вони випускаються двох типів: ВПП-5 та ВПП-10. Кратність піни цих вогнегасників - 55, дальність викиду піни - 4,5 м.
Вуглекислотні вогнегасники випускають трьох типів: ВВ-2, ВВ-5 та ВВ-8 (цифри показують місткість балону у літрах). їх застосовують для гасіння рідких та твердих речовин (крім тих, що можуть горіти без доступу повітря), а також електроустановок, що знаходяться під напругою до 1000 В.
Вуглекислота у вогнегаснику знаходиться у рідкому стані під тиском 6-7 МПа. При відкритті вентиля балона вогнегасника за рахунок швидкого адіабатичного розширення вуглекислий газ миттєво перетворюється у снігоподібну масу, у вигляді якої він і викидається з конусного дифузора вогнегасника. Час дії вогнегасників цього типу 25-40 с, довжина струменя 1,5-3 м.
Вуглекислотно-брометилові вогнегасники ВВБ-3 та ВВБ-7 за зовнішнім виглядом та будовою мало відрізняються від вуглекислотних, їх заряджають сумішшю, що складається із 97% бромистого етилу та 3% вуглекислого газу. Завдяки високій змочувальній здатності бромистого етилу продуктивність цих вогнегасників у 4 рази вища продуктивності вуглекислотних.
Порошкові вогнегасники призначені для гасіння твердих, рідких та газоподібних горючих речовин та електроустановок під напругою до 1000В. Вид матеріалів та речовин, горіння яких можна гасити, залежить від типу порошку. Промисловість випускає порошкові вогнегасники марок ПС-1, ПС-2, ОП-9, ОП-10(з), ОПУ-5 та ін.
Вибір типу і розрахунок необхідної кількості вогнегасників проводиться на підставі рекомендацій, наведених в таблицях (див. ОНТП 24-86) в залежності від їх вогнегасної здатності, граничної площі, класу пожежі у приміщенні чи об'єкта, що потребує захисту.
11. Пожежна сигналізація і зв'язок
Швидкий виклик підрозділів пожежної охорони багато в чому визначає успішну боротьбу з вогнем, що виник.
Електрична пожежна сигналізація поділяється на променеву і шлейфову (рис. 2. і рис. 3.).

Променева сигналізація застосовується при невеликій протяжності проводів чи телефонного кабелю. З точки зору надійності виявлення пожежної ситуації променева вигідніша.
Недолік шлейфної – в разі виходу одного сповіщувача і обриву проводу відсутній сигнал з інших об'єктів.
Пожежний зв'язок. Всі об'єкти обладнані пожежним зв'язком. Він може бути телефонним або радіозв'язком. Телефонний зв'язок має бути двостороннім. Радіозв'язок – за допомогою радіостанцій, які працюють на ультракоротких хвилях (УКХ). Радіус дії до 40 км.
12. Автоматичні установки пожежогасіння
Автоматичні установки пожежогасіння призначені для швидкого автоматичного гасіння і локалізації пожежі. Розрізняють:
– водяні;
– пінні;
– газові;
– порошкові.
Водяні установки автоматичного пожежного захисту (АПЗ) бувають:
– спринклерні (рис. 4);
– дренчерні (рис. 5).

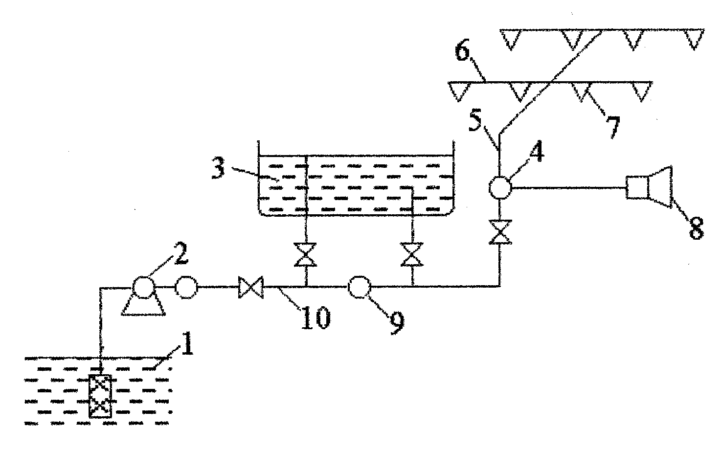
Рис. 4. Схема водяної спринклерної автоматичної системи: 1 – вододжерело; 2 – відцентровий насос; 3 – водонапірний бак; 4 – контрольно-сигнальний клапан; 5 – живильний трубопровід; 6 – розподільний трубопровід; 7 – спринклерна голівка; 8 – сигнальний пристрій; 9 – зворотний клапан; 10 – магістральний трубопровід

Рис. 5. Схема дренчерної установки водяного пожежогасіння: 1 - сповіщувач, 2 - дренчерні головки
Спрінклерна голівка (рис. 6) служить датчиком для приведення в дію установки. Температура розкриття голівки 60,5; 72; 93; 141; 182С.
Залежно від умов експлуатації застосовується три види спрінклерних установок:
– водяна;
– повітря;
– повітряно-водяна (змінна).
У водяних установках магістральний, живильний і розподільний трубопроводи заповнені водою (у опалювальних приміщеннях).
У повітряних установках водою заповнений лише магістральний трубопровід, а живильний і розподільний заповнений стиснутим повітрям.
Повітряно-водяна установка заповнюються водою або стиснутим повітрям залежно від періоду року.
Дренчерні установки аналогічні спринклерним з тією різницею, що всі дренчерні голівки (рис. 7) вмикаються одночасно при плавленні легкоплавких замків, що утримуються в закритому положенні, або спрінклерні голівки на спонукальному трубопроводі, або спонукальні клапани.

Пінні установки (АПЗ) розроблені на базі спринклерних і дренчерних і можуть бути як самостійними, так і поєднані з водяними спринклерними і дренчерними установками.
Газові установки застосовуються у випадку, коли за технологічними і конструктивними особливостями пожежонебезпечних об'єктів неможливо або недоцільно встановлювати водяні або пінні установки АПЗ. Це установки об'ємного гасіння. Особлива ефективність досягається при використанні їх для гасіння в закритих об'ємах і невеликих приміщеннях.
Установки порошкового гасіння менш поширені. Порошок в зону горіння подається через систему трубопроводів стисненим інертним газом, який знаходиться в спеціальних балонах.
13. Автоматичні пожежні сповіщувачі
Однією з основних частин пожежних сповіщувачів є датчик, що перетворює неелектричні величини (випромінювання теплової і світлової енергії, рух частинок диму) в електричні, які у вигляді сигналу певної форми передаються по проводах на приймальну станцію.
Датчики, як правило, мають на виході сигнал малої потужності, який безпосередньо не може впливати на релейний орган, що включає сигналізацію. Тому в загальному випадку автоматичний пожежний сповіщувач складається з:
– датчика;
– підсилювача;
– релейного органу.
Підсилювачами найчастіше служать електронні лампи і транзистори.
Релейними органами можуть бути звичайні електромагнітні реле і інші прилади.
Залежно від чинника спрацьовування сповіщувачі поділяються на чотири групи:
– теплові (термосповіщувачі), що реагують на підвищення температури;
– димові, що реагують на появу диму;
– світлові, що реагують на відкрите полум'я;
– комбіновані, що реагують на тепло і дим.
Теплові сповіщувачі за типом застосованого чутливого елементу поділяються на:
– біметалічні сповіщувачі, в яких замикання ланцюга відбувається за рахунок деформації при нагріванні біметалічної пластини;
– сповіщувачі на термопарах, в яких чутливим елементом служить термопара, що створює при нагріванні ТЭДС;
– напівпровідникові сповіщувачі, де застосовуються напівпровідники, що змінюють опір в ланцюгу при нагріванні.
За принципом дії теплові сповіщувачі поділяються на:
– максимальні (спрацьовують на певну максимальну температуру);
– диференційні (спрацьовують на швидкість наростання температури);
– максимально-диференційні, такі, що спрацьовують на те і інше.
Сповіщувачі характеризуються наступними основними параметрами: чутливістю, інерційністю і зоною дії.
14. Автоматичні системи придушення вибуху
В даний час в цілому ряду промислово розвинених країн посилено і небезуспішно займаються проблемами придушення вибухів і пожеж в першій стадії їх розвитку. Найбільший досвід в області придушення вибухів має англійська фірма "Гравінер", методи якої зводяться, в основному, до інгібірування вибухонебезпечного середовища, охолоджування його і флегматизації шляхом розпилення вогнегасильних речовин, за допомогою півсферичних розпилювачів або швидкодіючих вогнегасників, що спрацьовують під дією вибуху капсулів-детонаторів. Англійська система придушення вибухів була пристосована і модифікована відносно устаткування для використання в промисловості фірмою "Фенвол", США.
Як вогнегасильна речовина частіше використовується бромхлорметан.
На рис. 11.8. представлений графік розвитку вибуху в координатах тиск – час, де τ>1> = 25-60 мс; τ>2> = 10-15 мс (для водневих і ацетиленових сумішей).
На рис 9. представлена схема автоматичної системи вибухопридушення.

Рис. 8. Графік розвитку вибуху в координатах тиск – час

Рис. 9. Схема автоматичної системи вибухопридушення