Разработка передатчика для радиовещания в синхронной сети (работа 1)
Министерство Российской Федерации по связи и информатизации
Кафедра РПУ
Курсовой проект
по курсу Радиопередающие устройства
"Разработка передатчика для радиовещания в синхронной сети"
Выполнил:
ст-т гр Р-32
Шабанов Д.А.
Проверил:
Рыбочкин В.Е.
Новосибирск 2006
Содержание
1. Введение
2 Разработка структурной схемы передатчика
3. Расчет выходного каскада
3.1 Расчет в пиковой точке
3.1.1 Расчет анодной цепи
3.1.2 Расчет цепи управляющей и экранирующей сеток
3.2 Расчет в телефонной точке
3.3 Расчет генератора УМК на ЭВМ
4. Расчет предвыходного каскада
4.1 Расчет генератора на биполярных транзисторах при коллекторной модуляции в схеме с ОЭ
4.1.1 Расчет коллекторной цепи в максимальном режиме
4.1.2 Расчет базовой цепи в максимальном режиме
5. Расчет предварительного каскадов в максимальном режиме
5.1 Расчет коллекторной цепи в максимальном режиме
5.2 Расчет базовой цепи
6. Расчет промышленного КПД
Список используемой литературы
1. Введение
Для повышения эффективности работы передатчиков и улучшение слышимости РВ передач на низких и средних частотах были созданы и введены в эксплуатацию сети синхронного радиовещания, в которых большее число радиостанций, передающих одну и ту же программу, работает на одной общей частоте. Использование синхронных сетей радиовещания позволяет:
при меньших излучаемых мощностях обеспечить заданную напряженность поля в обслуживаемых зонах;
сократить расходы на эксплуатацию радиопередатчиков или не увеличивая расходов повысить напряженность поля в обслуживаемых зонах, и улучшить на приеме отношение сигнал-шум;
при использовании в синхронной сети достаточно маломощных передатчиков исключить в темное время суток свойственные мощным радиостанциям нелинейные и частотные искажения в зонах замирания;
повысить надежность сети радиовещания как в случаях возможных аварий отдельных передатчиков, так и при действии помех, создаваемых пространственным лучом мощных дальних станций, работающих в совмещенном канале;
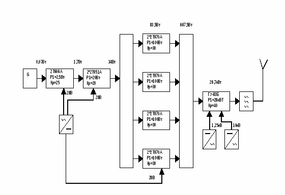
2 Разработка структурной схемы передатчика
Для выбора усилительного элемента в выходном каскаде, исходя из заданной мощности P>~т> =5кВт, находим максимальную мощность P>~>>max>>,> которая определяется выражением:

где m=1 глубина модуляции, >кс> -коэффициент полезного действия колебательной системы. Примем >кс>=75%, тогда

Тип генераторной лампы выбирается исходя из справочной мощности лампы P>~лин>, так как лампа работает в режиме УМК. По справочным данным выбираем лампу ГУ-83Б, которая имеет P>~лин>=28кВт.
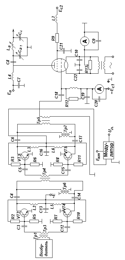
3. Расчет выходного каскада
Выходной каскад работает в режиме усиления модулированных колебаний (УМК). Он должен работать в недонапряженном режиме, так как в этом режиме будут наименьшие нелинейные искажения, с углами отсечки =90О Только при =90О и =180О получается линейное усиление, но при =180О требуется большая мощность.
В выходном каскаде используется лампа ГУ-83Б
P>~>>max>=26.7кВт J>н>=155А S=65мА/В P>адоп>=25кВт
P>max>=45кВт С>ас1>=1,2пФ S>кр>=22мА/В P>с2доп>=1,8кВт
E>а>=12кВ С>ск>=38пФ D=0.004 P>с1 доп>=0,4кВт
E>с2>=1,5кВ С>с1к>=330пФ f>max>=1,6МГц >c>>1>>c>>2>=5,8
U>н>=8В γ=α>1>/ α>0>=1,5723 α>1>=0,5 α>0>=0,318
3.1 Расчет в пиковой точке
Произведем расчет максимального режима лампового усилителя.
3.1.1 Расчет анодной цепи
Максимальный коэффициент использования анодного напряжения:

Амплитуда колебательного анодного напряжения:

Амплитуда первой гармоники анодного тока:

Постоянная составляющая анодного тока:

Амплитуда импульса анодного тока:

где >1> - коэффициент Берга.
Мощность подводимая к анодной цепи генератора:

Мощность рассеиваемая на аноде лампы генератора:

Коэффициент полезного действия генератора по анодной цепи:

Проверка

Эквивалентное сопротивление анодной нагрузки:

Амплитуда сеточного напряжения:

где >1>=0,5 - коэффициент Шулейкина.
Напряжение смещения на управляющей сетке:

3.1.2 Расчет цепи управляющей и экранирующей сеток
Пиковое напряжение на управляющей сетке:

Так как
то в цепи управляющей сетки тока нет.
Найдем минимальное значение напряжения на аноде:

Зная
e>c>>1
>>max>, e>a>>
>>min>>,> E>c>>2>
найдем импульс тока экранирующей сетки

Угол отсечки >2> ориентировочно выбирается в пределах (0,50,7)
>2>=0,55*=0,55*90=50O Тогда >0с2>=0,183
Найдем постоянную составляющую тока экранной сетки

где К>0с>=2/3 - поправочный коэффициент

3.2 Расчет в телефонной точке
Для расчета в режиме несущей можно использовать формулы линейной интерполяции.
Амплитуда первой гармоники анодного тока:

где m - глубина модуляции. Постоянная составляющая анодного тока:

Амплитуда напряжения на аноде:

Амплитуда напряжения на сетке:

Колебательная мощность:

Мощность потребляемая лампой:

Мощность рассеиваемая на аноде лампы:

Мощность рассеиваемая на экранной сетке:

3.3 Расчет генератора УМК на ЭВМ
Мощность рассеиваемая на аноде достигает максимального значения в режиме несущей. Потребляемая генератором и колебательная мощности имеют максимальное значение в пиковой точке, причем колебательная мощность изменяется по квадратичному закону, а потребляемая по линейному.
КПД имеет максимальное значение только в пиковой точке, что не очень хорошо, так как передатчик 70% времени находится в режиме молчния, когда лампа работает в телефонной точке, где КПД низкий.
4. Расчет предвыходного каскада
Предвыходной каскад предназначен для предварительного усиления ВЧ сигнала до мощности необходимой для раскачки выходного каскада. Также в предвыходном каскаде осуществляется амплитудная модуляция к коллекторной цепи. Каскад строится на мосту сложения шести усилительных модулей для обеспечения бесперебойной работы передатчика при выходе из строя одного из модулей.
Каждый из модулей строится по двухтактной схеме на 8 транзисторах 2Т970А включенных по схеме с ОЭ.
Транзистор имеет следующие характеристики:
r>нас>=0.3 Ом e>кэдоп>=60В r>б>=0.2 Ом e>бэдоп>=4В
r>Э>=0 Ом J>кодоп>=13А >0>=20-80 f>1>f>2>=0,9-1,6МГц
f>T>=700МГц f=100 МГц С>К>=120пФ Р>~>=100Вт
С>Э>=600пФ К>р>=30 L>Э>=0,2нГн
L>б>=0,5нГн Е>к>=28В L>К>=5нГн =76О
4.1 Расчет генератора на биполярных транзисторах при коллекторной модуляции в схеме с ОЭ
Мощность приходящаяся на 1 транзистор ступени в соответствии со структурной схемой.
P|>~>>VT>=83,5Вт
4.1.1 Расчет коллекторной цепи в максимальном режиме
Критический коэффициент использования коллекторного напряжения:

Напряжение на коллекторе:

Максимальное напряжение на коллекторе:

Амплитуда первой гармоники тока коллектора:

Постоянная составляющая тока коллектора:

Пиковое значение тока в цепи коллектора:

Выходное сопротивление по переменному току:

Мощность потребляемая транзистором:


Тогда

Коэффициент полезного действия:

4.1.2 Расчет базовой цепи в максимальном режиме
Балластный резистор в цепи базы:



Сопротивление базы: где Е>Б0>=0,7В


Постоянная составляющая тока базы:

Постоянная составляющая тока эмиттера:

Напряжение смещения на базе:


Рассчитаем активную составляющую входного сопротивления транзистора:


Выходная мощность:

5. Расчет предварительного каскадов в максимальном режиме
5.1 Расчет коллекторной цепи в максимальном режиме
В каскаде собранном на транзисторах 2Т934Б мощность приходящаяся на 1 транзистор ступени составляет P|>~>=11Вт
Транзистор имеет следующие характеристики:
r>нас>=1Ом e>кэдоп>=70В L>б>=3.1нГн Е>к>=28В
r>б>=0.2Ом e>бэдоп>=4В L>К>=2.5нГн =90О
r>Э>=0 Ом J>кодоп>=1 (1.5) А, >0>=5-150 f>1>f>2>=100-400МГц
f>T>=600МГц f=100МГц, С>К>=10пФ Р>~>=12Вт
С>Э>=110пФ К>р>=30, L>Э>=1,2нГн КПД=50%
Критический коэффициент использования коллекторного напряжения:

Напряжение на коллекторе:

Максимальное напряжение на коллекторе:

Амплитуда первой гармоники тока коллектора:

Постоянная составляющая тока коллектора:

Пиковое значение тока в цепи коллектора:

Выходное сопротивление по переменному току:

Мощность потребляемая транзистором:

Мощность рассеиваемая на коллекторе:

Коэффициент Полезного Действия:

5.2 Расчет базовой цепи



Балластный резистор в цепи базы:

Постоянная составляющая тока базы:

Постоянная составляющая тока эмиттера:

Напряжение смещения на базе:


Рассчитаем активную составляющую входного сопротивления транзистора:

Выходная мощность:

6. Расчет промышленного КПД
Общее выражение промышленного КПД представляет собой:

Потребляемая мощность анодными цепями всех каскадов передатчика:

Потребляемая мощность накальными цепями всех каскадов передатчика:

Потребляемая мощность цепями смещения всех каскадов передатчика:

Дополнительно потребляемая мощность системой охлаждения, УБС, ТУВ и возбудителем передатчика:




Список используемой литературы
Конспект лекций
Методические указания по курсовому и дипломному проектированию радиопередающих устройств на тему: "Расчет технико-экономических показателей проектируемого передатчика". Составитель Кривогузов А.С. Новосибирск.: НЭИС, 1985. - 20 с.
Синхронное радиовещание / под редакцией А.А. Пирогова. - М.: Радио и связь, 1989.