Расчет приемопередатчика
НАЗНАЧЕНИЕ
Ячейка УВЧ-УПЧ предназначена для усиления и преобразования входного сигнала fc (от 30 до 80 МГц) в сигнал первой промежуточной частоты fпч1 =12.5МГц, усиления и преобразования сигнала fпч1=12,5МГц в сигнал второй про межуточной частоты fпч2=0,7МГц, детектирования сигнала второй промежуточной частоты, а также для выделения огибающей шумов в режиме приёма.
ТЕХНИЧЕСКИЕ ПАРАМЕТРЫ
-
№ п/п
Наименование параметра
Величина параметра
Отклонение
1.
Частота входного сигнала fc
30 – 80 МГц
2.
Первая промежуточная частота fпч1
12,5 МГц
3.
Вторая промежуточная частота fпч2
0,7 МГц
4.
Чувствительность приёмника на промежуточной частоте равной 12500кГц
65дБ
5.
РАБОЧЕЕ МЕСТО
|
№ п/п |
Наименование и тип прибора |
Количество на одно рабочее место |
Класс точности, погрешности |
|
1 |
Источник питания постоянного тока Б5-47 |
3 |
0,05 |
|
2 |
Вольтметр универсальный цифровой В7-22А |
1 |
+ (0,5+0,5Uпр),% Ux |
|
3 |
Прибор для исследования АЧХ Х1-48 |
1 |
+ 0,5дБ |
|
4 |
Осциллограф универсальный С1-94 |
1 |
+ 6% |
|
5 |
Милливольтметр В3-39 |
1 |
+ 2,5% |
|
6 |
Вольтамперметр М 2038 |
1 |
0,5 |
|
7 |
Генератор сигналов высокочастотный Г4-164 |
1 |
+ 2 |
|
8 |
Измеритель нелинейных искажений С6-7 |
1 |
+ 10% |
|
9 |
Пинцет |
||
|
10 |
Острогубцы |
||
|
11 |
Электропаяльник 36В |
||
|
12 |
Диэлектрическая отвёртка для настройки контуров |
||
|
13 |
Отвёртка |
||
|
14 |
Защитный браслет с заземлением |
КОНСТРУКЦИЯ
1.Ячейка УВЧ-УПЧ представляет собой печатную плату, на которую установлены микросборки, микросхемы и другие элементы.
2.Ячейка выполнена на двухслойной печатной плате с односторонней установкой элементов. Электрические соединения ячейки УВЧ-УПЧ с другими блоками и ячейками осуществляются через разъёмы.
3.Ячейки УВЧ-УПЧ крепятся к передней панели винтами впотай, а их электрическое соединение с коммутационной ячейкой осуществляется комбинированными соединителями. Механическое соединение ячеек УВЧ-УПЧ также осуществляется через кронштейн, на котором установлены контакты для подключения к аккумулятору.
ТЕХНИКА БЕЗОПАСНОСТИ
При настройке ячейки необходимо выполнять следующие правила:
Рабочее место должно быть свободно от лишних предметов.
Настройку ячейки проводить при строгом соблюдении всех правил техники безопасности при работе с напряжением до 220В.
Корпуса приборов должны быть заземлены.
Все приборы, находящиеся на рабочем месте должны быть соответствующим образом подготовлены для измерения, согласно инструкции по эксплуатации.
Все пайки на ячейке должны производиться только при выключенных источниках питания, корпус паяльника должен быть заземлён напряжение 36 В
6. Настройка ячейки УВЧ-УПЧ должна производиться на рабочем месте, к которому подведено переменное напряжение 36В и 220В частотой 50Гц.
7. Не допускается подсоединение измерительной аппаратуры пайкой к элементам ячейки (микросборкам)
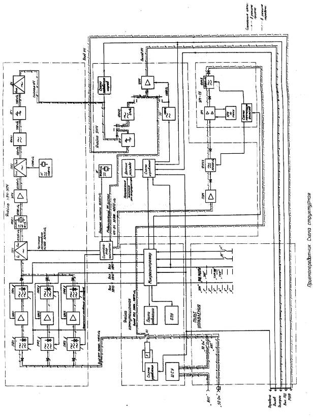
ПРИНЦИП РАБОТЫ
С антенны ВЧ сигнал поступает через широкополосное согласующее устройство (ШСУ) и контакты реле К1 на вход преселектора ячейки УВЧ-УПЧ, которое состоит из следующих блоков:
I. Преселектор
а) поддиапазон ПФ1 УВЧ1 (VT1, VT2), ПФ4;
б) поддиапазон ПФ2 УВЧ2 (VT3, VT4), ПФ5;
в) поддиапазон ПФ3 УВЧ3 (VT5, VT6), ПФ6;
II. Преобразователь частоты ПР1 (D4);
III. Фильтр основной селекции ФОС1 (Z1);
IV. Усилитель промежуточной частоты УПЧ (D1);
V. Преобразователь частоты ПР2 (D2);
VI. Усилитель промежуточной частоты УПЧ (D3);
Преселектор производит фильтрацию и усиление сигнала на рабочей частоте. А на микроконтроллер сигнал поступает с пульта
Переключение поддиапазонов осуществляется по командам, поступающим от микроконтроллера.
Напряжение управления настройкой полосовых фильтров преселектора подается от синтезатора частоты. С выхода преселектора ВЧ сигнал поступает на первый преобразователь частоты (ПР1), где осуществляется преобразование частоты сигнала в первую промежуточную частоту 12 500 кГц, Частотой гетеродина для Пр1 является частота 42 500 -62 475 кГц, подаваемая от синтезатора частоты.
Сигнал первой промежуточной частоты выделяется кварцевым фильтром основной селекции (ФОС) с полосой пропускания 18 кГц и выдается на вход усилителя УПЧ.
В усилителе УПЧ осуществляется основное усиление сигнала первой промежуточной частоты, который затем преобразуется в сигнал второй промежуточной частоты 700 кГц в преобразователе частоты ПР2. Частотой гетеродина для ПР2 служит напряжение кварцевого генератора (КГ) с частотой 11 800 кГц.
Сигнал второй промежуточной частоты выделяется фильтром нижних частот ФНЧ1 и ограничивается по амплитуде ограничителем ОГ1, После этого сигнал демодулируется частотным демодулятором ДЧ.
С выхода демодулятора ДЧ сигнал низкой частоты через фильтр нижних частот ФНЧ2 ячейки УНЧ поступает на вход усилителя низкой частоты (УНЧ).
При работе с включенным ПШ, в случае отсутствия сигнала на входе приемника, сигнал с выхода ДЧ на вход УНЧ не додается. Входным сигналом для схемы подавителя шумов является сигнал низкой частоты от демодулятора ДЧ. Принцип работы схемы ПШ основан на уменьшении уровня напряжения шумов на выходе тракта ПЧ при увеличении уровня полезного сигнала на входе приемника.
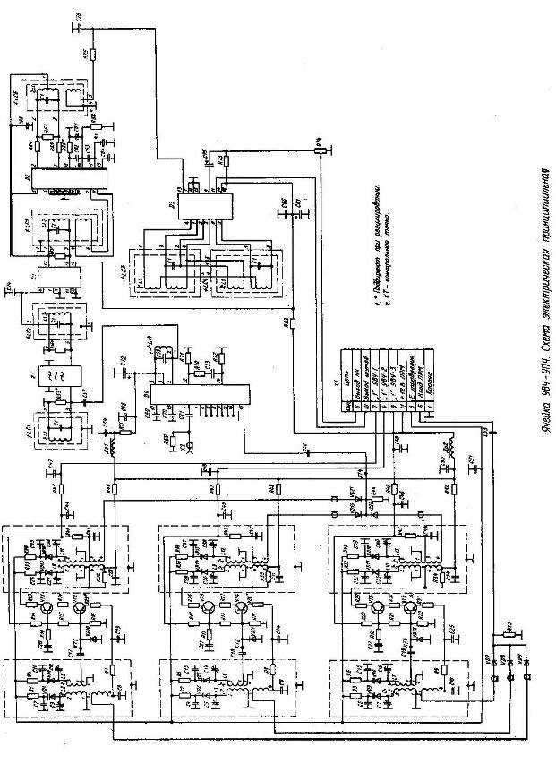
В состав ячейки входят: преселектор, выполненный на транзисторах VT1... VT6, преобразователь радиочастоты в первую промежуточную частоту 12,5 МГц, выполненный на микросхеме D 4, кварцевый фильтр основной селекции (ФОС) Z1, тракт первой промежуточной частоты на микросборке D1, преобразователь первой промежуточной частоты 12,5 МГц во вторую промежуточную частоту 0,7 МГц на микросхеме D2 и тракт второй промежуточной частоты на микросборке D3. В режиме приема на ячейку УВЧ-УПЧ через контакт 11 разъема XI подается напряжение питания "+12 В ПРМ".
Сигнал рабочей частоты через высокочастотный контакт Б разъема XI и разделительный конденсатор С53 поступает на вход преселектора. Преселектор разбит на три поддиапазона и состоит из трех, выполненных по одинаковой электрической схеме линеек усиления высокой частоты. Рассмотрим работу одного из поддиапазонов, например, первого.
Команда включения любого поддиапазона поступает с микроконтроллера уровнем логической единицы (+9 В).
Для включения первого поддиапазона с микроконтроллера через контакт 7 разъема XI подается напряжение уровнем "Лог.1" в цепь базового смещения транзисторов VT1, VT2. Транзисторы открываются и протекающим током отпираются коммутационные диоды VD9 и VD21, являющиеся соответственно входным и выходным ВЧ ключами первой линейки преселектора,
Через открытый входной высокочастотный ключ VD 9 напряжение сигнала подается на входной двухконтурный фильтр первой линейки.
Входной фильтр выполнен по схеме с электронной перестройкой частоты с взаимоиндуктивной связью.
Первый контур фильтра состоит из индуктивности L 2, подстроенной емкости СЗ и варикапа VDl, а второй - из индуктивности L5, подстроенной ёмкости С12 и варикапа VD4.
Управляющее напряжение на варикапы VDl и VD4 подаётся через контакт 5 разъема XI. Граничные пределы управляющего напряжения находятся в диапазоне от 4 до 14 В. Конденсаторы С2 и С11 - развязывающие. Сопряжение настройки входного фильтра осуществляется перестройкой индуктивностей L2, L5 и подстроенных конденсаторов СЗ, С12,
Выделенный входным фильтром сигнал через разделительный конденсатор С17 поступает на, вход усилителя высокой частоты. Усилитель выполнен на транзисторах VT1, VT2 по каскодной схеме ОЭ-ОБ. Нагрузкой усилителя является двухконтурный фильтр с электронной перестройкой, аналогичный входному.
Шунтирующий резистор R32 служит для создания относительно постоянного сопротивления нагрузки усилителя высокой частоты в диапазоне перестройки фильтра. Сигнал с отвода второго контура выходного фильтра через диод VD21, являющийся выходным 84 ключом первой линейки, подается на вход первого преобразователя частоты.
Аналогично работают остальные линейки усиления высокой частоты.
Первый преобразователь частоты предназначен для преобразования сигналов, приходящих с преселектора и с синтезатора частоты, в сигнал первой промежуточной частоты 12,5 МГц. Преобразователь выполнен на микросхеме D 4 по схеме балансного смесителя частоты. Сигнал с выхода преселектора поступает на вход преобразователя частоты через разделительный конденсатор С52, Сигнал гетеродина поступает на преобразователь через ВЧ разъем Х2 и разделительный конденсатор С71.
Нагрузкой первого преобразователя частоты является двухконтурный фильтр с внешнеемкостной связью. Первый контур фильтра образован индуктивностью L14 и конденсатором С59, второй - контуром LC1. Конденсатор С57 - емкость связи. Сигнал первой промежуточной частоты 12,5 МГц, выделенный фильтром, через кварцевый фильтр основной селекции Zl и цепь согласования, состоящую из контура LC2 и резонатора R56* подается, на вход усилителя первой промежуточной частоты. Контуры LC1 и LC2 и подборные резисторы R53* и R56* служат для настройки АЧХ кварцевого фильтра.
Усилитель первой промежуточной частоты выполнен на микросборке D1. Нагрузкой каскада является резонансный контур LС5, служащий для сужения шумовой полосы. Усиленный сигнал первой промежуточной частоты снимается с контура и подается на второй преобразователь частоты.
Второй преобразователь частоты предназначен для преобразования сигнала первой промежуточной частоты в сигнал второй промежуточной частоты 0,7 МГц. Преобразователь выполнен на микросхеме D2. Частотой гетеродина для второго преобразователя служит частота кварцевого генератора, собранного на части микросхемы D2. Конденсаторы С62, С63,С65 и кварц В1 образуют совместно с микросхемой схему "емкостной трехточки". Нагрузкой второго преобразователя частоты является контур LC6 и ФНЧ, состоящий из резистора R75 и конденсатора С76. Сигнал второй промежуточной частоты подается на вход тракта усиления второй промежуточной частоты.
Тракт усиления второй промежуточной частоты выполнен на микросборке D3 и контурах LC3 и LС4.
В состав микросборки входит усилитель-ограничитель, частотный дискриминатор и схема детектора шумов. Контур LCЗ является контуром ограничителя, а контур LC4 - контуром частотного дискриминатора. С выхода частотного дискриминатора продетектированный сигнал поступает на потенциометр R74, служащий для регулирования уровня выходного сигнала НЧ.
Принцип работы схемы ПШ основан на уменьшении уровня шумов на выходе тракта ПЧ ячейки УВЧ-УПЧ при увеличении уровня полезного сигнала на входе приемника.
Ячейка коммутационная обеспечивает преобразование команд, поступающих от органов управления радиостанции, и формирование сигналов управления синтезатором частоты, сигналов включения поддиапазонов УВЧ приемника и усилителя мощности, запись и запоминание ЗПЧ, коммутацию антенны на вход приемника и выход передатчика, управление индикацией частоты, согласование антенны со входом приемника и выходом передатчика.
ТАБЛИЦА РЕГУЛИРУЕМЫХ ЭЛЕМЕНТОВ
|
Наименование устройства |
Наименование регулируемых элементов |
Пределы параметров |
Наименование параметров |
|
|
Схемное обозначение |
Величина наименования |
|||
|
УВЧ 1 |
R 25 |
12; 24; 47 Ом |
30000 кГц -40500 кГц |
Предназначен для усиления ВЧ |
|
УВЧ 2 |
R28 |
12; 24; 47 Ом |
40500 кГц -57500 кГц |
|
|
УВЧ 3 |
R31 |
12; 24; 47 Ом |
57500 кГц -80000 кГц |
|
|
ФОС |
R53 |
8; 2; 56 кОм |
12500 кГц |
Для грубой настройки контуров |
|
ФОС |
R56 |
8; 2; 56 кОм |
12500 кГц |
|
|
УПЧ |
R63 |
750 Ом; 5,6кОм |
12500 кГц |
Предназначен для усиления ПЧ |
|
Пр |
R66 |
820 Ом; 2,2кОм |
11800 кГц |
Предназначен для преобразования сигнала |
|
Пр |
R68 |
820 Ом; 2,2кОм |
11800 кГц |
Регулировка ячейки УВЧ – УПЧ заключается в проверке постоянных напряжений на электродах транзисторов VT1-VT6 и выводах микросхем D2, D4 и микросборок D1, D3,
1. При проверке постоянных напряжений на электродах транзисторов VT1-VT6 не должны выходить за пределы данных в таблице.
Таблица 1
|
№ п/п |
Транзисторы |
UэВ |
UбВ |
UкВ |
|
1 |
VT1 VT3 VT5 |
3,8 – 4,8 |
4,5 – 5,5 |
10,2 – 11,2 |
|
2 |
VT2 VT4 VT6 |
1,8 – 2,8 |
2,5 – 3,5 |
3,8 – 4,8 |
2. При проверке постоянного напряжения на выводах микросхем (микросборок) напряжение не должно выходить за данные, указанные в таблице.
Таблица 2
-
№ п/п
Микросборка (микросхема)
Номер вывода
Напряжение (В)
1
D1
14
11,2
2
D2
5
5,8
3
D2
2
5,6
4
D2
3
5,6
5
D3
14
11,2
6
D4
2, 3, 5
10
7
D4
12
0,65
8
D4
14
0,62
Настройка по измерителю АЧХ Р9 входного фильтра вращением подстроечных сердечников, соответствующих индуктивности, на нижнюю частоту настройки fн, регулируемой линейки по максимуму коэффициента передачи и ширины полосы пропускания. По прибору f9 входной фильтр регулируемой линейки УВЧ на нижнюю частоту настройки fн подстройкой соответствующих индуктивностей.
Проводя регулировку ширины полосы пропускания выходного фильтра линейки, установкой необходимой глубины введения экрана. Критерием правильной регулировки является максимально возможная прямоугольность АЧХ фильтра при соответствии ширины полосы пропускания, измеренной по уровню 1дБ.
Таблица 3
|
№ п./п. |
Частота настройки |
Ширина полосы пропускания по уровню 1дБ |
||
|
Первая линейка УВЧ |
Вторая линейка УВЧ |
Третья линейка УВЧ |
||
|
1 |
fн |
Не более 2,5МГц Не менее 1,5МГц |
Не более 3,5МГц Не менее 2МГц |
Не боле 4,5МГц Не менее 3МГц |
|
2 |
fв |
Не более 3,5МГц |
Не более 6МГц |
Не более 7МГц |
Проверка правильности настройки выходного фильтра на частоты fн и fв и при необходимости производится подстройка.
Подав питание на ячейку УВЧ – УПЧ подстраивается линейка усиления высокой частоты соответствующими катушками индуктивности на требуемую нижнюю частоту настройки fн по максимуму коэффициента передачи и ширины полосы пропускания. При регулировке коэффициента передачи плавно изменяем напряжение источника питания Р3 от нижнего предела управляющего напряжения U1п до верхнего предела U2п. Убедиться, что при этом происходит перестройки линейки УВЧ в диапазоне от fнг до fвг. Коэффициент передачи при этом должен находиться в приделах от 12 до 18дБ. В случае отличия коэффициента от указанного коэффициента изменить номиналы резистора обратной связи Ro, при коэффициенте передачи менее 12дБ уменьшить номинал этого резистора и соответственно при коэффициенте, превышающем 18дБ, увеличить номинал резистора Ro.
Определить по прибору Р9 ширину полросы пропускания регулируемой линейки УВЧ на частотах fнг и fвг по уровню 3дБ и по уровню 10дБ. Ширина полосы пропускания при этом должна соответствовать значениям, указанным в таблице.
Таблица 4
|
Наименование |
Первая линейка УВЧ |
Вторая линейка УВЧ |
Третья линейка УВЧ |
|
Вход выходного фильтра |
КТ1 |
КТ2 |
КТ3 |
|
Выход линеек УВЧ |
КТ4 |
КТ4 |
КТ4 |
|
Управляющее напряжение U1 |
7,3В |
6,2 В |
6,2 В |
|
Управляющее напряжение U2 |
10,8 В |
10,1 В |
10,3 В |
|
Нижняя частота настройки fн |
32500 кГц |
44500 кГц |
63000 кГц |
|
Верхняя частота настройки fв |
38000 кГц |
53000 кГц |
75000кГц |
|
Индуктивности входного фильтра |
L2 L5 |
L3 L6 |
L4 L7 |
|
Конденсаторы входного фильтра |
C3 C12 |
C5 C14 |
C7 C16 |
|
Переходной конденсатор |
C17 |
C18 |
C19 |
|
Индуктивности выходного фильтра |
L8 L11 |
L9 L12 |
L10 L13 |
|
Конденсаторы выходного фильтра |
C27 C36 |
C30 C38 |
C33 C40 |
|
Нижний предел управляющего напряжения U1п |
5,9В |
4,6 В |
4,6 В |
|
Верхний предел управляющего напряжения U2п |
13,1 В |
13,1 В |
13 В |
|
Нижняя граница диапазона fнг |
30000кГц |
40500кГц |
57500кГц |
|
Верхняя граница диапазона fвг |
40500кГц |
57500кГц |
80000кГц |
|
Резистор обратной связи Ro |
R25 |
R28 |
R31 |
НАСТРОЙКА ТРАКТА ПРОМЕЖУТОЧНОЙ ЧАСТОТЫ
Подключить разъём Х4 ячейки А2 приспособление ПНП-УВЧ-УПЧ к разъёму Х2 ячейки УВЧ - УПЧ. Перевести на приспособлении переключатель S2 в положение «6», тумблер S1 в положение «U2», S5 в положение «Ц1», S6в положение «РАБОТА». Установить напряжение источника питания Р4 равным верхнему пределу, управляющего напряжения третьей линейки УВЧ 12,9В.
Нажать кнопку РТ приспособления ПНП-УВЧ-УПЧ и убедиться, что при этом на индикаторах ячейки А1 приспособления индицируется число 79975.
Подать от генератора сигналов Р8 частотный модулируемый сигнал частотной 79975кГц с девиацией 5,6кГц и частотной модуляции 1000Гц уровнем 100мкБ на разъём ВЧ приспособления.
Настроить частотный дискриминатор ячейки УВЧ-УПЧ вращением подстроечного сердечника контура LC4 по максимуму входного напряжения низкой частоты. Напряжение контролируется вольтметром прибора Р5 на клемме «ТЕЛЕФОН» приспособления.
Установить с помощью переменного резистора R74 ячейки УВЧ-УПЧ уровень сигнала на входе НЧ приспособления равным (55+ 5)мБ. Напряжение при том контролируется вольтметром прибора Р5.
Настроить тракт ПЧ вращением подстроечных сердечников контуров LC1, LC2, LC3, LC5, LC6 и индуктивности L16 по минимуму напряжения шумов на клемме «ШУМЫ» при постепенном уменьшении уровня входного сигнала от генератора Р8 до 0,5мкВ. При этом форму сигнала наблюдаемую на экране осциллографа Р6 на входе «ТЕЛЕФОН» необходимо поддерживать наиболее близкую к синусоиде.
Установить уровень сигнала, подаваемого от генератора Р8 равным 10мкВ и произвести подстройку частотного дискриминатора контуром LC4 по максимуму входного напряжения.
Подготовить прибор Р5 для измерения нелинейных искажений вращением подстроечных сердечников контуров LC1 и LC2, а также индуктивности L16 и подбором номиналов резисторов R53 и R56 добиться минимального значения коэффициента нелинейных искажений низкочастотного сигнала на выходе «ТЕЛЕФОН» приспособления ПНП-УВЧ-УПЧ при минимуме напряжения шумов на выходе «ШУМЫ».
Коэффициент нелинейных искажений низкочастотного сигнала после настройки должен быть не более 6%.

