Проект системы радиодоступа в п. Омчак Магаданской области
Федеральное агентство связи
Хабаровский Институт Инфокоммуникаций
Государственное образовательное учреждение
Высшего профессионального образования
Сибирский государственный университет телекоммуникаций и информатики
Среднее профессиональное образование
Допустить к защите
Декан ФЗО ВПО и СПО
ХИИК ГОУ ВПО «СибГУТИ»
__________Е. Л. Филиппов
2009 г.
ДИПЛОМНЫЙ ПРОЕКТ
на тему:
Проект системы радиодоступа в п. Омчак
Магаданской области
Руководитель: ____________Т. И. Антощенкова
Дипломник: ____________Ф. В. Волков
Рецензент: ____________Е. Л. Филиппов
Шифр: ЗО 210406 510
Хабаровск 2009 г.
ФЕДЕРАЛЬНОЕ АГЕНСТВО СВЯЗИ
Хабаровский Институт Инфокоммуникаций ГОУ ВПО
Сибирский Государственный Университет Телекоммуникаций и Информатики
Колледж связи и информатики
|
РАССМОТРЕНО |
УТВЕРЖДАЮ |
|
на заседании предметной комиссии сети связи и системы коммутации « 25 » декабря 2008 г __________________ ( ) |
Декан ФДО ВПО и СПО ХИИК ГОУ ВПО «СибГУТИ» _____________Е. Л. Филиппов «____» ___________ 2009 г |
ТЕХНИЧЕСКОЕ ЗАДАНИЕ
на разработку дипломного проекта
студенту группы _______52__________ специальности сети связи и системы коммутации_______________________________________________
______________Волков Фёдор Викторович_______________________
(фамилия, имя, отчество)
Тема проекта Проект системы радиодоступа в п. Омчак Магаданской области
Тема утверждена приказом № 08/07 от « 10 » марта 2009г
Срок сдачи студентом законченного проекта___10 июня 2009 года ____
Руководитель дипломного проекта___Антощенкова Татьяна Иосифовна_____
(фамилия, имя, отчество, должность и место работы)
преподаватель высшей категории, ХИИК ГОУ ВПО СибГУТИ____________
Консультанты по проекту_______________________________________
(фамилия, имя, отчество, должность и место работы, с указанием относящихся к ним разделам проекта)
_____________________________________________________________
_____________________________________________________________
I. Исходные данные к проекту (эксплуатационно-технические данные)
Количество абонентов - 480
Зона обслуживания – п. Омчак Магаданской области
Привязку осуществить к АТС
Тип протокола – выбрать
Тип оборудования – выбрать
Диапазон частот – 1880 – 1900МГц
Максимальное одновременное количество запросов - 10
Продолжительность запроса – 45 сек.
Качество обслуживания не хуже 0,5%
Коэффициент тяготения – 0,3
Распределение нагрузки:
- местный трафик на ТФОП – 40% от общего числа абонентов;
- внутренний трафик – 30% от общего числа абонентов;
- внутризоновая связь – 10% от общего числа абонентов;
- междугородний трафик на другие ТФОП – 10% от общего числа абонентов;
- СПС других операторов – 5 % от общего числа абонентов.
II. Перечень вопросов, подлежащих разработке
А. В ПОЯСНИТЕЛЬНОЙ ЗАПИСКЕ
Контрольные сроки выполнения
ВВЕДЕНИЕ 18.04.2009
1 ОБЩАЯ ЧАСТЬ 23.04.2009
1.1 Сравнительный анализ систем беспроводного доступа
1.2 Способы организации связи
1.3 Разработка структурной схемы сети беспроводного доступа
2 РАСЧЕТНАЯ ЧАСТЬ 20.05.2009
2.1 Расчет числа радиоканалов для БС
2.2 Расчет интенсивности нагрузки
2.3 Расчет числа каналов
2.4 Проектирование системы беспроводного доступа
2.4.1 Планирование и развертывание сети
2.4.2 Размещение базовых станций и сетевых радиоокончаний
3 СПЕЦИАЛЬНАЯ ЧАСТЬ 28.05.2009
3.1 Безопасность жизнедеятельности и вопросы экологии
3.1.1 Воздействие электромагнитных полей на организм человека
3.1.2 Техника безопасности
3.1.3 Пожарная безопасность
ЗАКЛЮЧЕНИЕ 29.05.2009
СПИСОК ИСПОЛЬЗУЕМЫХ ИСТОЧНИКОВ
Б. В ГРАФИЧЕСКОЙ ЧАСТИ:
(точное указание обязательных чертежей)
Лист №1
Общая структурная схема системы DECTlink
Лист №2
Ситуационная карта поселка Омчак Магаданской области
В. В ЭКСПЕРИМЕНТАЛЬНОЙ (практической) ЧАСТИ:
(Конкретное задание на разработку программы или изготовление объекта с указанием входных и выходных параметров)
III. Рекомендуемая литература
1. В.И Носов. Сети радиодоступа. Часть 1: Учебное пособие / СибГУТИ.- Новосибирск, 2006 г.
В.Г. Карташевский. Сети подвижной связи. - М.: Эко-Трендз,2001 г.
Весоловский Кшиштоф. Сети подвижной радиосвязи. – М.: Горячая линия – Телеком,2006 г.
М.А Нагорский, М.В. Высогорец. Система абонентского радиодоступа "Гудвин Бородино" - решение проблемы доступа для сетей TDM и NGN . –М.: 2007
Ю.А. Громаков. Структура TDMA кадров и формирование сигналов в стандарте GSM. "Электросвязь". 2003.
Радиоинтерфейсы систем мобильного радиосервиса: Учеб. пособие. под ред. Челышева В.Д.СПб; ВУС, 2001.
Дата выдачи задания ____10 апреля ________ 200_9_г. ______________
(подпись руководителя)
Задание принято к исполнению __11 апреля ________ 200_9_г. _______
(подпись студента)
ПРИМЕЧАНИЕ: Это задание вкладывается в законченную пояснительную записку и предоставляется в Государственную квалификационную комиссию
ФЕДЕРАЛЬНОЕ АГЕНТСТВО СВЯЗИ
ХАБАРОВСКИЙ ИНСТИТУТ ИНФОКОММУНИКАЦИЙ
ГОСУДАРСТВЕННОГО ОБРАЗОВАТЕЛЬНОГО УЧРЕЖДЕНИЯ
ВЫСШЕГО ПРОФЕССИОНАЛЬНОГО ОБРАЗОВАНИЯ
СИБИРСКИЙ ГОСУДАРСТВЕННЫЙ УНИВЕРСИТЕТ
ТЕЛЕКОММУНИКАЦИЙ И ИНФОРМАТИКИ
ФАКУЛЬТЕТ ДНЕВНОГО ОБУЧЕНИЯ
СРЕДНЕГО ПРОФЕССИОНАЛЬНОГО ОБРАЗОВАНИЯ
РЕЦЕНЗИЯ
на дипломный проект Волкова Фёдора Викторовича на тему: «Проект системы радиодоступа в п. Омчак Магаданской области»
ФЕДЕРАЛЬНОЕ АГЕНТСТВО СВЯЗИ
ХАБАРОВСКИЙ ИНСТИТУТ ИНФОКОММУНИКАЦИЙ
ГОСУДАРСТВЕННОГО ОБРАЗОВАТЕЛЬНОГО УЧРЕЖДЕНИЯ
ВЫСШЕГО ПРОФЕССИОНАЛЬНОГО ОБРАЗОВАНИЯ
СИБИРСКИЙ ГОСУДАРСТВЕННЫЙ УНИВЕРСИТЕТ
ТЕЛЕКОММУНИКАЦИЙ И ИНФОРМАТИКИ
ФАКУЛЬТЕТ ДНЕВНОГО ОБУЧЕНИЯ
СРЕДНЕГО ПРОФЕССИОНАЛЬНОГО ОБРАЗОВАНИЯ
ОТЗЫВ
на дипломный проект Волкова Фёдора Викторовича на тему: «Проект системы радиодоступа в п. Омчак Магаданской области»
Дипломный проект выполнен в объеме технического задания и посвящен реконструкции существующей телефонной сети связи в поселке Омчак Магаданской области. Необходимость в такой реконструкции обусловлена низкой плотностью телефонизации района. Прокладка кабельных линий связи в сильно пересеченной местности экономически не выгодна.
Для телефонизации района была выбрана система связи абонентского доступа, позволяющая на малой территории обеспечить высокую плотность трафика. Выбранное базовое и абонентское оборудование имеет быструю интеграцию в существующие системы связи , его можно размещать на крышах , стенах домов, различных опорах.
В полном объеме и технически грамотно выполнен электрический расчет, определены все основные параметры. Рассмотрены вопросы безопасности жизнедеятельности и экологии.
В процессе проектирования автором проекта было использовано значительное количество материалов периодической печати Интернета.
Дипломный проект имеет определенный практический интерес для предприятия ОАО «Дальсвязь». Его реализация позволит повысить телефонизацию в поселке Омчак примерно на 20-25%.
Дипломный проект выполнен на достаточном техническом уровне. Считаю, что данный дипломный проект заслуживает оценки «отлично», может быть представлен к защите в Государственной Аттестационной Комиссии, а Волков Ф. В., заслуживает присвоения квалификации техника по специальности "Сети связи и системы коммутации ".
Руководитель проекта: Антощенкова Т. И. __.06. 2009г.
СОДЕРЖАНИЕ
ВВЕДЕНИЕ
1 ОБЩАЯ ЧАСТЬ
1.1 Сравнительный анализ систем беспроводного доступа
1.2 Способы организации связи
1.3 Разработка структурной схемы сети беспроводного доступа
2 РАСЧЕТНАЯ ЧАСТЬ
2.1 Расчет числа радиоканалов для БС
2.2 Расчет интенсивности нагрузки
2.3 Расчет числа каналов
2.4 Проектирование системы беспроводного доступа
2.4.1 Планирование и развертывание сети
2.4.2 Размещение базовых станций и сетевых радиоокончаний
3 СПЕЦИАЛЬНАЯ ЧАСТЬ
3.1 Безопасность жизнедеятельности и вопросы экологии
3.1.1 Воздействие электромагнитных полей на организм человека
3.1.2 Техника безопасности
3.1.3 Пожарная безопасность
ЗАКЛЮЧЕНИЕ
СПИСОК ИСПОЛЬЗУЕМЫХ ИСТОЧНИКОВ
ВВЕДЕНИЕ
Традиционные проводные сети составляют основу телекоммуникационной инфраструктуры и еще долго сохранят значимость. Однако их развитие происходит медленно и не всегда успевает за спросом. Построение таких систем сопряжено с высокими первоначальными затратами, а срок окупаемости проекта может растянуться на долгие годы.
В современных системах связи все шире применяются технические решения, основанные на технологиях радиодоступа, которые во многом свободны от этих недостатков, требует минимального времени развертывания. Этим достигается высокая экономическая эффективность, особенно на этапе создания базовой инфраструктуры.
Хотя аппаратура беспроводного доступа по своему построению во многом близка к оборудованию мобильной связи, между ними существует ряд важных различий.
С одной стороны, в системах беспроводного доступа обычно возможна стационарная установка направленных антенн, тогда как в системах мобильной связи абонентская радиостанция или сотовый телефон могут находиться в самых неблагоприятных с точки зрения распространения радиоволн условиях. Кроме того, задачу построения системы беспроводного доступа облегчает фиксированное положение абонента относительно базовой станции: нет необходимости отслеживать его перемещение из зоны действия одной базовой станции в зону действия другой.
С другой стороны, в системах беспроводного доступа предъявляются более жесткие требования к качеству связи: оно должно быть не хуже, чем в исправной проводной линии. У абонента должна быть возможность не только вести переговоры, но и использовать обычное для телефонных сетей оборудование передачи данных (факс, модем).
Понятие «системы беспроводного доступа» охватывает широкий диапазон аппаратуры – от систем, обеспечивающих только беспроводное подключение пользователей к АТС, до больших учрежденческих АТС, сочетающих подключение радиоабонентов с широкими коммутационными возможностями.
Цифровая беспроводная телефонная система, в которой используется сеть маломощных базовых приемо-передающих радиостанций, обеспечивает обслуживание мобильных пользователей, находящихся как в закрытых помещениях, так и на открытых площадях. Система спроектирована для поддержки связи в тех случаях, когда пользователям необходима качественная двухсторонняя связь, получить с помощью проводных телефонов по тем или иным причинам не удается.
Эта система может быть подключена к имеющейся учрежденческой или офисной АТС, образуя единую телефонную систему, включающую абонентов, использующих
обычные проводные телефоны и мобильных абонентов, имеющих в своем распоряжении портативные телефонные трубки. Система предназначена для обеспечения мобильности пользователей в учрежденческих и корпоративных сетях на локальных территориях, такие как офисы, склады, торговые и производственные помещения, открытые площадки. Персональная мобильность в любой рабочей среде позволяет существенно повысить доступность связи и продуктивность работы персонала. Система деловой беспроводной телефонной связи практически является уменьшенной копией городской сотовой сети с той лишь разницей, что принадлежит она организации и оплачивать разговоры не требуется.
Для определения телефонов и учрежденческих АТС в середине 90-х годов был разработан стандарт DECT, при этом одной из основных целей было достижение максимальной плотности трафика: в таких системах она может доходить до сотен Эрланг на квадратный километр. DECT является открытым, развивающимся стандартом, обеспечивающим органичное взаимодействие с существующими сетями связи, он поддерживает большое количество различных приложений и услуг. При проектировании данного дипломного проекта рассмотрим вариант построения системы радиотелефонной связи на базе одной из систем стандарта DECT.
1 ОБЩАЯ ЧАСТЬ
1.1 Сравнительный анализ систем беспроводного доступа
Вопрос телефонизации удаленных объектов является очень актуальным в нашей стране. Несмотря на быстрое развитие сотовых систем связи, воспользоваться услугами сотовых операторов могут далеко не все желающие получить телефон на дачу, в загородный дом, на удаленное от центрального офиса подразделение предприятия, склад и т.д. Проводные линии связи заканчиваются, как правило, в ближайшем городе или крупном поселке. Наиболее простым, эффективным и доступным решением проблемы организации связи в удаленных районах является организация беспроводного радиодоступа.
Беспроводные системы по типу передаваемой информации подразделяются на системы передачи данных, системы передачи голоса и системы смешанного типа. В каждом из типов можно выделить беспроводные системы подвижного абонентского радиодоступа (микросотовые) и стационарного абонентского радиодоступа WLL (беспроводной абонентский шлейф). Существуют системы, на которые не требуется дополнительного разрешения на радиочастоты, и те, на которые необходимо получить такое разрешение. Во втором случае конкретные номиналы рабочих частот назначаются в установленном порядке Главгоссвязьнадзором России на основании расчетов электромагнитной совместимости с другими радиоэлектронными средствами этого диапазона, работающими в районе размещения закупаемых средств, с применением разработанных и согласованных с Министерством обороны РФ норм частотно-территориального разноса, исходя из реальной электромагнитной обстановки.
Для организации мобильной телефонной связи на предприятии, в офисе или в домашних условиях могут применяться различные системы.
Сотовые системы связи (GSM, AMPS, JDT) обеспечивают высокую спектральную эффективность подвижных сетей. Цифровые системы макросотовой связи используют временное разделение каналов и отвечают требованиям современных информационных технологий.
Беспроводные телефоны общего пользования (СТ) могут в ряде случаев составить конкуренцию сотовой связи. Однако для обычных систем (СТ-1) характерны низкое качество связи и отсутствие секретности передачи речевых сообщений. Эти недостатки устранены в новых системах микросотовой связи стандартов Ст-2, DECT, PACS,PHS.
В 1985 г. был создан первый стандарт бесшнуровой телефонии СТ-1 (Cordless Telephony). Системы СТ-1 работают в диапазоне частот 825-837 МГц, в котором размещается 10 радиоканалов. В стандарте реализован метод частотного разделения каналов
(FDMA). Количество дуплексных каналов – 40. Связь абонентского терминала с индивидуальной базовой станцией осуществляется через свой идентификационный код. Однако, как уже было отмечено выше, основным недостатком этого стандарта является невозможность обеспечения секретности передачи информации.
Системы стандарта СТ-2 работают в диапазоне частот 864,1-868,1 MГц, в котором размещается 40 радиоканалов, каждый с шириной полосы 100 кГц. СТ-2 использует метод многостанционного доступа с частотным разделением каналов (FDMA). Это первый стандарт беспроводной телефонии, в котором реализован дуплекс с временным разделением приема и передачи (TDD). Скорость цифрового потока в радиоканале 72 кбит/с. Стандарт предполагает применение кодека АДИКМ со скоростью передачи 32 кбит/с, что обеспечивает высокое качество передаваемой речевой информации. Средняя излучаемая мощность составляет 5 мВт (пиковая 10 мВт). СТ-2 обеспечивает конфиденциальность переговоров и лучшее, чем СТ-1 качество приема речевых сообщений. На российском рынке сегодня представлено оборудование систем СТ-2 производства Siemens, Ericsson, Luseni Tehnologies, Goodwin, "Информтехника и связь" и др. Стандарт не ориентирован на передачу данных, поэтому СТ-2 подходит тем пользователям, которые планируют передавать только речевой трафик, и не собираются расширять возможности системы внедрением дополнительных приложений и функций.
Система PACS (Personal Access Communications System) стандартизирована в 1996 г. и предназначена для предоставления беспроводной связи в общей полосе частот 2x60 МГц выделенных Федеральной комиссией связи США для сетей персональной связи. Функционально PACS являемся близким аналогом DECT, но ориентирована на использование в рамках принятого в США распределения спектра частот и концепции развития персональной связи. В Европе данная система практически не применяется (также, как и другие американские стандарты: PWT - Personal Wireless Telecommunications и WDCT - Worldwide Digital Coldless Telephone).
PHS (Personal Handyphone System) изначально разрабатывалась для организации персональной мобильной связи с малыми размерами ячеек (пикосот) на территории с высокой плотностью трафика для пешеходов и для создания сетей беспроводною доступа. Для системы выделена полоса частот 23 МГц в диапазоне 1,9 ГГц. Ее появление было вызвано необходимостью обеспечения мобильными средствами связи жителей Японии, где средняя плотность населения составляет 317 человек на 1 км2. PHS была сдана в коммерческую эксплуатацию на территории Японии в 1995г., через два года ею было оснащено уже 3 млн. абонентов, а к 2005 г. предполагается обеспечить услугами системы более 20 млн. человек. PHS поддерживает такие особые функции, как регистрация местоположения, аутентификация и «эстафетная передача».
У систем стандарта PHS существует ряд преимуществ по сравнению с другими известными стандартами, причем некоторые из этих преимуществ уникальны:
- у переносных телефонных аппаратов PHS незначительный вес (некоторые модели весят менее 80 г), в среднем они в два раза легче традиционных сотовых телефонов. В основном, это обеспечивается за счет легкости элементов питания - потребление энергии PHS - устройств невысокое, мощность передатчика не превышает 10 мВт. Как следствие, на одном комплекте батарей аппараты функционирует в несколько раз дольше сотового телефона (около 5 ч в режиме разговора и около 400 ч в режиме ожидания);
- на рынке аппаратуры стандарта PHS присутствует несколько десятков фирм-производителей (в том числе такие крупные, как NEC, Motorola и AT&T). Помимо переносных телефонных аппаратов и сотовых станций они предлагают широкий спектр PHS устройств в том числе "домашние станции" - стационарные сотовые станции для домашнего пользования;
- в PHS, как и в стандарте DECT, скорость передачи данных составляет 32 кбит/с. Это позволяет, в частности, применять системы PHS для высокоскоростного доступа в Интернет, передачи видеоизображения, доступа к базам данных. Применяемая в PHS система кодирования речи позволяет обеспечить качество передачи голоса на уровне традиционных телефонных сетей;
- стандарт PHS предполагает возможность его применения в беспроводной домашней и бизнес телефонии, в системах абонентского беспроводного доступа (Wireless Local Loop - WLL), в переговорных устройствах;
- отсутствие необходимости планирования частот;
- емкость сот PHS превышает емкость сот DECT.
Можно отметить, что PHS (как и все другие разработки подобного рода) имеет существенный недостаток - постоянную привязку несущих частот. Это делает систему в целом менее помехозащищенной, чем при динамическом распределении диапазона, что не компенсируется сокращением времени на установку частоты несущей (поскольку нет необходимости в выборе канала подвижными средствами).
Цифровая усовершенствованная беспроводная связь (DECT) - это стандарт цифрового радиодоступа, очень эффективно использующий полосу радиочастот и открывающей все новые приложения беспроводной связи для дома, офиса и частных локальных коммерческих зон (аэропортов, вокзалов, торговых центров, банков, бирж и др.). Он обеспечивает своим пользователям устойчивую высококачественную связь, защищенную от несанкционированного доступа. Стандарт поддерживает речевую и факсимильную связь, а также передачу данных.
Высокая эффективность использования выделенного частотного диапазона достигается за счет отказа от закрепленных частотных каналов. Это становится возможным благодаря процедуре полнодоступного мгновенного динамическою выбора свободного канала с оценкой его помехоустойчивости. Такая процедура позволяет устанавливать базовые станции ближе друг к другу без потерь в качестве.
Большинство поставок DECT оборудования - системы для дома и малого офиса. DECT доказал, что является эффективным для рынка потребителей с невысокими доходами, продемонстрировав потенциал для дальнейшего снижения цен. В этом сегменте рынка осуществлялись, в основном, поставки в конфигурации "одна базовая станция - одна трубка". Цены для данных конфигураций достигли уровня, при котором DECT становится чрезвычайно интересным для пользовательского рынка. Потребители заменяют свои старые беспроводные телефоны более низкого качества телефонами DECT или покупают свой первый полностью цифровой беспроводной телефон DECT, так как они чувствуют уверенность в его качестве, уровне защищенности и универсальности. Неудивительно, что на мировом рынке производства и потребления систем фиксированного радиодоступа система DECT занимает одно из лидирующих мест. Чрезвычайно привлекательна также перспектива легкой трансформации беспроводного телефона DECT в "домашнюю АТС" путем простого добавления дополнительных трубок.
DECT - очень перспективная технология не только для европейского, но и для мирового рынка. Это открытый, развивающийся стандарт, обеспечивающий органичное взаимодействие с существующими сетями связи и поддерживающий большое количество приложений и услуг. В настоящее время разрабатываются расширения стандарт DECT, предназначенные для обеспечения пакетной передачи данных (DPRS), доступа в Интернет (DIAP), поддержки услуг мультимедиа (DMAP).
Приведем отличительные достоинства системы DECT:
- цифровая технология ТDМА, используемая в стандарте DECT, обладает высокой помехоустойчивостью и позволяй беспроводным системам обрабатывать до 2000 пользователей на площади 1 км2;
- перед передачей речь кодируется с использованием 32 кбит/с ADPCM (Адаптивная Дифференциально-Импульсная Кодовая Модуляция). Таким образом, получаемое качество не отличается от качества обычного телефона;
- методы шифрования, используемые в стандарте DECT, делают подслушивание практически невозможным;
- системы в стандарте DECT имеют мощность излучения на трубке всего 10 мВт;
- телефоны стандарта DECT используют технологию прерывистой передачи, что существенно снижает потребление энергии. Большинство моделей телефонов стандарта DECT могут работать до 9 часов в режиме разговора и до 45 часов в режиме ожидания (эти цифры могут широко варьироваться в зависимости от производителя изделия);
- при использовании систем в стандарте DECT пользователь во время разговора может перемещаться из зоны действия одной ячейки (соты) в зону действия другой ячейки, причем связь при этом не прерывается;
- наряду с передачей голоса стандарт DECT позволяет осуществлять беспроводную передачу данных, что дает возможность организовать на базе систем телекоммуникаций беспроводные Локальные Вычислительные Сети (LANs), которые будут использовать ресурсы совместно с беспроводными телефонами.
В перспективе предполагается, что системы в стандарта DECT смогут связываться с другими телекоммуникационными сетями. В стадии завершения находится проект связи систем в стандарте DECT с сетями стандарта GSM.
Однако стоит сказать и о недостатках DECT, а также принятых в нем компромиссах. Технология DECT имеет худшие, чем в PHS, показатели допуска на временное рассеяние. Допуск на время рассеяния - важный параметр, который определяет стоимость инфраструктуры в условиях низкой плотности трафика для приложений, используемых вне помещений. Допуск на распространение задержки в DECT (эффективное значение задержки при высокой плотности базовых станций составляет 200 нс), правда, достаточен для того, чтобы не ограничивать потенциальные технические и экономические возможности в следующих инфраструктурах: больших промышленных зонах (открытие и закрытие помещения), CТM с 300-400-метровыми интервалами между базовыми секциями, 5-километровых (или более) зонах распространения сигнала от радиорелейных станций, всех зонах с малой напряженностью поля и экстремальным значением времени распространения. Кроме того, задержка можем быть компенсирована за счет установки беспроводной ретрансляционной станции WRS.
Основные параметры систем DECT и PHS приведены ниже (таблица 1.1).
Россия как часть Европы не может находиться в стороне от общих тенденций развития европейского рынка средств подвижной связи. В последние годы стандарт DECT занял ведущие позиции на рынках бесшнуровых телефонов, микросотовых и пикосотовых бизнес-систем, а также абонентского радиодоступа. Мировая статистика рынка беспроводных средств связи свидетельствует о неуклонном росте объемов поставок оборудования DECT. В 2000 году суммарный мировой объем поставок оборудования DECT достиг уровня 28 млн. единиц.
Таблица 1.1- Технические характеристики систем DECT и PHS
|
№ |
Параметр |
Значение |
|
|
DECT |
PHS |
||
|
1 |
2 |
3 |
4 |
|
1 |
Рабочий диапазон частот, МГц |
1880-1900 |
1895-1907 |
|
2 |
Количество частот |
10 |
40 |
|
3 |
Разнос частот, МГц |
1,728 |
0,3 |
|
4 |
Метод доступа |
TDMA/TDD |
TDMA/TDD |
|
5 |
Число каналов на одну частоту |
12 |
4 |
|
6 |
Метод модуляции |
GMSK |
QPSK |
|
7 |
Метод сжатия речи |
ADPCM |
ADPCM |
|
8 |
Выходная мощность радиоблоков, мВт |
10 |
10 |
|
9 |
Основные регионы применения |
Европа |
Япония, Азия |
Есть все основания полагать, что прогресс в смежных областях телекоммуникационного рынка (переход на оптические линии связи взамен существующих медных, предоставление полнофункциональных услуг ISDN, развитие инфраструктуры глобальных информационных сетей и многое другое) приведет к тому, что аппаратура DECT получит в России более широкое распространение, чем в данный момент. Еще одним фактором, положительно влияющим на распространение этого стандарта в России является то, что в соответствии с решением ГКЧР для эксплуатации и производства аппаратуры DECT не требуется разрешения Госсвязьнадзора. Нормативные документы, которые регулируют применение систем DECT и всего оборудования, связанного с ним, приведены в таблице 1.2.
Таблица 1.2 – Нормативные документы, регулирующие применение DECT в России
|
Об использовании полосы частот 1880-1900 МГц для оборудования беспроводной телефонной связи технологии DECT |
Решение ГКРЧ России |
Протокол № 39/7 от 26.08.96 |
«СвязьИнформ» №8 1996 г., стр. 120-122 |
|
О порядке внедрения оборудования DECT на российских сетях электросвязи |
Приказ Министерства связи Российской Федерации |
Приказ № 128 от 13.11.96 |
«СвязьИнформ» №11 1996 г., стр. 23-25 |
|
Об использовании полосы частот 1880-1900 МГц для оборудования DECT |
Решение ГКРЧ России |
Протокол № 6/2 от 27.04.98 |
«СвязьИнформ» №4 часть 1, 1998 г., стр. 25-26 |
Различные WLL системы DECT.
В настоящее время перед руководителями организаций, предприятий, офисов, находящихся в пригородной зоне, сельской местности, в труднодоступных районах, а также в районах с неразвитым или физически изношенным кабельным хозяйством, часто возникает проблема обеспечения персонала телефонной связью. Это касается также и операторов ГАТС, оказывающих услуги связи населению. Для решения указанной проблемы, так называемой проблемы «последней мили», часто используется аппаратура уплотнения абонентских линий. Однако ее применение не всегда эффективно, поэтому были разработаны системы беспроводного абонентского доступа WLL. Термин WLL (Wireless Local Loop) дословно означает «бесшнуровый (беспроводной или радио) абонентский шлейф».
Перспективы развития систем WLL во всем мире определены их неоспоримыми достоинствами:
- высокая скорость развертывания. Системы WLL позволяют в короткие сроки развернуть систему большой емкостью порядка 300 абонентов. Это, с одной стороны, имеет большое значение для операторов связи в условиях жесткой конкуренции на рынке телекоммуникационных услуг, когда важно определить возможных конкурентов и как можно быстрее получить отдачу от вложенных средств. С другой стороны, характеризует простоту и удобство (следовательно, и низкие затраты) проведения монтажных работ;
- отсутствие ограничений по рельефу местности;
- независимость передачи сигнала от рельефа местности благодаря возможности размещения БС на господствующих высотах и/или использованию ретрансляторов;
- простота и быстрота наращивания. Для подключения к системе нового абонента достаточно обеспечить его номером и абонентским терминалом. При дефиците емкости системы ее можно легко расширить дополнительными модулями или подсистемами.
В настоящее время к системам WLL относят системы с фиксированным доступом (стационарные абоненты) и системы с ограниченной степенью мобильности (скорость пешехода). Сегодня на рынке появилось много систем абонентского радиодоступа, которые принципиально отличаются друг от друга архитектурой, техническими параметрами и, главное, типами решаемых задач. Общепринятой классификации систем WLL на сегодняшний день не существует, однако некоторая систематизация по основным характеристикам возможна (таблица 1.3).
Таблица 1.3 – классификация систем WLL
|
№ |
Признак |
Параметры, типы, характеристики |
|
1 |
Способ передачи |
Аналоговые, цифровые |
|
2 |
Пользовательский тип |
Фиксированный доступ, мобильность со скоростью пешехода |
|
3 |
Способ реализации |
Гибридный (частично проводной) |
|
4 |
Технология |
Сотовые, транкинговые и беспроводные технологии, на базе РРЛ систем «точка – много точек», специализированные |
|
5 |
Архитектура |
Микросотовые, зоновые, «точка-много точек», сотовые |
|
6 |
Топология |
Радиальные, типа «дерево» |
Рассмотрим особенности использования некоторых систем WLL.
Система абонентского радиодоступа стандарта DECT GOODWIN Borodino.
Система GOODWIN Borodino рассчитана на применение в городских и пригородных районах с высокой и средней плотностью абонентов, а также в сельской местности.
Система позволяет проводить:
- обеспечение беспроводной связью от 50 до 500 абонентов;
- подключение и обслуживание в одной системе как фиксированных абонентов, так и абонентов с локальной мобильностью;
- подключение удаленных абонентов по существующим кабелям;
- поддержание большого трафика при высоком качестве связи;
- развертывание нескольких систем в одной зоне за счет интеграции в базовые станции синхронизирующего интерфейса;
- обеспечение высокого качества связи в городских условиях за счет применения кросс-поляризационных антенн с различными коэффициентами усиления;
- быструю интеграцию оборудования в существующие системы связи;
- сетевое техническое обслуживание и мониторинг системы с рабочего места оператора по сети Ethernet или через модем.
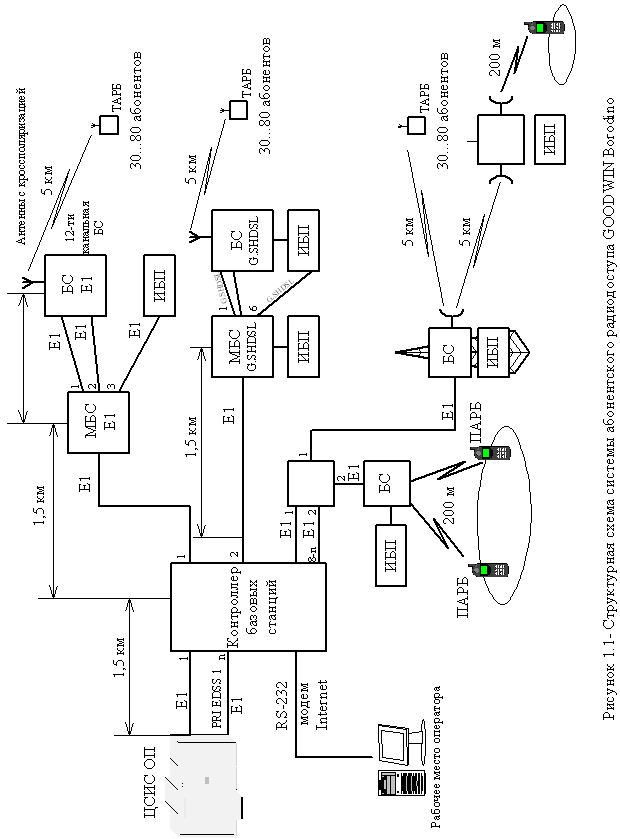
Схема организации связи и принцип работы системы GOODWIN Borodino.
Система GOODWIN Borodino предназначена для подключения индивидуальных пользователей к телефонной сети общего пользования или сети передачи данных на участке абонентской линии через цифровой радиоканал.
На рисунке 1.1 представлена схема организации связи в системе GOODWIN Borodino с одним контроллером базовых станций.

В состав системы GOODWIN Borodino входят:
- контроллер базовых станций (КБС);
- базовые станции (БС);
- мультиплексор базовых станций (МБС);
- регенератор цифровых потоков Е1 (РЦП Е1)
- репитор базовых станций (РБС);
- терминальные абонентские радиоблоки (ТАРБ);
- портативные абонентские радиоблоки (ПАРБ);
- абонентские устройства (АУ);
- источник бесперебойного питания (ИПБ);
- антенно-фидерные устройства (АФУ);
- рабочее место оператора (РМО).
Подключение системы GOODWIN Borodino к телефонной сети общего пользования.
Система GOODWIN Borodino подключается к ТФОП по интерфейсу на первичной скорости PRI с протоколом сигнализации EDSS1. При подключении к опорной АТС телефонной сети общего пользования (ТФОП) с интерфейсом 2ВСК (R1,5) необходимо использовать конвертор интерфейсов 2ВСК/ EDSS1, например конвертор CSM производства ЛОНИИС, имеющий сертификат соответствия Госкомсвязи РФ № ОС/1-Г82 от 19.12.96.
Система DECTlink Compact компании SIEMENS.
DECTlink Compact – это компактная система типа «абонентский радиодоступ» (RLL), предназначенная для использования в районах с небольшим числом абонентов.
Благодаря компактной и простой конструкции обеспечивается быстрое и гибкое развертывание системы.
Система DECTlink Compact включает в себя следующие основные блоки:
- центральная станция RDU;
- станционный мультиплексор СОТ (на 30 абонентских линий) – опция;
- контроллер базовых станций RBC;
- базовые станции RBS;
- абонентские радиоблоки RNT-1, RNT-4;
- система управления и администрирования ACI.
Система DECTlink Compact рассчитана максимально на 120 абонентов. Система может стыковаться с АТС двумя способами: по абонентским линиям или по потокам 2 Мбит/с V5.1. Причем по V5.1 система может быть подключена только к АТС типа EWSD. В случае стыковки с другими типами АТС целесообразно использовать стык по абонентским линиям (a/b – интерфейсы).
Система МиниКом DECT компании «Информтехника и связь».
В настоящее время в различных регионах страны действуют более 50 систем МиниКОМ DECT, эксплуатирующихся традиционными и альтернативными операторами, предприятиями и организациями в Алтайском крае, Владимирской, Иркутской, Московской области, Республике Кабардино-Балкария, Нижегородской и Оренбургской областях, Республике Башкортостан, Саратовской области, Ставропольском крае, Томской и Тульской областях, Ханты-Мансийском АО, Республике Саха (Якутия).
В состав системы входят:
- контроллер базовых станций (КБС), который обеспечивает функции организации интерфейса с ЦСИО ОП, поддержки протокола в радиоканале (установление соединения, индикация и т.д.) и функционирование сети DECT (поиск абонента, процедура хэндовера и т.д.);
- базовые системы (БС), предназначенные для организации радиоканала, обеспечивающего многостанционный доступ к абонентским радиоблокам;
- рабочее место оператора (РМО), предназначенное для обеспечения работы оператора по управлению системой и диагностики оборудования;
- абонентский радиоблок (АРБ), предназначенный для обеспечения доступа пользователей к телефонной сети через систему радиодоступа.
Основные характеристики представленных выше систем DECT приведены в таблице 1.4.
Таблица 1.4 – Основные характеристики систем WLL стандарта DECT
|
Параметр/Система |
МиниКОМ DECT |
GOODWIN miniWLL |
DECTlink Compact |
GOODWIN Borodino |
|
Дальность по радиотракту |
До 5 км |
До 5 км |
До 5 км |
До 5 км |
|
Дальность по выносу БС |
До 1 км (до 5 км с местным) |
До 3 км (местным) |
До 5 км |
15 км и более |
|
Сопряжение с АТС |
V5.1 и АЛ |
Е1 |
Е1 |
Е1 |
|
Либо ПЛ |
4,8 и 10 по Е1 |
Поддерживает |
4,8 |
1.2 Способы организации связи
Непрерывная передача сигнала.
Базовая станция DECT постоянно передает, по крайней мере, по одному каналу сигнал, выступая, таким образом, в качестве маяка для соединения с носимыми частями
DECT. Передача может являться активной связью с мобильной частью, а может быть холостой.
Передача маяка базовой станции содержит в многофреймовой мультиплексной структуре служебную информацию:
- об идентификации базовой станции;
- о возможностях системы;
- о статусе фиксированной радиочасти RFP;
- пейджинговую информацию для установления входящей связи.
Носимые части, подключенные к передаче маяка, анализируют передаваемую информацию и определяю:
- есть ли у носимой части права доступа к системе;
- соответствуют ли возможности системы услугам, требующимся носимой части;
- том случае, если связь необходима - есть ли у базовой станции свободная емкость для установления радиосвязи с носимой частью.
Динамический выбор и динамическое выделение канала.
DECT определяет постоянный динамический выбор канала и динамическое выделение канала. Все оборудование DECT обязано регулярно сканировать свое локальное радиоокружение - по крайней мере, один раз каждые 30 секунд. Сканирование означает получение и измерение силы местного радиочастотного сигнала по всем свободным каналам. Сканирование осуществляется как фоновый процесс и представляет список свободных и занятых каналов (список RSSI: Received Signal Strength Indication - Индикация мощности порченного сигнала), один для каждой комбинации "временной слот/несущая", который будет использоваться в процессе выбора канала. Свободный временной слот не используется (временно) для передачи или приема. В списке RSSI низкие значения мощности сигнала означают свободные каналы без помех, а высокие значения означают занятые каналы или каналы с помехами. С помощью информации RSSI абонентская или базовая станция может выбрать оптимальный (с наименьшими помехами) канал для установления новой линии связи.
Каналы с самыми высокими значениями RSSI постоянно анализируются в DECT-АРБ для того, чтобы проверить, что передача исходит от базовой станции, к которой у носимой части есть права доступа.
Абонентская трубка синхронизируется с базовой станцией, имеющей самый мощный сигнал, как определено стандартом DECT. Каналы с самыми низкими значениями RSSI используются для установления радиосвязи с базовой станцией, если пользователь решит установить связь, или в случае, когда мобильной DECT-трубке передается сигнал о входящем звонке через прием пейджингового сообщения.
В базовой станции DECT каналы с низкими значениями RSSI используются при выборе канала для установления передачи маяку (холостой передачи).
Механизм динамическою выбора и выделения канала гарантирует, что связь всегда устанавливается на самом чистом из доступных каналов.
Установление связи, инициируемое пользователем (исходящая связь).
Инициатива установления радиоканала в базовых приложениях DECT всегда принадлежит абонентскому радиоблоку (APБ). APБ выбирает (используя динамический выбор канала) наилучший из доступных каналов и связываются по нему с базовым радиоблоком (БРБ). Чтобы обнаружить попытки установления связи со стороны АРБ, БРБ должен приниматься на этом канале, когда АРБ передает свой запрос на доступ. Чтобы АРБ могли использовать все 10 радиочастотных несущих DЕСТ, БРБ постоянно последовательно сканируют свои незанятые принимающие каналы в поисках попыток АРБ установить связь. АРБ синхронизируется с этой последовательностью с помощью постоянно передаваемой базовой станцией служебной информации.
На основе этой информации АРБ могут определять точный момент, когда возможен успешный доступ к БРБ на выбранном канале.
Установление связи, инициируемое сетью (входящая связь).
При поступлении входящею вызова на DECT-АРБ, сеть доступа информирует об этом АРБ, отправив соответствующий идентификатор об этом АРБ по пейджинговому каналу. АРБ, приняв пейджинговое сообщение со своим идентификатором, устанавливает радиоканал для обслуживания входящего вызова, используя ту же процедуру, которая применяется при установлении исходящей связи.
1.3 Разработка структурной схемы сети беспроводного доступа
Назначение и состав системы.
DECTlink – это система радиосвязи, которую можно использовать требуемым образом в области доступа для организации аналоговой связи (POTS, передача данных), а также предоставления услуг с помощью ISDN-BA. DECTlink позволяет подключать к телефонной коммутируемой сети общего пользования (PSTN) фиксированные абонентские терминалы и сотовые телефоны (НН), соответствующие общему профилю доступа (GAP). Система DECTlink может взаимодействовать с местными станциями, содержащими интерфейсы V5.1 (без функции концентрации), интерфейсы V5.2 (с функцией концентрации) или a/b-интерфейсы. Она предоставляет абонентам узкополосные услуги связи для передачи данных и речи.
Применение систем типа RLL предоставляет операторам сетей ряд преимуществ по сравнению с сухопутными сетями:
- быстрое начальное предоставление услуг связи, например, телефонизация новых зданий;
- более эффективное использование существующих магистральных кабелей;
- более простое расширение сети по мере увеличения числа абонентов;
- реализация услуги «мобильность бесшнуровых телефонов» (СТМ) для PSTN-абонентов.
Система DECTlink предназначена для применения в городских и пригородных областях со средней и высокой плотностью абонентов, а также для обслуживания изолированных деревень в сельских районах (кластеры). Благодаря своей модульной структуре, систему Dectlink можно гибко адаптировать с учетом телефонизации «зеленых» массивов, избегая лишних затрат, а также развертывать ее на существующих сетях, если требуется их расширение. Системы типа RLL можно также совместно использовать с «линейными» системами (где используются медные и/или волоконно-оптические кабели). Для этого компоненты системы Dectlink можно интегрировать в систему FastLink, а также в другие системы доступа семейства Multilink.
Основные функции системы DECTlink.
- обслуживает фиксированные абонентские терминалы, а также DECT-трубки, соответствующие спецификациям GAP;
- поддерживает узкополосные услуги передачи речи и данных для квартирных абонентов, а также услуги ISDN-BA;
- радиоинтерфейс в соответствии со стандартом DECT и GAP;
- благодаря распределению каналов с помощью множественного доступа с временным/частотным уплотнением (TDMA/FDMA) обеспечивается оптимальное качество передачи;
- благодаря цифровой передачи речи со скоростью 32 кбит/с (используется ADPCM) обеспечивается высокое качество речи;
- благодаря специальным алгоритмам шифрования предотвращается перехват речи данных;
- предотвращение несанкционированного использования средств связи с помощью процедур аутентификации;
- непрерывное отслеживание терминалов подвижной связи в мультисотовой системе (роуминг);
- безразрывное переключение радиоканала между сотами в течение разговора;
- реализация концепции открытых систем на базе стандартов ETSI (используются интерфейсы V5.1 и V5.2);
- блок RBC можно установить в области подключения абонентских устройств (например, при создании новой сети) или на центральной станции (например, для интеграции в существующие сети);
- возможность дистанционного питания станции RBS с помощью проводов сигнализации;
- управление сетью с помощью изделия O-N-M-S AccessIntegrator (по аналогии со всеми элементами семейства Multilink);
- возможна интеграция в «линейные» системы (FastLink).
Эксплуатация и управление сетью.
Управление системой DECTlink выполняется с помощью комплекса эксплуатации, называемого AccessIntegrator, который обеспечивает не только управление элементами и подсетями, но и взаимодействует с системой более высокого уровня для управления сетью и обслуживанием.
AccessIntegrator может использоваться в центральных, региональных и местных центрах эксплуатации и технического обслуживания.
Для локальной эксплуатации имеется специальный терминал пользователя (LCT), который включает laptop и соответствующее программное обеспечение.
Ниже приведены основные функции изделия AccessIntegrator:
- масштабируемая архитектура клиент-сервер;
- поддержка небольших и крупных сетей емкостью до 200000 абонентов;
- полностью объектно-ориентированная архитектура прикладного программного обеспечения;
- открытый интерфейс для интеграции в сети или системы управления обслуживанием более высокого уровня;
- наблюдение за аварийными сигналами;
- административное управление абонентами;
- управление трактами.
Архитектура системы.
DECTlink – это универсальная система типа RLL, позволяющая подключать к PSTN фиксированные абонентские терминалы, а также сотовые телефоны (НН). В ее состав входят радиораспределительный блок (RDU), контроллер базовой радиостанции (RBC), базовая радиостанция (RBS), (необязательный) сетевой радиоретронслятор (RNR) и сетевое радиоокончание (RNT).
Блок RDU подключается непосредственно к местной станции (LE) через интерфейсы V5.1. Кроме того, RDU содержит функциональные блоки для управления всей системой DECTlink. Его можно устанавливать внутри помещения, в том числе на центральной станции (СО). Систему DECTlink можно подключать к телефонным станциям, содержащим интерфейсы V5.2 или a/b – интерфейсы. В этих случаях между RDU и LE устанавливается мультиплексор кросс-соединений CMXII, а также терминал центральной станции (СОТ).
Связь между RDU и RBC может быть организована различным образом:
- с помощью волоконно-оптического кабеля для передачи потоков 2 Мбит/с;
- с помощью медного кабеля для передачи потоков 2 Мбит/с (HDSL);
- с помощью стандартной системы передачи с интерфейсами 2 Мбит/с в соответствии с Рекомендацией ITU-T G.703 (например, радиорелейная сеть на базе технологии PDH или SDH).
Блок RBC представляет собой мультиплексор каналов, идущим к станциям RBS. Его можно устанавливать как вне, так и внутри помещения. Электропитание блока RBC может обеспечиваться от силовой электросети (через локальный блок питания) или через блок питания центральной станции.
RBC и RBS соединены друг с другом через интерфейсы U>PN>/U>k>>0>. RBS реализует DECT-радиоинтерфейс с абонентами. Он записывается дистанционно от RBC или локально с помощью отдельного блока питания с резервными батареями.
Существуют станции RBS с одним, двумя или тремя U-интерфейсами. RBS размещается в компактном «внутреннем» корпусе. Для работы вне помещения его можно адаптировать с помощью дополнительных компонентов.
В настоящее время разрабатывается «внешний» корпус, в котором можно будет установить до восьми станций RBS.
RNT устанавливается на абонентской стороне и реализует DECT – радиоинтерфейс, а также интерфейс(ы) с абонентским терминалом. RNT также может устанавливаться как внутри, так и вне помещения.
При необходимости расстояние между RBS и RNT/HH можно увеличивать благодаря использованию блока RNR. RNR также можно использовать для телефонизации тех областей, которые станции RBS не обслуживаются из-за топологии местности.
Благодаря применению блока RNR можно обеспечивать связь на расстоянии до 15 км.
Питание на блок RNR подается через блок питания с аварийным питанием силовой электросети или от солнечной панели.
Эля экономичного предоставления аналоговых услуг и услуг ISDN-BA квартирным и бизнес-абонентам выпускаются следующие варианты RNT:
- RNT-1 и RNT-1D с 1a/b-интерфейсом для аналоговых услуг;
- RNT-4 и RNT-4D с 4a/b-интерфейсом для аналоговых услуг;
- RNT-1 с одним интерфейсом S>0> (ISDN-BA).
Вместо окончаний RNT можно также использовать DECT-трубки, соответствующие спецификациям общего профиля доступа (GAP). Внутри заданной области радиоохвата для трубок НН поддерживается функция мобильности. По мере расширения сети, функция мобильности распространяется на всю сеть.
Благодаря возможности использования для блоков RBS, RNT и RNT антенн различного типа (симметричные вибраторные, горизонтальные из несимметричных вибраторов, плоские) организуемые системы связи отличаются высокой экономической эффективностью (для различных вариантов применения).
Стандартная конфигурация построения системы DECTlink.
DECTlink – мультисотовая система, конфигурирование которой, по существу, выполняется с учетом следующих параметров:
- топология обслуживаемой области;
- число абонентов;
- плотность абонентов;
- локальное расположение абонентов (рассредоточены или в виде кластеров);
- требования по доступности (избыточность).
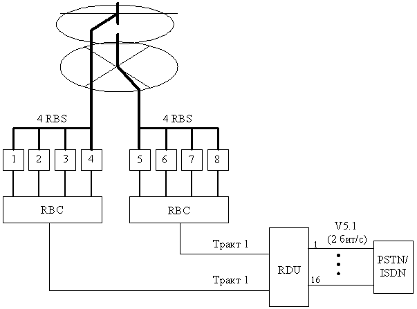
К одному блоку RDU можно подключить до 480 абонентов. Для подключения большого числя абонентов необходимо использовать несколько блоков RDU, которые могут быть подключены к одной или нескольким станциям LE.
На рисунке 1.2 представлена стандартная конфигурация. Это максимальная конфигурация с одним объектом, где устанавливаются станции RBS и антенны, ее можно использовать для различных применений, например, для обслуживания изолированной деревни, пригородной зоны и так далее. В стандартную конфигурацию входят следующие компоненты:
- один RDU;
- два блока RBC;
- восемь станций RBS;
- 16 антенн;
- до 480 окончаний RNT с антеннами и/или НН.
RDU подключается к LE максимум по 16 интерфейсам V5.1. На центральном объекте находятся два контроллера RBC и восемь станций RBS. Для экономии места станции RBS. Для экономии места станции RBS и антенны могут, например, быть установлены на одной линейной опоре. Такая конфигурация позволяет обслуживать до 480 абонентов с общей интенсивностью трафика 35 Эрланг. Она уже является избыточной, так как каждый абонент обслуживается, по крайней мере, двумя станциями RBS, которые соединены с двумя различными контроллерами RBC. Если один тракт выходит из строя, задействуется второй тракт. Такую стандартную конфигурацию можно адаптировать с учетом местных условий и требований оператора.
Разработка структурной схемы.
На основании выше сказанного можно составить общую структурную схему сети беспроводного доступа (рисунок 1.3). В состав схемы входит:
- RDU – распределительный блок;
- RBC – контроллер базовых станций;
- RBS – базовая станция;
- RNT – сетевое радиокончание;
- COT – терминал центральной станции;
- различные типы интерфейсов.
Описание компонентов системы.
Радиораспределительный блок RDU.
В состав блока входит :
- модуль QD2 – интерфейсов (QDIM);
- модуль интерфейсов с местной станцией (LEIM);
- модуль интерфейсов RBC (RBIM)
- линейное окончание для HDSL (LTC);
- линейное окончание для OF (LTO).
Являясь центральным компонентом системы DECTlink блок RDU реализует интерфейсы с сетью PSTN. Он подключается к самой LE с помощью максимум 16 интерфейсов 2Мбит/с, удовлетворяющих международному стандарту V5.1 (без концентрации). Для соединения с LE по интерфейсам V5.2 (с концентрацией) требуется мультиплексор кросс-соединений CMXII. В ближайшее будущее можно будет соединять LE и RDU напрямую по интерфейсам V5.2. Если вместо интерфейсов V5.x используются a/b-интерфейсы (работающие в диапазоне тональных частот), система DECTlink подключается через соответствующий терминал центральной станции (COT). Кроме того, с помощью своего модуля интерфейсов QD2 (QDIM) блок RDU реализует интерфейс QD2 с системой Accesslntegrator для эксплуатации, управления и технического обслуживания всех компонентов DECTlink, а также F-интерфейсов для подключения локального терминала пользователя (LTC). Каждый из максимум восьми модулей интерфейсов с местной станцией (LEIM) обеспечивает два интерфейса 2 Мбит/с с сетью PSTN позволяет передавать тридцать ИКМ-каналов 64 кбит/с. Кроме того, в модуле LEIM используется матрица кросс-соединений, которая позволяет распределять входящие и исходящие потоки на уровне 64 кбит/с. Между RDU и контроллером RBC соединения устанавливаются максимум через четыре интерфейсных модуля RBC (RBIM). К интерфейсу 2 Мбит/с (G.703) можно подключить стандартные системы передачи (например, радиорелейную). Для подключения кабельных или волоконно-оптических линий блок RDU также содержит следующие линейные окончания:
- LTC/LTCOH для HDSL-соединений 2 Мбит/с по медным кабелям;
- LTO для соединений 2 Мбит/с по волоконно-оптическим кабелям.
В отличие от LTC, окончание LTCOH содержит отдельный канал передачи заголовка для посылки QD2-информации в OS.
Модуль RBIM преобразует ИКМ-каналы 64 кбит/с в ADPCM-каналы 32 кбит/с для их последующей передачи по радиоинтерфейсу. Благодаря этому, (непрерывно) обеспечивается высокий уровень качества речи.

Рисунок 1.2 - Стандартная конфигурация системы DECTlink

Рисунок 1.3
В модуле LEIM и RBIM осуществляются функции коммутации. Функции QD2-интерфейса для служебного компьютера выполняются в модуле QDIM. Модули LEIM и RBIM, а также LTC/LTO посылают в QDIM требуемую OAM-информацию. Обмен OAM-информацией также происходит с другими компонентами системы (RBC, RBS и RNT) через модуль QDIM. Центральное программное обеспечение и данные для модулей LEIM и RBIM хранятся в блоках энергоневисимой памяти в модуле QDIM. Здесь хранится информация о конфигурациях всех станций RBS. Каждый модуль LEIM и RBIM имеет собственную энергозависимую память. Модуль LEIM выполняет функции локальной коммутации между DECT-абонентом и местной станцией. В одном блоке RDU может быть до восьми модулей LEIM. Модуль RBIM предоставляет F1-интерфейс (G.703) блока RDU и выполняет адаптацию сигналов между F1-интерфейсом и магистралью. В RDU может быть до четырех модулей RBIM. Модуль QDIM предоставляет QD2-интерфейс у служебному компьютеру для эксплуатации и технического обслуживания, и F-интерфейс для локального подключения к LCT. В одном RDU используется один QDIM.
2 РАСЧЕТНАЯ ЧАСТЬ
Расчет числа радиоканалов для БС
Для расчета числа радиоканалов необходимо определить максимальное количество абонентов, приходящихся на одну БС по формуле [4]:
абонентов,
(2.1)
где n – количество используемых радиоканалов (максимально n=10);
10 – число абонентов, одновременно работающих на одной несущей;
k – количество абонентов, приходящихся на одну несущую частоту (БС с учетом
вероятности отказа для ССПС не более 5%), k = 25.
Предполагаемое число абонентов в поселке Омчак Магаданской области составляет 480, а количество БС – 4.
Рассчитаем максимальное число абонентов в поселке Омчак Магаданской области при полностью загруженных БС:
абонентов,
(2.2)
где М – общее количество БС.
Таким образом, максимальная абонентская емкость намного превышает предполагаемую, и для более эффективного использования капитальных вложений нет необходимости использовать все десять радиоканалов.
Исходя, из предполагаемого числа абонентов, определим количество абонентов, приходящихся на одну БС:
(2.3)
где N>зад> – общее число абонентов поселка Омчак Магаданской области;
М – общее количество БС.
Требуемое число радиоканалов для одной БС:
,
(2.4)

2.2 Расчет интенсивности нагрузки
Интенсивность поступающей нагрузки рассчитывается, исходя из количества абонентов БС в районе и нагрузки в ЧНН на одного абонента, Z>а>=0,02 Эрл. Из статистических данных крупных и развитых операторов мобильной связи видно, что реальная нагрузка на абонента в ЧНН составляет примерно 0,012 ч 0,015 Эрл. Таким образом, предполагаемая нагрузка Z>а>=0,02 Эрл обеспечит необходимый запас монтируемой емкости для дальнейшего увеличения числа абонентов, что необходимо для нормального развития работы сети.
Определим интенсивность нагрузки от базовых станций поселка Омчак Магаданской области. Нагрузка на одну БС:
Эрл,
(2.6)
где N>БС> – число абонентов, приходящихся на одну БС.
Учитывая, что 50% нагрузки приходится на входящее соединение, а 50% - на исходящее, имеем:
Эрл
(2.7)
Переведем среднюю нагрузку в расчетную:
Эрл
(2.8)
Таким образом, входящая и исходящая нагрузка от всех 4 БС поселка Омчак Магаданской области:
Y>вх1-4>=Y>исх1-4>=Y*4=1,9*4=7,6 Эрл (2.9)
Исходя из выше изложенного общая нагрузка предположительно будет распределяться:
-между абонентами микросотовой связи и АМТС, на которую поступает 50% от общей нагрузки. С АМТС нагрузка распределяется на:
- нагрузку между абонентами микросотовой связи и стационарными абонентами ТФОП – 40%;
- нагрузку между абонентами микросотовой связи и стационарными внутризоновыми абонентами – 10%;
-между абонентами микросотовой связи и GMTX-6 приходится 20% от общей нагрузки, которая распределяется на:
- нагрузку между абонентами микросотовой связи и абонентами ТФОП других регионов – 10%;
- нагрузку между абонентами микросотовой связи и абонентами МЦК – 5%;
- нагрузку между абонентами микросотовой связи и абонентов СПС других регионов – 5%;
-между абонентами микросотовой связи внутри сети приходится 30% от общей нагрузки.
Исходя из данного процентного распределения интенсивность нагрузки для выше изложенных направлений, учитывая, что общая нагрузка составляет 8 Эрл, составим таблицу 2.1.
Таблица 2.1 – Распределение нагрузки на сети
|
Направление |
Распределение нагрузки, % |
Исходящая нагрузка, Эрл |
Входящая нагрузка, Эрл |
Общая нагрузка, Эрл |
|
|
АМТС |
Местная ТФОП |
40 |
3,04 |
3,04 |
6,08 |
|
Внутризоновая |
10 |
0,76 |
0,76 |
1,52 |
|
|
GMTX-6 |
ТФОП других регионов |
10 |
0,76 |
0,76 |
1,52 |
|
МЦК |
5 |
0,38 |
0,38 |
0,76 |
|
|
СПС других операторов |
5 |
0,38 |
0,38 |
0,76 |
|
|
Внутренний трафик |
30 |
2,28 |
2,28 |
4,56 |
|
|
ВСЕГО: |
100 |
7,6 |
7,6 |
15,2 |
2.3 Расчет числа каналов
Расчет количества каналов ведется с помощью формулы Эрланга по таблицам Эрланга .
Число каналов микросотовой сети от базовых станций рассчитывается при вероятности потерь р=0,05, т.к. вероятность потерь вызовов в сетях сотовой связи не должна превышать 5 %.
Таким образом, в поселке Омчак Магаданской области для входящих и исходящих соединений при нагрузке на одну БС Y>вх> = Y>исх> = 1,9 Эрл, требуемое число соединительных линий по таблице Эрланга равно V=8.
БС соединены с центральным распределительным блоком (RDU) и контроллером (RBC) с помощью ИКМ потоков. Для расчета количества ИКМ потоков используем формулу:
N>вх>=N>исх>=E>n>> >|(V-1)/30+1|=E>n>|(8-1)/30+1|=1 поток (2.10)
Общее количество потоков от всех БС поселка Омчак Магаданской области:
N>общ>=(N>вх>+N>исх>)n=(1+1)*4=8 потоков,
где n – число БС.
Число каналов для связи с АМТС и GMTX рассчитывается при вероятности потерь р=0,01, т.к. на данном направлении вероятность потерь не должна превышать 1%.
Внутри самой сети по прогнозам замкнется около 30% нагрузки, т.к. эта нагрузка распределяется внутри данного района. При этом 20% нагрузки будет проходить через RDU к GMTX, а 50% - через RDU к АМТС. Число каналов определяется исходя из нагрузки на эти направления. Учитывая, что нагрузка между АМТС и RDU равна 50% от общей нагрузки, т.е.:
Эрл
Требуемое число соединительных линий на данное направление с использованием формулы Эрланга равно V=15. Тогда (по формуле 2.10) необходимое число ИКМ потоков равно:
потока
Общее число потоков равно N>общ> = 4.
Нагрузка между RDU и GMTX-6 равна 20% от общей нагрузки:
Y>вх>=Y>исх>=3,2 Эрл
При этом требуемое число каналов равно V=9. Число потоков ИКМ равно (формула 2.10):
поток
Общее число потоков V=2.
2.4 Проектирование системы беспроводного доступа
2.4.1 Планирование и развертывание сети
При проектировании системы связи необходимо собрать полную информацию об уже установленных на объекте средствах связи, в том числе сведения о модели УПАТС, если она существует, ее емкости возможностях расширения, количестве внешних соединительных линий и внутренних портов, поддерживаемых интерфейсах, структуре кабельной проводки. Затем нужно узнать, какие требования предъявляет к новой системе заказчик: это и число беспроводных абонентов (мобильных и стационарных), и площадь обслуживаемой территории и предполагаемый объем трафика, и особенности его распространения на местности. Следует также учесть, планируется ли в дальнейшем изменение конфигурации системы или наращивание емкости.
Важным этапом предварительного проектирования системы является проведение маркетинговых исследований по конъюнктуре рынка, планирование возможных категорий и количества потенциальных пользователей. Прогноз числа потенциальных пользователей для оптимизации структурной реализации сети целесообразно проводить не по системе целом, а по зонам обслуживания и по этапам реализации системы с учетом темпов роста емкости сети. Правильное прогнозирование возможных категорий пользователей позволяет четко сформулировать требования к системе по набору сервисных функции и возможности подключения дополнительного оборудования. Рациональное решение этих вопросов способно привлечь многих потенциальных пользователей, которые смогли бы с минимальными затратами стать, абонентами современной сети радиосвязи, решить все проблемы оснащения своих подразделении мобильной радиосвязью, организовать их гибкое взаимодействие на всех уровнях и решить еще целый ряд проблем, связанных с отсутствием надежной мобильной радиосвязи.
На основании данных производится технико-экономическое обоснование (ТЭО) выбора стандарта и базового варианта реализации системы. Выбор базового варианта и стандарта должен основываться, прежде всего, на соответствии технических возможностей проектируемой системы требуемым: максимальная емкость системы, возможное количество зон обслуживания, набор сервисных функций, подключение к телефонной сети общего пользования и т.д. Анализ вариантов реализации системы с точки зрения инвестиций необходимо проводить, учитывая не только стоимость оборудования, но и затраты на аппаратную и программную модернизацию системы, наращивание ее емкости. При оценке эксплуатационных издержек необходимо обратить внимание на возможность работы
оборудования в необслуживаемом режиме и в не отапливаемых помещениях. Таким образом, проведенное ТЭО должно обеспечить возможность обоснованного выбора стандарта и характеристик базового варианта реализации системы радиосвязи.
Следующий этап - анализ территории объекта, на котором предполагается развернуть систему: оценка общей площади обслуживания, определение размеров зданий и типов материалов, из которых они построены (важно выявить наличие конструкций из сильно экранирующих материалов), изучение расположения силовых электрических сетей.
Собранные на этих этапах сведения позволяют приступить к разработке рабочего проекта системы беспроводного доступа. Она может быть внешней системой или интегрированной в имеющуюся УПАТС.
Планирование размещения базовых станций производится в зависимости от условий распространения радиоволн. При одинаковой площади обслуживания иногда достаточно одной базовой станции, чтобы охватить всю территорию обслуживания, а бывает, что приходиться устанавливать три – четыре базовых станции. Все зависит от характера местности, типа застройки. На количество устанавливаемых базовых станций также влияет наличие промышленных предприятий. Обычно трафик в отделах продаж и закупок, обслуживания клиентов и технической поддержки гораздо более напряженный. Поскольку одна станция одновременно предоставляет лишь десять речевых каналов, то если необходимо обслуживать большее количество мобильных абонентов, находящихся на малой площади, может понадобиться установка двух и более базовых станций. Поэтому без экспериментального исследования планируемой зоны радиообслуживания не обойтись.
Другой аспект конфигурации базовой станции – это способы разводки питания. Питание базовых станций осуществляется либо от контроллера базовых станций, либо от отдельного адаптера. В первом случае максимальное удаление станций от контроллера составляет 1 км, во втором ограничивается затуханием передаваемых сигналов и может составить до 5 км. Базовые станции не должны устанавливаться около наружных стен зданий, поскольку свободный участок перед зданием может использоваться для автостоянок. Внутренний размер соты может быть 3-5 км.
При проектировании микросотовой сети применяется несколько вариантов выверенных сетевых решение. Использование систем абонентского радиодоступа является выгодным альтернативным вариантом по сравнению со всеми кабельными сетями, применяемыми до настоящего времени.
Сеть базовых станций позволяет создать общую радиозону обслуживания, покрывающих необходимую территорию. Так как соты системы имеют небольшие размеры, можно реализовать систему необходимой конфигурации, наилучшим образом соответствующую расположению и размеру обслуживаемых объектов. На конфигурацию систем связи существенно влияют материалы, из которых выполняют стены и перекрытия зданий, вид застройки, рельеф местности. Это особенно относится к новым материала, например, отражающим (армированным) стеклам, используемых в современных учреждениях.Грамотное планирование развертываемой сети обеспечивает наиболее экономичное оборудование с минимальным числом станций при полном покрытии требуемой зоны обслуживания. Оптимальное планирование системы и ее эффективное функционирование может быть достигнуто на основе точных измерений и анализа результатов с использованием опыта и профессиональных знаний специалистов. Измерения распространения радиоволн для подтверждения целесообразно размещения базовых станций в том или ином месте производится с помощью портативной измерительной системы.
При проведении обследования территории измерительный радиоблок размещается в месте предполагаемой установки, абонентская трубка переводится в режим измерения силы принятого сигнала в условных единицах, после чего, перемещаясь по помещению можно проследить измерения уровня сигнала в нем и при необходимости, подкорректировать место размещения базовой станции.
При развертывании сети можно использовать для подключения базовых станций существующие ранее проложенные обычные 2-х проводные со скоростью передачи 144 кбит/с телефонные линии при условии, что разводка производилась с помощью витой пары проводов. Следует полностью исключить в этих линиях включений даже небольших отрезков других видов линий, так как это приведет к нарушению работоспособности сети. БС может содержать один или два интерфейса U>ko>, соответственно с одним, двумя и тремя интерфейсами U>PN> на 4, 8 или 10 речевых каналов.
Следует тщательно определить место установки базовых станций так, чтобы обеспечить непрерывность покрытия зоны обслуживания, т.е. уверенного приема и передачи радиосигнала. Зоны обслуживания каждой БС должны перекрывать друг друга. Качество радиодоступа зависит от конструкции здания и характеристик строительных материалов, рельефа местности.
Соединение компонентов системы должно быть следующим. К центральному распределительному блоку RDU через соответствующие интерфейсы подключаются два и более контроллеров (RBC). Связь между RDU и RBC может быть организована с помощью:
- волоконно-оптического кабеля для передачи потоков 2 Мбит/с;
- медного кабеля для передачи потоков 2 Мбит/с (HDSL);
- стандартной системы передачи.
К одному блоку RDU может быть подключено два блока RBC. Центральный распределительный блок подключается к PSTN с помощью 16 интерфейсов V5.1 – это 16 витых пар со скоростью передачи 2 Мбит/с.
Контроллер базовых станций RBC представляет собой мультиплексор каналов, идущих к базовым станциям RBS. Контроллеры и базовые станции соединены друг с другом через интерфейсы U>PN>/U>ko>. Интерфейс U>PN> – это двух проводная цифровая линия со скоростью передачи 144 кбит/с. Интерфейс U>ko> – это двух проводная цифровая линия со скоростью передачи 960 кбит/с. С выхода контроллера формируется 32 кбит/с цифровой поток, поступающий на базовые станции. К одному контроллеру можно подключить четыре базовых станции. Питание контроллера может быть дистанционным от распределительного блока, либо от отдельного блока питания с резервными батареями.
Базовая станция RBS предоставляет DECT радиоинтерфейс для абонентов и сетевых радиоокончаний RNT. Базовая станция также преобразует сигналы из формата системы DECT в формат системы передачи. Запитывается базовая станция дистанционно от контроллера RBC или локально от силовой электросети. Сетевое радиокончание реализует DECT радиоинтерфейс, а также интерфейсы с абонентскими терминалами. Питание RNT осуществляется от отдельного блока питания. Вместо окончаний RNT можно также использовать DECT – трубки. Для ввода в эксплуатацию необходимо осуществить следующие действия:
- установить на жестком диске компьютера программу администрирования центрального распределительного блока;
- проверить правильность соединения базовых радиоблоков;
- проверить правильность соединений модулей сопряжения IWU с линиями УАТС и возможность параллельной работы аналоговых шнуровых телефонов;
- подключить силовой кабель к ЦУК и сетевой розетке с заземляющим контактом;
- включить питание ЦУК;
- конфигурировать систему, используя программу администрирования «CCFP Administration Program»;
- произвести замеры параметров кабелей;
- прописать в системе все индивидуальные портативные трубки.
2.4.2 Размещение базовых станций и сетевых радиоокончаний
Основная задача в конфигурации системы DECTlink это определение требуемого количества базовых станций для покрытия связью всей зоны обслуживания с хорошим качеством. Для этого необходимо правильно распределить БС и все оборудование системы не должны содержать дыма, газов, паров кислот, относительная влажность должна изменяться в пределах от двадцати до девяноста процентов, температура в помещениях должна быть от ноля до плюс сорока градусов Цельсия. Оборудование не должно быть подвергнуто прямому солнечному свету, располагать его в дали от внешних электромагнитных полей.
Так как БС – небольшие устройства размерами 140х130х50 мм и современным дизайном, то обычно их монтируют на стенах домов и крышах, что ни коим образом не ухудшает общего интерьера. Но так как нам необходимо охватить радиозоной всю территорию поселка Омчак Магаданской области с меньшим количеством БС, целесообразнее устанавливать их на самом высоком месте и в центре обслуживаемой территории. Зоны действия БС должны перекрывать друг друга, при этом известно, что через полы и потолки здания прохождение радиоволн возможно на расстоянии до восьми метров. БС не должны размещаться на наружных стенах здания, потому что в этом случае часть радиозоны будет вне обслуживаемого объекта, и тогда понадобиться увеличение количества БС на самом объекте.
Зона действия системы, называемая еще зоной покрытия, состоит из микросот и создается сетью маломощных базовых станций. Базовые станции так, что образуется сеть радиосот.
Типовой радиус сот внутри здания в зависимости от материалов, из которых выполнены здания, перекрытия, стены внутри здания и конструктивных особенностей помещений составляет 40 - 150 метров по горизонтали плюс один этаж вверх или вниз по вертикали. На открытых территориях радиус сот увеличивается примерно на пять километров.
Сетевые радиоокончания устанавливаются либо непосредственно у абонента, либо вынесены отдельно. Запитываются RNT от сети через отдельный блок питания. В зависимости от типа RNT (однолинейный или многолинейный) существуют различные установки блока RNT на стороне абонента. Однолинейные окончания RNT устанавливаются
непосредственно на абонентском пункте (внутри или снаружи), как правило, рядом с абонентским терминалом. Многолинейные окончания RNT можно установить на лестничной клетке или на крыше многоквартирного дома. От них соединительные линии идут к индивидуальным абонентским терминалам. Антенну блока RNT можно подключить прямо к RNT или рядом вне помещения.
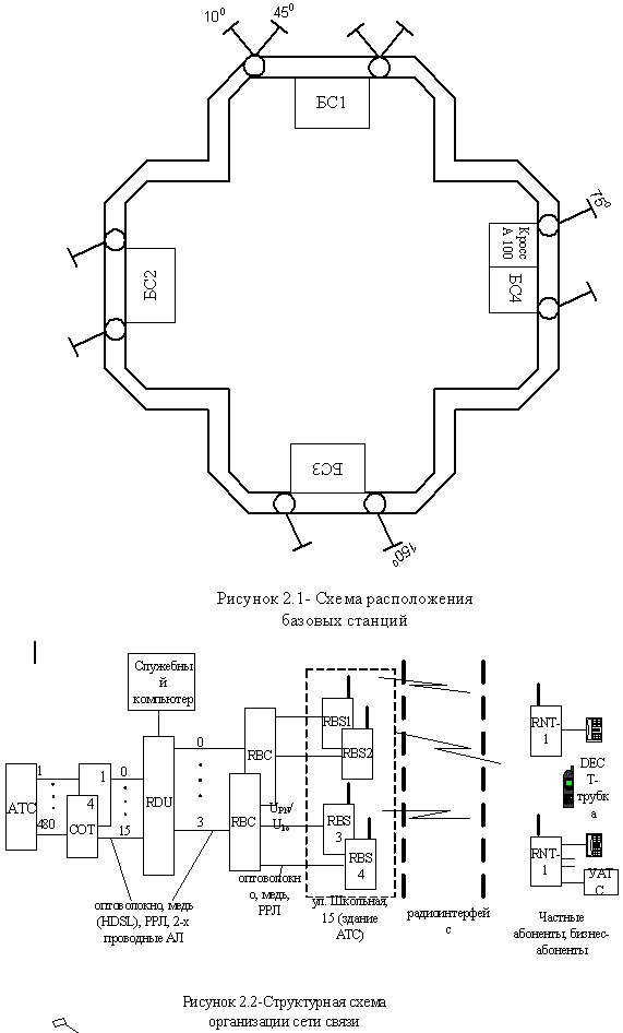
На основании выше сказанного, приступаем к непосредственному размещению БС. В качестве здания на котором будет производиться установка БС используем здание (3 этажа, высота 10 метров) по ул. Школьной, 15. Размещаем комплекты БС на кровле этого дома. Расстояние от АТС до кроссового ящика 20 м. На каждую БС идет по три витых пары (кабель ТПП-50х2х0,4). В будущем будет использоваться волокно. Кроссовый ящик установлен вблизи базовых станций. Схема расположения базовых станций на кровле жилого дома по ул. Школьной показана на рисунке 2.1. Ситуационная схема, показывающая зону обслуживания, представлена на рисунке 2.3. Структурная схема организации сети связи с учетом всех выше изложенных факторов представлена на рисунке 2.2.
В таблице 2.2 представлен перечень выбранного оборудования, которое позволит нормально функционировать всей разрабатываемой системе связи.
Таблица 2.2 – Спецификация выбранного оборудования
-
№
Тип оборудования
Количество, шт
1
Мобильный терминал
480
2
Программатор
1
3
Базовая станция
4
4
Централный распределительный блок
1
5
Центральный процессор
1
6
Речевой процессор
1
7
Ячейка речевой связи
2
8
Цифровой линейный блок
1
9
Модульная плата подключения
1
10
Источник питания
1
11
Батарея 12 В
4
12
Контроллер базовых станций
2
13
Абонентское окончание
480
В системе управления и коммутации используется система передачи между RBC и RDU. Она может быть линейной системой для волоконно-оптических линий связи или кабельных линий, или любая транспортная система со стандартным интерфейсом G.703, например, радиорелейная система.


3 СПЕЦИАЛЬНАЯ ЧАСТЬ
3.1 Безопасность жизнедеятельности и вопросы экологии
3.1.1 Воздействие электромагнитных полей на организм человека
Время от времени в средствах массовой информации поднимается вопрос о вредном воздействии на человека систем сотовой связи, в частности, связанном с последствиями облучения головного мозга при пользовании сотовым радиотелефоном. Однако даже в США, где сотовая связь стала неотъемлемым атрибутом жизнедеятельности человека, пока не установлены какие-либо статистически обоснованные закономерности распространения тех или иных заболеваний среди абонентов систем сотовой связи. Да и в других странах проводимые по данному вопросу исследования не дали каких-либо определенных подтверждений подобным страхам.
Никто не может категорически утверждать, что нет вреда от радиотелефонов, равно как никто не может утверждать, что вред есть. Исследования в этой области ведутся с начала 90-х годов. Все ученые единодушно сходятся на том, что электромагнитное излучение сотовых радиотелефонов, конечно же влияет на ткани головного мозга. Опыты над мышами проведенные в Австралии и Финляндии, показали, что у животных нарушалась ориентация и развивалась опухоль, хотя это и не является строгим доказательством того, что сотовые телефоны вредны и для здоровья людей. Сейчас все больше появляется свидетельств того, что радио и микроволновые излучения видоизменяют основы клеточных биохимических процессов. Это вызывает изменение тканей и функций мозга. Но, как всегда, речь идет не об абсолютном исключении вредного фактора, а лишь о допустимой степени его присутствия.
До 60 % энергии излучения передатчика сотового радиотелефона может поглощаться тканями мозга. И хотя многие исследователи говорят, что уровень излучений сотовых телефонов далек от зоны риска, он все же лежит близко к предельному уровню, рекомендованному международными нормами безопасности. Единицей влияния микроволнового излучения на организм человека является «специфическая норма поглощения» SAR (Specific Absorption Rates), численно равная энергии поглощенного излучения, приходящейся на 1 г (иногда 1 кг) биоткани. Европейские организации рекомендуют для сотовых телефонов предельную норму SAR = 2 мВт/г [7].
При поглощении единицы излучения в течении 20 минут ткани нагреваются на 10С. Этот нагрев адекватно (либо неадекватно) компенсируется обменными процессами организма. В зависимости от электрических свойств ткани и длины волн воздействующего на них излучения коэффициент отражения электромагнитных волн от границ раздела тканей изменяется, уменьшаясь с укорочением волны. Причем практически можно считать, что во всем диапазоне волн, длиннее одного сантиметра от границы воздух – кожа, отражается не менее половины падающей электромагнитной энергии. Та часть энергии, которая проникает в ткани, ослабляется в них вследствие поглощения, достигая разной глубины проникания в зависимости от свойств ткани и длины волны, Глубина проникания уменьшается с уменьшением длины волны. Следовательно, существует опасность нагрева глубоко лежащих тканей и органов без ощущения нагрева, вызывающего тепловое повреждение без болевого ощущения со стороны кожных рецепторов.
Исследования Швейцарского Федерального технологического института г. Цюриха, проведенные с 16 различными моделями сотовых радиотелефонов, показатели пятикратную разницу в их характеристиках SAR. Уровень SAR у самой безопасной модели составил 0,28 мВт/г, у самой опасной – 1,33 мВт/г.
Но, тем не менее, сотовый телефон может быть опасен не только для здоровья, но и для жизни некоторых людей. И причина этой опасности, как оказалось, давно и хорошо известна специалистам в области радиосвязи. Причина эта называется электромагнитной совместимостью радиоэлектронных устройств, а ее суть состоит во взаимных помехах, создаваемых этими устройствами. И это не удивительно, так как радиопередающие устройства современных сотовых телефонов имеют выходную мощность в единицы Ватт, а малые размеры самих радиотелефонов делают возможным их появление там, где раньше это было просто маловероятно, например, в больнице или на борту авиалайнера.
Приведем пример. В современных больницах для проведения сложных операций, наблюдения за состоянием тяжелобольных пациентов или диагностики заболеваний используется большое количество весьма сложного и чувствительного электронного медицинского оборудования. Это высокочувствительное оборудование является особенно уязвимым для радиопомех.
О степени опасности говорит тот факт, что за рубежом выпущено устройство, специально предназначенное для использования в медицинских учреждениях, - обнаружитель работающих сотовых телефонов. Оно обнаруживает работающие поблизости сотовые радиотелефоны и радиостанции, и подает сигнал тревоги, а также воспроизводит специальное звуковое сообщение, предписывающее немедленно прекратить пользование сотовым телефоном. Такими приборами оснащаются, в первую очередь, хирургические, кардиологические и родильные отделения, отделения интенсивной терапии, диагностические и реабилитационные центры, лаборатории.
Сотовые телефоны могут быть опасны для тех людей, которые пользуются электронными кардиостимуляторами и другими приборами, функционирование которых связано с их жизнеобеспечением.
Не меньшую опасность представляют сотовые телефоны и для авиаторов. Нет необходимости объяснять, что может произойти с самолетом при сбое в работе навигационной системы или при внезапном отказе системы автопилотирования из-за работы сотового радиотелефона.
Санитарно - гигиеническое нормирование электромагнитных полей.
Национальные системы стандартов являются основой для реализации принципов электромагнитной безопасности. Как правило, системы стандартов включают в себя нормативы, ограничивающие уровни электрических полей (ЭП), магнитных полей (МП) и электромагнитных полей (ЭМП) различных частотных диапазонов путем введения предельно допустимых уровней воздействия (ПДУ) для различных условий облучения и различных контингентов.
В России система стандартов по электромагнитной безопасности складывается из Государственных стандартов (ГОСТ) и Санитарных правил и норм (СанПиН). Это взаимосвязанные документы, являющиеся обязательными для исполнения на всей территории России.
Государственные стандарты по нормированию допустимых уровней воздействия ЭМИ входят в группу Системы стандартов безопасности труда – комплекс стандартов, содержащих требования, нормы и правила, направленные на обеспечение безопасности, сохранения здоровья и работоспособности человека в процессе труда. Они являются наиболее общими документами и содержат:
- требования по видам соответствующих опасных и вредных факторов;
- предельно-допустимые значения параметров и характеристик;
- общие подходы к методам контроля нормируемых параметров и методы защиты работающих.
Санитарные правила и нормы регламентирующие гигиенические требования более подробно и в более конкретных ситуациях облучения, а так же к отдельным видам продукции. По своей структуре включают те же основные пункты, что и Государственные стандарты, однако излагают их более подробно. Как правило, санитарные нормы сопровождайся методическими указаниями по проведению контроля электромагнитной обстановки и проведению защитных мероприятий.
В зависимости от отношения подвергающегося воздействию ЭМП человека к источнику излучения в условиях производства в стандартах России различаются два вида воздействия: профессиональное и непрофессиональное. Для условий профессионального воздействия характерно многообразие режимов генерации и вариантов воздействия. В частности для облучения в ближней зоне обычно характерно сочетание общего и местного облучения. Для непрофессионального и непрофессионального воздействия различны.
В основе усыновления ПДУ лежит принцип пороговости вредного действия ЭМП.
В качестве ПДУ ЭМП принимаются такие значения, которые при ежедневном облучении, в свойственном для данного источника излучения режиме, не вызывают у населения, без ограничения пола и возраста, заболевании или отклонений в состоянии здоровья, обнаруживаемых современными методами исследования в период облучения или в отдаленные сроки после его прекращения.
Основной критерий определения уровня воздействия ЭМП как предельно допустимого воздействие не должно вызывать у человека даже временного нарушения гомеостаза (включая репродуктивную функцию), а также напряжения защитных и адаптационно-компенсаторных механизмов ни в ближайшем, ни в отдаленном периоде времени. Это означает, что в качестве ПДУ принимается дробная величина от минимального уровня ЭМП, способного вызвать какую-либо реакцию.
В зависимости от места нахождения человека относительно источника ЭМП, он может подвергаться воздействию электрической или магнитной составляющей поля или их сочетанию, а в случае пребывания в волновой зоне - воздействию сформированной электромагнитной волной. По этому признаку определяется необходимый критерий контроля безопасности.
Количественная оценка электромагнитного излучения с частотой от 60 Гц 300 Гц производится по напряженности электрического и магнитного полей. Количественная оценка облучения электромагнитными полями УВЧ и СВЧ производится по интенсивности излучения, выражаемой в величинах плотности потока мощности.
Плотность потока (ППМ) – это энергия, проходящая за одну секунду через поверхность, перпендикулярной направлению распространению энергии, и выражаемая в микроваттах на 1 см2, милливаттах на 1 см2 или в ваттах 1 см2.
В частности требований ГОСТов и СанПиН по проведению контроля записано, что контроль уровней ЭП осуществляется по значению напряженности ЭП – Е, В/м. Контроль уровней ЭП осуществляется по значению напряженности МП – Н, А/м или значению магнитной индукции – В, Тл. В зоне сформировавшейся волны контроль осуществляется по плотности потока энергии (ППЭ), Вт/м2.
В таблицах 3.1 и 3.2 приведены гигиенические нормы на значения ПДУ для населения и производственного персонала соответственно. Причем, величины ПДУ в таблице 3.1 относятся к радиотехническим объектам, работающим в режиме непрерывного излучения (кроме объектов радио- и телевизионного вещания в ОВЧ - диапазоне). Указанные в таблице 3.1 величины ПДУ распространяются на следующие категории:
- территория жилой застройки и мест массового отдыха;
- помещения жилых общественных и производственных зданий (внешнее электромагнитное излучение радиочастот, включая вторичное излучение);
- рабочие места лиц, не достигших 18 лет, и беременных женщин.
Таблица 3.1 - Предельно допустимые уровни электромагнитных полей
|
Номер диапазона |
Метрическое подразделение диапазона |
Частота, МГц |
Длина волны, м |
ПДУ |
|
5 |
Километровые волны (НЧ) |
0,03 – 0,3 |
104 - 103 |
25 В/м |
|
6 |
Гектометровые волны (СЧ) |
0,3-3 |
103 - 102 |
15 В/м |
|
7 |
Декаметровые волны (ВЧ) |
3-30 |
100-10 |
10 В/м |
|
8 |
Метровые волны (ОВЧ) |
30-300 |
10-1 |
3 В/м |
|
9 |
Дециметровые волны (УВЧ) |
300-3000 |
1-0,1 |
10 мкВт/см2 |
|
10 |
Сантиметровые волны (СВЧ) |
3 103 – 3 105 |
10-1-10-2 |
10 мкВт/см2 |
Таблица 3.2 -Предельно допустимые уровни напряженности электрического, магнитного полей и плотности потока энергии в диапазоне 0,03-3 ГГц в зависимости от времени их воздействия
|
Время воздействия,ч |
0,03-3 МГц |
3-30 МГц |
30-300 МГц |
0,3-300 ГГц |
||
|
Е>ПДУ>, В/м |
Н>ПДУ>, А/м |
Е>ПДУ>, В/м |
Н>ПДУ>, А/м |
Е>ПДУ>, В/м |
ППЭ>ПДУ>, мкВт/см2 |
|
|
8 и более |
50 |
5,0 |
30 |
0,3 |
10 |
25 |
|
7,0 |
53 |
5,3 |
32 |
0,32 |
11 |
29 |
|
6,0 |
58 |
5,8 |
34 |
0,34 |
12 |
33 |
|
5,0 |
63 |
6,3 |
37 |
0,38 |
13 |
40 |
|
4,0 |
71 |
7,1 |
42 |
0,42 |
14 |
50 |
|
3,0 |
82 |
8,2 |
48 |
0,49 |
16 |
67 |
|
2,0 |
100 |
10,0 |
59 |
0,60 |
20 |
100 |
|
1,5 |
115 |
11,5 |
68 |
0,69 |
23 |
133 |
|
1,0 |
141 |
14,2 |
84 |
0,85 |
28 |
200 |
|
0,5 |
200 |
20,0 |
118 |
1,20 |
40 |
400 |
|
0,25 |
283 |
28,3 |
168 |
1,70 |
57 |
800 |
|
0,125 |
400 |
10,0 |
236 |
2,40 |
80 |
- |
В соответствии с таблицей 3.1 ПДУ напряженности поля создаваемой базовой станцией СПР в диапазоне частот 300-3000 MГц соответствует 10 мкВт/см2.
Таким образом, к выбору места размещения БС с точки зрения санитарно-гигиенического надзора, не представляется никаких иных требований, кроме соответствия интенсивности электромагнитного излучения значениям предельно-допустимым уровней, установленных действующими Санитарными правилами и нормами СанПиН 2.2.4/2.1.8.055 - 96 «Электромагнитные излучения радиочастотного диапазона (ЭМИ РЧ) в местах определенных этими Санитарными правилами и нормами».
Методы защиты от электромагнитных излучений.
Излучающими элементами высокочастотных установок являются:
элементы схемы генератора, включенные в цепь тока высокой частоты, - катушки колебательных контуров, катушки обратной связи и др.;
приборы и провода, включенные в цепь тока высокой частоты и другое.
Основными источниками излучения электромагнитной энергии радиопередающих устройств являются антенные устройства, фидерные линии, генераторы и так далее.
Пространство около антенны или любого другого проводника с переменным током можно условно разделить на ближнюю, промежуточную и дальнюю зоны. Ближняя зона (зона индукции) ненаправленной (изотропной) антенны простирается на расстояние:
,
где - длина волны.
Для направленной антенны границы ближней зоны по главному максимуму излучения определяются расстоянием:
.(3.2)
где D – максимальный размер антенн.
В ближней зоне электрическое и магнитное поля сдвинуты по фазе на 900. Электромагнитное поле характеризуется напряженностью составляющих его электрического Е и магнитного Н полей, изменяющихся обратно пропорционально, соответственно кубу и квадрату расстояния до проводника-антенны:
,
,(3.3)
где k>1>, k>2> – коэффициенты, характеризующие размеры излучателя и свойства среды, в которой распространяется поле;
l – сила тока в проводнике-антенне.
В промежуточной зоне формируется поле излучения (волновое поле), которое существует и распространяется в дальней зоне.
В общем случае для изотропной антенны начало дальней зоны определяется расстоянием:
.(3.4)
Для направленной антенны эта зона в главном максимуме излучения начинается с расстояния:
.(3.5)
Поле в дальней зоне (зоне излучения) может характеризоваться как напряженностью составляющих его электрического и магнитного полей, так и плотностью потока мощности. Плотность потока мощности обратно пропорциональна квадрату расстояния до антенны:
,(3.6)
где Р – средняя по времени мощность излучения антенны;
G – коэффициент усиления направленной антенны.
Следовательно, на расстоянии от
источников излучения менее
преобладает зона индукции, а на большем
– зона излучения.
Из выражений (3.3) и (3.6) следует, что ослабление интенсивности поля на том или ином рабочем месте можно достигнуть:
увеличением расстояния между антенной и рабочим местом;
уменьшением мощности излучения генератора, а так же и силы тока в антенне;
установкой на пути излучения между антенной и защищаемым рабочим местом
отражающей или поглощающей преграды.
«Защита расстоянием» приемлема для персонала, которому нет надобности находиться вблизи источников электромагнитного излучения, а так же в случае дистанционного управления излучающего установкой.
Уменьшение мощности излучения можно достигнуть непосредственным регулированием генератора, заменой мощного генератора менее мощным, если это позволяет технология выполнения работ на излучающей установке, или применением специальных устройств, которые полностью поглощают или в необходимом соотношении уменьшают мощность излучения на выходе в пространство, где работают люди.
Отражающую преграду (экран) можно установить или у самого источника излучения, или у защищаемого рабочего места. Защитное действие экрана, выполненного из хорошо проводящего металла (медь, алюминий, сталь, латунь), обусловливается тем, что экранируемое поле вызывает в экране переменные вихревые токи, создающие в нем вторичное поле, по амплитуде почти равное, а по фазе противоположное экранируемому полю. Вследствие этого результирующее поле, получаемое от сложения этих двух полей, очень быстро убывает, проникая на незначительную глубину в толщу экрана. Сплошной металлический экран толщиной порядка длины волны поля, действующего в материале экрана, практически, непроницаем для поля.
Достаточно густая металлическая сетка обладает почти такими же свойствами.
Поглощающая преграда представляет собой экран, в котором имеется элемент или покрытие из материала, поглощающего радиоволны, вследствие чего отражение от экрана весьма мало. Поглощающая преграда применяется в тех случаях, когда отраженное от экрана излучение может создавать помехи в работе экранируемой установки или направляться на рабочие места.
При неизмененной величине плотности потока мощности защита от вредного воздействия излучений СВЧ и УВЧ, как это следует из гигиенических нормативов, должна осуществляться ограничением времени облучения.
3.1.2 Техника безопасности
Для защиты обслуживающего персонала от воздействия ЭМП, высокочастотное оборудование должно быть экранировано так, чтобы в местах нахождения персонала интенсивность облучения не превышала предельно допустимые величины (диапазон СВЧ 0,3 -300 ГГц):
- при облучении в течении восьми часов и более за рабочую смену – 25 мкВт/см2;
- при облучении не более двух часов за рабочую смену – 100 мкВт/см2;
- при облучении в течении двадцати минут и более за рабочую смену – 1000 мкВт/см2.
В помещениях, где устанавливается сотовое базовое оборудование, не реже одного раза в год производят измерения интенсивности излучения. Измерения должны производиться производственной лабораторией или специально обученными лицами, имеющими лицензию на данный вид деятельности. При ремонте, настройке, испытаниях такого оборудования необходимо пользоваться средствами защиты от поражения током и облучения СВЧ, работать только при обесточенной аппаратуре.
Заземление оборудование необходимо производить путем одного заземляющего устройства в случаях при напряжениях 380 В и выше – переменного, и при напряжении 440 В постоянного тока – во всех случаях; при напряжении до 380 В переменного и до 440 В постоянного в помещениях с повышенной опасностью и наружных электроустановках; при всех напряжениях переменного и постоянного тока во взрывоопасных помещениях. Каждый заземляющий элемент должен быть присоединен к заземлителю средством отдельного ответвления.
Для определения технического состояния заземляющего элемента должны производиться внешний осмотр и проверка наличия цепи между заземлителями и заземляемыми элементами, изменение величины сопротивления между заземляемым болтом и доступными металлическими нетоковедущими частями (до 0,1 Ом).
Электроинструмент должен быть безопасным в работе, его напряжение должно быть до 220 В и до 42 В в помещениях с повышенной опасностью, причем он должен иметь зажим для присоединения заземляющего провода.
Защитные средства должны хранится в соответствии с правилами, они подвергаются периодическому контролю и учету. Персонал должен быть ознакомлен с правилами пользования защитными средствами. К основным защитным изолирующим средствам до 1000 В относятся: диэлектрические перчатки, инструмент с изолированными ручками, указатель напряжения, штанги, клещи. К дополнительным защитным изолирующим средствам до 1000 В относятся: диэлектрические галоши и резиновые коврики, изолирующие подставки, заземления, плакаты и знаки.
3.1.3 Пожарная безопасность
Весь пожарный инвентарь и противопожарное оборудование должны содержаться в исправном состоянии, находиться на видном месте с беспрепятственным доступом, должны периодически проверяться и испытываться. Во избежание возгораний при пользовании электрическими паяльниками необходимо иметь подставку из несгораемого материала. Должны использоваться специальные огнетушители – углекислотные и сухие порошковые – для тушения электроустановок, находящихся под напряжением.
Отверстия в перекрытиях для прохода кабеля должны быть закрыты цементными раствором и алебастром. Прокладка силовых кабелей должна производиться под наблюдением лица, ответственного за пожарную безопасность.
В здании (в помещении) должен быть план эвакуации людей на случай пожара. На всех рабочих местах должны быть назначены ответственные за пожарную безопасность. Проходы, проезды не должны быть загромождены.
ЗАКЛЮЧЕНИЕ
В результате проектирования был разработан проект реконструкции телефонной сети поселка Омчак Магаданской области.
В качестве стандарта системы связи выбран открытый стандарт DECTlink Compact Seimens – это лидирующая технология беспроводной связи, позволяющий создавать системы связи в различных сферах применения: от домашних радиотелефонов до микросотовых корпоративных систем.
В качестве базового, абонентского оборудования и оборудования системы управления и коммутации выбрано оборудование фирмы «Seimens»:
RBS12 – Q5471-Y104 - базовая станция;
Gigaset 1000S/1000C - мобильные станции;
A850-Y100 - центральный распределительный блок (RDU);
Seimens A1799-Y108 – сетевые радиокончания.
В процессе проектирования был рассчитан трафик системы в часы наибольшей нагрузки, определено необходимое количество каналов.
В специальной части рассмотрены вопросы экологии и безопасности жизнедеятельности.
Спроектированная система беспроводного доступа максимально приближена к возможности её реализации в настоящий момент и отвечает всем требованиям стандартов МККР и ГОСТов Российской Федерации.
СПИСОК ИСПОЛЬЗОВАННЫХ ИСТОЧНИКОВ
В.И Носов. Сети радиодоступа. Часть 1: Учебное пособие / СибГУТИ.- Новосибирск, 2006 г.
В.Г. Карташевский. Сети подвижной связи. - М.: Эко-Трендз,2001 г.
Весоловский Кшиштоф. Сети подвижной радиосвязи. – М.: Горячая линия – Телеком,2006 г.
М.А Нагорский, М.В. Высогорец. Система абонентского радиодоступа "Гудвин Бородино" - решение проблемы доступа для сетей TDM и NGN . –М.: 2007
А.Н. Берлин. Терминалы и основные технологии обмена информацией.- М.: Интернет – Университет Информационных Технологий; Бином. Лаборатория знаний. 2007 г.